TOP
|
特許
|
意匠
|
商標
特許ウォッチ
Twitter
他の特許を見る
10個以上の画像は省略されています。
公開番号
2025142790
公報種別
公開特許公報(A)
公開日
2025-10-01
出願番号
2024042351
出願日
2024-03-18
発明の名称
ハウジングユニット、端子モジュール、及び、コネクタ
出願人
矢崎総業株式会社
代理人
弁理士法人栄光事務所
主分類
H01R
13/6592 20110101AFI20250924BHJP(基本的電気素子)
要約
【課題】電気的接続の信頼性を向上可能なハウジングユニットを提供すること。
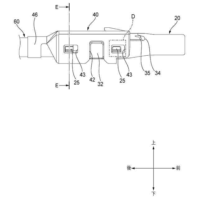
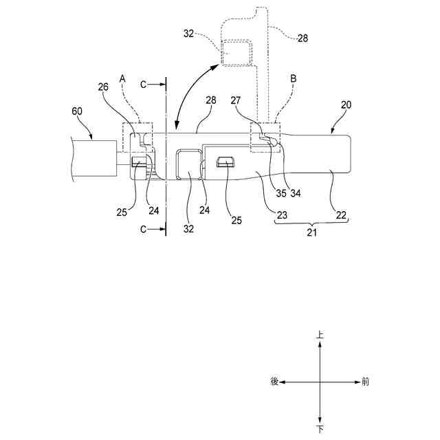
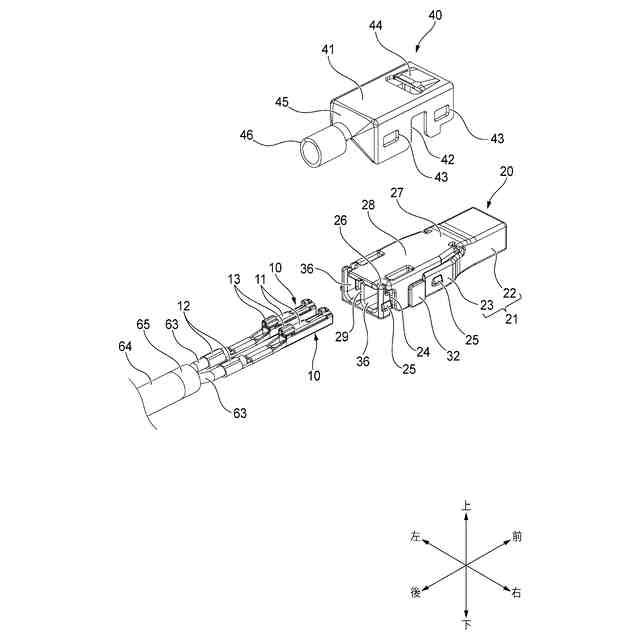
【解決手段】ハウジングユニット3は、ハウジング20とアウタ端子40とを備える。ハウジング20は、本体部21及び蓋部28と連結部27とを有し、蓋部28の閉状態にて本体部21の一部34と蓋部28の一部35とが係り代Yにて重なりあう。アウタ端子40は、第1係合部43と第2係合部42とを有する。本体部21は、第1係合部43に係合する第1被係合部25と、連結部27が切れたときに本体部21と蓋部28との相対変位を係り代Yよりも小さい変位幅Xに規制する第1規制部26と、を有する。蓋部28は、第2係合部42に係合する第2被係合部32と、蓋部28の閉状態にて蓋部28とインナ端子10との相対変位を規制する第2規制部33と、を有する。第1係合部43の幅Pが、第1被係合部25の幅Qと変位幅Xとの合計よりも大きい。
【選択図】図3
特許請求の範囲
【請求項1】
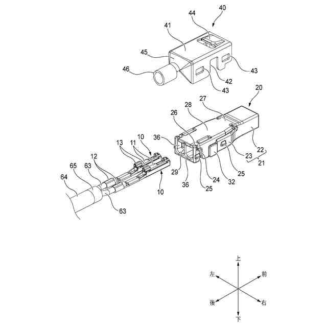
内部に収容室を有するハウジングと、前記ハウジングの外部に取り付けられるアウタ端子と、を備えるハウジングユニットであって、
前記ハウジングは、
所定の収容方向に延びるように前記収容室を画成する本体部及び蓋部と、前記蓋部をヒンジ状に開閉可能に前記本体部に連結する連結部と、を有し、前記蓋部が閉じているとき、前記本体部の一部と前記蓋部の一部とが前記収容方向に交差する交差方向において所定の大きさの係り代にて重なりあう、ように構成され、
前記アウタ端子は、
前記交差方向において前記蓋部を覆うように前記ハウジングに取り付けられ、前記本体部に係合する第1係合部と、前記蓋部に係合する第2係合部と、を有し、
前記本体部は、
前記第1係合部に係合して前記交差方向において当該本体部から前記アウタ端子が分離しないように前記アウタ端子を保持する第1被係合部と、前記連結部が切れたときに前記蓋部に係合して前記収容方向における当該本体部と前記蓋部との相対変位を前記係り代よりも小さい変位幅に規制する第1規制部と、を有し、
前記蓋部は、
前記第2係合部に係合して前記収容方向において当該蓋部に対して前記アウタ端子が変位しないように前記アウタ端子を保持する第2被係合部と、当該蓋部が閉じているときに前記収容室に収容されることになる別端子に係合して前記収容方向における当該蓋部と前記別端子との相対変位を規制することになる第2規制部と、を有し、
前記第1係合部の前記収容方向における幅のほうが、前記第1被係合部の前記収容方向における幅と前記変位幅との合計よりも大きい、
ハウジングユニット。
続きを表示(約 380 文字)
【請求項2】
請求項1に記載のハウジングユニットにおいて、
前記収容方向の一方側において、前記本体部の一部と前記蓋部の一部とが重なり合い、
前記収容方向の他方側において、前記第1規制部が前記蓋部の相対変位を規制する、
ハウジングユニット。
【請求項3】
請求項1又は請求項2に記載のハウジングユニットと、
前記ハウジングユニットが有する前記ハウジングの前記収容室に収容されるインナ端子と、
前記インナ端子に電気的に接続され且つ前記インナ端子が加締固定される電線と、を備える、
端子モジュール。
【請求項4】
請求項3に記載の端子モジュールと、
前記端子モジュールが収容されて前記アウタ端子が前記収容方向において保持されるアウタハウジングと、を備える、
コネクタ。
発明の詳細な説明
【技術分野】
【0001】
本発明は、内部に収容室を有するハウジングにアウタ端子が取り付けられたハウジングユニット、電線が接続されたインナ端子がハウジングユニットに収容された端子モジュール、及び、端子モジュールがアウタハウジングに収容されたコネクタ、に関する。
続きを表示(約 2,100 文字)
【背景技術】
【0002】
従来から、電線の導体芯線に導通接続されるインナ端子と、インナ端子を収容して保持するインナハウジングと、インナハウジングの外部に装着されるとともに電線が有する編組導体等のシールド体に導通接続されるアウタ端子と、を備えた端子モジュールや、その端子モジュールをアウタハウジングに収容したコネクタが、知られている(例えば、特許文献1を参照)。
【先行技術文献】
【特許文献】
【0003】
特開2021-051863号公報
【発明の概要】
【発明が解決しようとする課題】
【0004】
上述した従来のコネクタでは、インナ端子の一部(例えば、インナ端子を電線に加締めるための加締部材の一部)をインナハウジングが有する孔に嵌め込むことで、インナ端子をインナハウジング内の正規位置に保持している。インナハウジングの孔は、インナハウジングを構成する2つの樹脂部品を互いに組み付けることで、形成されている。しかし、これら樹脂部品が意図せず分離した等の理由でインナハウジングの孔からインナ端子の一部が抜け出ることで、インナ端子が正規位置に保持されなくなる場合がある。この場合、コネクタと相手側コネクタとの嵌合の際、インナ端子と相手側端子とが適正に接触しないことで、コネクタ間の電気的接続の信頼性が損なわれる可能性がある。
【0005】
本発明の目的の一つは、電気的接続の信頼性を向上可能なハウジングユニット、端子モジュール、及び、コネクタを提供することにある。
【課題を解決するための手段】
【0006】
前述した目的を達成するために、本発明に係るハウジングユニット、端子モジュール、及び、コネクタは、下記を特徴としている。
【0007】
内部に収容室を有するハウジングと、前記ハウジングの外部に取り付けられるアウタ端子と、を備えるハウジングユニットであって、
前記ハウジングは、
所定の収容方向に延びるように前記収容室を画成する本体部及び蓋部と、前記蓋部をヒンジ状に開閉可能に前記本体部に連結する連結部と、を有し、前記蓋部が閉じているとき、前記本体部の一部と前記蓋部の一部とが前記収容方向に交差する交差方向において所定の大きさの係り代にて重なりあう、ように構成され、
前記アウタ端子は、
前記交差方向において前記蓋部を覆うように前記ハウジングに取り付けられ、前記本体部に係合する第1係合部と、前記蓋部に係合する第2係合部と、を有し、
前記本体部は、
前記第1係合部に係合して前記交差方向において当該本体部から前記アウタ端子が分離しないように前記アウタ端子を保持する第1被係合部と、前記連結部が切れたときに前記蓋部に係合して前記収容方向における当該本体部と前記蓋部との相対変位を前記係り代よりも小さい変位幅に規制する第1規制部と、を有し、
前記蓋部は、
前記第2係合部に係合して前記収容方向において当該蓋部に対して前記アウタ端子が変位しないように前記アウタ端子を保持する第2被係合部と、当該蓋部が閉じているときに前記収容室に収容されることになる別端子に係合して前記収容方向における当該蓋部と前記別端子との相対変位を規制することになる第2規制部と、を有し、
前記第1係合部の前記収容方向における幅のほうが、前記第1被係合部の前記収容方向における幅と前記変位幅との合計よりも大きい、
ハウジングユニットであること。
【0008】
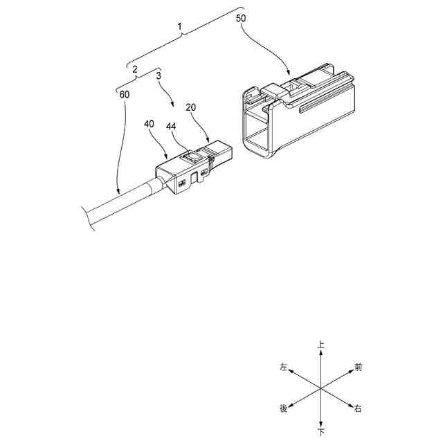
上述したハウジングユニットと、
前記ハウジングユニットが有する前記ハウジングの前記収容室に収容されるインナ端子と、
前記インナ端子に電気的に接続され且つ前記インナ端子が加締固定される電線と、を備える、
端子モジュールであること。
【0009】
上述した端子モジュールと、
前記端子モジュールが収容されて前記アウタ端子が前記収容方向において保持されるアウタハウジングと、を備える、
コネクタであること。
【発明の効果】
【0010】
本発明のハウジングユニット、端子モジュール、及び、コネクタによれば、アウタ端子を装着する前のハウジングの収容室に別端子(即ち、インナ端子)が収容されたとき、ヒンジ状に開閉可能な蓋部が有する規制部(第2規制部)が別端子に係合して、収容方向における別端子の変位が規制される。即ち、別端子(インナ端子)が、いわゆる正規位置に配置される。ここで、仮に、ハウジングの蓋部を繰り返し開閉した等の理由で蓋部と本体部を連結する連結部が切れた場合であっても、本体部の規制部(第1規制部)の働きで、収容方向における蓋部の位置ズレは、本体部と蓋部との係り代よりも小さい変位幅(幅X)に限定される。よって、係り代が正の値に保たれるため、蓋部が本体部から分離することがない。
(【0011】以降は省略されています)
この特許をJ-PlatPat(特許庁公式サイト)で参照する
関連特許
矢崎総業株式会社
端子
1か月前
矢崎総業株式会社
端子
1か月前
矢崎総業株式会社
雌端子
1か月前
矢崎総業株式会社
導電体
2か月前
矢崎総業株式会社
導電体
2か月前
矢崎総業株式会社
照明灯
22日前
矢崎総業株式会社
バスバ
1か月前
矢崎総業株式会社
箱状体
1か月前
矢崎総業株式会社
箱状体
1か月前
矢崎総業株式会社
コネクタ
1か月前
矢崎総業株式会社
コネクタ
1か月前
矢崎総業株式会社
コネクタ
15日前
矢崎総業株式会社
コネクタ
15日前
矢崎総業株式会社
コネクタ
22日前
矢崎総業株式会社
コネクタ
22日前
矢崎総業株式会社
照明装置
1か月前
矢崎総業株式会社
コネクタ
27日前
矢崎総業株式会社
配索構造
1か月前
矢崎総業株式会社
コネクタ
27日前
矢崎総業株式会社
コネクタ
27日前
矢崎総業株式会社
コネクタ
1か月前
矢崎総業株式会社
コネクタ
1か月前
矢崎総業株式会社
コネクタ
1か月前
矢崎総業株式会社
コネクタ
1か月前
矢崎総業株式会社
コネクタ
1か月前
矢崎総業株式会社
コネクタ
13日前
矢崎総業株式会社
コネクタ
22日前
矢崎総業株式会社
コネクタ
6日前
矢崎総業株式会社
コネクタ
1日前
矢崎総業株式会社
コネクタ
1か月前
矢崎総業株式会社
コネクタ
1日前
矢崎総業株式会社
コネクタ
2か月前
矢崎総業株式会社
コネクタ
7日前
矢崎総業株式会社
コネクタ
3日前
矢崎総業株式会社
電気接続箱
2か月前
矢崎総業株式会社
保護カバー
1か月前
続きを見る
他の特許を見る