TOP
|
特許
|
意匠
|
商標
特許ウォッチ
Twitter
他の特許を見る
公開番号
2025139914
公報種別
公開特許公報(A)
公開日
2025-09-29
出願番号
2024039002
出願日
2024-03-13
発明の名称
空調システム
出願人
三機工業株式会社
代理人
個人
主分類
F24F
11/74 20180101AFI20250919BHJP(加熱;レンジ;換気)
要約
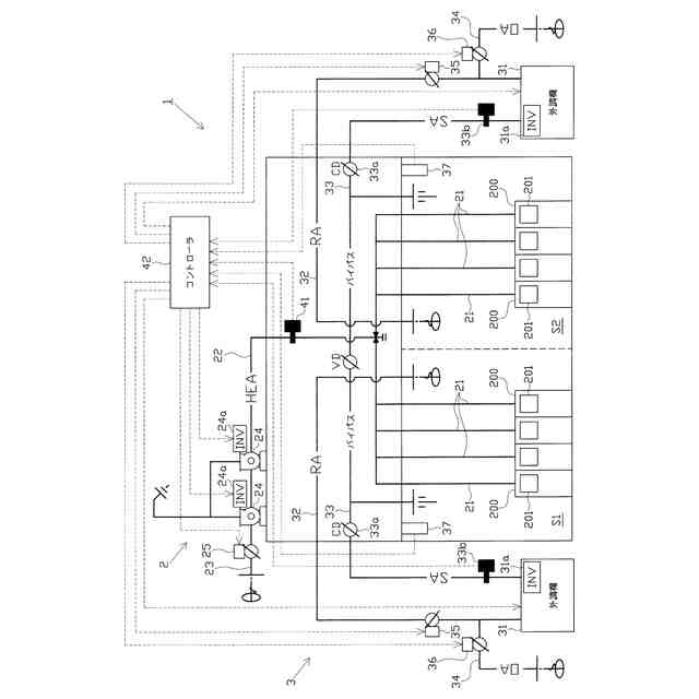
【課題】集塵機の稼働台数が相当少ない状況になった場合であっても、外調機から対象空間に供給される外気の露点温度をより確実に安定させることができるとともに、外調機の運転に係る安定化や省エネルギー化を図ることができる空調システムを提供する。
【解決手段】空調システム1は、外調機31に導入する還気の量を調節可能な還気モータダンパ35と、外調機31に導入する外気の量を調節可能な外気モータダンパ36とを備える。外調機31のインバータ制御に係る周波数が下限周波数となった場合、集塵機201の稼働台数が減少したと推定されるときには還気ダクト32の開度が増加する一方で外気供給ダクト34の開度が減少するように、集塵機201の稼働台数が増加したと推定されるときには還気ダクト32の開度が減少する一方で外気供給ダクト34の開度が増加するように、モータダンパ35,36の動作を制御する。
【選択図】 図1
特許請求の範囲
【請求項1】
外気を取入れるとともに、取入れた外気を処理した上で対象空間に供給可能な外調機を備えた空調システムであって、
前記外調機は、前記対象空間内の圧力に基づきインバータ制御されることが可能に構成されており、
前記対象空間から前記外調機に還気を導入する還気路と、
前記還気路に外気を導入する外気供給路と、
前記還気路に設けられ、該還気路の開度を調節することで、前記外調機に導入する還気の量を調節可能な還気モータダンパと、
前記外気供給路に設けられ、該外気供給路の開度を調節することで、前記外調機に導入する外気の量を調節可能な外気モータダンパと、
前記対象空間に配置された、それぞれ吸気可能な集塵機の稼働台数に係る情報を取得する稼働台数情報取得手段と、
前記還気モータダンパ及び前記外気モータダンパの動作を制御可能なダンパ制御手段と、
前記外調機の運転を制御可能な外調機制御手段とを備え、
前記外調機制御手段は、前記外調機のインバータ制御に係る周波数が所定の下限周波数を上回る場合には、前記対象空間内の圧力に基づき前記外調機のインバータ制御を行う一方、前記外調機のインバータ制御に係る周波数が前記下限周波数となった場合には、前記外調機のインバータ制御を停止して、前記外調機を前記下限周波数で運転させ、
前記ダンパ制御手段は、前記外調機におけるインバータ制御の停止後においては、
前記稼働台数情報取得手段により取得された前記情報から前記集塵機の稼働台数が減少したと推定される場合には、前記還気路の開度が増加する一方、前記外気供給路の開度が減少するように、前記還気モータダンパ及び前記外気モータダンパの動作を制御し、
前記稼働台数情報取得手段により取得された前記情報から前記集塵機の稼働台数が増加したと推定される場合には、前記還気路の開度が減少する一方、前記外気供給路の開度が増加するように、前記還気モータダンパ及び前記外気モータダンパの動作を制御し、
さらに、前記外調機制御手段は、前記外調機のインバータ制御の停止後において、前記還気路が全閉となる一方、前記外気供給路が全開となった場合に、前記外調機のインバータ制御を再開することを特徴とする空調システム。
続きを表示(約 1,300 文字)
【請求項2】
外気を取入れるとともに、取入れた外気を処理した上で対象空間に供給可能な外調機を備えた空調システムであって、
前記外調機は、前記対象空間内の圧力に基づきインバータ制御されることが可能に構成されており、
前記対象空間から前記外調機に還気を導入する還気路と、
前記還気路に外気を導入する外気供給路と、
前記還気路に設けられ、該還気路の開度を調節することで、前記外調機に導入する還気の量を調節可能な還気モータダンパと、
前記外気供給路に設けられ、該外気供給路の開度を調節することで、前記外調機に導入する外気の量を調節可能な外気モータダンパと、
所定の排気路を通して、それぞれ吸気可能な複数の集塵機から前記対象空間の外に向けた排気を送るための排気ファンと、
前記集塵機の稼働台数に応じて変動する前記排気路内の圧力を計測するための排気路圧力センサと、
前記還気モータダンパ及び前記外気モータダンパの動作を制御可能なダンパ制御手段と、
前記外調機の運転を制御可能な外調機制御手段とを備え、
前記外調機制御手段は、前記外調機のインバータ制御に係る周波数が所定の下限周波数を上回る場合には、前記対象空間内の圧力に基づき前記外調機のインバータ制御を行う一方、前記外調機のインバータ制御に係る周波数が前記下限周波数となった場合には、前記外調機のインバータ制御を停止して、前記外調機を前記下限周波数で運転させ、
前記ダンパ制御手段は、前記外調機におけるインバータ制御の停止後においては、
前記排気路圧力センサにより計測された圧力から前記排気路内の圧力が減少したと推定される場合には、前記還気路の開度が増加する一方、前記外気供給路の開度が減少するように、前記還気モータダンパ及び前記外気モータダンパの動作を制御し、
前記排気路圧力センサにより計測された圧力から前記排気路内の圧力が増加したと推定される場合には、前記還気路の開度が減少する一方、前記外気供給路の開度が増加するように、前記還気モータダンパ及び前記外気モータダンパの動作を制御し、
さらに、前記外調機制御手段は、前記外調機のインバータ制御の停止後において、前記還気路が全閉となる一方、前記外気供給路が全開となった場合に、前記外調機のインバータ制御を再開することを特徴とする空調システム。
【請求項3】
前記排気路圧力センサにより計測された圧力に応じて、前記排気ファンのインバータ制御を行う排気ファン制御手段を備えることを特徴とする請求項2に記載の空調システム。
【請求項4】
前記排気路の内外を連通する連通路と、
前記連通路に設けられ、該連通路を開閉することで、前記排気路の内外について連通状態又は非連通状態に切換可能な排気側モータダンパと、
前記排気ファンのインバータ制御に係る周波数が所定の下限周波数となったときに、前記排気側モータダンパを制御して前記連通状態とすることが可能な排気側モータダンパ制御手段とを備えることを特徴とする請求項3に記載の空調システム。
発明の詳細な説明
【技術分野】
【0001】
本発明は、外気を取入れるとともに、取入れた外気を処理可能な空調機を有する空調システムに関する。
続きを表示(約 2,400 文字)
【背景技術】
【0002】
従来、複数の生産装置が設置された所定の対象空間(例えば、建物内空間など)に対し、該対象空間を前記生産装置にとって適切な環境とすべく、温度や湿度の調節処理がなされた外気などの気体を供給することが行われている。
【0003】
温度等を調節した気体を対象空間に供給する空調システムとしては、気体の取入れ及び対象空間への供給を担うファン、取入れた気体に対する温度調節処理を行う温調装置、気体に対する湿度調節処理を行う調湿機などを有する外調機を備え、所定の給気路を通して、外調機から対象空間へと気体を送るものが一般的に知られている(例えば、特許文献1等参照)。
【先行技術文献】
【特許文献】
【0004】
特開2023-96038号公報
【発明の概要】
【発明が解決しようとする課題】
【0005】
ところで、各生産装置が集塵機を備え、各集塵機によって対象空間において吸気を行うとともに、気体を外部へと排出するように構成することがある。この場合、生産装置の稼働台数に応じた集塵機の稼働台数の増減に伴い、吸気量ひいては対象空間内の圧力が増減する。そこで、対象空間内の圧力に基づき外調機(特にファン)のインバータ制御を行うことで、集塵機の稼働台数に応じた必要量の気体を外調機から対象空間に供給するように構成することが考えられる。
【0006】
しかしながら、この構成において、集塵機の稼働台数が相当少ない状態では、対象空間からの排気量も相当少なくなるため、外調機から対象空間に供給することが必要な気体の量(必要量)が相当減少する。一方で、外調機から対象空間に供給される気体の露点温度(給気露点温度)を安定化させるためには、外調機の定格風量に対しある程度の比率(例えば4割程度)の量(目標量)の気体を対象空間に供給する必要がある。従って、集塵機の稼働台数が相当少ない状態では、対象空間へと供給することが必要な気体の量(必要量)と給気露点温度の安定化という点で対象空間に供給すべき気体の量(目標量)とのバランスが崩れ、外調機の制御に乱れが生じやすくなる。外調機の制御に乱れが生じると、給気露点温度が不適切なものとなり、対象空間内の温度や湿度を適切な状態で維持することが難しくなるおそれがある。
【0007】
これに対し、例えば、対象空間に通じる扉などを少しだけ開けて、対象空間からの排気量を増大させることにより、集塵機の稼働台数が増加した状況と同等の状況を疑似的に作り出すことが考えられる。しかしながら、この場合には、排気が無駄に行われることになるから、結果的に、外調機の運転に係るエネルギーの浪費を招くおそれがある。
【0008】
本発明は、上記事情に鑑みてなされたものであり、その目的は、集塵機の稼働台数が相当少ない状況になった場合であっても、外調機から対象空間に供給される気体の露点温度をより確実に安定させることができるとともに、外調機の運転に係る安定化や省エネルギー化を図ることができる空調システムを提供することにある。
【課題を解決するための手段】
【0009】
以下、上記目的を解決するのに適した各手段につき、項分けして説明する。なお、必要に応じて対応する手段に特有の作用効果を付記する。
【0010】
手段1.外気を取入れるとともに、取入れた外気を処理した上で対象空間に供給可能な外調機を備えた空調システムであって、
前記外調機は、前記対象空間内の圧力に基づきインバータ制御されることが可能に構成されており、
前記対象空間から前記外調機に還気を導入する還気路と、
前記還気路に外気を導入する外気供給路と、
前記還気路に設けられ、該還気路の開度を調節することで、前記外調機に導入する還気の量を調節可能な還気モータダンパと、
前記外気供給路に設けられ、該外気供給路の開度を調節することで、前記外調機に導入する外気の量を調節可能な外気モータダンパと、
前記対象空間に配置された、それぞれ吸気可能な集塵機の稼働台数に係る情報を取得する稼働台数情報取得手段と、
前記還気モータダンパ及び前記外気モータダンパの動作を制御可能なダンパ制御手段と、
前記外調機の運転を制御可能な外調機制御手段とを備え、
前記外調機制御手段は、前記外調機のインバータ制御に係る周波数が所定の下限周波数を上回る場合には、前記対象空間内の圧力に基づき前記外調機のインバータ制御を行う一方、前記外調機のインバータ制御に係る周波数が前記下限周波数となった場合には、前記外調機のインバータ制御を停止して、前記外調機を前記下限周波数で運転させ、
前記ダンパ制御手段は、前記外調機におけるインバータ制御の停止後においては、
前記稼働台数情報取得手段により取得された前記情報から前記集塵機の稼働台数が減少したと推定される場合には、前記還気路の開度が増加する一方、前記外気供給路の開度が減少するように、前記還気モータダンパ及び前記外気モータダンパの動作を制御し、
前記稼働台数情報取得手段により取得された前記情報から前記集塵機の稼働台数が増加したと推定される場合には、前記還気路の開度が減少する一方、前記外気供給路の開度が増加するように、前記還気モータダンパ及び前記外気モータダンパの動作を制御し、
さらに、前記外調機制御手段は、前記外調機のインバータ制御の停止後において、前記還気路が全閉となる一方、前記外気供給路が全開となった場合に、前記外調機のインバータ制御を再開することを特徴とする空調システム。
(【0011】以降は省略されています)
この特許をJ-PlatPat(特許庁公式サイト)で参照する
関連特許
三機工業株式会社
下水汚泥焼却灰の肥料化方法
1か月前
三機工業株式会社
壁吸い込みフィルタユニットのパンチングフェースおよび戸袋の構造
2か月前
三機工業株式会社
セメント構造体内へのスリーブ埋設施工方法及びセメント構造体の製造方法
1か月前
三機工業株式会社
高天井倉庫への空調システムの設置方法
1か月前
三菱電機株式会社
換気扇
12日前
株式会社コロナ
潜熱回収型給湯機
4日前
株式会社福地建装
換気調湿装置
4日前
シャープ株式会社
加熱調理機
11日前
ヤクモ株式会社
換気装置
11日前
株式会社竹中工務店
地中熱利用システム
今日
ポルタパーク株式会社
空調パネル
5日前
ポルタパーク株式会社
空調パネル
5日前
三菱電機株式会社
送風装置
今日
リンナイ株式会社
ダンパ装置
6日前
リンナイ株式会社
加熱調理器
11日前
日本碍子株式会社
蒸発器
11日前
パナソニックIPマネジメント株式会社
加湿装置
今日
株式会社パロマ
ガスコンロ
12日前
株式会社パロマ
ガスコンロ
6日前
株式会社パロマ
ガスコンロ
13日前
株式会社パロマ
ガスコンロ
5日前
株式会社FHアライアンス
空調換気システム
6日前
株式会社パロマ
ガスコンロ
13日前
大和ハウス工業株式会社
送風設備、及び建物
今日
三菱電機株式会社
換気装置
11日前
日本キヤリア株式会社
空気調和機の室内機
4日前
日本キヤリア株式会社
空気調和機の室内機
4日前
リンナイ株式会社
加熱調理器
4日前
三菱電機株式会社
空気調和機の室内機
13日前
株式会社パロマ
ガスコンロ用の点火操作装置及びガスコンロ
1日前
株式会社大林組
工場の空調設備及び工場の空調制御方法
11日前
株式会社エアー・トラスト
整流型GW製ラインボックス
4日前
三菱電機株式会社
室内機および空気調和装置
13日前
シャープ株式会社
通知制御装置、加湿装置及び通知制御方法
今日
日本キヤリア株式会社
空気調和機の室内機、断熱部材
11日前
東芝ライフスタイル株式会社
空気調和装置
4日前
続きを見る
他の特許を見る