TOP
|
特許
|
意匠
|
商標
特許ウォッチ
Twitter
他の特許を見る
公開番号
2025139185
公報種別
公開特許公報(A)
公開日
2025-09-26
出願番号
2024037991
出願日
2024-03-12
発明の名称
ガスタンクの交換方法
出願人
トヨタ自動車株式会社
代理人
弁理士法人 快友国際特許事務所
主分類
F17C
13/02 20060101AFI20250918BHJP(ガスまたは液体の貯蔵または分配)
要約
【課題】ガスタンクをガス供給管から取り外すときに音が発生することを抑制することができる技術を提供する。
【解決手段】方法は、第1ガスタンクを第1状態にすることにより第1タンク本体内のガスを第1ガス供給管を通じてガス消費装置に供給する第1ステップと、第1ステップの後に第1タンク本体内のガスの量が所定の基準量未満に低下した後に、第1ガスタンクを第1状態から第2状態にする第2ステップと、第2ステップの後に第1ガス供給管内のガスがガス消費装置により消費されることにより第1ガス供給管内のガスの圧力が所定の基準圧力未満に低下した後に、第1ガスタンクを第2状態から第3状態にする第3ステップとを備える。
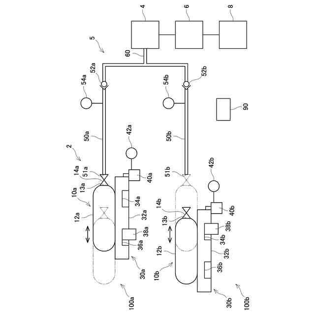
【選択図】図1
特許請求の範囲
【請求項1】
複数のガス供給管のそれぞれに接続される複数のガスタンクを備え、各前記ガスタンクから各前記ガス供給管を通じてガス消費装置にガスを供給可能なガス供給装置において前記ガスタンクを交換する方法であって、
複数の前記ガスタンクのうちの1つである第1ガスタンクは、複数の前記ガス供給管のうちの1つである第1ガス供給管を通じて前記ガス消費装置にガスを供給可能であり、
前記第1ガスタンクは、前記ガス消費装置に供給するガスを高圧の状態で貯留する第1タンク本体と、前記第1タンク本体のガス供給口を開閉する第1開閉弁であって前記第1ガス供給管に接続される前記第1開閉弁と、を備え、
前記第1ガスタンクは、
前記第1開閉弁が前記第1ガス供給管に接続されている状態で前記第1開閉弁が開弁することにより前記第1タンク本体内のガスが前記第1ガス供給管を通じて前記ガス消費装置に供給される第1状態と、
前記第1開閉弁が前記第1ガス供給管に接続されている状態で前記第1開閉弁が閉弁することにより前記第1タンク本体内のガスが前記ガス消費装置に供給されない第2状態と、
前記第1開閉弁が閉弁している状態で前記第1開閉弁が前記第1ガス供給管から離脱する第3状態と、に遷移可能であり、
前記方法は、
前記第1ガスタンクを前記第1状態にすることにより前記第1タンク本体内のガスを前記第1ガス供給管を通じて前記ガス消費装置に供給する第1ステップと、
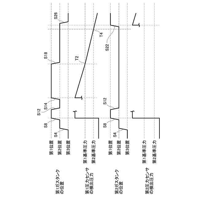
前記第1ステップの後に前記第1タンク本体内のガスの量が所定の基準量未満に低下した後に、前記第1ガスタンクを前記第1状態から前記第2状態にする第2ステップと、
前記第2ステップの後に前記第1ガス供給管内のガスが前記ガス消費装置により消費されることにより前記第1ガス供給管内のガスの圧力が所定の基準圧力未満に低下した後に、前記第1ガスタンクを前記第2状態から前記第3状態にする第3ステップと、を備える、方法。
続きを表示(約 990 文字)
【請求項2】
前記ガス消費装置は、ガスを消費して発電する燃料電池であり、発電した電力を電力消費装置に供給可能に構成されており、
前記電力消費装置は、前記燃料電池から供給される電力と、前記燃料電池とは異なる蓄電池から供給される電力とを消費可能であり、
前記方法は、前記第2ステップの後に前記第1ガスタンクが前記第2状態であるときに、前記燃料電池から前記電力消費装置に電力を供給せずに、前記蓄電池から前記電力消費装置に電力を供給するステップを備える、請求項1に記載の方法。
【請求項3】
前記ガス供給装置は、前記第1ガスタンクを移動させる移動装置を備え、
前記移動装置は、前記第1ガスタンクを移動させることにより前記第1ガスタンクを前記第1状態と前記第2状態と前記第3状態とに遷移させる、請求項1又は2に記載の方法。
【請求項4】
複数の前記ガスタンクのうちの1つである第2ガスタンクは、複数の前記ガス供給管のうちの1つである第2ガス供給管を通じて前記ガス消費装置にガスを供給可能であり、
前記第2ガスタンクは、前記ガス消費装置に供給するガスを高圧の状態で貯留する第2タンク本体と、前記第2タンク本体のガス供給口を開閉する第2開閉弁であって前記第2ガス供給管に接続される前記第2開閉弁と、を備え、
前記第2ガスタンクは、
前記第2開閉弁が前記第2ガス供給管に接続されている状態で前記第2開閉弁が開弁することにより前記第2タンク本体内のガスが前記第2ガス供給管を通じて前記ガス消費装置に供給される第1状態に遷移可能であり、
前記方法は、
前記第2ステップの後に前記第1ガス供給管内のガスが前記ガス消費装置により消費されることにより前記第1ガス供給管内のガスの圧力が前記基準圧力未満に低下した後に、前記第2ガスタンクを前記第1状態にする第4ステップを更に備える、請求項1又は2に記載の方法。
【請求項5】
前記第1ガス供給管には第1逆止弁が設けられており、
前記第2ガス供給管には第2逆止弁が設けられており、
前記第1逆止弁よりも下流側の前記第1ガス供給管と、前記第2逆止弁よりも下流側の前記第2ガス供給管とが合流している、請求項4に記載の方法。
発明の詳細な説明
【技術分野】
【0001】
本明細書に開示する技術は、ガスタンクの交換方法に関する。
続きを表示(約 2,200 文字)
【背景技術】
【0002】
特許文献1には、ガス供給管に接続されるガスタンクが開示されている。特許文献1のガスタンクは、ガス供給管を通じてガス消費装置にガスを供給可能に構成されている。
【先行技術文献】
【特許文献】
【0003】
特開2023-056952号公報
【発明の概要】
【発明が解決しようとする課題】
【0004】
特許文献1の構成では、ガス供給管に接続されているガスタンクをガス供給管から取り外すときに、ガス供給管内に残存するガスの圧力に起因して音が発生することがある。本明細書は、ガスタンクをガス供給管から取り外すときに音が発生することを抑制することができる技術を提供する。
【課題を解決するための手段】
【0005】
本技術の第1の態様では、ガス供給装置が、複数のガス供給管のそれぞれに接続される複数のガスタンクを備えている。ガス供給装置は、各前記ガスタンクから各前記ガス供給管を通じてガス消費装置にガスを供給可能である。複数の前記ガスタンクのうちの1つである第1ガスタンクは、複数の前記ガス供給管のうちの1つである第1ガス供給管を通じて前記ガス消費装置にガスを供給可能である。前記第1ガスタンクは、前記ガス消費装置に供給するガスを高圧の状態で貯留する第1タンク本体と、前記第1タンク本体のガス供給口を開閉する第1開閉弁であって前記第1ガス供給管に接続される前記第1開閉弁と、を備えている。前記第1ガスタンクは、前記第1開閉弁が前記第1ガス供給管に接続されている状態で前記第1開閉弁が開弁することにより前記第1タンク本体内のガスが前記第1ガス供給管を通じて前記ガス消費装置に供給される第1状態と、前記第1開閉弁が前記第1ガス供給管に接続されている状態で前記第1開閉弁が閉弁することにより前記第1タンク本体内のガスが前記ガス消費装置に供給されない第2状態と、前記第1開閉弁が閉弁している状態で前記第1開閉弁が前記第1ガス供給管から離脱する第3状態と、に遷移可能である。
【0006】
前記ガス供給装置において前記ガスタンクを交換する方法は、前記第1ガスタンクを前記第1状態にすることにより前記第1タンク本体内のガスを前記第1ガス供給管を通じて前記ガス消費装置に供給する第1ステップと、前記第1ステップの後に前記第1タンク本体内のガスの量が所定の基準量未満に低下した後に、前記第1ガスタンクを前記第1状態から前記第2状態にする第2ステップと、前記第2ステップの後に前記第1ガス供給管内のガスが前記ガス消費装置により消費されることにより前記第1ガス供給管内のガスの圧力が所定の基準圧力未満に低下した後に、前記第1ガスタンクを前記第2状態から前記第3状態にする第3ステップと、を備えていてもよい。
【0007】
この構成によると、第1ガス供給管から第1ガスタンクを取り外すときに、第1ガス供給管内に残存するガスの圧力が低下した後に第1ガスタンクを取り外すことができる。これにより、第1ガスタンクを取り外すときに第1ガス供給管内のガスの圧力に起因して音が発生することを抑制することができる。
【0008】
第2の態様では、上記第1の態様において、前記ガス消費装置は、ガスを消費して発電する燃料電池であり、発電した電力を電力消費装置に供給可能に構成されていてもよい。前記電力消費装置は、前記燃料電池から供給される電力と、前記燃料電池とは異なる蓄電池から供給される電力とを消費可能であってもよい。前記方法は、前記第2ステップの後に前記第1ガスタンクが前記第2状態であるときに、前記燃料電池から前記電力消費装置に電力を供給せずに、前記蓄電池から前記電力消費装置に電力を供給するステップを備えていてもよい。
【0009】
第3の態様では、上記第1又は第2の態様において、前記ガス供給装置は、前記第1ガスタンクを移動させる移動装置を備えていてもよい。前記移動装置は、前記第1ガスタンクを移動させることにより前記第1ガスタンクを前記第1状態と前記第2状態と前記第3状態とに遷移させてもよい。
【0010】
第4の態様では、上記第1から第3の態様のいずれか一つにおいて、複数の前記ガスタンクのうちの1つである第2ガスタンクは、複数の前記ガス供給管のうちの1つである第2ガス供給管を通じて前記ガス消費装置にガスを供給可能であってもよい。前記第2ガスタンクは、前記ガス消費装置に供給するガスを高圧の状態で貯留する第2タンク本体と、前記第2タンク本体のガス供給口を開閉する第2開閉弁であって前記第2ガス供給管に接続される前記第2開閉弁と、を備えていてもよい。前記第2ガスタンクは、前記第2開閉弁が前記第2ガス供給管に接続されている状態で前記第2開閉弁が開弁することにより前記第2タンク本体内のガスが前記第2ガス供給管を通じて前記ガス消費装置に供給される第1状態に遷移可能であってもよい。前記方法は、前記第2ステップの後に前記第1ガス供給管内のガスが前記ガス消費装置により消費されることにより前記第1ガス供給管内のガスの圧力が前記基準圧力未満に低下した後に、前記第2ガスタンクを前記第1状態にする第4ステップを更に備えていてもよい。
(【0011】以降は省略されています)
この特許をJ-PlatPat(特許庁公式サイト)で参照する
関連特許
トヨタ自動車株式会社
電池
6日前
トヨタ自動車株式会社
車両
2日前
トヨタ自動車株式会社
車両
6日前
トヨタ自動車株式会社
車両
2日前
トヨタ自動車株式会社
回転子
2日前
トヨタ自動車株式会社
電解液
2日前
トヨタ自動車株式会社
電動車
4日前
トヨタ自動車株式会社
電動車
2日前
トヨタ自動車株式会社
電動車
2日前
トヨタ自動車株式会社
電動車
2日前
トヨタ自動車株式会社
ロータ
4日前
トヨタ自動車株式会社
サーバ
10日前
トヨタ自動車株式会社
駆動装置
2日前
トヨタ自動車株式会社
電源装置
2日前
トヨタ自動車株式会社
蓄電セル
4日前
トヨタ自動車株式会社
蓄電セル
4日前
トヨタ自動車株式会社
蓄電装置
6日前
トヨタ自動車株式会社
蓄電装置
4日前
トヨタ自動車株式会社
制御装置
6日前
トヨタ自動車株式会社
制御装置
6日前
トヨタ自動車株式会社
二次電池
6日前
トヨタ自動車株式会社
塗布装置
4日前
トヨタ自動車株式会社
切断装置
2日前
トヨタ自動車株式会社
冷却構造
9日前
トヨタ自動車株式会社
蓄電セル
2日前
トヨタ自動車株式会社
蓄電装置
6日前
トヨタ自動車株式会社
蓄電装置
2日前
トヨタ自動車株式会社
育苗装置
3日前
トヨタ自動車株式会社
制御装置
6日前
トヨタ自動車株式会社
蓄電装置
3日前
トヨタ自動車株式会社
蓄電装置
10日前
トヨタ自動車株式会社
蓄電装置
3日前
トヨタ自動車株式会社
蓄電装置
6日前
トヨタ自動車株式会社
電動車両
2日前
トヨタ自動車株式会社
検査装置
6日前
トヨタ自動車株式会社
蓄電装置
6日前
続きを見る
他の特許を見る