TOP
|
特許
|
意匠
|
商標
特許ウォッチ
Twitter
他の特許を見る
公開番号
2025135635
公報種別
公開特許公報(A)
公開日
2025-09-19
出願番号
2024033468
出願日
2024-03-06
発明の名称
液化二酸化炭素冷却システム
出願人
JFEエンジニアリング株式会社
代理人
個人
主分類
F17C
7/02 20060101AFI20250911BHJP(ガスまたは液体の貯蔵または分配)
要約
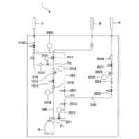
【課題】消費エネルギーを少なくして液化二酸化炭素を冷却できる液化二酸化炭素冷却システムを提供する。
【解決手段】液化二酸化炭素ドラム10と、払い出された液化二酸化炭素を液化二酸化炭素減圧弁84によって固化を伴う圧力まで減圧してドライアイスを生成する液化二酸化炭素フラッシュライン83と、
生成されたドライアイスを受け入れて、ドライアイスと液化二酸化炭素ドラム10から供給された液化二酸化炭素と間接熱交換することで液化二酸化炭素を冷却する低圧フラッシュドラム60と、液化二酸化炭素を、低圧フラッシュドラム60を通じさせてから外部に払い出す液化二酸化炭素払出ライン51と、低圧フラッシュドラム60において、液化二酸化炭素減圧弁84による減圧で発生した二酸化炭素ガス、及び、ドライアイスと液化二酸化炭素払出ライン51を流れる液化二酸化炭素との熱交換によって発生した二酸化炭素ガス、を低圧フラッシュドラム60の外部に排出する二酸化炭素ガスリサイクルライン85と、を有する。
【選択図】 図1
特許請求の範囲
【請求項1】
液化二酸化炭素を貯留する液化二酸化炭素ドラムと、
該液化二酸化炭素ドラムに貯留されている液化二酸化炭素のうちドライアイス生成用の液化二酸化炭素を払い出し、払い出された液化二酸化炭素を液化二酸化炭素減圧弁によって固化を伴う圧力まで減圧してドライアイスを生成する液化二酸化炭素フラッシュラインと、
生成されたドライアイスを受け入れて、該ドライアイスと前記液化二酸化炭素ドラムから供給された液化二酸化炭素とを間接熱交換することで前記液化二酸化炭素を冷却する低圧フラッシュドラムと、
前記液化二酸化炭素ドラムに貯留されている液化二酸化炭素を、前記低圧フラッシュドラムを通じさせてから外部に払い出す液化二酸化炭素払出ラインと、
前記低圧フラッシュドラムにおいて、前記液化二酸化炭素減圧弁による減圧で発生した二酸化炭素ガス、及び、ドライアイスと前記液化二酸化炭素払出ラインを流れる液化二酸化炭素との熱交換によって発生した二酸化炭素ガス、を前記低圧フラッシュドラムの外部に排出する二酸化炭素ガス排出ラインと、を有することを特徴とする液化二酸化炭素冷却システム。
続きを表示(約 1,200 文字)
【請求項2】
液化二酸化炭素を貯留する液化二酸化炭素ドラムと、
該液化二酸化炭素ドラムに貯留されている液化二酸化炭素のうちドライアイス生成用の液化二酸化炭素を払い出し、払い出された液化二酸化炭素を液化二酸化炭素減圧弁によって固化を伴う圧力まで減圧してドライアイスを生成する液化二酸化炭素フラッシュラインと、
生成されたドライアイスを受け入れるドライアイス生成槽と、
前記液化二酸化炭素ドラムに貯留されている液化二酸化炭素を外部に払い出す液化二酸化炭素払出ラインと、
前記液化二酸化炭素払出ラインに配設され、前記液化二酸化炭素払出ラインを流れる液化二酸化炭素を一時的に貯留すると共に液化二酸化炭素を冷却する液化二酸化炭素冷却ドラムと、
前記ドライアイス生成槽と前記液化二酸化炭素冷却ドラムに接続され、前記ドライアイス生成槽に貯留されているドライアイスを前記液化二酸化炭素冷却ドラムに供給するドライアイス供給ラインと、
前記ドライアイス供給ラインに配設されて前記ドライアイス生成槽と前記液化二酸化炭素冷却ドラムとの圧力差を維持する圧力差維持手段と、
前記ドライアイス生成槽において、前記液化二酸化炭素減圧弁による減圧で発生した二酸化炭素ガスを前記ドライアイス生成槽の外部に排出する二酸化炭素ガス排出ラインと、を有することを特徴とする液化二酸化炭素冷却システム。
【請求項3】
液化二酸化炭素を貯留する液化二酸化炭素ドラムと、
該液化二酸化炭素ドラムに貯留されている液化二酸化炭素を払い出し、払い出された液化二酸化炭素を液化二酸化炭素高圧減圧弁によって液体を維持する圧力の範囲で減圧することで冷却する液化二酸化炭素冷却ラインと、
該液化二酸化炭素冷却ラインから供給される冷却された液化二酸化炭素を受け入れて、液化二酸化炭素の温度が目的の温度になるような飽和圧力にて一時的に貯留する高圧フラッシュドラムと、
該高圧フラッシュドラムに貯留されている液化二酸化炭素を外部に払い出す液化二酸化炭素払出ラインと、
前記高圧フラッシュドラムにおいて、前記液化二酸化炭素高圧減圧弁による減圧で発生した二酸化炭素ガスを前記高圧フラッシュドラムの外部に排出する二酸化炭素ガス排出ラインと、を有することを特徴とする液化二酸化炭素冷却システム。
【請求項4】
前記液化二酸化炭素ドラムを含んで液化二酸化炭素の循環経路を形成する液化二酸化炭素循環ラインと、
前記液化二酸化炭素循環ラインに配設され、前記液化二酸化炭素循環ラインを流れる液化二酸化炭素を駆動流体とし、前記二酸化炭素ガス排出ラインを流れる二酸化炭素ガスを吸引流体とするエジェクタと、を有することを特徴とする請求項1乃至3のいずれか一項に記載の液化二酸化炭素冷却システム。
発明の詳細な説明
【技術分野】
【0001】
本発明は、液化二酸化炭素を冷却する液化二酸化炭素冷却システムに関する。
続きを表示(約 2,600 文字)
【背景技術】
【0002】
CCS(Carbon dioxide Capture and Storage;二酸化炭素回収・貯留技術)やCCU(Carbon dioxide capture and utilization;二酸化炭素回収・有効利用技術)のための貯蔵や運搬を目的として、二酸化炭素を液化させる技術が求められている。
二酸化炭素は、温度が低いほど低い圧力で液化できるため低温で液化できれば圧縮動力を低減できるが、最低でも0.42MPaGの圧力が必要とされている。
【0003】
この点、特許文献1には、二酸化炭素の液化にフルオロカーボン系のR23冷媒を用い、R23冷媒をLNGで冷却する技術が開示されている。
【先行技術文献】
【特許文献】
【0004】
特開2007ー163070号公報
【発明の概要】
【発明が解決しようとする課題】
【0005】
しかしながら、LNGが存在しないエリアで二酸化炭素が発生するケースが数多くあり、そのような場合にも二酸化炭の運搬や貯蔵を大量に行う場合、二酸化炭素を低エネルギーで液化できる技術が求められている。
ここで、低圧の液化二酸化炭素であると低圧の設備となりイニシャルコストが低く大量に扱えるため、大量輸送に備えた液化二酸化炭素運搬船も-50℃、0.6MPaG程度の低温低圧のものが建造され始めている。このことから、二酸化炭素の液化設備においても、運搬船に求められる-50℃、0.6MPaG程度の低温低圧の液化二酸化炭素を製造することが求められている。
【0006】
しかし、LNGその他の外部冷熱を使えない場合、約-50℃まで冷却できる冷凍機が必要となるが、一般的な1段冷凍機ではここまでの低温に冷却することはできない。そこで、冷凍能力がさらに大きい2段冷凍機が必要となるが、液化の動力や機器のイニシャルコストが大幅に増大する。
このため、2段冷凍機を使わず、消費エネルギーの少ない二酸化炭素の液化技術が求められている。
【0007】
本発明はかかる課題を解決するためになされたものであり、消費エネルギーを少なくして液化二酸化炭素を冷却できる液化二酸化炭素冷却システムを提供することを目的としている。
【課題を解決するための手段】
【0008】
(1)本発明に係る液化二酸化炭素冷却システムは、液化二酸化炭素を貯留する液化二酸化炭素ドラムと、
該液化二酸化炭素ドラムに貯留されている液化二酸化炭素のうちドライアイス生成用の液化二酸化炭素を払い出し、払い出された液化二酸化炭素を液化二酸化炭素減圧弁によって固化を伴う圧力まで減圧してドライアイスを生成する液化二酸化炭素フラッシュラインと、
生成されたドライアイスを受け入れて、該ドライアイスと前記液化二酸化炭素ドラムから供給された液化二酸化炭素とを間接熱交換することで前記液化二酸化炭素を冷却する低圧フラッシュドラムと、
前記液化二酸化炭素ドラムに貯留されている液化二酸化炭素を、前記低圧フラッシュドラムを通じさせてから外部に払い出す液化二酸化炭素払出ラインと、
前記低圧フラッシュドラムにおいて、前記液化二酸化炭素減圧弁による減圧で発生した二酸化炭素ガス、及び、ドライアイスと前記液化二酸化炭素払出ラインを流れる液化二酸化炭素との熱交換によって発生した二酸化炭素ガス、を前記低圧フラッシュドラムの外部に排出する二酸化炭素ガス排出ラインと、を有することを特徴とするものである。
【0009】
(2)また、本発明に係る二酸化炭素冷却システムは、液化二酸化炭素を貯留する液化二酸化炭素ドラムと、
該液化二酸化炭素ドラムに貯留されている液化二酸化炭素のうちドライアイス生成用の液化二酸化炭素を払い出し、払い出された液化二酸化炭素を液化二酸化炭素減圧弁によって固化を伴う圧力まで減圧してドライアイスを生成する液化二酸化炭素フラッシュラインと、
生成されたドライアイスを受け入れるドライアイス生成槽と、
前記液化二酸化炭素ドラムに貯留されている液化二酸化炭素を外部に払い出す液化二酸化炭素払出ラインと、
前記液化二酸化炭素払出ラインに配設され、前記液化二酸化炭素払出ラインを流れる液化二酸化炭素を一時的に貯留すると共に液化二酸化炭素を冷却する液化二酸化炭素冷却ドラムと、
前記ドライアイス生成槽と前記液化二酸化炭素冷却ドラムに接続され、前記ドライアイス生成槽に貯留されているドライアイスを前記液化二酸化炭素冷却ドラムに供給するドライアイス供給ラインと、
前記ドライアイス供給ラインに配設されて前記ドライアイス生成槽と前記液化二酸化炭素冷却ドラムとの圧力差を維持する圧力差維持手段と、
前記ドライアイス生成槽において、前記液化二酸化炭素減圧弁による減圧で発生した二酸化炭素ガスを前記ドライアイス生成槽の外部に排出する二酸化炭素ガス排出ラインと、を有することを特徴とするものである。
【0010】
(3)また、本発明に係る液化二酸化炭素冷却システムは、液化二酸化炭素を貯留する液化二酸化炭素ドラムと、
該液化二酸化炭素ドラムに貯留されている液化二酸化炭素を払い出し、払い出された液化二酸化炭素を液化二酸化炭素高圧減圧弁によって液体を維持する圧力の範囲で減圧することで冷却する液化二酸化炭素冷却ラインと、
該液化二酸化炭素冷却ラインから供給される冷却された液化二酸化炭素を受け入れて、液化二酸化炭素の温度が目的の温度になるような飽和圧力にて一時的に貯留する高圧フラッシュドラムと、
該高圧フラッシュドラムに貯留されている液化二酸化炭素を外部に払い出す液化二酸化炭素払出ラインと、
前記高圧フラッシュドラムにおいて、前記液化二酸化炭素高圧減圧弁による減圧で発生した二酸化炭素ガスを前記高圧フラッシュドラムの外部に排出する二酸化炭素ガス排出ラインと、を有することを特徴とするものである。
(【0011】以降は省略されています)
この特許をJ-PlatPat(特許庁公式サイト)で参照する
関連特許
川崎重工業株式会社
極低温流体用配管設備
11日前
帝人株式会社
繊維補強圧力容器及びその製造方法
2か月前
株式会社タツノ
充填ノズル
1か月前
株式会社タツノ
充填ノズル
1か月前
岩谷産業株式会社
燃料ガス充填設備
20日前
株式会社神戸製鋼所
水素吸蔵合金容器
2か月前
JFEエンジニアリング株式会社
エネルギー貯蔵システム
2か月前
JFEエンジニアリング株式会社
エネルギー貯蔵システム
2か月前
JFEエンジニアリング株式会社
エネルギー貯蔵システム
2か月前
JFEエンジニアリング株式会社
液化二酸化炭素冷却システム
1か月前
三菱自動車工業株式会社
水素ガス供給システム
23日前
三菱重工業株式会社
ポンプシステム
9日前
トヨタ自動車株式会社
ガスタンク
9日前
三浦工業株式会社
水素貯蔵供給装置
5日前
トヨタ自動車株式会社
ガス利用装置
2か月前
川崎重工業株式会社
液化ガス導入システム
1か月前
トヨタ自動車株式会社
ガス供給装置
1か月前
株式会社FTS
圧力容器の製造方法
1か月前
トヨタ自動車株式会社
水素貯蔵装置
17日前
トヨタ自動車株式会社
ガスタンク構造
1か月前
トヨタ自動車株式会社
高圧ガスタンク
2か月前
株式会社 商船三井
二酸化炭素貯留装置
1か月前
ケーシー カンパニー リミテッド
ガス供給システム及び方法
5日前
本田技研工業株式会社
タンク配置構造
12日前
日立建機株式会社
水素供給システム
16日前
トヨタ自動車株式会社
水素ガスタンクシステム
3日前
トヨタ自動車株式会社
水素タンクのバルブ構造
1か月前
トヨタ自動車株式会社
ガスタンクの交換方法
23日前
株式会社エス.ケーガス
水素ステーション及び水素ステーションの運転方法
1か月前
大陽日酸株式会社
液化ガス充填システム及び液化ガスの充填方法
10日前
新富士バーナー株式会社
カセット式ガスボンベ用キャップ
1か月前
株式会社IHIプラント
アンモニア受入設備
2か月前
株式会社三井E&S
高圧水素ガス配管からの水素ガス漏洩検知システム
2か月前
川崎重工業株式会社
極低温用圧縮設備、及びそれを備えるボイルオフガス液化システム
11日前
ジョンウ イーエヌイー カンパニー リミテッド
サポータ構造体を含む極低温液体貯蔵タンク
17日前
三菱重工業株式会社
水素供給システムおよび方法
20日前
続きを見る
他の特許を見る