TOP
|
特許
|
意匠
|
商標
特許ウォッチ
Twitter
他の特許を見る
公開番号
2025132406
公報種別
公開特許公報(A)
公開日
2025-09-10
出願番号
2024029945
出願日
2024-02-29
発明の名称
ボイラの制御装置、これを備えたボイラシステム、ボイラの制御方法及びボイラの制御プログラム
出願人
三菱重工業株式会社
代理人
個人
,
個人
,
個人
主分類
F22B
35/18 20060101AFI20250903BHJP(蒸気発生)
要約
【課題】一次遅れ要素を用いる場合に比べて、フィードバック制御の安定性を確保するとともに、プロセス値の変動に対する応答性を改善すること。
【解決手段】フィードバック制御を行うボイラの制御装置200であって、入力情報であるプロセス値を含むボイラの運転情報を取得する情報取得部210と、所定期間におけるプロセス値の移動平均である移動平均値を演算する移動平均値演算部211と、移動平均値演算部によって演算された移動平均値に基づいて操作量を演算する操作量演算部213と、操作量演算部によって演算された操作量を用いて、ボイラの制御を実行する実行部214と備える。
【選択図】図4
特許請求の範囲
【請求項1】
フィードバック制御を行うボイラの制御装置であって、
入力情報であるプロセス値を含むボイラの運転情報を取得する情報取得部と、
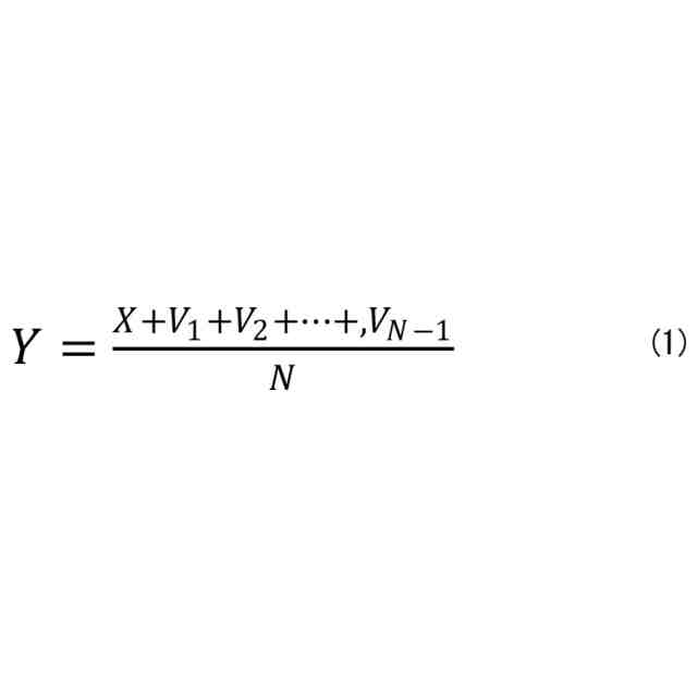
所定期間における前記プロセス値の移動平均である移動平均値を演算する移動平均値演算部と、
前記移動平均値演算部によって演算された前記移動平均値に基づいて操作量を演算する操作量演算部と、
前記操作量演算部によって演算された前記操作量を用いて、ボイラの制御を実行する実行部と
を備えるボイラの制御装置。
続きを表示(約 1,500 文字)
【請求項2】
所定の期間における前記プロセス値の変化率が所定の値よりも大きいか否かを判定する変化率判定部を備え、
前記変化率判定部が前記プロセス値の変化率が所定の値よりも大きいと判定した場合に、前記移動平均値演算部が前記プロセス値の移動平均値を演算する請求項1に記載のボイラの制御装置。
【請求項3】
前記フィードバック制御中の所定の期間において、移動平均値が所定の下限値以上であるか否かを判定する動作判定部を備える請求項1に記載のボイラの制御装置。
【請求項4】
前記フィードバック制御において、所定期間における前記プロセス値に一次遅れ要素を追加すると仮定した場合の前記一次遅れ要素を演算する一次遅れ要素演算部を備え、
前記移動平均値演算部は、前記移動平均値を演算する際のサンプル数を前記一次遅れ要素に基づいて設定する請求項1に記載のボイラの制御装置。
【請求項5】
請求項1から4のいずれか1項に記載のボイラの制御装置と、
燃焼ガスが流通する燃焼ガス流路に設けられ、前記燃焼ガスの熱を回収するため熱交換器と、
固体燃料を粉砕した微粉燃料をバーナにより燃焼させ、この燃焼により発生した熱を給水や蒸気と熱交換して過熱蒸気を生成するボイラと
を備えるボイラシステム。
【請求項6】
フィードバック制御を行うボイラの制御方法であって、
入力情報であるプロセス値を含むボイラの運転情報を取得する情報取得工程と、
所定期間における前記プロセス値の移動平均である移動平均値を演算する移動平均値演算工程と、
前記移動平均値演算工程において演算された前記移動平均値に基づいて操作量を演算する操作量演算工程と、
前記操作量演算工程において演算された前記操作量を用いて、ボイラの制御を実行する実行工程と
を有するボイラの制御方法。
【請求項7】
フィードバック制御を行うボイラの制御方法であって、
所定期間におけるプロセス値に一次遅れ要素を追加すると仮定した場合の前記一次遅れ要素を演算する一次遅れ要素演算工程と、
所定期間におけるプロセス値の移動平均である移動平均値を演算する移動平均値演算工程と、
前記一次遅れ要素演算工程において演算された前記一次遅れ要素、又は、前記移動平均値演算工程において演算された前記移動平均値のいずれかを用いて操作量を演算する操作量演算工程と、
所定の期間における前記プロセス値の変化率が所定の値よりも大きいか否かを判定する変化率判定工程と
を有し、
前記操作量演算工程において、前記変化率判定工程における判定結果に応じて、前記一次遅れ要素演算工程の演算結果に代わって、前記移動平均値演算工程の演算結果を用いて前記操作量を演算するボイラの制御方法。
【請求項8】
フィードバック制御を行うボイラの制御プログラムであって、
入力情報であるプロセス値を含むボイラの運転情報を取得する情報取得処理と、
所定期間における前記プロセス値の移動平均である移動平均値を演算する移動平均値演算処理と、
前記移動平均値演算処理において演算された前記移動平均値に基づいて操作量を演算する操作量演算処理と、
前記操作量演算処理において演算された前記操作量を用いて、ボイラの制御を実行する実行処理と
をコンピュータに実行させるためのボイラの制御プログラム。
発明の詳細な説明
【技術分野】
【0001】
本開示は、ボイラの制御装置、これを備えたボイラシステム、ボイラの制御方法及びボイラの制御プログラムに関するものである。
続きを表示(約 2,100 文字)
【背景技術】
【0002】
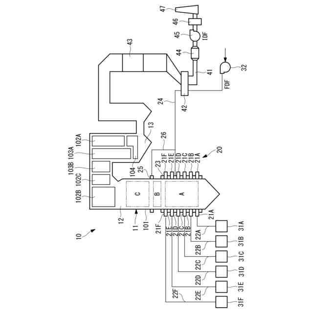
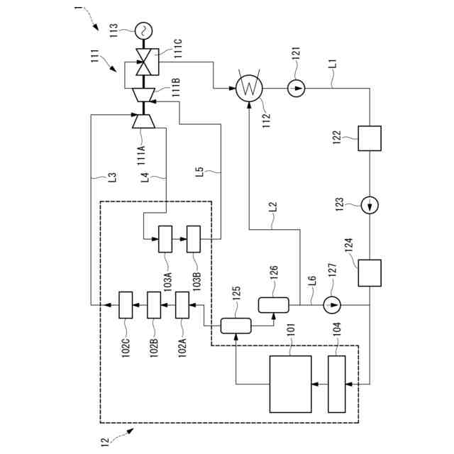
発電用ボイラなどの大型のボイラは、中空形状をなして鉛直方向に設置される火炉を有し、この火炉壁に複数のバーナが火炉の周方向に沿って配設されている。また、大型のボイラは、火炉の鉛直方向上方に煙道が連結されており、この煙道に蒸気を生成するための熱交換器が配置されている。そして、バーナが火炉内に燃料と空気(酸化性ガス)との混合気を噴射することで火炎が形成され、燃焼ガスが生成されて煙道に流れる。燃焼ガスが流れる領域に熱交換器が設置され、熱交換器を構成する伝熱管内を流れる水や蒸気を加熱して過熱蒸気が生成される。
【0003】
特許文献1及び特許文献2に開示されるように、ボイラの制御には、フィードバック制御が用いられる場合がある。一般的に、監視対象のそれぞれに対応する各種センサによってボイラの温度や圧力をモニタリングし、各種センサの検知結果に基づいてボイラの制御系にフィードバックする。そして、制御系は、目標値と現在の状態を比較し、比較によって得られた偏差をゼロに近づけるように操作量を調整する。このように、フィードバック制御が用いられることにより、ボイラを安定して動作させることができる。
【先行技術文献】
【特許文献】
【0004】
特開2013-245604号公報
特開2021-21554号公報
【発明の概要】
【発明が解決しようとする課題】
【0005】
しかしながら、プロセス値の時間あたりの変化量が大きい場合、言い換えればプロセス値の変化率が大きい場合、操作量の影響度合いによってハンチングが発生してしまう場合がある。このような場合に、フィードバック信号に一次遅れ回路(LAG)を付加し、目標値との偏差が小さくなるように見立てて(緩和して)、フィードバック制御を実行していた。しかし、この場合、一次遅れ回路の設定時間を延ばす程に、制御偏差が小さくなり制御性が向上する一方で、一次遅れ要素を加える前の元となるプロセス値の過渡的な変動を抑制することができず、安定した制御の実現ができていなかった。
【0006】
本開示は、このような事情に鑑みてなされたものであって、一次遅れ要素を用いる場合に比べて、フィードバック制御の安定性を確保するとともに、プロセス値の変動に対する応答性を改善することができるボイラの制御装置、これを備えたボイラシステム、ボイラの制御方法及びボイラの制御プログラムを提供することを目的とする。
【課題を解決するための手段】
【0007】
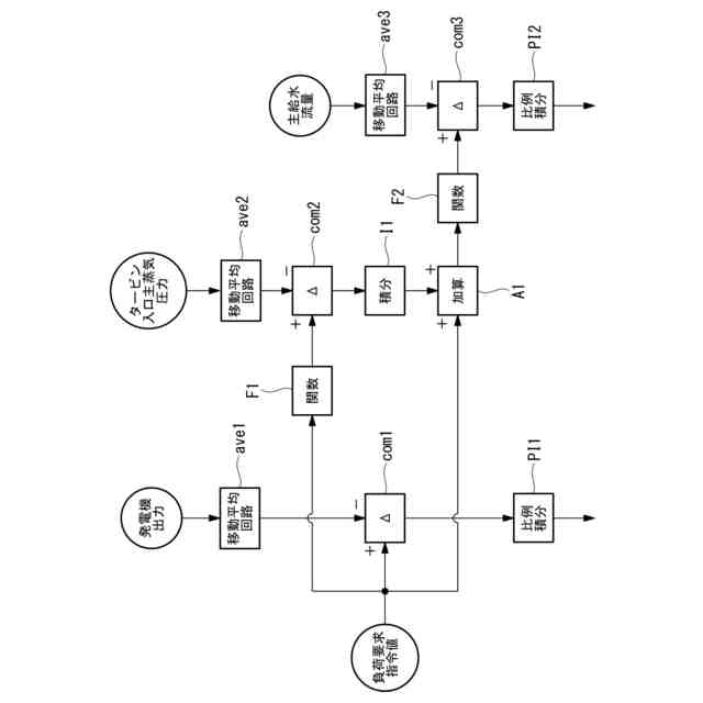
本開示の一態様に係るボイラの制御装置は、フィードバック制御を行うボイラの制御装置であって、入力情報であるプロセス値を含むボイラの運転情報を取得する情報取得部と、所定期間における前記プロセス値の移動平均である移動平均値を演算する移動平均値演算部と、前記移動平均値演算部によって演算された前記移動平均値に基づいて操作量を演算する操作量演算部と、前記操作量演算部によって演算された前記操作量を用いて、ボイラの制御を実行する実行部と備える。
【0008】
本開示の一態様に係るボイラシステムは、上記ボイラの制御装置と、燃焼ガスが流通する燃焼ガス流路に設けられ、前記燃焼ガスの熱を回収するため熱交換器と、固体燃料を粉砕した微粉燃料をバーナにより燃焼させ、この燃焼により発生した熱を給水や蒸気と熱交換して過熱蒸気を生成するボイラとを備える。
【0009】
本開示の一態様に係るボイラの制御方法は、フィードバック制御を行うボイラの制御方法であって、入力情報であるプロセス値を含むボイラの運転情報を取得する情報取得工程と、所定期間における前記プロセス値の移動平均である移動平均値を演算する移動平均値演算工程と、前記移動平均値演算工程において演算された前記移動平均値に基づいて操作量を演算する操作量演算工程と、前記操作量演算工程において演算された前記操作量を用いて、ボイラの制御を実行する実行工程とを有する。
【0010】
本開示の一態様に係るボイラの制御方法は、フィードバック制御を行うボイラの制御方法であって、所定期間におけるプロセス値に一次遅れ要素を追加すると仮定した場合の前記一次遅れ要素を演算する一次遅れ要素演算工程と、所定期間におけるプロセス値の移動平均である移動平均値を演算する移動平均値演算工程と、前記一次遅れ要素演算工程において演算された前記一次遅れ要素、又は、前記移動平均値演算工程において演算された前記移動平均値のいずれかを用いて操作量を演算する操作量演算工程と、所定の期間における前記プロセス値の変化率が所定の値よりも大きいか否かを判定する変化率判定工程とを有し、前記操作量演算工程において、前記変化率判定工程における判定結果に応じて、前記一次遅れ要素演算工程の演算結果に代わって、前記移動平均値演算工程の演算結果を用いて前記操作量を演算する。
(【0011】以降は省略されています)
この特許をJ-PlatPat(特許庁公式サイト)で参照する
関連特許
三菱重工業株式会社
清掃装置
3日前
三菱重工業株式会社
フィルタ装置
2日前
三菱重工業株式会社
容器解体装置
6日前
三菱重工業株式会社
風力発電装置
2日前
三菱重工業株式会社
主蒸気管洗浄方法
2日前
三菱重工業株式会社
軌道系交通システム
2日前
三菱重工業株式会社
炉内構造物の解体方法
6日前
三菱重工業株式会社
造形プロセスの監視方法
10日前
三菱重工業株式会社
計測装置、及び積層造形装置
24日前
三菱重工業株式会社
計測装置、及び積層造形装置
24日前
三菱重工業株式会社
ウエハステージ冷却システム
10日前
三菱重工業株式会社
水素供給システムおよび方法
6日前
三菱重工業株式会社
内燃機関の制御装置および方法
2日前
三菱重工業株式会社
蒸気タービン翼及び蒸気タービン
2日前
三菱重工業株式会社
蒸気生成システム及び蒸気生成方法
3日前
三菱重工業株式会社
アンモニア分解触媒および排ガス処理方法
25日前
三菱重工業株式会社
電力変換器、および電力変換器の製造方法
2日前
三菱重工業株式会社
排気設備、及びこれを備えるガスタービン
4日前
三菱重工業株式会社
ガスタービン起動方法、及び、ガスタービン
16日前
三菱重工業株式会社
除去装置、除去装置の制御装置および除去方法
6日前
三菱重工業株式会社
静翼セグメント、及びこれを備える蒸気タービン
18日前
三菱重工業株式会社
液滴噴霧ユニット、および、蒸気タービンシステム
10日前
三菱重工業株式会社
治具モデル作成装置、治具モデル作成方法及びプログラム
24日前
三菱重工業株式会社
フォークリフトの制御装置および方法並びにフォークリフト
2日前
三菱重工業株式会社
スピレージホッパ及び粉砕機並びにスピレージホッパの運転方法
9日前
三菱重工業株式会社
予備品保有数量算出装置、予備品保有数量算出方法及びプログラム
6日前
三菱重工業株式会社
水電解システム、水電解システムにおける水電解セルの差圧調整方法
6日前
三菱重工業株式会社
故障診断システム、故障診断方法、及び故障診断プログラム並びに移動体
10日前
三菱重工業株式会社
ガスケット接続部信頼性評価システム、ガスケット接続部信頼性評価方法及びプログラム
16日前
三浦工業株式会社
ボイラ
3か月前
三浦工業株式会社
台数制御装置
2日前
三浦工業株式会社
ドレン回収装置
7か月前
株式会社三五
過熱蒸気発生装置
8か月前
三浦工業株式会社
給水装置、および、ボイラ
6か月前
栗田工業株式会社
エコノマイザ及びボイラ
7か月前
日精オーバル株式会社
蒸気発生装置
18日前
続きを見る
他の特許を見る