TOP
|
特許
|
意匠
|
商標
特許ウォッチ
Twitter
他の特許を見る
10個以上の画像は省略されています。
公開番号
2025119963
公報種別
公開特許公報(A)
公開日
2025-08-15
出願番号
2024015120
出願日
2024-02-02
発明の名称
ボイラ制御装置、ボイラ、発電プラント、ボイラ制御方法およびボイラ制御プログラム
出願人
三菱重工業株式会社
代理人
個人
,
個人
,
個人
主分類
F22B
35/18 20060101AFI20250807BHJP(蒸気発生)
要約
【課題】再生可能エネルギーの調整電力として活用可能なボイラ制御装置、ボイラ、発電プラント、ボイラ制御方法およびボイラ制御プログラムを提供する。
【解決手段】負荷に応じてボイラの第1運転状態と第1運転状態よりも熱効率が低い第2運転状態との切替を行い、負荷が第1負荷を下回ると第1運転状態から第2運転状態へ切り替える通常制御を行うボイラ制御装置50であって、通常制御を行う通常モードおよび運転領域拡大モードの選択を行う選択部51と、選択部51により運転領域拡大モードが選択されると、ボイラの各設定値に対し事前に規定された専用パラメータを設定するパラメータ設定部52と、を備え、選択部51により運転領域拡大モードが選択された場合、負荷が第1負荷を下回ると第1運転状態を維持し、パラメータ設定部52で設定された専用パラメータによりボイラの運転制御を行う。
【選択図】図7
特許請求の範囲
【請求項1】
負荷に応じてボイラの第1運転状態と該第1運転状態よりも熱効率が低い第2運転状態との切替を行い、
前記負荷が第1負荷を下回ると前記第1運転状態から前記第2運転状態へ切り替える通常制御を行うボイラ制御装置であって、
前記通常制御を行う通常モードおよび運転領域拡大モードの選択を行う選択部と、
前記選択部により前記運転領域拡大モードが選択されると、前記ボイラの各設定値に対し事前に規定された専用パラメータを設定するパラメータ設定部と、
を備え、
前記選択部により前記運転領域拡大モードが選択された場合、前記負荷が前記第1負荷を下回ると前記第1運転状態を維持し、前記パラメータ設定部で設定された前記専用パラメータにより前記ボイラの運転制御を行うボイラ制御装置。
続きを表示(約 1,200 文字)
【請求項2】
前記第1運転状態は、過熱器の上流の熱交換器で乾き蒸気となるドライ運転状態であり、
前記第2運転状態は、前記過熱器の上流の前記熱交換器で湿り蒸気となるウェット運転状態である請求項1に記載のボイラ制御装置。
【請求項3】
前記専用パラメータは、前記ボイラの蒸気温度、燃料流量、給水流量、空気流量、排ガスO
2
設定値、ボイラ出口過熱度、過熱器スプレイ水流量、風箱ダンパ開度、バーナノズル角度のうち、少なくともいずれか一つを含む請求項1に記載のボイラ制御装置。
【請求項4】
前記選択部により前記運転領域拡大モードが選択された場合、
前記通常モードにおける前記第1運転状態において不使用となる制御を有効化する請求項1に記載のボイラ制御装置。
【請求項5】
前記通常モードにおける前記第1運転状態において不使用となる前記制御のうち有効化される前記制御は、排ガスO
2
制御、汽水分離器ドレンタンクレベル制御のうち、少なくともいずれか一つを含む請求項4に記載のボイラ制御装置。
【請求項6】
前記選択部により前記運転領域拡大モードが選択された場合、
前記ボイラを含むユニットを停止する制御を行うユニット停止モードが選択不可となる請求項1に記載のボイラ制御装置。
【請求項7】
節炭器、過熱器及び再熱器を含む熱交換器と、
火炉壁と、
汽水分離器と、
復水器と、
請求項1に記載のボイラ制御装置と、を備えるボイラ。
【請求項8】
請求項1に記載のボイラ制御装置を備えるボイラと、
前記ボイラに設けられた熱交換器と、
前記ボイラで生成した蒸気によって回転駆動される蒸気タービンと、
前記蒸気タービンに連結されて発電を行う発電機と、
を備える発電プラント。
【請求項9】
負荷に応じてボイラの第1運転状態と該第1運転状態よりも熱効率が低い第2運転状態との切替を行い、
前記負荷が第1負荷を下回ると前記第1運転状態から前記第2運転状態へ切り替える通常制御をコンピュータが行うボイラ制御方法であって、
前記通常制御を行う通常モードおよび運転領域拡大モードの選択を行う選択工程と、
前記選択工程により前記運転領域拡大モードが選択されると、前記ボイラの各設定値に対し事前に規定された専用パラメータを設定するパラメータ設定工程と、
を備え、
前記選択工程により前記運転領域拡大モードが選択された場合、前記負荷が前記第1負荷を下回ると前記第1運転状態を維持し、前記パラメータ設定工程で設定された前記専用パラメータにより前記ボイラの運転制御をコンピュータが実行するボイラ制御方法。
【請求項10】
請求項9に記載のボイラ制御方法をコンピュータに実行させるボイラ制御プログラム。
発明の詳細な説明
【技術分野】
【0001】
本開示は、ボイラ制御装置、ボイラ、発電プラント、ボイラ制御方法およびボイラ制御プログラムに関するものである。
続きを表示(約 1,800 文字)
【背景技術】
【0002】
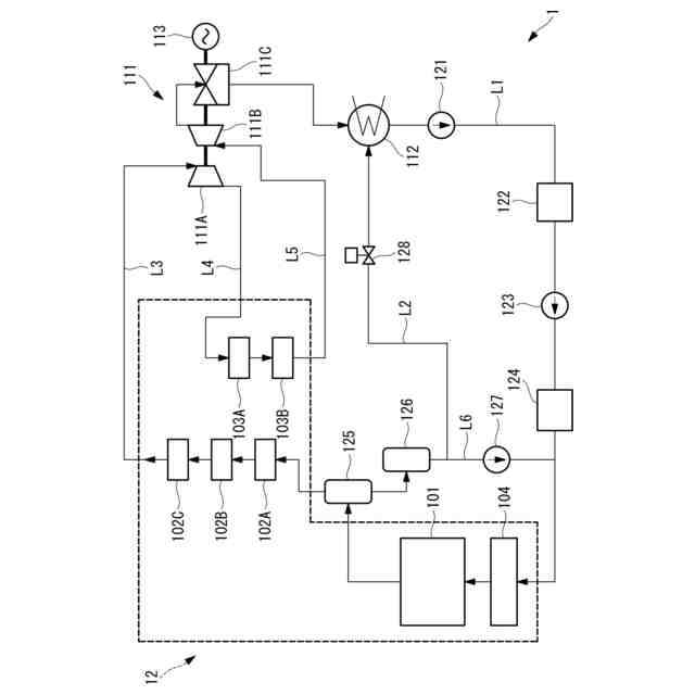
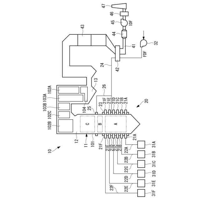
発電用ボイラなどの大型のボイラは、中空形状をなして鉛直方向に設置される火炉を有し、この火炉壁に複数のバーナが火炉の周方向に沿って配設されている。また、大型のボイラは、火炉の鉛直方向上方に煙道が連結されており、この煙道に蒸気を生成するための熱交換器が配置されている。そして、バーナが火炉内に燃料と空気(酸化性ガス)との混合気を噴射することで火炎が形成され、燃焼ガスが生成されて煙道に流れる。燃焼ガスが流れる領域に熱交換器が設置され、熱交換器を構成する伝熱管内を流れる水や蒸気を加熱して過熱蒸気が生成される。
【0003】
近年、再生可能エネルギーによる発電が行われている。しかし、再生可能エネルギーは電力の安定供給に課題があり、電力需要と再生可能エネルギーによる発電量とにはギャップが生じる場合がある。火力発電、特に石炭火力発電は、これまでのベースロード運転から、電力需要と再生可能エネルギーによる発電量とのギャップを埋める調整のために用いられる運転に移行することが求められている。特に、貫流ボイラに代表される超臨界圧ボイラによる石炭火力発電は、調整電力として活用されることが考えられるものの、運転可能な最低負荷などの負荷運用上の制約がある。
【0004】
貫流ボイラには、その運転負荷によって、後述するドライ運転状態とウェット運転状態の2つの運転状態が存在する。ボイラ負荷(蒸発量)が一定以上である通常時の運転は、ボイラへの給水量が蒸発量と略等しくなるドライ運転(貫流運転)とされる。一方で、ボイラ負荷(蒸発量)が、火炉壁保護のため設定される最低給水流量より小さい低負荷の運転においては、給水の一部が循環するウェット運転(循環運転)とされる。
【0005】
例えば特許文献1では、ドライ運転状態での運転(貫流運転)と、ウェット運転状態での運転(再循環運転)における切替負荷近傍において、貫流ボイラを継続的に一定負荷で運転することは難しいことから、ドライ運転状態では給水流量プログラムの信号および最低給水流量に応じた数値不変の信号に基づき貫流運転が行われ、ウェット運転状態では最低給水流量が常に給水流量プログラムの信号を上回る数値で再循環運転が行われる。
【先行技術文献】
【特許文献】
【0006】
特開2009-19848号公報
【発明の概要】
【発明が解決しようとする課題】
【0007】
しかし、特許文献1の発明では、ウェット運転状態では最低給水流量が給水流量プログラムの信号を常に上回る数値で運転されるから、給水流量の余剰が多く発生し、ボイラの効率が低下することとなる。また、特許文献1の発明では、再生可能エネルギーの調整電力として用いる場合の最低負荷についての検討がなされていない。
【0008】
本開示は、このような事情に鑑みてなされたものであって、再生可能エネルギーの調整電力として活用可能なボイラ制御装置、ボイラ、発電プラント、ボイラ制御方法およびボイラ制御プログラムを提供することを目的とする。
【課題を解決するための手段】
【0009】
上記課題を解決するために、本開示のボイラ制御装置、ボイラ、発電プラント、ボイラ制御方法およびボイラ制御プログラムは以下の手段を採用する。
本開示のボイラ制御装置は、負荷に応じてボイラの第1運転状態と該第1運転状態よりも熱効率が低い第2運転状態との切替を行い、前記負荷が第1負荷を下回ると前記第1運転状態から前記第2運転状態へ切り替える通常制御を行うボイラ制御装置であって、前記通常制御を行う通常モードおよび運転領域拡大モードの選択を行う選択部と、前記選択部により前記運転領域拡大モードが選択されると、前記ボイラの各設定値に対し事前に規定された専用パラメータを設定するパラメータ設定部と、を備え、前記選択部により前記運転領域拡大モードが選択された場合、前記負荷が前記第1負荷を下回ると前記第1運転状態を維持し、前記パラメータ設定部で設定された前記専用パラメータにより前記ボイラの運転制御を行う。
【0010】
本開示のボイラは、節炭器、過熱器及び再熱器を含む熱交換器と、火炉壁と、汽水分離器と、復水器と、前述のボイラ制御装置と、を備える。
(【0011】以降は省略されています)
この特許をJ-PlatPat(特許庁公式サイト)で参照する
関連特許
三浦工業株式会社
台数制御装置
9日前
三浦工業株式会社
水蒸気発生装置
2日前
日精オーバル株式会社
蒸気発生装置
25日前
株式会社ミヤワキ
蒸気プラント
1か月前
三菱重工業株式会社
蒸気生成システム及び蒸気生成方法
10日前
神鋼検査サービス株式会社
スケール除去ユニット
10日前
東京電力ホールディングス株式会社
蒸気タービンプラント
1か月前
三菱重工業株式会社
熱電併給用蒸気生成システム及び熱電併給システム並びに熱電併給用蒸気生成方法
2日前
三菱重工業株式会社
ボイラ制御装置、ボイラ、発電プラント、ボイラ制御方法およびボイラ制御プログラム
1か月前
三菱重工業株式会社
ボイラの制御装置、これを備えたボイラシステム、ボイラの制御方法及びボイラの制御プログラム
1か月前
三菱重工業株式会社
CO2回収装置用蒸気生成システム及びこれを備えたCO2回収装置並びにCO2回収装置用蒸気生成方法
2日前
ジーイー・ベルノバ・テクノロジー・ゲーエムベーハー
熱回収蒸気発生器用の入口ダクトシステム
1か月前
ゼネラル エレクトリック テクノロジー ゲゼルシャフト ミット ベシュレンクテル ハフツング
複合サイクル発電所の水・蒸気系統を運転前に洗浄する方法、及びこの方法のために構成された複合サイクル発電所
2か月前
株式会社新川
実装方法、実装装置及び実装プログラム
2か月前
ブラザー工業株式会社
フィルムカートリッジ、フィルムユニットおよび層転写装置
2か月前
キヤノン株式会社
ズームレンズ及びそれを有する撮像装置
1か月前
和歌山県
変異型ATF2タンパク質およびその用途
10日前
オプシディオ, エルエルシー
抗幹細胞因子抗体及びその使用方法
1か月前
株式会社コシナ
光学レンズ系
2か月前
ダイキン工業株式会社
含フッ素化合物
2か月前
ザ リージェンツ オブ ザ ユニバーシティ オブ カリフォルニア
修飾多能性細胞
5日前
ファイヴ プライム セラピューティクス インク
アフコシル化された抗FGFR2IIIB抗体
2か月前
ヤマサ醤油株式会社
改変型バソプレシン受容体を発現する培養細胞
1か月前
株式会社半導体エネルギー研究所
正極活物質、二次電池、電子機器
9日前
株式会社Things
プログラム、管理方法、および管理装置
16日前
セイコーエプソン株式会社
成形管理システム
1か月前
ローム株式会社
絶縁チップおよび半導体装置
1か月前
アミカス セラピューティックス インコーポレイテッド
GLA遺伝子に突然変異を有する患者のファブリー病を治療する方法
23日前
アミカス セラピューティックス インコーポレイテッド
GLA遺伝子に突然変異を有する患者のファブリー病を治療する方法
23日前
アディマブ・リミテッド・ライアビリティ・カンパニー
高アフィニティ抗CD3抗体、ならびにその作製方法及び使用方法
1か月前
アディマブ・リミテッド・ライアビリティ・カンパニー
操作されたPH依存性抗CD3抗体、ならびにその作製方法および使用方法
11日前
他の特許を見る