TOP
|
特許
|
意匠
|
商標
特許ウォッチ
Twitter
他の特許を見る
公開番号
2025119875
公報種別
公開特許公報(A)
公開日
2025-08-15
出願番号
2024014966
出願日
2024-02-02
発明の名称
車両用制御装置
出願人
スズキ株式会社
代理人
弁理士法人日誠国際特許事務所
主分類
B60L
53/20 20190101AFI20250807BHJP(車両一般)
要約
【課題】モータの駆動要求時にモータの駆動のための電力が不足することを防止することができる車両用制御装置を提供すること。
【解決手段】制御部は、モータの駆動要求が予測されることを含む所定条件を満たす場合(ステップS1でYES、ステップS2でYES、ステップS3でYES)に、昇圧コンバータの目標電圧を上昇させて平滑コンデンサを充電する(ステップS4)。制御部は、モータの駆動要求がなされた場合に、昇圧コンバータの目標電圧を下降させて平滑コンデンサを放電させるように制御する(ステップS6)。所定条件には、バッテリの出力可能電力が所定値未満に低下していることが含まれる。
【選択図】図2
特許請求の範囲
【請求項1】
バッテリと、
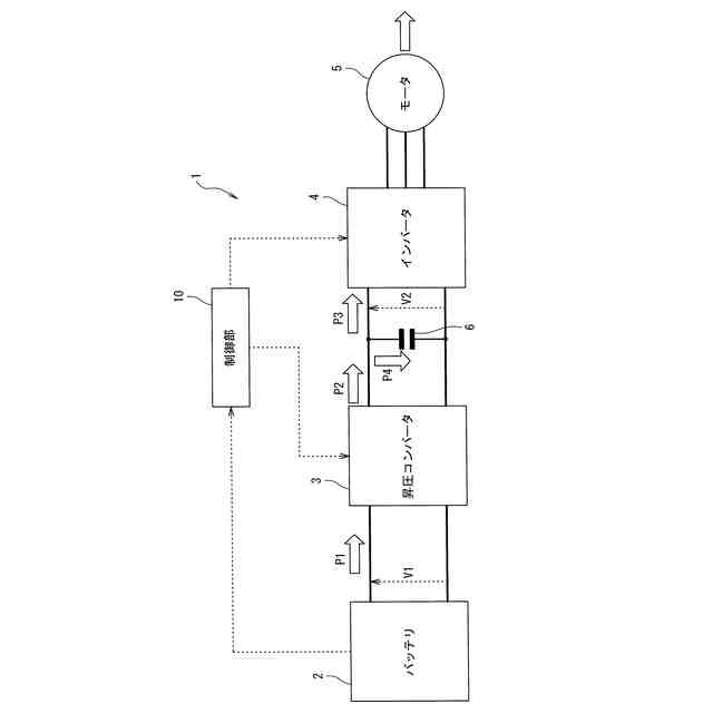
前記バッテリから出力される直流電力を昇圧する昇圧コンバータと、
前記昇圧コンバータから出力される直流電力を交流電力に変換するインバータと、
前記インバータから出力される交流電力により駆動され、走行用のモータトルクを発生するモータと、
前記昇圧コンバータと前記インバータとの間に接続される平滑コンデンサと、を備える車両に搭載され、
前記モータの駆動要求に応じて、前記昇圧コンバータおよび前記インバータを制御する制御部を備える車両用制御装置であって、
前記制御部は、
前記モータの駆動要求が予測されることを含む所定条件を満たす場合に、前記昇圧コンバータの目標電圧を上昇させて前記平滑コンデンサを充電し、
前記モータの駆動要求がなされた場合に、前記昇圧コンバータの目標電圧を下降させて前記平滑コンデンサを放電させるように制御することを特徴とする車両用制御装置。
続きを表示(約 82 文字)
【請求項2】
前記所定条件には、前記バッテリの出力可能電力が所定値未満に低下していることが含まれることを特徴とする請求項1に記載の車両用制御装置。
発明の詳細な説明
【技術分野】
【0001】
本発明は、車両用制御装置に関する。
続きを表示(約 2,200 文字)
【背景技術】
【0002】
特許文献1には、バッテリの電力でモータを駆動して走行する電動車両において、バッテリから出力された電圧を昇圧コンバータによって昇圧してからインバータに印加させることで、モータやインバータの体格を大きくすることなく高出力を実現する技術が記載されている。特許文献1に記載の技術にあっては、昇圧コンバータでは走行状態に応じてモータに求められる出力を実現するための目標電圧が決定され、昇圧制御が実行される。また、インバータの入力部には、電圧の上下差を平坦化して安定化させるための平滑コンデンサが並列に接続されている。平滑コンデンサは、電圧がある値を超えるまでは充電を行い、電圧が一定値を下回ると放電するというコンデンサの性質によって平滑化を行っている。
【先行技術文献】
【特許文献】
【0003】
特開2009-278794号公報
【発明の概要】
【発明が解決しようとする課題】
【0004】
しかしながら、特許文献1に記載の技術にあっては、モータの駆動要求に応じて昇圧コンバータが昇圧を行う際に、バッテリから出力された電力の一部がモータの駆動だけでなく平滑コンデンサの充電にも用いられるため、平滑コンデンサに充電される電力の分だけモータに供給される電力が減少する。また、昇圧コンバータはモータの要求出力に応じた目標電圧を維持するように制御されるため、目標電圧が平滑コンデンサの端子間電圧より高い場合は、平滑コンデンサに充電された電力を放電してモータの駆動に用いることができず、平滑コンデンサの放電電力を活用することができない。これらのことから、特許文献1に記載の技術にあっては、モータの駆動要求時にモータの駆動のための電力が不足するおそれがあった。
【0005】
本発明は、上記のような事情に着目してなされたものであり、モータの駆動要求時にモータの駆動のための電力が不足することを防止することができる車両用制御装置を提供することを目的とするものである。
【課題を解決するための手段】
【0006】
本発明は、バッテリと、前記バッテリから出力される直流電力を昇圧する昇圧コンバータと、前記昇圧コンバータから出力される直流電力を交流電力に変換するインバータと、前記インバータから出力される交流電力により駆動され、走行用のモータトルクを発生するモータと、前記昇圧コンバータと前記インバータとの間に接続される平滑コンデンサと、を備える車両に搭載され、前記モータの駆動要求に応じて、前記昇圧コンバータおよび前記インバータを制御する制御部を備える車両用制御装置であって、前記制御部は、前記モータの駆動要求が予測されることを含む所定条件を満たす場合に、前記昇圧コンバータの目標電圧を上昇させて前記平滑コンデンサを充電し、前記モータの駆動要求がなされた場合に、前記昇圧コンバータの目標電圧を下降させて前記平滑コンデンサを放電させるように制御することを特徴とする。
【発明の効果】
【0007】
このように上記の本発明によれば、モータの駆動要求時にモータの駆動のための電力が不足することを防止することができる車両用制御装置を提供することができる。
【図面の簡単な説明】
【0008】
図1は、本発明の一実施例に係る車両用制御装置を備える車両の構成を示すブロック図である。
図2は、本発明の一実施例に係る車両用制御装置の制御部の詳細を説明する制御ブロック図である。
図3は、本発明の一実施例に係る車両用制御装置の動作を説明するフローチャートである。
図4は、本発明の一実施例に係る車両用制御装置の平滑コンデンサ制御動作による車両状態の推移を表すタイミングチャートである。
図5は、比較例に係る車両用制御装置の動作による車両状態の推移を表すタイミングチャートである。
【発明を実施するための形態】
【0009】
本発明の一実施の形態に係る車両用制御装置は、バッテリと、バッテリから出力される直流電力を昇圧する昇圧コンバータと、昇圧コンバータから出力される直流電力を交流電力に変換するインバータと、インバータから出力される交流電力により駆動され、走行用のモータトルクを発生するモータと、昇圧コンバータとインバータとの間に接続される平滑コンデンサと、を備える車両に搭載され、モータの駆動要求に応じて、昇圧コンバータおよびインバータを制御する制御部を備える車両用制御装置であって、制御部は、モータの駆動要求が予測されることを含む所定条件を満たす場合に、昇圧コンバータの目標電圧を上昇させて平滑コンデンサを充電し、モータの駆動要求がなされた場合に、昇圧コンバータの目標電圧を下降させて平滑コンデンサを放電させるように制御することを特徴とする。これにより、本発明の一実施の形態に係る車両用制御装置は、モータの駆動要求時にモータの駆動のための電力が不足することを防止することができる。
【実施例】
【0010】
以下、図面を参照して、本発明の実施例に係る車両用制御装置を搭載した車両について説明する。
(【0011】以降は省略されています)
この特許をJ-PlatPat(特許庁公式サイト)で参照する
関連特許
スズキ株式会社
車両構造
今日
スズキ株式会社
車両構造
今日
スズキ株式会社
車両構造
今日
スズキ株式会社
排気装置
1か月前
スズキ株式会社
排気装置
1か月前
スズキ株式会社
車両構造
今日
スズキ株式会社
車両構造
今日
スズキ株式会社
車両構造
今日
スズキ株式会社
車室構造
今日
スズキ株式会社
車室構造
今日
スズキ株式会社
車室構造
今日
スズキ株式会社
車両構造
今日
スズキ株式会社
車両構造
今日
スズキ株式会社
車両前部構造
21日前
スズキ株式会社
モータケース
21日前
スズキ株式会社
車両用変速機
21日前
スズキ株式会社
燃料電池車両
8日前
スズキ株式会社
燃料電池車両
8日前
スズキ株式会社
車両用バンパ
21日前
スズキ株式会社
車両側部構造
1か月前
スズキ株式会社
車両側部構造
1か月前
スズキ株式会社
車両前部構造
1か月前
スズキ株式会社
運転支援装置
1か月前
スズキ株式会社
車両の制御装置
23日前
スズキ株式会社
積立金管理装置
29日前
スズキ株式会社
車両用制御装置
1か月前
スズキ株式会社
車両の制御装置
14日前
スズキ株式会社
車両用送風構造
15日前
スズキ株式会社
車両用送風構造
15日前
スズキ株式会社
車両用送風構造
15日前
スズキ株式会社
車両の制御装置
1か月前
スズキ株式会社
車両用荷室構造
今日
スズキ株式会社
車体ルーフ構造
今日
スズキ株式会社
車両のルーフ構造
21日前
スズキ株式会社
ブレーキシステム
22日前
スズキ株式会社
衝突被害軽減装置
7日前
続きを見る
他の特許を見る