TOP
|
特許
|
意匠
|
商標
特許ウォッチ
Twitter
他の特許を見る
10個以上の画像は省略されています。
公開番号
2025119295
公報種別
公開特許公報(A)
公開日
2025-08-14
出願番号
2024014107
出願日
2024-02-01
発明の名称
電力増幅回路
出願人
株式会社村田製作所
代理人
弁理士法人酒井国際特許事務所
主分類
H03F
1/02 20060101AFI20250806BHJP(基本電子回路)
要約
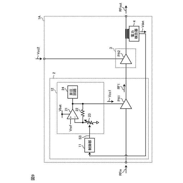
【課題】効率の向上とダメージ抑制との両立を図る。
【解決手段】電力増幅回路は、電界効果トランジスタを増幅素子として含み、第1高周波信号を増幅して第2高周波信号を出力する第1増幅器と、バイポーラトランジスタを増幅素子として含み、第2高周波信号を増幅して第3高周波信号を出力する第2増幅器と、第1増幅器に供給される第1電源電圧を制御する制御信号を出力する制御部と、制御信号に応じた電圧である第1電源電圧を前記第1増幅器に出力するレギュレータと、を含む。第2増幅器に供給される第2電源電圧は、エンベロープトラッキング電圧である。
【選択図】図1
特許請求の範囲
【請求項1】
電界効果トランジスタを増幅素子として含み、第1高周波信号を増幅して第2高周波信号を出力する第1増幅器と、
バイポーラトランジスタを増幅素子として含み、前記第2高周波信号を増幅して第3高周波信号を出力する第2増幅器と、
前記第1増幅器に供給される第1電源電圧を制御する制御信号を出力する制御部と、
前記制御信号に応じた電圧である前記第1電源電圧を前記第1増幅器に出力するレギュレータと、
を含み、
前記第2増幅器に供給される第2電源電圧は、エンベロープトラッキング電圧である、
電力増幅回路。
続きを表示(約 570 文字)
【請求項2】
請求項1に記載の電力増幅回路であって、
前記制御部は、パワーに応じて、前記第1電源電圧を制御する、
電力増幅回路。
【請求項3】
請求項1に記載の電力増幅回路であって、
前記第2増幅器の出力電力を検出する電力検出器
を更に含み、
前記制御部は、前記出力電力に応じて、前記第1電源電圧を制御する、
電力増幅回路。
【請求項4】
請求項1に記載の電力増幅回路であって、
前記レギュレータは、
非反転入力端子にリファレンス電圧が入力され、出力端子から前記第1電源電圧を出力するオペアンプと、
一端が前記オペアンプの出力端子に電気的に接続され、他端が前記オペアンプの反転入力端子に電気的に接続された抵抗と、
一端が前記オペアンプの反転入力端子に電気的に接続され、他端が基準電位に電気的に接続され、前記制御信号に応じて抵抗値が可変する可変抵抗と、
を含む、
電力増幅回路。
【請求項5】
請求項1に記載の電力増幅回路であって、
前記第1電源電圧に応じて、前記第1増幅器又は前記第2増幅器の負荷インピーダンスを調整するインピーダンス調整回路
を更に含む、
電力増幅回路。
発明の詳細な説明
【技術分野】
【0001】
本開示は、電力増幅回路に関する。
続きを表示(約 960 文字)
【背景技術】
【0002】
下記の特許文献1には、前段にシリコンMOSFETの電力増幅素子を用い、後段にGaAsFETの電力増幅素子を用いた高周波電力増幅回路が、記載されている。
【0003】
このような、異なる材料の半導体基板に夫々形成された複数の増幅器を組み合わせた電力増幅回路がある。
【0004】
また、シリコン(例えば、SOI(Silicon On Insulator))基板に形成された電界効果トランジスタ(Field Effect Transistor:FET)を含む増幅器を、FET増幅器と称する場合がある。なお、シリコン基板は、SOI-CMOS構造、Bulk-CMOS構造およびSOS-CMOS構造等が例示されるが、本開示はこれに限定されない。
【0005】
また、ヒ化ガリウム(GaAs)基板に形成されたバイポーラトランジスタを含む増幅器を、バイポーラ増幅器と称する場合がある。
【先行技術文献】
【特許文献】
【0006】
特開平5-152978号公報
【発明の概要】
【発明が解決しようとする課題】
【0007】
FETは、高周波特性が優れている一方、端子間耐圧(ドレイン-ソース間耐圧、ゲート-ソース間耐圧)が低いという特性がある。
【0008】
例えば、FETのドレイン-ソース間耐圧は、バイポーラトランジスタのコレクターエミッタ間耐圧よりも低く、FETのゲート-ソース間耐圧は、ベース-エミッタ間耐圧よりも低い値が検出されることが多い。
【0009】
そのため、FET増幅器は、電源電圧を固定又はAPT(Average Power Tracking)とするのが一般的である。これにより、FETの端子間電圧は、端子間耐圧以下に制御することが容易となる。
【0010】
ところで、増幅器の損失を抑制して電力効率を向上させる技術として、エンベロープトラッキング技術がある。エンベロープトラッキング技術は、増幅器の電源電圧を、高周波信号の包絡線に応じて変化させる技術である。
(【0011】以降は省略されています)
この特許をJ-PlatPat(特許庁公式サイト)で参照する
関連特許
エイブリック株式会社
増幅器
6日前
エイブリック株式会社
増幅器
13日前
エイブリック株式会社
増幅回路
7日前
エイブリック株式会社
電圧検出器
1か月前
日本電波工業株式会社
圧電振動片
5日前
株式会社トーキン
ノイズフィルタ
1か月前
株式会社村田製作所
増幅回路
1か月前
株式会社半導体エネルギー研究所
駆動回路
16日前
TDK株式会社
電子部品
5日前
TDK株式会社
電子部品
6日前
株式会社村田製作所
高周波回路
1か月前
住友電気工業株式会社
高周波増幅器
26日前
株式会社村田製作所
弾性波フィルタ
26日前
日清紡マイクロデバイス株式会社
演算増幅器
14日前
太陽誘電株式会社
フィルタ及びマルチプレクサ
7日前
アルプスアルパイン株式会社
センサ装置
8日前
ローム株式会社
圧電共振器
1か月前
ニチコン株式会社
信号出力装置
1か月前
エイブリック株式会社
出力制御回路及び電圧出力回路
13日前
エイブリック株式会社
電流制限回路及び電流制限装置
13日前
日本電気株式会社
原子発振器
1か月前
セイコーエプソン株式会社
振動素子
26日前
株式会社NTTドコモ
リニアライザ
8日前
TDK株式会社
フィルタ及び電子部品
20日前
ローム株式会社
差動アンプおよび半導体装置
26日前
ローム株式会社
発振回路
5日前
ローム株式会社
発振回路
1か月前
株式会社JVCケンウッド
電源装置および増幅装置
26日前
ローム株式会社
発振回路
16日前
株式会社東芝
電気回路及び増幅器
28日前
ローム株式会社
信号出力回路
26日前
株式会社村田製作所
高周波回路および通信装置
7日前
ローム株式会社
半導体装置
6日前
ローム株式会社
半導体装置
26日前
ローム株式会社
半導体装置
12日前
ローム株式会社
入出力回路
1か月前
続きを見る
他の特許を見る