TOP
|
特許
|
意匠
|
商標
特許ウォッチ
Twitter
他の特許を見る
公開番号
2025161041
公報種別
公開特許公報(A)
公開日
2025-10-24
出願番号
2024063893
出願日
2024-04-11
発明の名称
ハイブリッド車
出願人
トヨタ自動車株式会社
代理人
弁理士法人アイテック国際特許事務所
主分類
B60W
20/50 20160101AFI20251017BHJP(車両一般)
要約
【課題】エンジンの出力が制限されていることにより車両の駆動力が制限されている場合に対してより適正に対処する。
【解決手段】ハイブリッド車は、走行用の動力を出力可能なポート噴射弁を有するエンジンと、走行用の動力を出力可能な電動機と、電動機と電力のやりとりを行なう蓄電装置と、冷間時にはエンジンの排気系に取り付けられた排気浄化装置を暖機するためにエンジンの出力を制限する制御装置とを備える。制御装置は、車両が高速道路のパーキングエリアまたは高速道路の本線合流地点から所定距離の範囲で停車しているときにエンジンの冷却水の温度が所定温度未満の状態でシステム起動したときには、所定時間に亘って走行を禁止する。
【選択図】図3
特許請求の範囲
【請求項1】
走行用の動力を出力可能なポート噴射弁を有するエンジンと、走行用の動力を出力可能な電動機と、前記電動機と電力のやりとりを行なう蓄電装置と、冷間時には前記エンジンの排気系に取り付けられた排気浄化装置を暖機するために前記エンジンの出力を制限する制御装置と、を備えるハイブリッド車であって、
前記制御装置は、車両が高速道路のパーキングエリアまたは高速道路の本線合流地点から所定距離の範囲で停車しているときに前記エンジンの冷却水の温度が所定温度未満の状態でシステム起動したときには、所定時間に亘って走行を禁止する、
ことを特徴とするハイブリッド車。
発明の詳細な説明
【技術分野】
【0001】
本開示は、ハイブリッド車に関する。
続きを表示(約 1,600 文字)
【背景技術】
【0002】
従来、この種のハイブリッド車としては、エンジンの暖機が完了するまでエンジンの出力を制限するものが提案されている(例えば、特許文献1参照)。このハイブリッド車では、エンジンの出力が制限されているときには、要求出力に対してエンジンについては出力制限の範囲内で制御し、残余の出力についてはモータからの出力で賄うようにモータを制御いている。これにより、エンジンの出力を制限してエミッションの悪化を抑制し、車両の総出力の不足も抑制している。
【先行技術文献】
【特許文献】
【0003】
特開2021-146789号公報
【発明の概要】
【発明が解決しようとする課題】
【0004】
しかしながら、上述のハイブリッド車では、エンジンの出力を制限しているときにはモータの出力を考慮しても駆動力が不足する場合が生じる。大きな駆動力を必要としない一般道では、エンジンの出力が制限されていても通常に走行することは可能であるが、高速道路で本線へ合流する場合には、エンジンの出力が制限されていると駆動力が不足し、十分な加速を得ることができなくなってしまう。
【0005】
本開示のハイブリッド車は、エンジンの出力が制限されていることにより車両の駆動力が制限されている場合に対してより適正に対処することを主目的とする。
【課題を解決するための手段】
【0006】
本開示のハイブリッド車は、上述の主目的を達成するために以下の手段を採った。
【0007】
本開示のハイブリッド車は、走行用の動力を出力可能なポート噴射弁を有するエンジンと、走行用の動力を出力可能な電動機と、前記電動機と電力のやりとりを行なう蓄電装置と、冷間時には前記エンジンの排気系に取り付けられた排気浄化装置を暖機するために前記エンジンの出力を制限する制御装置と、を備えるハイブリッド車であって、
前記制御装置は、車両が高速道路のパーキングエリアまたは高速道路の本線合流地点から所定距離の範囲で停車しているときに前記エンジンの冷却水の温度が所定温度未満の状態でシステム起動したときには、所定時間に亘って走行を禁止することを特徴とする。
【0008】
本開示のハイブリッド車では、車両が高速道路のパーキングエリアまたは高速道路の本線合流地点から所定距離の範囲で停車しているときにエンジンの冷却水の温度が所定温度未満の状態でシステム起動したときには、所定時間に亘って走行を禁止する。これにより、高速道路で本線へ合流する際における駆動力が不足することによる不十分な加速となるのを抑制することができる。この結果、エンジンの出力が制限されていることにより車両の駆動力が制限されていることに対して、より適正に対処することができる。
【図面の簡単な説明】
【0009】
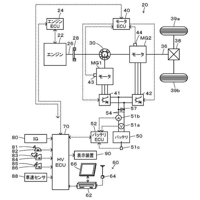
本開示の一実施形態としてのハイブリッド車20の構成の概略を示す構成図である。
エンジン22の構成の概略を示す構成図である。
HVECU70により実行されるシステム起動時処理の一例を示すフローチャートである。
【発明を実施するための形態】
【0010】
次に、本開示を実施するための形態について説明する。図1は、本開示の一実施形態としてのハイブリッド車20の構成の概略を示す構成図である。実施形態のハイブリッド車20は、図示するように、エンジン22と、プラネタリギヤ30と、モータMG1,MG2と、インバータ41,42と、蓄電装置としてのバッテリ50と、ハイブリッド用電子制御ユニット(以下、「HVECU」という)70と、を備える。エンジン装置としては、エンジン22およびHVECU70が該当する
(【0011】以降は省略されています)
この特許をJ-PlatPat(特許庁公式サイト)で参照する
関連特許
個人
タイヤレバー
2か月前
個人
前輪キャスター
2か月前
個人
上部一体型自動車
23日前
個人
タイヤ脱落防止構造
1か月前
個人
ホイルのボルト締結
3か月前
個人
ルーフ付きトライク
2か月前
個人
マスタシリンダ
1か月前
日本精機株式会社
表示装置
2か月前
日本精機株式会社
表示装置
2か月前
日本精機株式会社
表示装置
2か月前
個人
車両通過構造物
2か月前
日本精機株式会社
表示装置
2か月前
個人
乗合路線バスの客室装置
3か月前
個人
アクセルのソフトウェア
4か月前
個人
常設収納型サンバイザー
2日前
日本精機株式会社
車載表示装置
1か月前
株式会社ニフコ
収納装置
1か月前
日本精機株式会社
車載表示装置
3か月前
株式会社ニフコ
保持装置
3か月前
株式会社豊田自動織機
産業車両
2か月前
日本精機株式会社
車載表示装置
4日前
個人
円湾曲ホイール及び球体輪
3か月前
個人
車載小物入れ兼雨傘収納具
3か月前
日本精機株式会社
画像投映装置
19日前
株式会社ニフコ
照明装置
2か月前
日本精機株式会社
車室演出装置
1か月前
個人
音声ガイド、音声サービス
3か月前
日本精機株式会社
車両用表示装置
19日前
日本精機株式会社
車両用報知装置
3日前
日本精機株式会社
車両用投射装置
24日前
日本精機株式会社
車両用表示装置
2か月前
日本精機株式会社
車両用投影装置
1か月前
極東開発工業株式会社
車両
2か月前
日本無線株式会社
取付金具
3か月前
井関農機株式会社
作業車両
1か月前
株式会社SUBARU
車両
17日前
続きを見る
他の特許を見る