TOP
|
特許
|
意匠
|
商標
特許ウォッチ
Twitter
他の特許を見る
公開番号
2025152018
公報種別
公開特許公報(A)
公開日
2025-10-09
出願番号
2024053710
出願日
2024-03-28
発明の名称
表示モジュール及び電子機器
出願人
セイコーエプソン株式会社
代理人
個人
,
個人
,
個人
,
個人
主分類
G09F
9/30 20060101AFI20251002BHJP(教育;暗号方法;表示;広告;シール)
要約
【課題】電気光学装置の温度測定精度を向上させる。
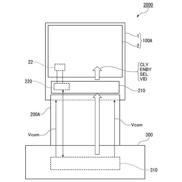
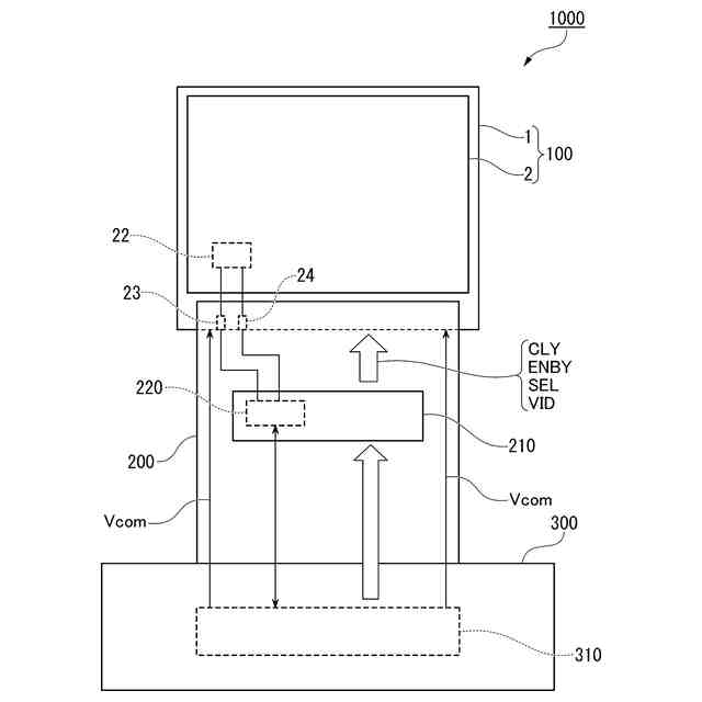
【解決手段】表示モジュールは、温度検出素子を有し、画像を表示する電気光学装置と、電気光学装置を駆動する駆動回路を有する配線基板と、駆動回路を制御する第1制御回路を有し、配線基板を介して電気光学装置と電気的に接続される回路基板と、を備える。駆動回路は、電気光学装置の帰線期間において温度検出素子の出力信号に基づいて電気光学装置の温度を測定する測定回路を含む。
【選択図】図2
特許請求の範囲
【請求項1】
温度検出素子を有し、画像を表示する電気光学装置と、
前記電気光学装置を駆動する駆動回路を有する配線基板と、
前記駆動回路を制御する第1制御回路を有し、前記配線基板を介して前記電気光学装置と電気的に接続される回路基板と、
を備え、
前記駆動回路は、前記電気光学装置の帰線期間において前記温度検出素子の出力信号に基づいて前記電気光学装置の温度を測定する測定回路を含む、
表示モジュール。
続きを表示(約 740 文字)
【請求項2】
温度検出素子を有し、画像を表示する電気光学装置と、
配線基板と、
前記配線基板を介して前記電気光学装置と電気的に接続される回路基板と、
を備え、
前記電気光学装置は、前記電気光学装置を駆動する駆動回路を有し、
前記回路基板は、前記駆動回路を制御する第1制御回路を有し、
前記駆動回路は、前記電気光学装置の帰線期間において前記温度検出素子の出力信号に基づいて前記電気光学装置の温度を測定する測定回路を含む、
表示モジュール。
【請求項3】
前記帰線期間は、水平走査期間に含まれる帰線期間である、請求項1または2に記載の表示モジュール。
【請求項4】
前記帰線期間は、垂直走査期間に含まれる帰線期間である、請求項1または2に記載の表示モジュール。
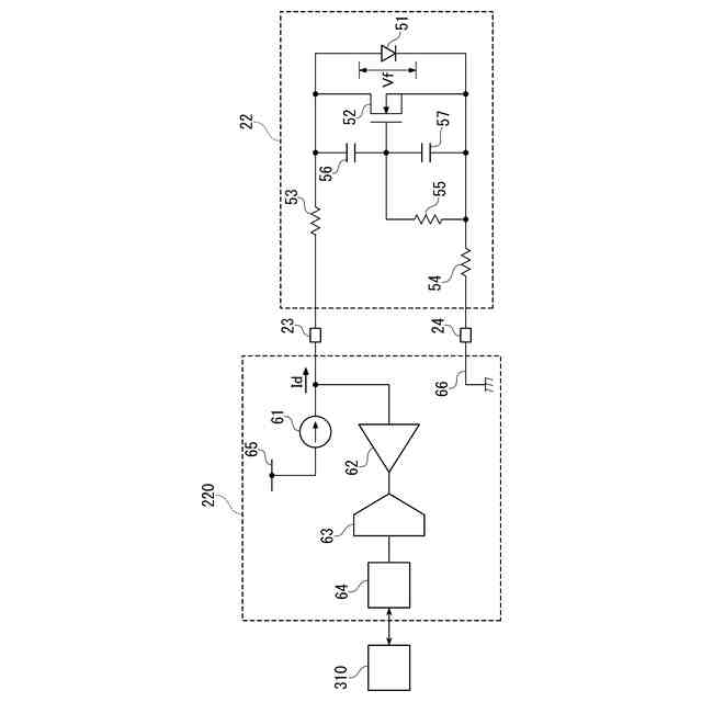
【請求項5】
前記測定回路は、
前記温度検出素子に電流を供給する定電流源と、
前記温度検出素子の出力信号をデジタル値に変換するA/D変換器と、
前記帰線期間において前記温度検出素子の出力信号が前記A/D変換器に取り込まれるように、前記A/D変換器を制御する第2制御回路と、
を含む、請求項1または2に記載の表示モジュール。
【請求項6】
前記電気光学装置は、複数のデマルチプレクサーを含む信号線駆動回路を有する、請求項1または2に記載の表示モジュール。
【請求項7】
前記温度検出素子は、ダイオードである、請求項1または2に記載の表示モジュール。
【請求項8】
請求項1または2に記載の表示モジュールを備える、電子機器。
発明の詳細な説明
【技術分野】
【0001】
本発明は、表示モジュール及び電子機器に関する。
続きを表示(約 1,400 文字)
【背景技術】
【0002】
ライトバルブとしてプロジェクターに搭載される液晶パネルには、光源から出射される強い光が照射されるため、温度上昇に伴って液晶パネルの特性が変化しやすい。そこで、従来から、温度検出素子を用いて液晶パネルの温度を検出し、その温度の検出値に基づいて液晶パネルの温度調整を行う技術が提案されている。
【0003】
例えば、特許文献1に記載された技術では、液晶パネルを構成する基板上に、温度検出素子としてダイオードが設けられ、フレキシブル配線基板を介して液晶パネルと電気的に接続された回路基板上に、ダイオードの順方向電圧Vfをデジタル値に変換するA/D変換器が設けられている。
【先行技術文献】
【特許文献】
【0004】
特開2022-62887号公報
【発明の概要】
【発明が解決しようとする課題】
【0005】
特許文献1の技術では、液晶パネルに配置された温度検出素子と、回路基板に配置されたA/D変換器とが、フレキシブル配線基板を介して電気的に接続されるため、温度検出素子とA/D変換器との間の距離が長い。そのため、A/D変換器に取り込まれるダイオードの順方向電圧Vfが、外乱ノイズの影響を受けて変動しやすい。
【0006】
また、特許文献1の技術では、温度の測定タイミング、つまりA/D変換器がダイオードの順方向電圧Vfを取り込むタイミングを、駆動IC(Integrated Circuit)が液晶パネルに画像信号及び駆動信号を供給するタイミングに対して完全に同期させることが困難である。そのため、温度の測定タイミングによっては、A/D変換器に取り込まれるダイオードの順方向電圧Vfが、駆動ICから液晶パネルに各信号が供給されることで発生する電源ノイズの影響を受けて変動する虞がある。
【0007】
以上のような2つの原因により、A/D変換器に取り込まれるダイオードの順方向電圧Vfが変動すると、正確な温度データを取得することが困難となる。
【課題を解決するための手段】
【0008】
本発明の一つの態様の表示モジュールは、温度検出素子を有し、画像を表示する電気光学装置と、前記電気光学装置を駆動する駆動回路を有する配線基板と、前記駆動回路を制御する第1制御回路を有し、前記配線基板を介して前記電気光学装置と電気的に接続される回路基板と、を備え、前記駆動回路は、前記電気光学装置の帰線期間において前記温度検出素子の出力信号に基づいて前記電気光学装置の温度を測定する測定回路を含む。
【0009】
本発明の一つの態様の表示モジュールは、温度検出素子を有し、画像を表示する電気光学装置と、配線基板と、前記配線基板を介して前記電気光学装置と電気的に接続される回路基板と、を備え、前記電気光学装置は、前記電気光学装置を駆動する駆動回路を有し、前記回路基板は、前記駆動回路を制御する第1制御回路を有し、前記駆動回路は、前記電気光学装置の帰線期間において前記温度検出素子の出力信号に基づいて前記電気光学装置の温度を測定する測定回路を含む。
【0010】
本発明の一つの態様の電子機器は、上記態様の表示モジュールを備える。
【図面の簡単な説明】
(【0011】以降は省略されています)
この特許をJ-PlatPat(特許庁公式サイト)で参照する
関連特許
個人
回転式カード学習具
1か月前
個人
時刻表示機能つき手帳
2か月前
日本精機株式会社
表示装置
1か月前
日本精機株式会社
表示装置
15日前
個人
計算用教具
11日前
中国電力株式会社
標示旗
21日前
日本精機株式会社
車両用表示装置
1か月前
日本精機株式会社
車両用表示装置
2か月前
日本精機株式会社
車両用表示装置
2か月前
日本精機株式会社
車両用センサ装置
11日前
個人
モデルで薔薇の花嫁様を描く為
1か月前
トヨタ自動車株式会社
評価方法
2か月前
株式会社一弘社
情報表示板
1か月前
シャープ株式会社
表示装置
22日前
個人
音楽教材
1か月前
株式会社ウメラボ
学習支援システム
7日前
株式会社ウメラボ
学習支援システム
1日前
ニチレイマグネット株式会社
磁着式電飾装置
21日前
株式会社半導体エネルギー研究所
半導体装置
2か月前
株式会社リコー
画像投射システム
22日前
リンテック株式会社
表示体
今日
個人
サインポスト
2か月前
株式会社サンゲツ
見本帳
1か月前
学校法人関西医科大学
腹腔鏡手術訓練装置
21日前
シチズンファインデバイス株式会社
液晶表示装置
1か月前
BEST株式会社
吊り下げ表示部材
1か月前
シチズンファインデバイス株式会社
液晶表示装置
1か月前
個人
ピアノの指トレーニング器具及び練習方法
2か月前
シャープ株式会社
表示装置
1か月前
シャープ株式会社
表示装置
1か月前
セイコーエプソン株式会社
表示方法
1か月前
ニデックインスツルメンツ株式会社
情報処理装置
2か月前
セイコーエプソン株式会社
表示方法
1か月前
リンテック株式会社
粘着ラベル
1日前
ニプロ株式会社
シミュレータ
1か月前
キヤノン株式会社
発光装置
14日前
続きを見る
他の特許を見る