TOP
|
特許
|
意匠
|
商標
特許ウォッチ
Twitter
他の特許を見る
公開番号
2025139788
公報種別
公開特許公報(A)
公開日
2025-09-29
出願番号
2024038818
出願日
2024-03-13
発明の名称
燃料電池システム
出願人
大阪瓦斯株式会社
代理人
弁理士法人R&C
主分類
H01M
8/04228 20160101AFI20250919BHJP(基本的電気素子)
要約
【課題】急激な温度降下による燃料電池部の劣化を防止しつつ、停止時間の短縮化を実現する燃料電池システムを提供する。
【解決手段】燃料電池システムは、アノード及びカソードを有する燃料電池部と、アノードから排出されるアノードオフガス及びカソードから排出されるカソードオフガスを燃焼する燃焼部と、を有するホットモジュールと、燃料電池部の温度を目標温度まで降下させて運転を停止させる運転制御部と、を備え、ホットモジュールは、アノードオフガスを燃焼部へ導く第1アノードオフガス流通路と、第1アノードオフガス流通路を流れるアノードオフガスの流量を調整可能な第1流量調整部と、を更に有し、運転制御部は、運転停止処理において、燃料電池部の温度が降下する速度である実降温速度が目標降温速度となるように、第1流量調整部の動作を制御することにより、燃料電池部から燃焼部へ流れるアノードオフガスの流量を調整する。
【選択図】図2
特許請求の範囲
【請求項1】
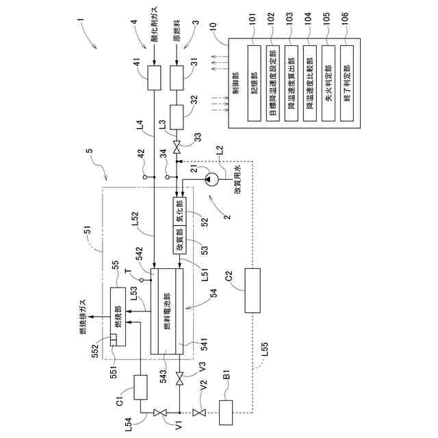
アノード及びカソードを有する燃料電池セルが複数積層されて構成された燃料電池部と、原燃料供給部から供給される原燃料を水蒸気改質して燃料ガスを生成する改質部と、前記改質部によって生成された前記燃料ガスを前記アノードへ導く燃料ガス流通路と、酸化剤ガス供給部から供給される酸化剤ガスを前記カソードへ導く酸化剤ガス流通路と、前記アノードから排出されるアノードオフガス及び前記カソードから排出されるカソードオフガスを燃焼する燃焼部と、前記カソードから排出される前記カソードオフガスを前記燃焼部へ導くカソードオフガス流通路と、を有するホットモジュールと、
前記燃料電池部の温度を目標温度まで降下させて運転を停止させる運転停止処理を実行可能な運転制御部と、
を備える燃料電池システムであって、
前記ホットモジュールは、
前記アノードオフガスを前記燃焼部へ導く第1アノードオフガス流通路と、
前記第1アノードオフガス流通路を流れる前記アノードオフガスの流量を調整可能な第1流量調整部と、
前記第1アノードオフガス流通路から分岐し、前記アノードオフガスを前記原燃料供給部へ導く第2アノードオフガス流通路と、
前記第2アノードオフガス流通路を流れる前記アノードオフガスの流量を調整可能な第2流量調整部と、
を更に有し、
前記運転制御部は、前記運転停止処理において、前記燃料電池部の温度が降下する速度である実降温速度が目標降温速度となるように、前記第1流量調整部及び前記第2流量調整部の動作を制御することにより、前記燃料電池部から前記燃焼部へ流れる前記アノードオフガスの流量を調整する、燃料電池システム。
続きを表示(約 1,200 文字)
【請求項2】
前記運転制御部は、前記目標降温速度よりも前記実降温速度が遅い場合、前記第1流量調整部及び前記第2流量調整部の動作を制御することにより、前記第1アノードオフガス流通路を介して前記アノードから前記燃焼部へ流れる前記アノードオフガスの流量を減少させつつ、前記第2アノードオフガス流通路を介して前記アノードから前記原燃料供給部へ流れる前記アノードオフガスの流量を増加させる、請求項1に記載の燃料電池システム。
【請求項3】
前記酸化剤ガス供給部は、前記カソードへの前記酸化剤ガスの供給量を調整可能な酸化剤ガス供給量調整部を有し、
前記運転制御部は、前記目標降温速度よりも前記実降温速度が遅い場合、前記酸化剤ガス供給量調整部の動作を制御することにより、前記カソードオフガス流通路を介して前記カソードから前記燃焼部へ流れる前記カソードオフガスの流量を増加させる、請求項2に記載の燃料電池システム。
【請求項4】
前記運転制御部は、前記目標降温速度よりも前記実降温速度が速い場合、前記第1流量調整部及び前記第2流量調整部の動作を制御することにより、前記第1アノードオフガス流通路を介して前記アノードから前記燃焼部へ流れる前記アノードオフガスの流量を増加させつつ、前記第2アノードオフガス流通路を介して前記アノードから前記原燃料供給部へ流れる前記アノードオフガスの流量を減少させる、請求項1に記載の燃料電池システム。
【請求項5】
前記酸化剤ガス供給部は、前記カソードへの前記酸化剤ガスの供給量を調整可能な酸化剤ガス供給量調整部を有し、
前記運転制御部は、前記目標降温速度よりも前記実降温速度が速い場合、前記酸化剤ガス供給量調整部の動作を制御することにより、前記カソードオフガス流通路を介して前記カソードから前記燃焼部へ流れる前記カソードオフガスの流量を減少させる、請求項4に記載の燃料電池システム。
【請求項6】
前記ホットモジュールは、前記改質部、前記燃料電池部、前記燃焼部、前記燃料ガス流通路、前記酸化剤ガス流通路、及び前記カソードオフガス流通路を収容する容器を更に有し、
前記第1流量調整部及び前記第2流量調整部は、前記容器の外部に配置される、請求項1に記載の燃料電池システム。
【請求項7】
前記運転制御部は、前記燃焼部が失火していると判定すると、前記燃焼部が着火可能となるように、前記第1流量調整部及び前記第2流量調整部の動作を制御することにより、前記第1アノードオフガス流通路を介して前記アノードから前記燃焼部へ流れる前記アノードオフガスの流量を増加させつつ、前記第2アノードオフガス流通路を介して前記アノードから前記原燃料供給部へ流れる前記アノードオフガスの流量を減少させる、請求項1~6のいずれか1項に記載の燃料電池システム。
発明の詳細な説明
【技術分野】
【0001】
本発明は、燃料電池システムに関する。
続きを表示(約 2,700 文字)
【背景技術】
【0002】
特許文献1には、運転停止時の急激な温度降下によるセルスタックの疲労や劣化の進行を抑制しながら運転停止時間の短縮化を実現する燃料電池発電システムが開示されている。特許文献1に開示の燃料電池発電システムは、燃料ガスを改質して得られる改質燃料ガスと空気を含む酸化剤ガスとの電気化学反応により電力を発生する固体酸化物形の燃料電池セルを複数積層してなるセルスタックを有し、セルスタックの起電力を発電電力として出力する燃料電池部と、燃料電池部の温度を目標温度に降下させて運転を停止させる運転停止処理を実行する運転制御部と、燃料電池部の温度降温速度を調整自在な温度降温速度調整手段とを備える。温度降温速度調整手段は、燃料電池部に供給する空気の流量を調整することにより、燃料電池部の温度降温速度を調整自在である。
【先行技術文献】
【特許文献】
【0003】
特開2023-141569号公報
【発明の概要】
【発明が解決しようとする課題】
【0004】
特許文献1に開示されるように、燃料電池部に供給する空気の流量を増加させると、急激に燃料電池部が降温して劣化するおそれがある。また、特許文献1に開示されるような固体酸化物形の燃料電池セルを備える燃料電池システムでは、燃料電池セルを構成するアノードの酸化を防止するために、運転停止処理の実行中も運転が完全に停止するまでの間、少量(発電運転時よりも少量)の燃料ガスがアノードに供給され続ける。このため、運転が完全に停止するまでの時間が長くなると、発電に使用しない燃料ガスを浪費してしまい、経済的な観点から好ましくない。
【0005】
本発明は、上記の課題に鑑みてなされたものであり、その目的は、急激な温度降下による燃料電池部の劣化を防止しつつ、停止時間の短縮化を実現する燃料電池システムを提供する点にある。
【課題を解決するための手段】
【0006】
上記目的を達成するための本発明に係る燃料電池システムの特徴構成は、
アノード及びカソードを有する燃料電池セルが複数積層されて構成された燃料電池部と、原燃料供給部から供給される原燃料を水蒸気改質して燃料ガスを生成する改質部と、前記改質部によって生成された前記燃料ガスを前記アノードへ導く燃料ガス流通路と、酸化剤ガス供給部から供給される酸化剤ガスを前記カソードへ導く酸化剤ガス流通路と、前記アノードから排出されるアノードオフガス及び前記カソードから排出されるカソードオフガスを燃焼する燃焼部と、前記カソードから排出される前記カソードオフガスを前記燃焼部へ導くカソードオフガス流通路と、を有するホットモジュールと、
前記燃料電池部の温度を目標温度まで降下させて運転を停止させる運転停止処理を実行可能な運転制御部と、
を備える燃料電池システムであって、
前記ホットモジュールは、
前記アノードオフガスを前記燃焼部へ導く第1アノードオフガス流通路と、
前記第1アノードオフガス流通路を流れる前記アノードオフガスの流量を調整可能な第1流量調整部と、
前記第1アノードオフガス流通路から分岐し、前記アノードオフガスを前記原燃料供給部へ導く第2アノードオフガス流通路と、
前記第2アノードオフガス流通路を流れる前記アノードオフガスの流量を調整可能な第2流量調整部と、
を更に有し、
前記運転制御部は、前記運転停止処理において、前記燃料電池部の温度が降下する速度である実降温速度が目標降温速度となるように、前記第1流量調整部及び前記第2流量調整部の動作を制御することにより、前記燃料電池部から前記燃焼部へ流れる前記アノードオフガスの流量を調整する点にある。
【0007】
上記特徴構成によれば、運転停止処理において、燃料電池部の温度が降下する速度である実降温速度が目標降温速度となるように、第2流量調整部の動作を制御することにより第2アノードオフガス流通路を介して燃料電池部から原燃料供給部に流れるアノードオフガスの流量を調整するとともに、第1流量調整部の動作を制御することにより、第1アノードオフガス流通路を介して燃料電池部から燃焼部へ流れるアノードオフガスの流量を調整することができ、燃焼部の燃焼を制御することができる。この結果、燃料電池部の実降温速度の調整精度を高めることができる。したがって、燃料電池部の急激な温度降下を防止できるとともに、実降温速度が遅くなること(実降温速度の減少)を抑制できる。すなわち、急激な温度降下による燃料電池部の劣化を防止することができるとともに、停止時間の短縮化を実現することができる。
【0008】
本発明に係る燃料電池システムの別の特徴構成は、
前記運転制御部は、前記目標降温速度よりも前記実降温速度が遅い場合、前記第1流量調整部及び前記第2流量調整部の動作を制御することにより、前記第1アノードオフガス流通路を介して前記アノードから前記燃焼部へ流れる前記アノードオフガスの流量を減少させつつ、前記第2アノードオフガス流通路を介して前記アノードから前記原燃料供給部へ流れる前記アノードオフガスの流量を増加させる点にある。
【0009】
上記特徴構成によれば、燃焼部へ供給される燃料ガスの流量を、現状(例えば、目標降温速度と実降温速度との比較判定時)よりも減少させることができるため、燃焼部による燃焼が抑制されて、実降温速度を増大させる(速くする)ことできる。つまり、停止時間の短縮化を実現することができる。また、第2アノードオフガス流通路を介して燃料電池部から原燃料供給部に供給するアノードオフガスの流量を現状よりも増加させることができるため、発電に使用する燃料(原燃料)の節約に貢献することができる。
【0010】
本発明に係る燃料電池システムの別の特徴構成は、
前記酸化剤ガス供給部は、前記カソードへの前記酸化剤ガスの供給量を調整可能な酸化剤ガス供給量調整部を有し、
前記運転制御部は、前記目標降温速度よりも前記実降温速度が遅い場合、前記酸化剤ガス供給量調整部の動作を制御することにより、前記カソードオフガス流通路を介して前記カソードから前記燃焼部へ流れる前記カソードオフガスの流量を増加させる点にある。
(【0011】以降は省略されています)
この特許をJ-PlatPat(特許庁公式サイト)で参照する
関連特許
大阪瓦斯株式会社
継手
12日前
大阪瓦斯株式会社
燃焼装置
1か月前
大阪瓦斯株式会社
探査装置
1か月前
大阪瓦斯株式会社
撥水性塗料
1か月前
大阪瓦斯株式会社
ガスコンロ
28日前
大阪瓦斯株式会社
蓄電制御装置
1か月前
大阪瓦斯株式会社
警報システム
1か月前
大阪瓦斯株式会社
ガラス複合体
1か月前
大阪瓦斯株式会社
音声出力装置
1か月前
大阪瓦斯株式会社
警報システム
1か月前
大阪瓦斯株式会社
制御システム
1か月前
大阪瓦斯株式会社
動作制御装置
1か月前
大阪瓦斯株式会社
管理システム
1か月前
大阪瓦斯株式会社
ガラス複合体
1か月前
大阪瓦斯株式会社
酸化物複合体
1か月前
大阪瓦斯株式会社
高耐熱組成物
1か月前
大阪瓦斯株式会社
充放電中継装置
18日前
大阪瓦斯株式会社
充放電中継装置
18日前
大阪瓦斯株式会社
燃料電池システム
4日前
大阪瓦斯株式会社
バイオマス系樹脂
1か月前
大阪瓦斯株式会社
エンジンシステム
1か月前
大阪瓦斯株式会社
燃料電池システム
1か月前
大阪瓦斯株式会社
異常診断システム
1か月前
大阪瓦斯株式会社
燃料電池システム
1か月前
大阪瓦斯株式会社
燃焼制御システム
1か月前
大阪瓦斯株式会社
音声出力システム
1か月前
大阪瓦斯株式会社
熱電併給システム
1か月前
大阪瓦斯株式会社
異常診断システム
1か月前
大阪瓦斯株式会社
メタン生成システム
5日前
大阪瓦斯株式会社
フレキシブル管用継手
12日前
大阪瓦斯株式会社
二酸化炭素回収システム
1か月前
大阪瓦斯株式会社
二酸化炭素回収システム
1か月前
大阪瓦斯株式会社
平板型燃料電池スタック
1か月前
大阪瓦斯株式会社
料理レシピ提案システム
1か月前
大阪瓦斯株式会社
共電解メタネーション装置
1か月前
大阪瓦斯株式会社
共電解メタネーション装置
1か月前
続きを見る
他の特許を見る