TOP
|
特許
|
意匠
|
商標
特許ウォッチ
Twitter
他の特許を見る
公開番号
2025138580
公報種別
公開特許公報(A)
公開日
2025-09-25
出願番号
2025022667
出願日
2025-02-14
発明の名称
電気自動車用電源装置の制御回路及び方法
出願人
台達電子工業股ふん有限公司
,
DELTA ELECTRONICS, INC.
代理人
SK弁理士法人
,
個人
,
個人
主分類
H02J
7/00 20060101AFI20250917BHJP(電力の発電,変換,配電)
要約
【課題】電動車の充電設備に適用される制御回路及び方法を提供する。
【解決手段】電気自動車の充電設備において、制御回路は、信号発生器、PWMユニット、リレー及び感知回路を含む。信号発生器は、電圧信号を生成する。PWMユニットは、パルス幅変調を行い、充電設備と電気自動車との間の制御誘導信号に電気的に接続される。リレーは、PWMユニットを信号発生器によって生成される電圧信号又は参考電圧に接続されるように切り替える。感知回路は、制御誘導信号を感知して感知信号を生成する。制御方法は、第1モード又は第2モードを選択的に実行し、リレーは、第1モードにおいて、PWMユニットを電圧信号に接続するように切り替え、第2モードにおいて、参考電圧に電気的に接続するように切り替える。制御回路は、第1モードと第2モードでの感知信号を比較して誤差値を取得し、第1モードに、誤差値に基づき制御誘導信号を補償する。
【選択図】図5
特許請求の範囲
【請求項1】
電気自動車の充電設備に適用される制御回路であって、前記制御回路は、
電圧信号を生成するように構成される信号発生器と、
パルス幅変調を行い、且つ前記電気自動車の充電設備と電気自動車との間の制御誘導信号に電気的に接続されるように構成されるPWM(pulse width modulation、パルス幅変調)ユニットと、
前記電圧信号または参考電圧に電気的に接続されるように前記PWMユニットを選択的に切り替えるリレーと、
前記制御誘導信号を感知して感知信号を生成するように構成される感知回路とを含み、
前記制御回路は、第1モードまたは第2モードを選択的に実行し、前記第1モードにおいて、前記リレーは、PWMユニットを前記電圧信号に電気的に接続されるように切り替え、前記第2モードにおいて、前記リレーは、前記PWMユニットを前記参考電圧に電気的に接続されるように切り替え、
前記制御回路は、前記第1モードでの前記感知信号及び前記第2モードでの前記感知信号を比較することにより誤差値を取得し、前記第1モードを実行する時に、前記誤差値に基づいて前記制御誘導信号を補償する、制御回路。
続きを表示(約 2,100 文字)
【請求項2】
更に、制御ユニットを含み、
前記制御ユニットは、前記制御回路が前記第1モードまたは前記第2モードを実行するように、前記リレーの切り替えを制御するように構成され、
前記電気自動車の充電設備が前記電気自動車に接続されていない場合、または前記電気自動車の充電設備が前記電気自動車に接続されているが前記電気自動車を充電していない場合、前記制御ユニットは、前記リレーを制御して前記PWMユニットを前記参考電圧電気的に接続されるように切り替え、前記制御回路に前記第2モードを実行させる、請求項1に記載の制御回路。
【請求項3】
前記リレーは、それぞれ前記PWMユニット、前記信号発生器及び前記参考電圧に接続される可動接点、第1固定接点及び第2固定接点を含み、
前記リレーが前記可動接点を前記第1固定接点に接続されるように切り替える場合、前記PWMユニットは前記信号発生器に電気的に接続され、
前記リレーが前記可動接点を前記第2固定接点に接続されるように切り替える場合、前記PWMユニットは前記参考電圧に電気的に接続される、請求項1に記載の制御回路。
【請求項4】
前記信号発生器は、前記誤差値に基づいて生成される前記電圧信号を調整することにより、前記制御誘導信号を補償する、請求項1に記載の制御回路。
【請求項5】
前記電気自動車の充電設備が前記電気自動車に接続されている場合、前記電気自動車の充電設備及び前記電気自動車は、前記制御誘導信号が複数の電圧レベルにある時、それぞれ複数の動作を実行し、
前記複数の動作は、前記電気自動車の充電設備と前記電気自動車と間の高周波通信、前記電気自動車の充電設備による前記電気自動車の充電、及び前記電気自動車の充電設備による前記電気自動車の充電停止を含み、
前記参考電圧は、前記複数の電圧レベルを含む、請求項1に記載の制御回路。
【請求項6】
電気自動車の充電設備に適用される制御方法であって、
信号発生器、PWMユニット、リレー及び感知回路を提供し、前記信号発生器は、電圧信号を生成するように構成され、前記PWMユニットは、パルス幅変調を行い、且つ前記電気自動車の充電設備と電気自動車との間の制御誘導信号に電気的に接続されるように構成され、前記リレーは、前記PWMユニットを前記電圧信号または参考電圧に電気的に接続されるように選択的に切り替え、前記感知回路は、前記制御誘導信号を感知するように構成される、ステップ(a)と、
第1モードまたは第2モードを選択的に実行し、前記第1モードにおいて、前記リレーを制御して前記PWMユニットを前記電圧信号に電気的に接続されるように切り替え、前記第2モードにおいて、前記リレーを制御して前記PWMユニットが前記参考電圧に電気的に接続されるように切り替える、ステップ(b)と、
前記第1モードでの前記感知信号及び前記第2モードでの前記感知信号を比較して誤差値を取得し、前記第1モードを実行する時に、前記誤差値に基づいて前記制御誘導信号を補償する、ステップ(c)とを含む制御方法。
【請求項7】
更に、制御ユニットを利用して前記リレーの切り替えを制御して前記第1モードまたは前記第2モードを実行するステップを含み、
前記電気自動車の充電設備が前記電気自動車に接続されていない場合、または前記電気自動車の充電設備が前記電気自動車に接続されているが前記電気自動車を充電していない場合、前記制御ユニットを利用して前記リレーを制御して前記PWMユニットを前記参考電圧に電気的に接続されるように切り替え、前記第2モードを実行させる、請求項6に記載の制御方法。
【請求項8】
前記リレーは、それぞれ前記PWMユニット、前記信号発生器及び前記参考電圧に接続される可動接点、第1固定接点及び第2固定接点を含み、
前記リレーを制御して前記可動接点を前記第1固定接点に接続されるように切り替える場合、前記PWMユニットは前記信号発生器に電気的に接続され、
前記リレーを制御して前記可動接点を前記第2固定接点に接続されるように切り替える場合、前記PWMユニットは前記参考電圧に電気的に接続される、請求項6に記載の制御方法。
【請求項9】
前記ステップ(c)において、前記誤差値に基づいて前記信号発生器を制御して生成される前記電圧信号を調整することにより、前記制御誘導信号を補償する、請求項6に記載の制御方法。
【請求項10】
前記電気自動車の充電設備が前記電気自動車に接続されている場合、前記電気自動車の充電設備及び前記電気自動車は前記制御誘導信号が複数の電圧レベルにある時、それぞれ複数の動作を実行し、
前記複数の動作は、前記電気自動車の充電設備と前記電気自動車との間の高周波通信、前記電気自動車の充電設備による前記電気自動車の充電、及び前記電気自動車の充電設備による前記電気自動車の充電停止を含み、
前記参考電圧は、前記複数の電圧レベルを含む、請求項6に記載の制御方法。
発明の詳細な説明
【技術分野】
【0001】
本発明は、制御回路及び方法に関し、特に、電気自動車の充電設備に適用される制御回路及方法に関する。
続きを表示(約 2,800 文字)
【背景技術】
【0002】
現在の電気自動車充電システムの応用では、充電ガンと電気自動車のカプラーの接続及び電圧の切り替の時点について、適合性制御が最適化されていないため、カプラーの接続及び制御誘導信号の電圧レベルの切り替えの際に、充電ガンとカプラーの形式の違いにより、制御誘導信号の電圧レベル切り替えの検出に誤差が生じる場合がある。カプラーは、開ループで動作し、互換性に適応する適応性が欠けているため、誤差に応じて調整することができない。 そのため、誤差が発生した時に、充電システムが異常動作し、電気自動車が充電できなくなることがある。
【0003】
そのため、上記の従来技術を改善可能な、電気自動車の充電設備に適用される制御回路及び方法を如何に発明するかが現在の急務である。
【発明の概要】
【発明の概要】
解決しようとする課題
【0004】
本発明の目的は、参考電圧を導入し、参考電圧及び実際電圧における制御誘導信号の感知信号を比較して誤差を把握し、誤差に基づいて実際電圧における制御誘導信号を補償する、電気自動車の充電設備に適用される制御回路及び方法を提供することを目的とする。これにより、電気自動車の充電設備が閉ループで制御誘導信号を検出する能力を有し、且つ誤差を補償し、誤差による電気自動車の充電過程における中断または異常を回避することができる。
【課題を解決するための手段】
【0005】
上記の目的を実現するために、本発明は、電動車の充電設備に適用される制御回路及び方法を提供する。制御回路は、信号発生器、PWMユニット、リレー及び感知回路を含む。信号発生器は、電圧信号を生成する。PWMユニットは、パルス幅変調を行い、且つ制御誘導信号に電気的に接続されるように構成される。リレーは、PWMユニットを電圧信号または参考電圧に電気的に接続されるように選択的に切り替える。感知回路は、制御誘導信号を感知して感知信号を生成する。制御回路は、第1モードまたは第2モードを選択的に実行し、第1モードにおいて、リレーは、PWMユニットを電圧信号に電気的に接続されるように切り替え、第2モードにおいて、リレーは、PWMユニットを前記参考電圧に電気的に接続されるように切り替える。制御回路は、第1モード及び第2モードでの感知信号を比較することにより誤差値を取得し、第1モードを実行する時に、誤差値に基づいて制御誘導信号を補償する。
【0006】
上記の目的を実現するために、本発明は、更に、電気自動車の充電設備に適用される制御方法であって、
信号発生器、PWMユニット、リレー及び感知回路を提供し、前記信号発生器は、電圧信号を生成するように構成され、PWMユニットは、パルス幅変調を行い、且つ電気自動車の充電設備と電気自動車との間の制御誘導信号に電気的に接続されるように構成され、リレーは、PWMユニットを電圧信号または参考電圧に電気的に接続されるように選択的に切り替え、感知回路は、制御誘導信号を感知するように構成される、ステップ(a)と、第1モードまたは第2モードを選択的に実行し、第1モードにおいて、リレーを制御してPWMユニットを電圧信号に電気的に接続されるように切り替え、第2モードにおいて、リレーを制御してPWMユニットが参考電圧に電気的に接続されるように切り替える、ステップ(b)と、第1モードでの感知信号及び第2モードでの前記感知信号を比較して誤差値を取得し、第1モードを実行する時に、誤差値に基づいて制御誘導信号を補償する、ステップ(c)とを含む制御方法を提供する。
【図面の簡単な説明】
【0007】
制御誘導信号の異なる状態での波形を示す。
充電過程における制御誘導信号及び電気自動車の充電設備により出力される波形を示す。
充電過程における制御誘導信号及び電気自動車の充電設備により出力される波形を示す。
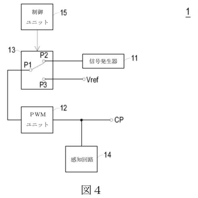
本発明の一実施例における電気自動車の充電設備に適用される制御回路の構造概念図である。
本発明の一実施例における電気自動車の充電設備に適用される制御方法を示す。
【発明を実施するための形態】
【0008】
以下、本発明の特徴および利点のいくつかの例示的な実施例について詳細に説明する。本発明は、異なる状態において様々な変形が可能であり、いずれも本発明の範囲から逸脱しないことを理解されたい。
【0009】
電気自動車の充電応用において、電気自動車の充電設備と電気自動車は、両者間の制御誘導信号により、ハンドシェイク通信を行い、制御誘導信号の波形及び電圧レベルの変化に応じて、電気自動車の充電設備及び電気自動車は、異なる状態になり、対応する動作を実行する。
【0010】
図1は、制御誘導信号の異なる状態で波形を示す。図1に示すように、状態Aにおいて、電気自動車の充電設備は、電気自動車に接続されていない。この時、制御誘導信号CPは、第1電圧レベル(例えば12V)にある。状態B1において、電気自動車の充電設備は電気自動車に接続されているが、電気自動車は電気エネルギーを受け取る準備ができていない。この時、電気自動車側の電圧オフセットによって、制御誘導信号CPが第2電圧レベル(例えば9V)に低下する。状態B2において、状態B1と同様に、電気自動車の充電設備が電気自動車に接続されているが、電気自動車は電気エネルギーを受け取る準備ができていない。この時、制御誘導信号CPは、PWM (pulse width modulation、パルス幅変調)信号であり、PWM信号のハイレベルは第2電圧レベルにあり、PWM信号のローレベルは第3電圧レベル(例えば-12V)にある。状態Cにおいて、電気自動車の充電設備は電気自動車に接続され、且つ電気自動車は電気エネルギーを受け取る準備ができている。この時、制御誘導信号CPは、PWM信号であり、PWM信号のハイレベルは、電気自動車側の電圧オフセットによって、第4電圧レベル(例えば6V)に低下し、PWM信号のローレベルは、依然として第3電圧レベル(例えば-12V)にある。状態Dにおいて、電気自動車の充電設備の接続が切断され、電力を安定的に供給できないかまたはその他の異常作動状況になる可能性があるが、この時、制御誘導信号CPは、0である。状態Eにおいて、電気自動車の充電設備は、電力を安定的に供給できないかまたはその他の異常作動状況になる可能性があるが、この時、制御誘導信号CPは、第3電圧レベル(例えば-12V)にある。
(【0011】以降は省略されています)
この特許をJ-PlatPat(特許庁公式サイト)で参照する
関連特許
個人
電気を重力で発電装置
5日前
キヤノン電子株式会社
モータ
12日前
キヤノン電子株式会社
モータ
4日前
コーセル株式会社
電源装置
13日前
日星電気株式会社
ケーブル組立体
20日前
トヨタ自動車株式会社
モータ
4日前
株式会社デンソー
回転機
26日前
個人
二次電池繰返パルス放電器用印刷基板
18日前
株式会社デンソー
電力変換装置
27日前
株式会社ミツバ
回転電機
25日前
株式会社デンソー
電力変換装置
19日前
トヨタ自動車株式会社
固定子の加熱装置
15日前
株式会社ダイヘン
インバータ装置
27日前
株式会社デンソー
非接触受電装置
21日前
トヨタ自動車株式会社
ステータの製造装置
5日前
山洋電気株式会社
モータ
18日前
株式会社アイシン
電力変換装置
4日前
トヨタ自動車株式会社
可変界磁ロータ
7日前
株式会社TMEIC
電力変換装置
25日前
個人
電線盗難防止方法及び電線盗難防止装置
12日前
株式会社明治ゴム化成
ワイヤレス給電用部品
14日前
トヨタ紡織株式会社
ロータの製造装置
13日前
株式会社マキタ
電動作業機
12日前
株式会社ダイフク
非接触給電設備
20日前
大阪瓦斯株式会社
充放電中継装置
5日前
トヨタ自動車株式会社
車両照合システム
12日前
株式会社豊田自動織機
電力供給システム
4日前
大阪瓦斯株式会社
充放電中継装置
5日前
ルネサスエレクトロニクス株式会社
半導体装置
4日前
豊田合成株式会社
車両用非接触充電装置
4日前
ニデック株式会社
回転電機
4日前
日本パルスモーター株式会社
一定力発生器
20日前
個人
電動自動車用同期電動機の変速方法と駆動制御装置
6日前
大和ハウス工業株式会社
電力供給システム
26日前
パナソニック株式会社
分電盤
4日前
株式会社日立産機システム
キュービクル
7日前
続きを見る
他の特許を見る