TOP
|
特許
|
意匠
|
商標
特許ウォッチ
Twitter
他の特許を見る
公開番号
2025135141
公報種別
公開特許公報(A)
公開日
2025-09-18
出願番号
2024032780
出願日
2024-03-05
発明の名称
作業用車両および作業用車両の制御方法
出願人
株式会社竹内製作所
代理人
弁理士法人綿貫国際特許・商標事務所
主分類
B60T
8/17 20060101AFI20250910BHJP(車両一般)
要約
【課題】走行と作業とを繰り返す場合の操作性を向上できる作業用車両および作業用車両の制御方法を提供する。
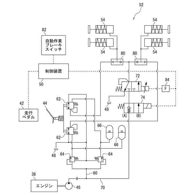
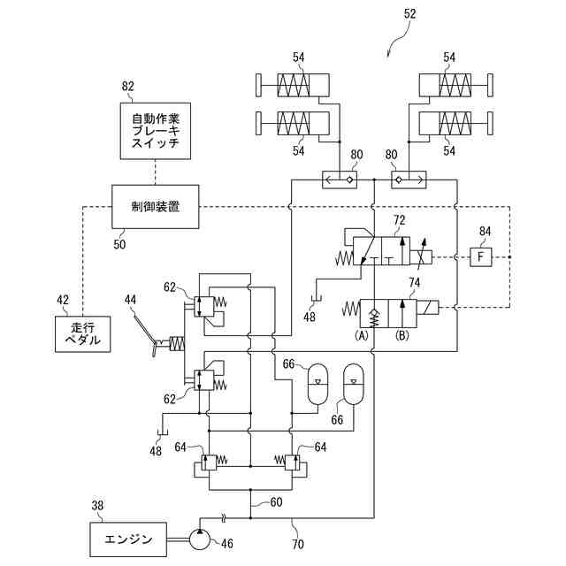
【解決手段】走行操作手段42およびブレーキ操作手段44によって操作がなされる走行装置10と、油圧により作動する作業装置12、14と、を備える作業用車両1であって、ブレーキ操作手段44が操作状態になったとき、操作量に応じたブレーキ力を発生させる主ブレーキ回路60と、走行操作手段42が非操作状態になったとき、所定ブレーキ力を発生させる補助ブレーキ回路70と、を備える。
【選択図】図2
特許請求の範囲
【請求項1】
走行操作手段およびブレーキ操作手段によって操作がなされる走行装置と、油圧により作動する作業装置と、を備える作業用車両であって、
前記ブレーキ操作手段が操作状態になったとき、操作量に応じたブレーキ力を発生させる主ブレーキ回路と、
前記走行操作手段が非操作状態になったとき、所定ブレーキ力を発生させる補助ブレーキ回路と、を備えること
を特徴とする作業用車両。
続きを表示(約 850 文字)
【請求項2】
前記走行装置を駆動するHSTと、少なくとも前記走行装置および前記HSTの作動を制御する制御装置と、をさらに備え、
前記制御装置は、前記走行操作手段が非操作状態になったとき、前記HSTの作動を制御する出力電流値を減少させ、前記出力電流値がゼロになった時点で前記所定ブレーキ力としてブレーキ力ゼロと設定最大ブレーキ力との間に設定される中間ブレーキ力を発生させる第1信号を前記補助ブレーキ回路に出力すること
を特徴とする請求項1記載の作業用車両。
【請求項3】
前記補助ブレーキ回路は、前記制御装置から出力される制御信号に基づいて前記所定ブレーキ力を制御する電磁弁を有すること
を特徴とする請求項2記載の作業用車両。
【請求項4】
前記制御装置は、前記第1信号を所定時間に亘って出力した後、
車速がゼロの場合に、前記所定ブレーキ力として前記設定最大ブレーキ力を発生させる第2信号を前記補助ブレーキ回路に出力し、
車速がゼロでない場合に、前記所定ブレーキ力として前記中間ブレーキ力を発生させる前記第1信号を継続して前記補助ブレーキ回路に出力すること
を特徴とする請求項2または請求項3記載の作業用車両。
【請求項5】
前記制御装置は、低速走行モードにおいて前記所定時間を相対的に短く設定し、高速走行モードにおいて前記所定時間を相対的に長く設定する制御を行うこと
を特徴とする請求項4記載の作業用車両。
【請求項6】
走行操作手段およびブレーキ操作手段によって操作がなされる走行装置と、油圧により作動する作業装置と、を備える作業用車両の制御方法であって、
前記ブレーキ操作手段が操作状態になったとき、操作量に応じたブレーキ力を発生させ、
前記走行操作手段が非操作状態になったとき、所定ブレーキ力を発生させること
を特徴とする作業用車両の制御方法。
発明の詳細な説明
【技術分野】
【0001】
本発明は、作業用車両および作業用車両の制御方法に関する。
続きを表示(約 1,200 文字)
【背景技術】
【0002】
作業用車両の例として、タイヤが取付けられた下部体と、下部体の上に配設された上部体と、下部体もしくは上部体に取付けられて油圧(すなわち、所定圧力の作動油)により作動する作業装置と、を備えたホイール式油圧ショベルが従来より知られている。
【0003】
ホイール式油圧ショベルは、油圧により作動するブレーキ装置を搭載している。ブレーキ装置は、通常、走行中の車両を減速もしくは停止させるサービスブレーキとして使用されるが、掘削等の作業時に車両の停止状態を強固に保持する作業ブレーキとして使用される場合がある(これを「作業ブレーキを掛ける」等と表現する場合がある)。
【0004】
後者の場合、運転室内に設けられたスイッチを操作してブレーキ装置を油圧ロックする構成(特許文献1:特開2013-147148号公報参照)や、ブレーキペダルを最大量踏み込んだ状態でロック機構に係止させる構成等により、ブレーキ装置を継続的に作動させるのが一般的である。
【先行技術文献】
【特許文献】
【0005】
特開2013-147148号公報
【発明の概要】
【発明が解決しようとする課題】
【0006】
しかしながら、上記の構成においては、作業ブレーキを掛けるためにスイッチを押したり、ブレーキペダルをロック機構に係止させたりしなければならない。そのため、走行と作業とを頻繁に繰り返す場合、その操作が煩わしいという課題があった。
【課題を解決するための手段】
【0007】
本発明は、上記事情に鑑みてなされ、走行と作業とを繰り返す場合の操作性を向上できる作業用車両および作業用車両の制御方法を提供することを目的とする。
【0008】
本発明は、一実施形態として以下に記載するような解決手段により、前記課題を解決する。
【0009】
一実施形態に係る作業用車両は、走行操作手段およびブレーキ操作手段によって操作がなされる走行装置と、油圧により作動する作業装置と、を備える作業用車両であって、前記ブレーキ操作手段が操作状態になったとき、操作量に応じたブレーキ力を発生させる主ブレーキ回路と、前記走行操作手段が非操作状態になったとき、所定ブレーキ力を発生させる補助ブレーキ回路と、を備えることを要件とする。
【0010】
上記の構成によれば、走行操作手段を非操作状態とすることにより、作業ブレーキを掛けることができる。したがって、作業ブレーキを掛けるためにスイッチを押したり、ブレーキペダルをロック機構に係止させたりする操作が不要となり、走行と作業とを頻繁に繰り返す場合の操作性を向上できる。
(【0011】以降は省略されています)
この特許をJ-PlatPat(特許庁公式サイト)で参照する
関連特許
株式会社竹内製作所
作業用車両
1か月前
株式会社竹内製作所
作業用車両
1か月前
株式会社竹内製作所
作業用車両
1か月前
株式会社竹内製作所
作業用車両
1か月前
株式会社竹内製作所
作業用車両
1か月前
株式会社竹内製作所
作業用車両
1か月前
株式会社竹内製作所
バッテリパック、及び、作業用車両
1か月前
個人
タイヤレバー
4か月前
個人
前輪キャスター
3か月前
個人
上部一体型自動車
1か月前
個人
空間形成装置
1か月前
個人
ホイルのボルト締結
5か月前
個人
ルーフ付きトライク
3か月前
個人
タイヤ脱落防止構造
3か月前
日本精機株式会社
表示装置
4か月前
日本精機株式会社
表示装置
4か月前
日本精機株式会社
表示装置
3か月前
個人
車両通過構造物
4か月前
井関農機株式会社
作業車両
5か月前
日本精機株式会社
照明装置
26日前
個人
マスタシリンダ
2か月前
日本精機株式会社
表示装置
4か月前
個人
キャンピングトライク
5か月前
個人
常設収納型サンバイザー
1か月前
個人
乗合路線バスの客室装置
4か月前
個人
キャンピングトレーラー
5か月前
個人
車両用スリップ防止装置
5か月前
個人
アクセルのソフトウェア
5か月前
個人
円湾曲ホイール及び球体輪
4か月前
株式会社豊田自動織機
産業車両
3か月前
個人
音声ガイド、音声サービス
4か月前
日本精機株式会社
画像投映装置
1か月前
日本精機株式会社
車室演出装置
3か月前
個人
車載小物入れ兼雨傘収納具
5か月前
日本精機株式会社
車載表示装置
2か月前
株式会社ニフコ
収納装置
2か月前
続きを見る
他の特許を見る