TOP
|
特許
|
意匠
|
商標
特許ウォッチ
Twitter
他の特許を見る
10個以上の画像は省略されています。
公開番号
2025170442
公報種別
公開特許公報(A)
公開日
2025-11-18
出願番号
2025149268,2023553814
出願日
2025-09-09,2021-10-13
発明の名称
出力回路
出願人
株式会社ソシオネクスト
代理人
弁理士法人前田特許事務所
主分類
H03K
17/04 20060101AFI20251111BHJP(基本電子回路)
要約
【課題】低耐圧トランジスタを用いて、信頼性が高く、高速動作に好適な出力回路を実現する。
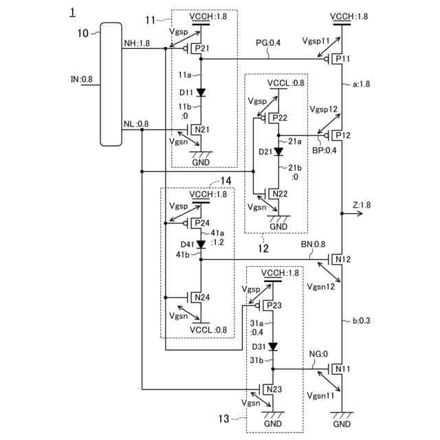
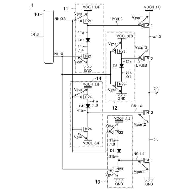
【解決手段】出力回路1は、振幅VCCLの入力信号INに応じた振幅VCCHの出力信号Zを出力する。出力回路1は、VCCHと出力端子Zとの間に直列に接続されたトランジスタP11,P12と、ソースが接地され、ゲートに第1信号NLを受けるトランジスタN21と、ソースがVCCHに接続され、ドレインがトランジスタP11のゲートに接続され、ゲートに第2信号NHを受けるトランジスタP21と、トランジスタN21,P21のドレイン同士の間に接続されたダイオードD11とを備える。
【選択図】図1
特許請求の範囲
【請求項1】
第1電源電圧に相当する振幅を有する入力信号に応じた、前記第1電源電圧よりも大きい第2電源電圧に相当する振幅を有する出力信号を、出力端子から出力する出力回路であって、
前記第2電源電圧を供給する第2電源と前記出力端子との間に直列に接続された、第1および第2P型トランジスタと、
接地端子と前記出力端子との間に直列に接続された、第1および第2N型トランジスタと、
ソースが接地され、ゲートに、前記入力信号に応じた、接地電圧~第1所定電圧の振幅を有する第1信号を受ける第3N型トランジスタと、
ソースが前記第2電源に接続され、ドレインが前記第1P型トランジスタのゲートに接続され、ゲートに、前記入力信号に応じた、前記第1所定電圧~前記第2電源電圧の振幅を有する第2信号を受ける第3P型トランジスタと、
前記第3P型トランジスタのドレインと前記第3N型トランジスタのドレインとの間に接続された、1つまたは直列接続された複数の、第1ダイオードと、
ソースが接地され、ドレインが前記第1N型トランジスタのゲートに接続され、ゲートに、前記第1信号を受ける第4N型トランジスタと、
ソースが、前記第2電源に接続され、ゲートに、前記第2信号を受ける第4P型トランジスタと、
前記第4P型トランジスタのドレインと前記第4N型トランジスタのドレインとの間に接続された、1つまたは直列接続された複数の、第2ダイオードとを備えた
出力回路。
続きを表示(約 1,500 文字)
【請求項2】
請求項1記載の出力回路において、
直列接続された複数の、前記第1ダイオードを備え、かつ、
前記第1信号の立ち上がり遷移のとき所定期間パルスを発生させるパルス信号を、生成するパルス生成回路と、
前記第1ダイオードの一部のダイオードの両端にソースおよびドレインがそれぞれ接続され、ゲートに前記パルス信号を受け、前記パルスが発生する前記所定期間の間オンするトランジスタとを備える
出力回路。
【請求項3】
請求項1記載の出力回路において、
直列接続された複数の、前記第2ダイオードを備え、かつ、
前記第2信号の立ち下がり遷移のとき所定期間パルスを発生させるパルス信号を、生成するパルス生成回路と、
前記第2ダイオードの一部のダイオードの両端にソースおよびドレインがそれぞれ接続され、ゲートに前記パルス信号を受け、前記パルスが発生する前記所定期間の間オンするトランジスタとを備える
出力回路。
【請求項4】
請求項1記載の出力回路において、
前記第2電源と前記第3P型トランジスタのドレインとの間に接続された、1つまたは直列接続された複数の、第3ダイオードを備える
出力回路。
【請求項5】
請求項1記載の出力回路において、
前記接地端子と前記第4N型トランジスタのドレインとの間に接続された、1つまたは直列接続された複数の、第4ダイオードを備える
出力回路。
【請求項6】
請求項1記載の出力回路において、
前記第3P型トランジスタのドレインと前記第1ダイオードとの間に設けられ、ゲートに前記第2信号を受ける第5N型トランジスタを備える
出力回路。
【請求項7】
請求項1記載の出力回路において、
前記第4N型トランジスタのドレインと前記第2ダイオードとの間に設けられ、ゲートに前記第1信号を受ける第5P型トランジスタを備える
出力回路。
【請求項8】
請求項1記載の出力回路において、
前記第1信号を受け、前記第2P型トランジスタのゲートに信号を与える第1回路を備え、
前記第1回路は、
ソースが、前記第1電源電圧を供給する第1電源に接続され、ドレインが前記第2P型トランジスタのゲートに接続され、ゲートに前記第1信号を受ける第6P型トランジスタと、
ソースが接地され、ゲートに前記第1信号を受ける第6N型トランジスタと、
前記第6P型トランジスタのドレインと前記第6N型トランジスタのドレインとの間に接続された、1つまたは直列接続された複数の、第5ダイオードとを備える
出力回路。
【請求項9】
請求項8記載の出力回路において、
前記第1信号の立ち上がり遷移のとき所定期間パルスを発生させるパルス信号を、生成するパルス生成回路を備え、
前記第1回路は、
直列接続された複数の、前記第5ダイオードを備え、かつ、
前記第5ダイオードの一部のダイオードの両端にソースおよびドレインがそれぞれ接続され、ゲートに前記パルス信号を受け、前記パルスが発生する前記所定期間の間オンするトランジスタを備える
出力回路。
【請求項10】
請求項8記載の出力回路において、
前記第1回路は、
前記第1電源と前記第6P型トランジスタのドレインとの間に接続された、1つまたは直列接続された複数の、第6ダイオードを備える
出力回路。
(【請求項11】以降は省略されています)
発明の詳細な説明
【技術分野】
【0001】
本開示は、低耐圧トランジスタを使用した高電圧の出力回路に関する。
続きを表示(約 1,900 文字)
【背景技術】
【0002】
近年の半導体プロセスの微細化により、半導体集積回路の内部電源電圧の低電圧化や、半導体集積回路の動作の高速化が進んでいる。また、トランジスタ耐圧に関しても、ますます低電圧化が進んでいる。一方、各種インターフェースにおいては、その規格上、高電圧を要するものがある。したがって、低耐圧トランジスタを使用した高電圧の出力回路が必要になっている。
【0003】
低耐圧トランジスタを使用した高電圧の出力回路を形成するために、従来から、低耐圧トランジスタをカスコード接続する、多段のダイオードを挿入するなどの構成により、各トランジスタに印加される電圧を分散することが行われている。
【0004】
特許文献1では、低耐圧トランジスタを使用した高電圧信号を出力する出力回路の例が開示されている。この出力回路では、低耐圧トランジスタのゲート-ソース/ドレイン間やソース-ドレイン間に高電圧が直接かかることがないように構成されている。
【先行技術文献】
【特許文献】
【0005】
特開2013-90278号公報
【発明の概要】
【発明が解決しようとする課題】
【0006】
しかしながら、特許文献1に開示された出力回路では、出力信号のローレベルの上昇や電源-接地間の不要電流が生じるため信頼性が低い、低耐圧トランジスタの十分な駆動能力が得られず高速動作に不向きである、といった問題がある。
【0007】
本開示は、低耐圧トランジスタを用いて、信頼性が高く、高速動作に好適な出力回路を実現するものである。
【課題を解決するための手段】
【0008】
本開示の態様では、第1電源電圧に相当する振幅を有する入力信号に応じた、前記第1電源電圧よりも大きい第2電源電圧に相当する振幅を有する出力信号を、出力端子から出力する出力回路は、前記第2電源電圧を供給する第2電源と前記出力端子との間に直列に接続された、第1および第2P型トランジスタと、接地端子と前記出力端子との間に直列に接続された、第1および第2N型トランジスタと、ソースが接地され、ゲートに、前記入力信号に応じた、接地電圧~第1所定電圧の振幅を有する第1信号を受ける第3N型トランジスタと、ソースが前記第2電源に接続され、ドレインが前記第1P型トランジスタのゲートに接続され、ゲートに、前記入力信号に応じた、前記第1所定電圧~前記第2電源電圧の振幅を有する第2信号を受ける第3P型トランジスタと、前記第3P型トランジスタのドレインと前記第3N型トランジスタのドレインとの間に接続された、1つまたは直列接続された複数の、第1ダイオードと、ソースが接地され、ドレインが前記第1N型トランジスタのゲートに接続され、ゲートに、前記第1信号を受ける第4N型トランジスタと、ソースが、前記第2電源に接続され、ゲートに、前記第2信号を受ける第4P型トランジスタと、前記第4P型トランジスタのドレインと前記第4N型トランジスタのドレインとの間に接続された、1つまたは直列接続された複数の、第2ダイオードとを備える。
【0009】
この態様によると、入力信号がローレベルのとき、入力信号に応じた第2信号は第1所定電圧になる。第3P型トランジスタは、ソースが第2電源に接続され、ゲートに第1所定電圧を受けるので、(第2電源電圧-第1所定電圧)が閾値電圧よりも大きいという条件でオンし、ドレインは第2電源電圧になる。第1P型トランジスタは、ゲートが第3P型トランジスタのドレインに接続されているため、ゲートに第2電源電圧が与えられるので、十分にオフする。したがって、出力信号のローレベルの上昇や電源-接地間の不要電流の発生を回避できるので、信頼性が高い出力回路を実現することができる。
【0010】
また、第4P型トランジスタは、ソースが第2電源に接続され、ゲートに第1所定電圧を受けるので、(第2電源電圧-第1所定電圧)が閾値電圧よりも大きいという条件でオンし、ドレインは第2電源電圧になる。第1N型トランジスタは、ゲートが第4N型トランジスタのドレインに接続されているため、ゲートに、第2電源電圧から第1ダイオードの順方向電圧だけ低下した電圧が与えられる。これにより、第1N型トランジスタのゲート-ソース間電圧を十分高くすることができ、駆動能力を十分に引き出すことができる。したがって、高速動作に好適な出力回路を実現することができる。
【発明の効果】
(【0011】以降は省略されています)
この特許をJ-PlatPat(特許庁公式サイト)で参照する
関連特許
エイブリック株式会社
増幅器
1か月前
エイブリック株式会社
増幅器
1か月前
エイブリック株式会社
増幅回路
1か月前
エイブリック株式会社
電圧検出器
2か月前
日本電波工業株式会社
圧電振動片
1か月前
日本電波工業株式会社
水晶振動子
11日前
株式会社トーキン
ノイズフィルタ
2か月前
株式会社村田製作所
増幅回路
2か月前
株式会社半導体エネルギー研究所
駆動回路
1か月前
台灣晶技股ふん有限公司
水晶発振器
19日前
ローム株式会社
半導体集積回路
3か月前
株式会社村田製作所
高周波回路
2か月前
TDK株式会社
電子部品
1か月前
TDK株式会社
電子部品
1か月前
台灣晶技股ふん有限公司
水晶発振素子
19日前
ローム株式会社
自己診断システム
28日前
三菱電機株式会社
高周波増幅器モジュール
22日前
国立大学法人東北大学
弾性表面波デバイス
11日前
株式会社村田製作所
弾性波フィルタ
2か月前
住友電気工業株式会社
高周波増幅器
2か月前
ローム株式会社
駆動回路
3か月前
ローム株式会社
遅延回路
3か月前
ローム株式会社
A/Dコンバータ回路
3か月前
ローム株式会社
駆動回路
3か月前
日清紡マイクロデバイス株式会社
演算増幅器
1か月前
台灣晶技股ふん有限公司
発振装置
21日前
エイブリック株式会社
出力制御回路及び電圧出力回路
1か月前
エイブリック株式会社
電流制限回路及び電流制限装置
1か月前
ニチコン株式会社
信号出力装置
2か月前
ローム株式会社
圧電共振器
2か月前
日本電波工業株式会社
温度センサ内蔵型の水晶振動子
11日前
太陽誘電株式会社
フィルタ及びマルチプレクサ
1か月前
アルプスアルパイン株式会社
センサ装置
1か月前
セイコーエプソン株式会社
振動素子
2か月前
株式会社NTTドコモ
リニアライザ
1か月前
日本電気株式会社
原子発振器
2か月前
続きを見る
他の特許を見る