TOP
|
特許
|
意匠
|
商標
特許ウォッチ
Twitter
他の特許を見る
公開番号
2025164076
公報種別
公開特許公報(A)
公開日
2025-10-30
出願番号
2024067831
出願日
2024-04-18
発明の名称
電力変換装置
出願人
株式会社日立産機システム
代理人
青稜弁理士法人
主分類
H02M
7/48 20070101AFI20251023BHJP(電力の発電,変換,配電)
要約
【課題】複数の電力変換ユニットで構成される電力変換装置において、高い信頼性の電流異常診断を低コストに実現する。
【解決手段】
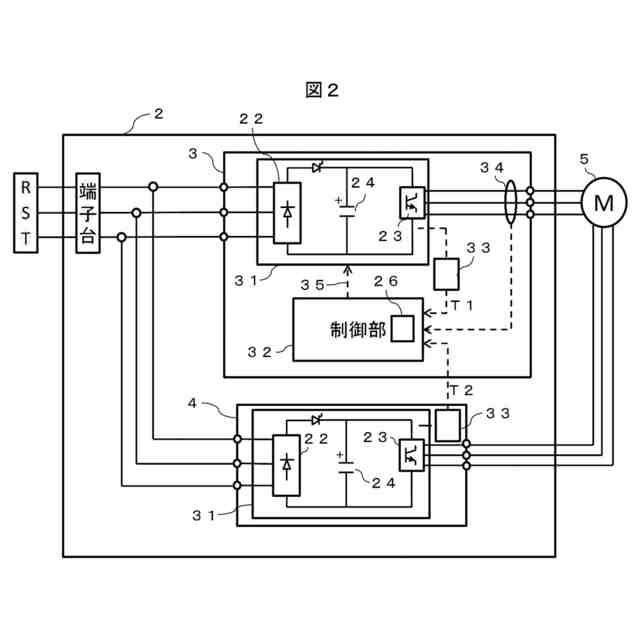
電力変換装置において、マスタ機としての第1電力変換ユニットと、スレーブ機としての他の電力変換ユニットを備え、各電力変換ユニットは温度検出器を備え、前記マスタ機は制御部を備え、前記マスタ機の制御部は、前記スレーブ機の温度検出器で検出した、スレーブ機の温度モニタ値を読み込み、閾値以上である場合に、電力変換装置の保護機能を実行する機能を有する電力変換装置。
【選択図】 図2
特許請求の範囲
【請求項1】
電力変換装置において、
マスタ機としての第1電力変換ユニットと、スレーブ機としての他の電力変換ユニットを備え、
各電力変換ユニットは温度検出器を備え、
前記マスタ機は制御部を備え、
前記マスタ機の制御部は、前記スレーブ機の温度検出器で検出した、スレーブ機の温度モニタ値を読み込み、閾値以上である場合に、電力変換装置の保護機能を実行する機能を有する電力変換装置。
続きを表示(約 750 文字)
【請求項2】
請求項1において、前記保護機能は前記電力変換装置の出力を停止する機能である電力変換装置。
【請求項3】
請求項1において、前記制御部は、前記マスタ機の電力変換ユニットの温度検出器で検出したマスタ機の温度モニタ値を読み込み、前記スレーブ機の温度モニタ値との温度差が閾値以上である場合、電力変換装置の保護機能を実行する電力変換装置。
【請求項4】
請求項1乃至3のいずれかにおいて、
前記マスタ機は、電流検出器を備え、
前記マスタ機の制御部は、前記温度差と前記電流検出器の検出電流値とから、どの電力変換ユニットに異常があるかを判定することを特徴とする電力変換装置。
【請求項5】
請求項4において、
異常があると判定された電力変換ユニットの保護機能を実行することを特徴とする電力変換装置。
【請求項6】
請求項1乃至3のいずれかにおいて、
前記スレーブ機はマスタ機と同じ構成を備え、
前記マスタ機の制御部に異常が生じた場合、スレーブ機がマスタ機として機能する電力変換装置。
【請求項7】
請求項6において、
異常があると判定された電力変換ユニットの保護機能を実行することを特徴とする電力変換装置。
【請求項8】
請求項4において、
前記スレーブ機はマスタ機と同じ構成を備え、
前記マスタ機の制御部に異常が生じた場合、スレーブ機がマスタ機として機能する電力変換装置。
【請求項9】
請求項8において、
異常があると判定された電力変換ユニットの保護機能を実行することを特徴とする電力変換装置。
発明の詳細な説明
【技術分野】
【0001】
本発明は、電力変換装置に関する。
続きを表示(約 980 文字)
【背景技術】
【0002】
電力変換装置の保護技術として、特許文献1がある。これは、電力変換装置の並列運転時に、各電力変換ユニットの出力データから運転状態を監視することで異常時に保護機能を実行する電力変換装置である。
【0003】
なお、電力変換装置の周波数変換部として使用されるパワーモジュールはその出力電流に応じて算出される電力損失からおおよその発熱温度を算出可能である。
【先行技術文献】
【特許文献】
【0004】
国際公開2020-152813号公報
【発明の概要】
【発明が解決しようとする課題】
【0005】
特許文献1のように、個々の電力変換ユニットに対して電流検出器を配置すると、電力変換装置のコストが増加するという課題がある。
【0006】
しかし、低コスト化のために、単純に一部の電力変化ユニットに対して電流検出器の配置をやめると、異常検出ができなくなるため、電力変換装置の信頼性を低下させてしまう。
【0007】
また、特許文献1の異常診断は個々の電力変換ユニット単位で行っているため、マイコンや電流検出器に異常が発生した場合には、異常が発生した電力変換ユニットの異常検出ができなくなり、電力変換装置の信頼性を低下させてしまうという別の課題も内在する。
【0008】
そこで、本発明の目的は、複数の電力変換ユニットで構成される電力変換装置において、高い信頼性の電流異常診断を低コストに実現することである。
【課題を解決するための手段】
【0009】
上記課題を解決するための手段の一例をあげれば、以下のようになる。
【0010】
電力変換装置において、マスタ機としての第1電力変換ユニットと、スレーブ機としての他の電力変換ユニットを備え、各電力変換ユニットは温度検出器を備え、前記マスタ機は制御部を備え、前記マスタ機の制御部は、前記スレーブ機の温度検出器で検出した、スレーブ機の温度モニタ値を読み込み、閾値以上である場合に、電力変換装置の保護機能を実行する機能を有する電力変換装置。
【発明の効果】
(【0011】以降は省略されています)
この特許をJ-PlatPat(特許庁公式サイト)で参照する
関連特許
個人
高圧電気機器の開閉器
3日前
個人
電気を重力で発電装置
16日前
キヤノン電子株式会社
モータ
15日前
キヤノン電子株式会社
モータ
23日前
コーセル株式会社
電源装置
24日前
トヨタ自動車株式会社
モータ
15日前
株式会社アイドゥス企画
減反モータ
3日前
矢崎総業株式会社
電源回路
2日前
トヨタ自動車株式会社
ステータの製造装置
16日前
ローム株式会社
モータドライバ回路
10日前
日産自動車株式会社
ロータシャフト
10日前
日産自動車株式会社
ロータシャフト
10日前
個人
非対称鏡像力を有する4層PWB電荷搬送体
10日前
トヨタ紡織株式会社
ロータの製造装置
24日前
株式会社アイシン
電力変換装置
15日前
株式会社マキタ
電動作業機
23日前
トヨタ自動車株式会社
可変界磁ロータ
18日前
株式会社明治ゴム化成
ワイヤレス給電用部品
25日前
個人
電線盗難防止方法及び電線盗難防止装置
23日前
京商株式会社
模型用非接触電力供給システム
3日前
大阪瓦斯株式会社
充放電中継装置
16日前
本田技研工業株式会社
回転電機用ロータ
3日前
大阪瓦斯株式会社
充放電中継装置
16日前
トヨタ自動車株式会社
車両照合システム
23日前
ニデック株式会社
回転電機
15日前
ルネサスエレクトロニクス株式会社
半導体装置
15日前
豊田合成株式会社
車両用非接触充電装置
15日前
株式会社豊田自動織機
電力供給システム
15日前
株式会社豊田中央研究所
分散電源システム
10日前
株式会社京三製作所
パルス電源装置
2日前
株式会社京三製作所
パルス電源装置
2日前
日動電工株式会社
壁内配線用のブランクプレート
2日前
個人
電動自動車用同期電動機の変速方法と駆動制御装置
17日前
株式会社日立産機システム
電力変換装置
23日前
パナソニック株式会社
分電盤
15日前
株式会社日立産機システム
電力変換装置
17日前
続きを見る
他の特許を見る