TOP
|
特許
|
意匠
|
商標
特許ウォッチ
Twitter
他の特許を見る
公開番号
2025163918
公報種別
公開特許公報(A)
公開日
2025-10-30
出願番号
2024067558
出願日
2024-04-18
発明の名称
車両用空気調和装置
出願人
サンデン株式会社
代理人
個人
主分類
B60H
1/34 20060101AFI20251023BHJP(車両一般)
要約
【課題】現時点から将来にわたって搭乗者の快適性を向上させることができる車両用空気調和装置を提供する。
【解決手段】制御装置11は、車室内の現時点での温度分布を検出する温度分布検出部16と、車両に関する情報を取得する車両情報取得部17と、車両の外部環境に関する情報を取得する外部環境情報取得部18と、車室内の現在の温度分布と、車両に関する情報及び車両の外部環境に関する情報に基づき、車室内の将来の温度分布を予測する予測部12と、予測部12が予測した車室内の将来の温度分布において周囲との比較で温度に偏差が生じている部位を特定する特定部13を有する。ルーバ51により、特定部13が特定したゾーンに向けて吹出口から空気を吹き出す。
【選択図】図2
特許請求の範囲
【請求項1】
温度調節された空気を吹出口より車室内に吹き出して空調する車両用空気調和装置において、
前記吹出口から吹き出される空気の方向を変更する風向変更装置と、
該風向変更装置を制御する制御装置を備え、
該制御装置は、
前記車室内の現時点での温度分布を検出する温度分布検出部と、
車両に関する情報を取得する車両情報取得部と、
車両の外部環境に関する情報を取得する外部環境情報取得部と、
前記車室内の現在の温度分布と、前記車両に関する情報及び前記車両の外部環境に関する情報に基づき、前記車室内の将来の温度分布を予測する予測部と、
該予測部が予測した前記車室内の将来の温度分布において、周囲との比較で温度に偏差が生じている部位を特定する特定部を有し、
前記風向変更装置により、前記特定部が特定した部位に向けて前記吹出口から空気を吹き出すことを特徴とする車両用空気調和装置。
続きを表示(約 690 文字)
【請求項2】
前記特定部は、前記車室内を冷房する場合、前記予測部が予測した前記車室内の将来の温度分布において周囲より温度が高い部位を特定すると共に、前記車室内を暖房する場合には、周囲より温度が低い部位を特定することを特徴とする請求項1に記載の車両用空気調和装置。
【請求項3】
前記予測部は、前記車室内に複数のゾーンを設定し、各ゾーンを前記部位として温度分布を予測すると共に、
前記特定部は、周囲のゾーンとの比較で温度に偏差が生じているゾーンを特定し、
前記制御装置は、前記特定部が特定したゾーンに向けて前記吹出口より空気を吹き出すように前記風向変更装置を制御することを特徴とする請求項1に記載の車両用空気調和装置。
【請求項4】
前記車両に関する情報は、当該車両の位置、向き、運転履歴、時刻のうちの少なくとも一つを含み、
前記車両の外部環境に関する情報は、外気温度、日射のうちの少なくとも一つを含むことを特徴とする請求項1に記載の車両用空気調和装置。
【請求項5】
前記制御装置は、前記特定部が特定した部位に向けて空気を吹き出す制御を開始してから所定時間経過した場合、前記温度分布検出部により前記特定部が特定した部位の温度と周囲の温度との偏差を確認すると共に、当該偏差が一定値以下である場合は前記予測部による予測に戻り、一定値より大きい場合は前記特定部が特定した部位に向けて空気を吹き出す制御を継続する動作を繰り返すことを特徴とする請求項1乃至請求項4のうちの何れかに記載の車両用空気調和装置。
発明の詳細な説明
【技術分野】
【0001】
本発明は、温度調節された空気を吹出口より車室内に吹き出して空調する車両用空気調和装置に関するものである。
続きを表示(約 1,600 文字)
【背景技術】
【0002】
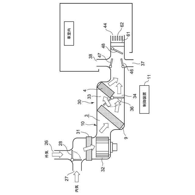
従来より車両用空気調和装置は、車室外から導入された外気と車室内から吸引された内気が流通するHVAC内に、例えば冷媒回路を構成する放熱器や吸熱器から成る温度調節部を配置し、この温度調節部にて温度調節(冷却、加熱)された空気を吹出口より車室内に吹き出して空調するものであった。
【0003】
また、吹出口にルーバとこのルーバを動作させるモータ等を設け、制御装置によりモータでルーバの向きを制御して、車室内の所望の部位に向けて空気を吹き出すようにしたものも開発されている。この場合、車室内の温度分布を検出して、温度の高い部位に向けて空気を吹き出すものや(例えば、特許文献1参照)、車両の向きや時間、位置等に関する情報を元に車室内の各部位の将来の温度を予測して、その方向に空気を吹き出すもにもあった(例えば、特許文献2参照)。
【先行技術文献】
【特許文献】
【0004】
特開2003-252023号公報
WO2021/009858
【発明の概要】
【発明が解決しようとする課題】
【0005】
上記特許文献1では現時点で温度が高い部位に空気を吹き出すものであり、それによって現在の快適性は改善できるものの、車両を取り巻く環境は刻々変化しているため、将来の車室内の温度分布の偏り(温度ムラ)を改善することはできず、変化してからでなければ対応できないことから、対処が後手後手に回って快適性の改善にも限界があった。
【0006】
また、特許文献2では将来の車室内の温度を予測して、温度が高くなると予測される箇所に向けて空気を吹き出すのみであったため、現状の温度分布の偏りを解決することができず、現時点での搭乗者の不快感を改善するのには難があった。
【0007】
本発明は、係る従来の技術的課題を解決するためになされたものであり、現時点から将来にわたって搭乗者の快適性を向上させることができる車両用空気調和装置を提供することを目的とする。
【課題を解決するための手段】
【0008】
本発明の車両用空気調和装置は、温度調節された空気を吹出口より車室内に吹き出して空調するものであって、吹出口から吹き出される空気の方向を変更する風向変更装置と、この風向変更装置を制御する制御装置を備え、この制御装置は、車室内の現時点での温度分布を検出する温度分布検出部と、車両に関する情報を取得する車両情報取得部と、車両の外部環境に関する情報を取得する外部環境情報取得部と、車室内の現在の温度分布と、車両に関する情報及び車両の外部環境に関する情報に基づき、車室内の将来の温度分布を予測する予測部と、この予測部が予測した車室内の将来の温度分布において、周囲との比較で温度に偏差が生じている部位を特定する特定部を有し、風向変更装置により、特定部が特定した部位に向けて吹出口から空気を吹き出すことを特徴とする。
【0009】
請求項2の発明の車両用空気調和装置は、上記発明において特定部は、車室内を冷房する場合、予測部が予測した車室内の将来の温度分布において周囲より温度が高い部位を特定すると共に、車室内を暖房する場合には、周囲より温度が低い部位を特定することを特徴とする。
【0010】
請求項3の発明の車両用空気調和装置は、請求項1の発明において予測部は、車室内に複数のゾーンを設定し、各ゾーンを前記部位として温度分布を予測すると共に、特定部は、周囲のゾーンとの比較で温度に偏差が生じているゾーンを特定し、制御装置は、特定部が特定したゾーンに向けて吹出口より空気を吹き出すように風向変更装置を制御することを特徴とする。
(【0011】以降は省略されています)
この特許をJ-PlatPat(特許庁公式サイト)で参照する
関連特許
サンデン株式会社
情報処理装置
3日前
サンデン株式会社
電力変換装置
2か月前
サンデン株式会社
電力変換装置
3か月前
サンデン株式会社
電力変換装置
3か月前
サンデン株式会社
可変容量型圧縮機
3日前
サンデン株式会社
スクロール圧縮機
1か月前
サンデン株式会社
スクロール圧縮機
1か月前
サンデン株式会社
スクロール圧縮機
1か月前
サンデン株式会社
車両用空気調和装置
3日前
サンデン株式会社
車両用空気調和装置
3日前
サンデン株式会社
車両用空気調和装置
3日前
サンデン株式会社
熱マネジメントシステム
3日前
サンデン株式会社
スクロール式コンプレッサ
1か月前
サンデン株式会社
車両用熱マネジメントシステム
1か月前
サンデン株式会社
車両用熱マネジメントシステム
1か月前
サンデン株式会社
車両用熱マネジメントシステム
1か月前
サンデン株式会社
車両用熱マネジメントシステム
1か月前
サンデン株式会社
車両用熱マネジメントシステム
1か月前
サンデン株式会社
充電制御システム及び配車管理システム
3日前
サンデン株式会社
電動圧縮機用モータ及びそれを備えた電動圧縮機
1か月前
個人
カーテント
5か月前
個人
タイヤレバー
3か月前
個人
車窓用防虫網戸
5か月前
個人
前輪キャスター
2か月前
個人
上部一体型自動車
1か月前
個人
タイヤ脱落防止構造
2か月前
個人
ホイルのボルト締結
4か月前
個人
空間形成装置
3日前
個人
車輪清掃装置
5か月前
個人
ルーフ付きトライク
2か月前
個人
車両通過構造物
3か月前
井関農機株式会社
作業車両
4か月前
日本精機株式会社
表示装置
3か月前
日本精機株式会社
表示装置
3か月前
日本精機株式会社
表示装置
3か月前
日本精機株式会社
表示装置
2か月前
続きを見る
他の特許を見る