TOP
|
特許
|
意匠
|
商標
特許ウォッチ
Twitter
他の特許を見る
10個以上の画像は省略されています。
公開番号
2025159413
公報種別
公開特許公報(A)
公開日
2025-10-21
出願番号
2024061912
出願日
2024-04-08
発明の名称
車両用の充電システム、充電回路、充電装置、および電圧の制御方法
出願人
株式会社豊田自動織機
代理人
弁理士法人深見特許事務所
主分類
B60L
3/00 20190101AFI20251014BHJP(車両一般)
要約
【課題】バッテリの充電中においてバッテリの電圧に関係なく補機群へ安定した電力を供給することができる。
【解決手段】ECU320は、第1コネクタ111に供給される電圧がDC電圧である場合において、バッテリ106の電圧が所定値より高い場合に第1開閉装置301を閉じることにより、一対の第1電力線350からのDC電圧を補機DDC200に印加する。また、ECU320は、第1コネクタ111に供給される電圧がDC電圧である場合において、バッテリ106の電圧が所定値より低い場合に第1開閉装置301を開きかつPFC154と絶縁型DCDCコンバータ170との少なくとも一方を作動させることにより充電回路180で変圧された直流電圧を補機群108に印加する。
【選択図】図2
特許請求の範囲
【請求項1】
車両に搭載される車両用の充電システムであって、
前記車両の駆動力を発生するための電力を蓄えるバッテリと、
外部の充電器から少なくとも直流電圧が供給される第1コネクタと、
前記バッテリと前記第1コネクタとを結ぶ一対の第1電力線と、
外部の充電器から供給された交流電圧を直流電圧に変換して前記一対の電力線に出力することで前記バッテリを充電する充電回路と、
前記一対の電力線から入力される前記バッテリの電圧を変換し、少なくとも補機を含む補機群に該変換した電圧を供給する補機DCDCコンバータと、
前記一対の第1電力線と前記充電回路の出力側および前記補機DCDCコンバータの入力との間に配置された第1開閉装置と、
制御回路とを備え、
前記充電回路は、
力率改善回路と、
前記力率改善回路から出力された直流電圧を変圧する充電DCDCコンバータとを有し、
前記制御回路は、前記バッテリの充電に関する所定条件が成立したときに、前記第1開閉装置を開くことで前記一対の電力線と前記充電回路の出力および前記補機DCDCコンバータの入力とを遮断し、かつ前記第1コネクタに供給される直流電圧を前記充電回路へ供給して前記力率改善回路と前記充電DCDCコンバータとの少なくとも一方を作動させることにより前記充電回路で変圧された直流電圧を前記補機群に供給する、車両用の充電システム。
続きを表示(約 2,000 文字)
【請求項2】
前記所定条件は、前記第1コネクタに供給される電圧が直流電圧でありかつ前記バッテリの電圧が所定値より低いという条件を含む、請求項1に記載の車両用の充電システム。
【請求項3】
前記制御回路は、前記第1コネクタに供給される電圧が直流電圧でありかつ前記バッテリの電圧が前記所定値より高い場合に、前記第1開閉装置を閉じることにより、前記一対の第1電力線からの直流電圧を前記補機群に供給する、請求項2に記載の車両用の充電システム。
【請求項4】
前記制御回路は、前記第1コネクタに供給された電圧が直流電圧である場合、直流電圧での前記バッテリの充電開始時の開始時電圧を前記充電器に要求するための要求信号を前記充電器に送信し、
前記バッテリの電圧が所定値より低い場合における前記要求信号で要求される前記開始時電圧は、前記バッテリの電圧が前記所定値より高い場合における前記要求信号で要求される前記開始時電圧よりも低い、請求項3に記載の車両用の充電システム。
【請求項5】
前記バッテリは、
少なくとも1つのセルを含む第1モジュールと、
少なくとも1つのセルを含む第2モジュールとを含み、
前記車両用の充電システムは、前記一対の第1電力線の間で前記第1モジュールと前記第2モジュールとを直列に接続する第1状態と、前記一対の第1電力線に対して前記第1モジュールと前記第2モジュールとを並列に接続する第2状態とを切換える切換回路をさらに備え、
前記所定条件は、前記第1コネクタに供給された直流電圧が所定電圧よりも低いという条件、または、前記切換回路の状態が前記第2状態であるという条件を含む、請求項1に記載の車両用の充電システム。
【請求項6】
前記車両用の充電システムは、一対の第1電力線の電圧を変圧し、該変圧された電圧を前記第2モジュールに印加する調整回路をさらに備える、請求項5に記載の車両用の充電システム。
【請求項7】
前記車両用の充電システムは、前記一対の第1電力線に配置された第2開閉装置をさらに備え、
前記制御回路は、
前記第1コネクタに供給された電圧が交流電圧である場合、前記第1開閉装置を閉じかつ前記第2開閉装置を開き、前記充電回路を作動させ、
前記第1コネクタに供給された電圧が直流電圧である場合、前記第2開閉装置を閉じる、請求項1~請求項6のいずれか1項に記載の車両用の充電システム。
【請求項8】
前記第1コネクタは、直流電圧が供給され、
交流電圧が供給される第2コネクタをさらに備える、請求項1~請求項6のいずれか1項に記載の車両用の充電システム。
【請求項9】
前記充電システムは、さらに、
前記バッテリの電力で前記車両の駆動力を発生する電気負荷と、
前記一対の第1電力線のそれぞれと前記電気負荷との間を接続する一対の第2電力線と、
前記一対の第2電力線に配置された第3開閉装置とを備え、
前記制御回路は、
前記電気負荷を作動させる場合、前記第3開閉装置を閉じ、
前記バッテリが充電される場合、前記第3開閉装置を開く、請求項1~請求項6のいずれか1項に記載の車両用の充電システム。
【請求項10】
車両の駆動力を発生するために電力を蓄えるバッテリを備える車両に搭載され、前記バッテリを充電する充電回路であって、
前記車両は、
外部の充電器から少なくとも直流電圧が供給される第1コネクタと、
前記バッテリと前記第1コネクタとを結ぶ一対の第1電力線と、
前記一対の電力線から入力される前記バッテリの電圧を変換し、少なくとも補機を含む補機群に該変換した電圧を供給する補機DCDCコンバータと、
前記一対の第1電力線と前記充電回路の出力側および前記補機DCDCコンバータの入力との間に配置された第1開閉装置と、を備え、
前記充電回路は、
力率改善回路と、
前記力率改善回路から出力された直流電圧を変圧する充電DCDCコンバータとを有し、
前記充電回路は、
外部の充電器から供給された交流電圧を直流電圧に変換して前記一対の電力線に出力することで前記バッテリを充電し、
前記バッテリの充電に関する所定条件が成立したときに、前記第1開閉装置が開くことで前記一対の電力線と前記充電回路の出力および前記補機DCDCコンバータの入力とを遮断し、かつ前記第1コネクタに供給される直流電圧を前記充電回路へ供給して前記力率改善回路と前記充電DCDCコンバータとの少なくとも一方を作動させることにより前記充電回路で変圧された直流電圧を前記補機群に供給する、充電回路。
(【請求項11】以降は省略されています)
発明の詳細な説明
【技術分野】
【0001】
本開示は、車両用の充電システム、充電回路、充電装置、および電圧の制御方法に関する。
続きを表示(約 2,700 文字)
【背景技術】
【0002】
特開2021-141545号公報(特許文献1)には、電動車両の電源システムが開示されている。この電源システムにおいては、充電ステーションに設置されている外部の充電器から、直流電圧が電動車両に供給されてバッテリを充電する。具体的には、この電源システムは、DC電源用インレットを有し、外部の充電器から供給される、バッテリの状態に応じた直流電圧によりバッテリを充電する。バッテリの充電量が低くバッテリ電圧が通常より低い場合は、供給される直流電圧も低くなる。この充電は、急速充電とも称される。
【0003】
また、特開2023-047162号公報(特許文献2)にはバッテリを構成するセルの接続を、バッテリの充放電に応じて直列/並列接続に切り替える技術が開示されている。
【先行技術文献】
【特許文献】
【0004】
特開2021-141545号公報
特開2023-047162号公報
【発明の概要】
【発明が解決しようとする課題】
【0005】
一般的に、電動車両は、車両の補機群を動作させるために、たとえば400Vのバッテリ電圧を14Vに降圧して供給する補機用DCDCコンバータを有する。補機群には、車両の制御のためのECU(Electronic Control Unit)、および充電用リレー、空調装置、バッテリ温調装置、およびオーディオ機器なども含まれる。補機群に含まれるこれらの装置は、バッテリの充電中にも動作が望まれる。つまり、電動車両においては、バッテリの充電中であっても補機群へ安定した電力を供給することが好ましい。
【0006】
しかしながら、充電時にバッテリの電圧が変動することで補機群へ安定した電力を供給することができなく場合がある。この場合は、第1の場合、および第2の場合を含む。第1の場合は、バッテリの充電量が低くバッテリ電圧が通常より低いため充電器から供給される直流電圧が低い場合である。また、第2の場合は、バッテリを構成するセルの接続を、バッテリの充放電に応じて直列接続および並列接続に切換える場合である。
【0007】
本開示は上述のような問題点を解決するためになされたものであって、ある局面における目的は、バッテリの充電中において該バッテリの電圧に関係なく補機群へ安定した電力を供給することである。
【課題を解決するための手段】
【0008】
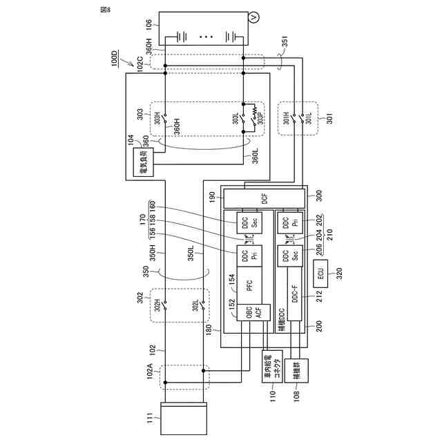
本開示の車両用の充電システムは、車両に搭載される。充電システムは、車両の駆動力を発生するための電力を蓄えるバッテリと、外部の充電器から少なくとも直流電圧が供給される第1コネクタと、バッテリと第1コネクタとを結ぶ一対の第1電力線と、を備える。また、充電システムは、外部の充電器から供給された交流電圧を直流電圧に変換して一対の電力線に出力することでバッテリを充電する充電回路と、一対の電力線から入力されるバッテリの電圧を変換し、少なくとも補機を含む補機群に該変換した電圧を供給する補機DCDCコンバータと、一対の第1電力線と充電回路の出力側および補機DCDCコンバータの入力との間に配置された第1開閉装置と、制御回路とを備える。充電回路は、力率改善回路と、力率改善回路から出力された直流電圧を変圧する充電DCDCコンバータとを有する。制御回路は、バッテリの充電に関する所定条件が成立したときに、第1開閉装置を開くことで一対の電力線と充電回路の出力および補機DCDCコンバータの入力とを遮断し、かつ第1コネクタに供給される直流電圧を充電回路へ供給して力率改善回路と充電DCDCコンバータとの少なくとも一方を作動させることにより充電回路で変圧された直流電圧を補機群に供給する。
【0009】
本開示の充電回路は、車両の駆動力を発生するために電力を蓄えるバッテリを備える車両に搭載され、バッテリを充電する充電回路である。車両は、外部の充電器から少なくとも直流電圧が供給される第1コネクタと、バッテリと第1コネクタとを結ぶ一対の第1電力線と、一対の電力線から入力されるバッテリの電圧を変換し、少なくとも補機を含む補機群に該変換した電圧を供給する補機DCDCコンバータと、一対の第1電力線と充電回路の出力側および補機DCDCコンバータの入力との間に配置された第1開閉装置と、を備える。充電回路は、力率改善回路と、力率改善回路から出力された直流電圧を変圧する充電DCDCコンバータとを有する。充電回路は、外部の充電器から供給された交流電圧を直流電圧に変換して一対の電力線に出力することでバッテリを充電する。充電回路は、バッテリの充電に関する所定条件が成立したときに、第1開閉装置が開くことで一対の電力線と充電回路の出力および補機DCDCコンバータの入力とを遮断し、かつ第1コネクタに供給される直流電圧を充電回路へ供給して力率改善回路と充電DCDCコンバータとの少なくとも一方を作動させることにより充電回路で変圧された直流電圧を補機群に供給する。
【0010】
本開示の制御方法は、車両における電圧の制御方法である。車両は、車両の駆動力を発生するための電力を蓄えるバッテリと、外部の充電器から少なくとも直流電圧が供給される第1コネクタと、バッテリと第1コネクタとを結ぶ一対の第1電力線と、外部の充電器から供給された交流電圧を直流電圧に変換して一対の電力線に出力することでバッテリを充電する充電回路と、一対の電力線から入力されるバッテリの電圧を変換し、少なくとも補機を含む補機群に該変換した電圧を供給する補機DCDCコンバータと、一対の第1電力線と充電回路の出力側および補機DCDCコンバータの入力との間に配置された第1開閉装置とを備える。充電回路は、力率改善回路と、力率改善回路から出力された直流電圧を変圧する充電DCDCコンバータとを有する。制御方法は、バッテリの充電に関する所定条件が成立したときに、第1開閉装置を開くことで一対の電力線と充電回路の出力および補機DCDCコンバータの入力とを遮断し、かつ第1コネクタに供給される直流電圧を充電回路へ供給して力率改善回路と充電DCDCコンバータとの少なくとも一方を作動させることにより充電回路で変圧された直流電圧を補機群に供給することを備える。
【発明の効果】
(【0011】以降は省略されています)
特許ウォッチbot のツイートを見る
この特許をJ-PlatPat(特許庁公式サイト)で参照する
関連特許
株式会社豊田自動織機
産業車両
12日前
株式会社豊田自動織機
産業車両
1か月前
株式会社豊田自動織機
荷役装置
17日前
株式会社豊田自動織機
操作装置
25日前
株式会社豊田自動織機
トランス
25日前
株式会社豊田自動織機
電力変換器
1か月前
株式会社豊田自動織機
車両制御装置
23日前
株式会社豊田自動織機
双方向充電器
1か月前
株式会社豊田自動織機
電力変換装置
1か月前
株式会社豊田自動織機
双方向充電器
11日前
株式会社豊田自動織機
排気浄化装置
26日前
株式会社豊田自動織機
ターボチャージャ
17日前
株式会社豊田自動織機
ターボチャージャ
4日前
株式会社豊田自動織機
燃料電池ユニット
23日前
株式会社豊田自動織機
電磁ブレーキ装置
1か月前
株式会社豊田自動織機
電力供給システム
9日前
株式会社豊田自動織機
エンジン式産業車両
1か月前
株式会社豊田自動織機
スクロール型圧縮機
1か月前
株式会社豊田自動織機
織機用異常検知装置
17日前
株式会社豊田自動織機
内燃機関の制御装置
10日前
株式会社豊田自動織機
ねじりコイルばね装置
1か月前
株式会社豊田自動織機
インバータ一体型電動機
1か月前
株式会社豊田自動織機
繊維機械の検査システム
17日前
株式会社豊田自動織機
車両のルーフサイド構造
26日前
株式会社豊田自動織機
スクロール型電動圧縮機
1か月前
株式会社豊田自動織機
内燃機関の制御システム
1か月前
トヨタ自動車株式会社
蓄電池
10日前
株式会社豊田自動織機
繊維構造体、及び繊維強化複合材
17日前
株式会社豊田自動織機
内燃機関の吸気温度制御システム
17日前
株式会社豊田自動織機
燃料電池システム及びフォークリフト
1か月前
トヨタ自動車株式会社
蓄電モジュール
10日前
トヨタ自動車株式会社
蓄電装置の製造方法
20日前
トヨタ自動車株式会社
バイポーラ型蓄電装置
23日前
トヨタ自動車株式会社
二次電池及び二次電池の制御方法
19日前
株式会社豊田自動織機
産業車両のヘッドガード、産業車両及び産業車両の屋根部材
4日前
株式会社アルテックス
ダイカスト装置及び鋳造品の製造方法
10日前
続きを見る
他の特許を見る