TOP
|
特許
|
意匠
|
商標
特許ウォッチ
Twitter
他の特許を見る
公開番号
2025158405
公報種別
公開特許公報(A)
公開日
2025-10-17
出願番号
2024060909
出願日
2024-04-04
発明の名称
双方向充電器
出願人
株式会社豊田自動織機
代理人
インフォート弁理士法人
主分類
H02M
7/48 20070101AFI20251009BHJP(電力の発電,変換,配電)
要約
【課題】バッテリの充電または単相三線式の電力供給が可能な双方向充電器における単相接続時に対して、単相三線式の電力供給時の能力低下を抑制する。
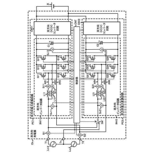
【解決手段】入出力端子T1、T2に接続される双方向インバータ回路INV1と、入出力端子T1及び中性端子Tnに接続される双方向インバータ回路INV2と、双方向インバータ回路INV1からの電力をバッテリBに出力するとともにバッテリBからの電力を双方向インバータ回路INV1に出力する双方向DCDCコンバータ回路CNV1と、双方向インバータ回路INV2からの電力をバッテリBに出力するとともにバッテリBからの電力を双方向インバータ回路INV2に出力する双方向DCDCコンバータ回路CNV2と、双方向インバータ回路INV1、INV2及び双方向DCDCコンバータ回路CNV1、CNV2を制御する制御部CNTとを備えて双方向充電器Chを構成する。
【選択図】図1
特許請求の範囲
【請求項1】
第1負荷に接続される第1入出力端子と、
第1負荷と直列接続される第2負荷に接続される第2入出力端子と、
前記第1負荷と前記第2負荷との接続点に接続されるとともに接地される中性端子と、前記第1入出力端子及び前記第2入出力端子に接続される第1双方向インバータ回路と、
前記第1入出力端子及び前記中性端子に接続される第2双方向インバータ回路と、
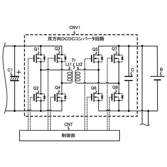
前記第1双方向インバータ回路から供給される直流電力を異なる電圧の直流電力に変換してバッテリに出力するとともに、バッテリから供給される直流電力を異なる電圧の直流電力に変換して前記第1双方向インバータ回路に出力する第1双方向DCDCコンバータ回路と、
前記第2双方向インバータ回路から供給される直流電力を異なる電圧の直流電力に変換してバッテリに出力するとともに、バッテリから供給される直流電力を異なる電圧の直流電力に変換して前記第2双方向インバータ回路に出力する第2双方向DCDCコンバータ回路と、
前記第1双方向インバータ回路、前記第2双方向インバータ回路、前記第1双方向DCDCコンバータ回路及び前記第2双方向DCDCコンバータ回路を制御する制御部と、
を備える双方向充電器。
続きを表示(約 2,200 文字)
【請求項2】
第1負荷に接続される第1入出力端子と、
第1負荷と直列接続される第2負荷に接続される第2入出力端子と、
前記第1負荷と前記第2負荷との接続点に接続されるとともに接地される中性端子と、
前記第1入出力端子及び前記第2入出力端子に接続される第1双方向インバータ回路と、
前記第1入出力端子に接続される第2双方向インバータ回路と、
一端が前記第2双方向インバータ回路に接続され、他端が前記中性端子に接続されるか前記第2入出力端子に接続されるかを切り替え可能なスイッチと、
前記第1双方向インバータ回路から供給される直流電力を異なる電圧の直流電力に変換してバッテリに出力するとともに、バッテリから供給される直流電力を異なる電圧の直流電力に変換して前記第1双方向インバータ回路に出力する第1双方向DCDCコンバータ回路と、
前記第2双方向インバータ回路から供給される直流電力を異なる電圧の直流電力に変換してバッテリに出力するとともに、バッテリから供給される直流電力を異なる電圧の直流電力に変換して前記第2双方向インバータ回路に出力する第2双方向DCDCコンバータ回路と、
前記第1双方向インバータ回路、前記第2双方向インバータ回路、前記第1双方向DCDCコンバータ回路及び前記第2双方向DCDCコンバータ回路を制御する制御部と、
を備える双方向充電器。
【請求項3】
前記第1双方向インバータ回路は、
第1スイッチング素子と第2スイッチング素子とが直列接続された第1アームと、
第3スイッチング素子と第4スイッチング素子とが直列接続された第2アームと、
第5スイッチング素子と第6スイッチング素子とが直列接続された第3アームと、
一端が前記第1スイッチング素子と前記第2スイッチング素子との接続点に接続され、他端が前記第1入出力端子に接続される第1コイルと、
一端が前記第3スイッチング素子と前記第4スイッチング素子との接続点に接続され、他端が前記第1入出力端子に接続される第2コイルと、を備え、
前記第1アーム、前記第2アーム及び前記第3アームは並列接続されるとともに、前記第5スイッチング素子と前記第6スイッチング素子の接続点は、前記第2入出力端子に接続され、
前記第2双方向インバータ回路は、第7スイッチング素子と第8スイッチング素子とが直列接続された第4アームと、
第9スイッチング素子と第10スイッチング素子とが直列接続された第5アームと、
第11スイッチング素子と第12スイッチング素子とが直列接続された第6アームと、
一端が前記第7スイッチング素子と前記第8スイッチング素子との接続点に接続され、他端が前記第1入出力端子に接続される第3コイルと、
一端が前記第9スイッチング素子と前記第10スイッチング素子との接続点に接続され、他端が前記第1入出力端子に接続される第4コイルと、を備え、
前記第4アーム、前記第5アーム及び前記第6アームは並列接続されるとともに前記第11スイッチング素子と前記第12スイッチング素子の接続点は、前記中性端子に接続される
ことを特徴とする請求項1に記載の双方向充電器。
【請求項4】
前記第1双方向インバータ回路は、
第1スイッチング素子と第2スイッチング素子とが直列接続された第1アームと、
第3スイッチング素子と第4スイッチング素子とが直列接続された第2アームと、
第5スイッチング素子と第6スイッチング素子とが直列接続された第3アームと、
一端が前記第1スイッチング素子と前記第2スイッチング素子との接続点に接続され、他端が前記第1入出力端子に接続される第1コイルと、
一端が前記第3スイッチング素子と前記第4スイッチング素子との接続点に接続され、他端が前記第1入出力端子に接続される第2コイルと、
を備え、
前記第1アーム、前記第2アーム及び前記第3アームは並列接続されるとともに、前記第5スイッチング素子と前記第6スイッチング素子の接続点は、前記第2入出力端子に接続され、
前記第2双方向インバータ回路は、
第7スイッチング素子と第8スイッチング素子が直列接続された第4アームと、
第9スイッチング素子と第10スイッチング素子が直列接続された第5アームと、
第11スイッチング素子と第12スイッチング素子が直列接続された第6アームと、
一端が前記第7スイッチング素子と前記第8スイッチング素子との接続点に接続され、他端が前記第1入出力端子に接続される第3コイルと、
一端が前記第9スイッチング素子と前記第10スイッチング素子との接続点に接続され、他端が前記第1入出力端子に接続される第4コイルと、
を備え、
前記第4アーム、前記第5アーム及び前記第6アームは並列接続されるともに、前記第11スイッチング素子と前記第12スイッチング素子の接続点は、前記スイッチの前記一端に接続される
ことを特徴とする請求項2に記載の双方向充電器。
発明の詳細な説明
【技術分野】
【0001】
本発明は、双方向充電器に関する。
続きを表示(約 2,900 文字)
【背景技術】
【0002】
双方向充電器として、バッテリの充電時、商用電源から供給される交流電力を双方向インバータ回路により直流電力に変換し、その直流電力を双方向DCDCコンバータ回路により所定の直流電力に変換してバッテリに出力し、単相二線式の電力供給時、バッテリから供給される直流電力を双方向DCDCコンバータ回路により所定の直流電力に変換し、その所定の直流電力を双方向インバータ回路により交流電力に変換して負荷に出力するものがある。関連する技術として、特許文献1がある。
【0003】
しかしながら、特許文献1の図5の様に三相負荷への給電の開示はあるが、単相三線の給電方法は明確に記載されていない。
【先行技術文献】
【特許文献】
【0004】
特開2022-164539号公報
【発明の概要】
【発明が解決しようとする課題】
【0005】
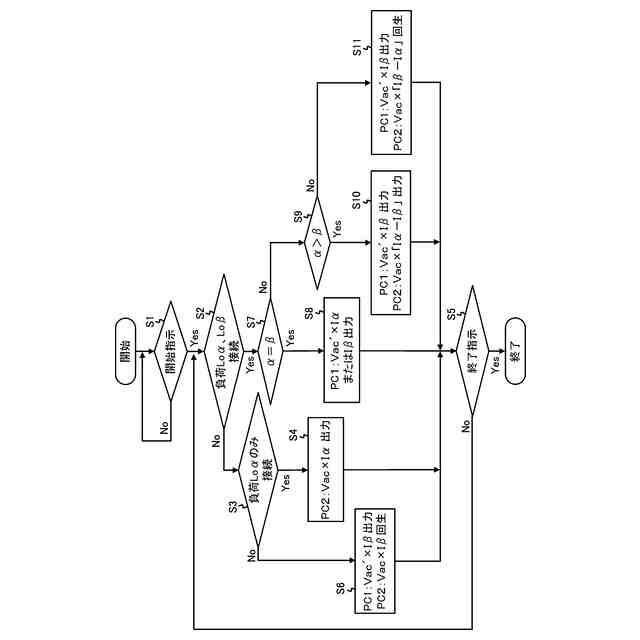
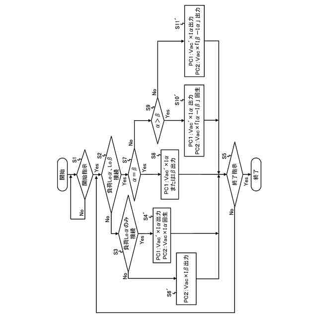
本発明の一側面に係る目的は、バッテリの充電または単相三線式の電力供給が可能な双方向充電器において、単相三線式の電力供給時、負荷の消費電力のアンバランスに対応することである。
【課題を解決するための手段】
【0006】
本発明に係る一つの形態である双方向充電器は、第1負荷に接続される第1入出力端子と、第1負荷と直列接続される第2負荷に接続される第2入出力端子と、前記第1負荷と前記第2負荷との接続点に接続されるとともに接地される中性端子と、前記第1入出力端子及び前記第2入出力端子に接続される第1双方向インバータ回路と、前記第1入出力端子及び前記中性端子に接続される第2双方向インバータ回路と、前記第1双方向インバータ回路から供給される直流電力を異なる電圧の直流電力に変換してバッテリに出力するとともに、バッテリから供給される直流電力を異なる電圧の直流電力に変換して前記第1双方向インバータ回路に出力する第1双方向DCDCコンバータ回路と、前記第2双方向インバータ回路から供給される直流電力を異なる電圧の直流電力に変換してバッテリに出力するとともに、バッテリから供給される直流電力を異なる電圧の直流電力に変換して前記第2双方向インバータ回路に出力する第2双方向DCDCコンバータ回路と、前記第1双方向インバータ回路、前記第2双方向インバータ回路、前記第1双方向DCDCコンバータ回路及び前記第2双方向DCDCコンバータ回路を制御する制御部とを備える。
【0007】
これにより、第1双方向インバータ回路、第2双方向インバータ回路、第1双方向DCDCコンバータ回路及び第2双方向DCDCコンバータ回路を同時に制御することで、第1負荷で消費される電力が第2負荷で消費される電力よりも大きい場合、第2双方向DCDCコンバータ及び第2双方向インバータ回路を介して、第1負荷で消費される電力から第2負荷で消費される電力を引いた電力を第1負荷に供給することができる。また、第2負荷で消費される電力が第1負荷で消費される電力よりも大きい場合、第2双方向インバータ回路及び第2双方向DCDCコンバータ回路を介して、第2負荷で消費される電力から第1負荷で消費される電力を引いた電力をバッテリに回生させることができる。
【0008】
また、本発明に係る一つの形態である双方向充電器は、第1負荷に接続される第1入出力端子と、第1負荷と直列接続される第2負荷に接続される第2入出力端子と、前記第1負荷と前記第2負荷との接続点に接続されるとともに接地される中性端子と、前記第1入出力端子及び前記第2入出力端子に接続される第1双方向インバータ回路と、前記第1入出力端子に接続される第2双方向インバータ回路と、一端が前記第2双方向インバータ回路に接続され、他端が前記中性端子に接続されるか前記第2入出力端子に接続されるかを切り替え可能なスイッチと、前記第1双方向インバータ回路から供給される直流電力を異なる電圧の直流電力に変換してバッテリに出力するとともに、バッテリから供給される直流電力を異なる電圧の直流電力に変換して前記第1双方向インバータ回路に出力する第1双方向DCDCコンバータ回路と、前記第2双方向インバータ回路から供給される直流電力を異なる電圧の直流電力に変換してバッテリに出力するとともに、バッテリから供給される直流電力を異なる電圧の直流電力に変換して前記第2双方向インバータ回路に出力する第2双方向DCDCコンバータ回路と、前記第1双方向インバータ回路、前記第2双方向インバータ回路、前記第1双方向DCDCコンバータ回路及び前記第2双方向DCDCコンバータ回路を制御する制御部とを備える。
【0009】
これにより、第1入出力端子及び第2入出力端子に外部交流電源が接続され、スイッチの他端が第2入出力端子に接続された場合、第1双方向インバータ回路及び第1双方向DCDCコンバータ回路を介してバッテリに直流電力を供給するのに加え、第2双方向インバータ回路及び第2双方向DCDCコンバータ回路を介してバッテリに直流電力を供給することができる。
【0010】
また、前記第1双方向インバータ回路は、第1スイッチング素子と第2スイッチング素子とが直列接続された第1アームと、第3スイッチング素子と第4スイッチング素子とが直列接続された第2アームと、第5スイッチング素子と第6スイッチング素子とが直列接続された第3アームと、一端が前記第1スイッチング素子と前記第2スイッチング素子との接続点に接続され、他端が前記第1入出力端子に接続される第1コイルと、一端が前記第3スイッチング素子と前記第4スイッチング素子との接続点に接続され、他端が前記第1入出力端子に接続される第2コイルと、を備え、前記第1アーム、前記第2アーム及び前記第3アームは並列接続されるとともに、前記第5スイッチング素子と前記第6スイッチング素子の接続点は、前記第2入出力端子に接続され、前記第2双方向インバータ回路は、第7スイッチング素子と第8スイッチング素子とが直列接続された第4アームと、第9スイッチング素子と第10スイッチング素子とが直列接続された第5アームと、第11スイッチング素子と第12スイッチング素子とが直列接続された第6アームと、一端が前記第7スイッチング素子と前記第8スイッチング素子との接続点に接続され、他端が前記第1入出力端子に接続される第3コイルと、一端が前記第9スイッチング素子と前記第10スイッチング素子との接続点に接続され、他端が前記第1入出力端子に接続される第4コイルと、を備え、前記第4アーム、前記第5アーム及び前記第6アームは並列接続されるとともに前記第11スイッチング素子と前記第12スイッチング素子の接続点は、前記中性端子に接続されるように構成してもよい。
(【0011】以降は省略されています)
特許ウォッチbot のツイートを見る
この特許をJ-PlatPat(特許庁公式サイト)で参照する
関連特許
株式会社豊田自動織機
産業車両
13日前
株式会社豊田自動織機
産業車両
1か月前
株式会社豊田自動織機
荷役装置
18日前
株式会社豊田自動織機
操作装置
26日前
株式会社豊田自動織機
トランス
26日前
株式会社豊田自動織機
電力変換器
1か月前
株式会社豊田自動織機
車両制御装置
24日前
株式会社豊田自動織機
双方向充電器
1か月前
株式会社豊田自動織機
電力変換装置
1か月前
株式会社豊田自動織機
双方向充電器
12日前
株式会社豊田自動織機
排気浄化装置
27日前
株式会社豊田自動織機
ターボチャージャ
18日前
株式会社豊田自動織機
ターボチャージャ
5日前
株式会社豊田自動織機
燃料電池ユニット
24日前
株式会社豊田自動織機
電磁ブレーキ装置
1か月前
株式会社豊田自動織機
電力供給システム
10日前
株式会社豊田自動織機
エンジン式産業車両
1か月前
株式会社豊田自動織機
スクロール型圧縮機
1か月前
株式会社豊田自動織機
織機用異常検知装置
18日前
株式会社豊田自動織機
内燃機関の制御装置
11日前
株式会社豊田自動織機
ねじりコイルばね装置
1か月前
株式会社豊田自動織機
インバータ一体型電動機
1か月前
株式会社豊田自動織機
繊維機械の検査システム
18日前
株式会社豊田自動織機
車両のルーフサイド構造
27日前
株式会社豊田自動織機
スクロール型電動圧縮機
1か月前
株式会社豊田自動織機
内燃機関の制御システム
1か月前
トヨタ自動車株式会社
蓄電池
11日前
株式会社豊田自動織機
繊維構造体、及び繊維強化複合材
18日前
株式会社豊田自動織機
内燃機関の吸気温度制御システム
18日前
株式会社豊田自動織機
燃料電池システム及びフォークリフト
1か月前
トヨタ自動車株式会社
蓄電モジュール
11日前
トヨタ自動車株式会社
蓄電装置の製造方法
21日前
トヨタ自動車株式会社
バイポーラ型蓄電装置
24日前
トヨタ自動車株式会社
二次電池及び二次電池の制御方法
20日前
株式会社豊田自動織機
産業車両のヘッドガード、産業車両及び産業車両の屋根部材
5日前
株式会社アルテックス
ダイカスト装置及び鋳造品の製造方法
11日前
続きを見る
他の特許を見る