TOP
|
特許
|
意匠
|
商標
特許ウォッチ
Twitter
他の特許を見る
公開番号
2025154401
公報種別
公開特許公報(A)
公開日
2025-10-10
出願番号
2024057376
出願日
2024-03-29
発明の名称
スラリーアイス洗浄装置およびスラリーアイス洗浄方法
出願人
ノリタケ株式会社
代理人
個人
,
個人
主分類
B08B
9/032 20060101AFI20251002BHJP(清掃)
要約
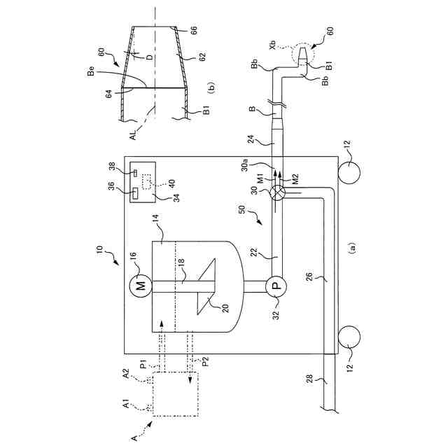
【課題】屈曲部を有する被洗浄管内を十分に洗浄すること。
【解決手段】被洗浄管B内にスラリーアイスが注入されることによって被洗浄管B内にスラリーアイスが充填され、被洗浄管B内に水道水が注入されることによって屈曲部Bbの内周部にスラリーアイスが小塊状に取り残される。この水道水の塩分濃度がスラリーアイスの塩分濃度に比べて低いので、小塊状のスラリーアイスが溶解することによって生じた高濃度の水が濃度差で低濃度の水中に拡散する。このため、小塊状のスラリーアイスが水流によって押し流されるので、屈曲部Bbの内周部が小塊状のスラリーアイスによって十分に研磨される。
【選択図】図1
特許請求の範囲
【請求項1】
溶質が溶解された溶液と前記溶液の固体の微小体との混合物であるスラリーアイスが注入される入口と、前記スラリーアイスを排出する出口と、前記入口および前記出口の間に位置する屈曲部と、を有する被洗浄管内を前記スラリーアイスによって洗浄するためのスラリーアイス洗浄装置において、
前記被洗浄管内に前記スラリーアイスを注入するための第1の注入モードおよび前記溶質の濃度が前記スラリーアイスの前記溶質の濃度に比べて低い前記溶液を前記被洗浄管内に注入するための第2の注入モードを有する注入機構と、
前記注入機構を前記第1の注入モードおよび前記第2の注入モードの間で切換えることによって前記被洗浄管内を洗浄する洗浄手段と、を備え、
前記洗浄手段は、
前記注入機構の前記第1の注入モードで前記被洗浄管内に前記スラリーアイスを第1の所定時間注入する充填運転、および、前記充填運転の終了後に開始される運転であって前記注入機構の前記第2の注入モードで前記被洗浄管内に前記溶液を第2の所定時間注入することによって前記被洗浄管内に充填された前記スラリーアイスを前記溶液の流れによって前記被洗浄管内から押し流す注液運転の交互の繰り返しからなる洗浄運転を行うものであり、
前記第1の所定時間は、前記入口から前記出口まで前記スラリーアイスが充填され且つ後続の前記スラリーアイスによって前記被洗浄管内の前記スラリーアイスが前記出口から押し出される時間であることを特徴とするスラリーアイス洗浄装置。
続きを表示(約 1,200 文字)
【請求項2】
前記洗浄手段は、前記洗浄運転を終えた後に前記注入機構の前記第2の注入モードで前記被洗浄管内に前記溶液を注入することによって前記被洗浄管内を濯ぐ濯ぎ運転を開始することを特徴とする請求項1に記載のスラリーアイス洗浄装置。
【請求項3】
前記注入機構は、
前記第1の注入モードで前記溶質が塩である前記スラリーアイスを前記被洗浄管内に注入し、
前記第2の注入モードで前記溶質としての塩の濃度が前記スラリーアイスの塩の濃度に比べて低い前記溶液を前記被洗浄管内に注入することを特徴とする請求項1または2に記載のスラリーアイス洗浄装置。
【請求項4】
前記スラリーアイスを貯留するためのスラリーアイスタンクを備え、
前記注入機構は、
前記第1の注入モードで前記スラリーアイスタンク内から前記被洗浄管内に前記スラリーアイスをポンプの吐出圧によって注入し、
前記第2の注入モードで水道管からの水道水を前記溶液として前記被洗浄管内に前記水道管の水圧で注入することを特徴とする請求項3に記載のスラリーアイス洗浄装置。
【請求項5】
溶質が溶解された溶液と前記溶液の固体の微小体との混合物であるスラリーアイスが注入される入口と、前記スラリーアイスを排出する出口と、前記入口および前記出口の間に位置する屈曲部と、を有する被洗浄管内を前記スラリーアイスによって洗浄するためのスラリーアイス洗浄方法において、
前記被洗浄管内に前記スラリーアイスを注入するための第1の注入モードおよび前記溶質の濃度が前記スラリーアイスの前記溶質の濃度に比べて低い前記溶液を前記被洗浄管内に注入するための第2の注入モードを有する注入機構を用い、
前記注入機構の前記第1の注入モードで前記被洗浄管内に前記スラリーアイスを第1の所定時間注入する充填運転、および、前記充填運転の終了後に開始される運転であって前記注入機構の前記第2の注入モードで前記被洗浄管内に前記溶液を第2の所定時間注入することによって前記被洗浄管内に充填された前記スラリーアイスを前記溶液の流れによって前記被洗浄管内から押し流す注液運転の交互の繰り返しからなる洗浄運転を行い、
前記第1の所定時間は、前記入口から前記出口まで前記スラリーアイスが充填され且つ後続の前記スラリーアイスによって前記被洗浄管内の前記スラリーアイスが前記出口から押し出される時間であることを特徴とするスラリーアイス洗浄方法。
【請求項6】
流体の流れを絞るための部品であって、始端面および終端面を有する管状をなすと共に始端部が開口状のスラリー入口で且つ終端部が開口状のスラリー出口である管状部品を用い、
前記被洗浄管内の前記スラリーアイスを前記被洗浄管内から前記スラリー入口を通して前記管状部品内に供給し、前記管状部品内から前記スラリー出口を通して排出することを特徴とする請求項5に記載のスラリーアイス洗浄方法。
発明の詳細な説明
【技術分野】
【0001】
本発明は屈曲部を有する被洗浄管内をスラリーアイスによって洗浄するためのスラリーアイス洗浄装置およびスラリーアイス洗浄方法に関する。
続きを表示(約 2,900 文字)
【背景技術】
【0002】
食品工場や医薬品工場等においては、被洗浄管内にスラリーアイスを注入することによって被洗浄管内を洗浄することが行われている。このスラリーアイスは塩等の水溶性の溶質を含む水からなるものである。このスラリーアイスは氷粒子を含むシャーベット状をなすものであり、被洗浄管内の堆積物はスラリーアイスによって研磨されることで削り取られる。この削り取られた堆積物はスラリーアイス内に取り込まれ、被洗浄管内は削り取られた堆積物がスラリーアイスと共に被洗浄管の一端面の開口から排出されることによって衛生的に洗浄される。
【先行技術文献】
【特許文献】
【0003】
特開2017-44017号公報
特開2021-90917号公報
【発明の概要】
【発明が解決しようとする課題】
【0004】
スラリーアイス洗浄装置が洗浄の対象とする被洗浄管には様々な種類のものがあり、例えば食品製造用の製造ラインで使用される被洗浄管は小径で且つ屈曲部を有している。この種の被洗浄管内にスラリーアイスを注入する場合には屈曲部の内周部でのスラリーアイスの流速が屈曲部の外周部でのスラリーアイスの流速に比べて遅くなるので、スラリーアイスが屈曲部の内周部に付着もしくは滞留し易くなる。このため、屈曲部のうちスラリーアイスの付着や滞留が無い外周部に後続のスラリーアイスが流れてしまうので、スラリーアイスの付着や滞留が生じた内周部において、スラリーアイスによる研磨量が減ってしまう傾向にある。従って、屈曲部の内周部に汚れが付着していた場合に汚れが除去されない虞がある。尚、他にも汚れの付き方が特殊な場合は、同様なスラリーアイスの付着や滞留が生じることがある。
【0005】
本発明は以上の事情を背景として為されたものであり、その目的は、屈曲部を有する被洗浄管内で、上述のようなスラリーアイスの付着や滞留が生じ、スラリーアイスによる洗浄力が低下した場合に、スラリーアイスによる洗浄力を回復することが可能なスラリーアイス洗浄装置およびスラリーアイス洗浄方法を提供することにある。
【課題を解決するための手段】
【0006】
第1の発明のスラリーアイス洗浄装置の要旨とするところは、(a)溶質が溶解された溶液と前記溶液の固体の微小体との混合物であるスラリーアイスが注入される入口と、前記スラリーアイスを排出する出口と、前記入口および前記出口の間に位置する屈曲部と、を有する被洗浄管内を前記スラリーアイスによって洗浄するためのスラリーアイス洗浄装置において、(b)前記被洗浄管内に前記スラリーアイスを注入するための第1の注入モードおよび前記溶質の濃度が前記スラリーアイスの前記溶質の濃度に比べて低い前記溶液を前記被洗浄管内に注入するための第2の注入モードを有する注入機構と、(c)前記注入機構を前記第1の注入モードおよび前記第2の注入モードの間で切換えることによって前記被洗浄管内を洗浄する洗浄手段とを備え、(d)前記洗浄手段は前記注入機構の前記第1の注入モードで前記被洗浄管内に前記スラリーアイスを第1の所定時間注入する充填運転、および、前記充填運転の終了後に開始される運転であって前記注入機構の前記第2の注入モードで前記被洗浄管内に前記溶液を第2の所定時間注入することによって前記被洗浄管内に充填された前記スラリーアイスを前記溶液の流れによって前記被洗浄管内から押し流す注液運転の交互の繰り返しからなる洗浄運転を行うものであり、(e)前記第1の所定時間は前記入口から前記出口まで前記スラリーアイスが充填され且つ後続の前記スラリーアイスによって前記被洗浄管内の前記スラリーアイスが前記出口から押し出される時間であることにある。
第2の発明のスラリーアイス洗浄装置の要旨とするところは、第1の発明において、(a)前記洗浄手段は前記洗浄運転を終えた後に前記注入機構の前記第2の注入モードで前記被洗浄管内に前記溶液を注入することによって前記被洗浄管内を濯ぐ濯ぎ運転を開始することにある。
【0007】
第3の発明のスラリーアイス洗浄装置の要旨とするところは、第1の発明において、(a)前記注入機構は前記第1の注入モードで前記溶質が塩である前記スラリーアイスを前記被洗浄管内に注入し、前記第2の注入モードで前記溶質としての塩の濃度が前記スラリーアイスの塩の濃度に比べて低い前記溶液を前記被洗浄管内に注入することにある。
【0008】
第4の発明のスラリーアイス洗浄装置の要旨とするところは、第3の発明において、(a)前記スラリーアイスを貯留するためのスラリーアイスタンクを備え、(b)前記注入機構は前記第1の注入モードで前記スラリーアイスタンク内から前記被洗浄管内に前記スラリーアイスをポンプの吐出圧によって注入し、前記第2の注入モードで水道管からの水道水を前記溶液として前記被洗浄管内に前記水道管の水圧で注入することにある。
【0009】
第5の発明のスラリーアイス洗浄方法の要旨とするところは、(a)溶質が溶解された溶液と前記溶液の固体の微小体との混合物であるスラリーアイスが注入される入口と、前記スラリーアイスを排出する出口と、前記入口および前記出口の間に位置する屈曲部と、を有する被洗浄管内を前記スラリーアイスによって洗浄するためのスラリーアイス洗浄方法において、(b)前記被洗浄管内に前記スラリーアイスを注入するための第1の注入モードおよび前記溶質の濃度が前記スラリーアイスの前記溶質の濃度に比べて低い前記溶液を前記被洗浄管内に注入するための第2の注入モードを有する注入機構を用い、(c)前記注入機構の前記第1の注入モードで前記被洗浄管内に前記スラリーアイスを第1の所定時間注入する充填運転、および、前記充填運転の終了後に開始される運転であって前記注入機構の前記第2の注入モードで前記被洗浄管内に前記溶液を第2の所定時間注入することによって前記被洗浄管内に充填された前記スラリーアイスを前記溶液の流れによって前記被洗浄管内から押し流す注液運転の交互の繰り返しからなる洗浄運転を行い、(d)前記第1の所定時間は、前記入口から前記出口まで前記スラリーアイスが充填され且つ後続の前記スラリーアイスによって前記被洗浄管内の前記スラリーアイスが前記出口から押し出される時間であることにある。
【0010】
第6の発明のスラリーアイス洗浄方法の要旨とするところは、第5の発明において、(a)流体の流れを絞るためのものであって始端面および終端面を有する管状をなすと共に始端部が開口状のスラリー入口で且つ終端部が開口状のスラリー出口である管状部品を用い、(b)前記被洗浄管内の前記スラリーアイスを前記被洗浄管内から前記スラリー入口を通して前記管状部品内に供給し、前記管状部品内から前記スラリー出口を通して排出することにある。
【発明の効果】
(【0011】以降は省略されています)
この特許をJ-PlatPat(特許庁公式サイト)で参照する
関連特許
ノリタケ株式会社
冷却炉
10日前
ノリタケ株式会社
焼成炉
16日前
ノリタケ株式会社
焼成炉
16日前
ノリタケ株式会社
焼成炉
16日前
ノリタケ株式会社
加熱炉
10日前
ノリタケ株式会社
洗浄装置
7日前
ノリタケ株式会社
研磨パッド
7日前
ノリタケ株式会社
焼成用治具
8日前
ノリタケ株式会社
焼成用治具
8日前
ノリタケ株式会社
焼成用治具
8日前
ノリタケ株式会社
担体構造体
8日前
ノリタケ株式会社
金ペースト
18日前
ノリタケ株式会社
棒材切断機
7日前
ノリタケ株式会社
熱処理容器
7日前
ノリタケ株式会社
熱伝導シート
7日前
ノリタケ株式会社
超砥粒ホイール
7日前
ノリタケ株式会社
導電性ペースト
7日前
ノリタケ株式会社
ローラ式搬送装置
10日前
ノリタケ株式会社
ローラ式搬送装置
10日前
ノリタケ株式会社
焼成冷却システム
今日
ノリタケ株式会社
封止用グリーンシート
7日前
ノリタケ株式会社
砥材及びその製造方法
14日前
ノリタケ株式会社
静電容量タッチパネル
8日前
ノリタケ株式会社
静電容量タッチパネル
8日前
ノリタケ株式会社
砥材及びその製造方法
8日前
ノリタケ株式会社
電気化学セル用ペースト
9日前
ノリタケ株式会社
触媒材料およびその利用
8日前
ノリタケ株式会社
触媒材料およびその利用
8日前
ノリタケ株式会社
触媒材料およびその利用
8日前
ノリタケ株式会社
焼成用治具およびフレーム
8日前
ノリタケ株式会社
搬送装置および熱処理装置
14日前
ノリタケ株式会社
ガラス接合材及びその利用
7日前
ノリタケ株式会社
ガラス接合材及びその利用
7日前
ノリタケ株式会社
搬送装置および熱処理装置
14日前
ノリタケ株式会社
研磨パッド粗材の加工装置
7日前
ノリタケ株式会社
ロータリーキルン用の炉心管
8日前
続きを見る
他の特許を見る