TOP
|
特許
|
意匠
|
商標
特許ウォッチ
Twitter
他の特許を見る
公開番号
2025154399
公報種別
公開特許公報(A)
公開日
2025-10-10
出願番号
2024057374
出願日
2024-03-29
発明の名称
洗浄装置
出願人
ノリタケ株式会社
代理人
個人
,
個人
主分類
B08B
9/032 20060101AFI20251002BHJP(清掃)
要約
【課題】残存する洗浄液のスラリーアイス生成装置内への浸入が困難な洗浄装置を提供すること。
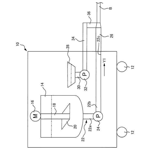
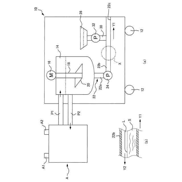
【解決手段】洗浄液ポンプ32は洗浄液を吐出するものであり、スラリーアイスを吐出する出力用ポンプ24に比べてスラリーアイスの流れの下流側でスラリーアイス管22内に接続されている。この出力用ポンプ24内には羽根車および案内羽根によるラビリンス構造が形成されているので、スラリーアイス管22内の洗浄液が出力用ポンプ24の下流側から出力用ポンプ24内を通過して上流側へ逆流し難くなる。このため、今回の洗浄作業の終了後にスラリーアイス生成装置Aおよび洗浄装置10間を再接続してスラリーアイスを再生成するときにスラリーアイス管22内に残存する洗浄液がスラリーアイス生成装置A内に浸入し難くなる。
【選択図】図1
特許請求の範囲
【請求項1】
スラリーアイス生成装置からスラリーアイスが供給されるものであって、前記スラリーアイスを貯留する第1の容器と、
前記第1の容器内を洗浄対象物内に接続する管路と、
前記管路に介在されたものであって、運転状態で前記第1の容器内から前記管路内を通して前記洗浄対象物内に前記スラリーアイスを注入する第1のポンプと、
洗浄液を貯留する第2の容器と、
前記第2の容器内から前記管路内に前記洗浄液を注入する第2のポンプとを備え、
前記第2のポンプの吐出口は、前記第1のポンプに比べて前記第1のポンプの運転状態での前記スラリーアイスの流れの下流側で前記管路内に接続されていることを特徴とする洗浄装置。
続きを表示(約 640 文字)
【請求項2】
前記第1のポンプおよび前記第2のポンプの双方を運転状態にすることに応じて前記洗浄液が添加された前記スラリーアイスを前記洗浄対象物内に注入する洗浄運転を行う制御装置を備え、
前記制御装置は、前記洗浄運転を停止する場合には前記第2のポンプを前記第1のポンプより先に運転停止状態にするものであって、前記第2のポンプを運転停止状態にしてから待機時間が経過した場合に前記第1のポンプを運転停止状態にすることを特徴とする請求項1に記載の洗浄装置。
【請求項3】
前記管路に比べて前記スラリーアイスの流れの下流側に位置するものであって、前記管路内を前記洗浄対象物内に接続するための接続管路を備え、
前記接続管路は、機外に位置するものであって前記管路に対して着脱可能にされ、
前記第2のポンプの吐出口は、前記接続管路内に前記機外で接続されたものであって前記接続管路に対して着脱可能にされていることを特徴とする請求項1または2に記載の洗浄装置。
【請求項4】
前記第1のポンプに比べて前記スラリーアイスの流れの下流側に位置するものであって、前記管路内を機外で前記洗浄対象物内に接続するための接続管路を備え、
前記第2のポンプの吐出口は、前記接続管路のうち前記第1のポンプから前記スラリーアイスの流れの下流側に最も離れた端部で前記接続管路内に接続されていることを特徴とする請求項1または2に記載の洗浄装置。
発明の詳細な説明
【技術分野】
【0001】
本発明は管やタンク等の洗浄対象物内にスラリーアイスを注入することによって当該洗浄対象物内を洗浄する洗浄装置に関する。
続きを表示(約 2,200 文字)
【背景技術】
【0002】
上記洗浄装置にはスラリーアイス生成装置が生成した洗浄用のスラリーアイスを容器内に貯留する構成のものがある。この容器は管路を有するものであり、容器内は管路内を介して洗浄対象物内に接続される。この管路にはポンプが介在されており、洗浄対物内にはポンプが運転されることに応じて容器内から管路内を通してスラリーアイスが注入される。
【先行技術文献】
【特許文献】
【0003】
特開2008-296168号公報
特開2017-44017号公報
【発明の概要】
【発明が解決しようとする課題】
【0004】
食品工場や医薬品工場等で使用される洗浄装置においては、製造設備を清潔に保つために、スラリーアイスを洗浄液の添加状態で洗浄対象物内に注入することによって洗浄装置の洗浄能力の向上を図ることが望まれている。しかしながら、洗浄液にはスラリーアイスの円滑な生成に支障を来す成分を含むものが存在することが予測される。このため、この種の洗浄液がスラリーアイスに添加された状態で洗浄作業が行われた場合には洗浄装置の管路内にスラリーアイスの生成に好ましくない洗浄液が残ることが危惧される。当然であるが、この洗浄装置は使い捨てではなく、繰り返し使用されるものである。よって、次の洗浄対象物の洗浄作業をするに先立ち、洗浄装置内に貯留されるスラリーアイスが不足するのであれば、再びスラリーアイスせいせい装置を洗浄装置の容器に接続し、スラリーアイスを補充することになる。この場合に、洗浄装置の容器とスラリーアイス生成装置の間の接続方式次第によっては、洗浄装置内に残存する洗浄液がスラリーアイス生成装置内に浸入することによってスラリーアイスの円滑な生成に好ましくない影響を与える虞がある。
【0005】
本発明は以上の事情を背景として為されたものであり、その目的とするところは管路内に残存する洗浄液のスラリーアイス生成装置内への浸入が困難な洗浄装置を提供することにある。
【課題を解決するための手段】
【0006】
第1の発明の洗浄装置の要旨とするところは、(a)スラリーアイス生成装置からスラリーアイスが供給されるものであって前記スラリーアイスを貯留する第1の容器と、(b)前記第1の容器内を洗浄対象物内に接続する管路と、(c)前記管路に介在されたものであって運転状態で前記第1の容器内から前記管路内を通して前記洗浄対象物内に前記スラリーアイスを注入する第1のポンプと、(d)洗浄液を貯留する第2の容器と、(e)前記第2の容器内から前記管路内に前記洗浄液を注入する第2のポンプとを備え、(f)前記第2のポンプの吐出口は前記第1のポンプに比べて前記第1のポンプの運転状態での前記スラリーアイスの流れの下流側で前記管路内に接続されていることにある。
【0007】
第2の発明の洗浄装置の要旨とするところは、第1の発明において、(a)前記第1のポンプおよび前記第2のポンプの双方を運転状態にすることに応じて前記洗浄液が添加された前記スラリーアイスを前記洗浄対象物内に注入する洗浄運転を行う制御装置を備え、(b)前記制御装置は前記洗浄運転を停止する場合には前記第2のポンプを前記第1のポンプより先に運転停止状態にするものであって前記第2のポンプを運転停止状態にしてから待機時間が経過した場合に前記第1のポンプを運転停止状態にすることにある。
【0008】
第3の発明の洗浄装置の要旨とするところは、第1または第2の発明において、(a)前記管路に比べて前記スラリーアイスの流れの下流側に位置するものであって前記管路内を前記洗浄対象物内に接続するための接続管路を備え、(b)前記接続管路は機外に位置するものであって前記管路に対して着脱可能にされ、(c)前記第2のポンプの吐出口は前記接続管路内に前記機外で接続されたものであって前記接続管路に対して着脱可能にされていることにある。
【0009】
第4の発明の洗浄装置の要旨とするところは、第1または第2の発明において、(a)前記第1のポンプに比べて前記スラリーアイスの流れの下流側に位置するものであって前記管路内を機外で前記洗浄対象物内に接続するための接続管路を備え、(b)前記第2のポンプの吐出口は前記接続管路のうち前記第1のポンプから前記スラリーアイスの流れの下流側に最も離れた端部で前記接続管路内に接続されていることにある。
【発明の効果】
【0010】
第1の発明によれば、第2のポンプの吐出口が第1のポンプの運転状態でのスラリーアイスの流れの下流側で管路内に接続されている。このため、管路内に残存する洗浄液が第1のポンプの下流側から第1のポンプ内を通過して第1のポンプの上流側へ逆流し難くなる。よって、第1のポンプより上流にある容器に残存する洗浄液が到達する可能性を抑制できる。従って、その後にスラリーアイスを補充するときにスラリーアイス生成装置と洗浄装置の第1の容器を接続しても管路内に残存する洗浄液がスラリーアイス生成装置内に浸入し難くなる。
(【0011】以降は省略されています)
この特許をJ-PlatPat(特許庁公式サイト)で参照する
関連特許
ノリタケ株式会社
導電性組成物とこれを用いた複合体
6日前
個人
ブラシ付きノズル
2か月前
個人
物体表面洗浄装置
1か月前
ノリタケ株式会社
洗浄装置
26日前
三浦工業株式会社
洗浄システム
2か月前
株式会社シロハチ
長尺物用の清掃用具
2か月前
株式会社未来造形
チェーン洗浄具
1か月前
GOLDEN通商株式会社
ごみバンカの清掃方法
12日前
株式会社三幸社
衣服立体乾燥機の吊り下げ型掃除用具
13日前
三浦工業株式会社
洗浄装置
3か月前
大裕株式会社
敷鉄板表面の溶接残留物除去装置
2か月前
国立大学法人東海国立大学機構
微小重力環境用洗浄装置
12日前
トヨタ自動車株式会社
配管洗浄装置
3か月前
栗田工業株式会社
管内面の洗浄用プラグ及び洗浄方法
28日前
キリンホールディングス株式会社
除去装置及び除去方法
今日
ノリタケ株式会社
スラリーアイス洗浄装置用の管状部品
26日前
工機ホールディングス株式会社
作業機
3か月前
株式会社奥村組
洗浄器具および洗浄方法
1か月前
株式会社松井製作所
液体供給装置及び液体供給方法
4か月前
株式会社エスエスティー
異形物体の洗浄方法
12日前
イフコ・ジャパン 株式会社
物流容器の洗浄装置及び洗浄方法
28日前
日鉄テックスエンジ株式会社
ツール清掃装置
27日前
三浦工業株式会社
コンピュータプログラム
15日前
日本電気株式会社
ファン、制御方法、通知方法およびプログラム
1か月前
日本ゼオン株式会社
光学フィルムの製造方法
1か月前
リンテック株式会社
清掃装置および清掃方法
27日前
ノリタケ株式会社
スラリーアイス洗浄装置およびスラリーアイス洗浄方法
26日前
ノリタケ株式会社
スラリーアイス洗浄装置およびスラリーアイス洗浄方法
26日前
ノリタケ株式会社
スラリーアイス洗浄装置およびスラリーアイス洗浄方法
26日前
富士フイルムビジネスイノベーション株式会社
清掃装置
4か月前
株式会社石野製作所
清掃方法、清掃用スポンジ及び清掃装置
3か月前
三菱重工業株式会社
配管内部の付着物除去装置および方法
3か月前
株式会社IHIインフラ建設
ワイヤロープ油除去装置
6日前
株式会社LIXIL
水垢の処理方法、着色剤、及び着色済み基材
2か月前
パナソニックIPマネジメント株式会社
洗浄機
4か月前
タケウチビユーテー株式会社
ホームドア洗浄装置、ホームドア洗浄装置用の連結構造、及びホームドア洗浄方法
2か月前
続きを見る
他の特許を見る