TOP
|
特許
|
意匠
|
商標
特許ウォッチ
Twitter
他の特許を見る
10個以上の画像は省略されています。
公開番号
2025153766
公報種別
公開特許公報(A)
公開日
2025-10-10
出願番号
2024056393
出願日
2024-03-29
発明の名称
液体吐出ヘッドおよび液体吐出装置
出願人
キヤノン株式会社
代理人
弁理士法人谷・阿部特許事務所
主分類
B41J
2/19 20060101AFI20251002BHJP(印刷;線画機;タイプライター;スタンプ)
要約
【課題】より確実に泡による影響を抑制することができる技術を提供する。
【解決手段】液体を吐出するための吐出口と、前記吐出口から液体を吐出するためのエネルギーを発生するエネルギー発生素子が設けられた圧力室と、前記圧力室の一端と連通し、前記圧力室に供給する液体を貯留可能な第1液体貯留部と、前記第1液体貯留部と第1気体透過膜を介して隣接し、かつ、内部を減圧可能に構成される第1減圧室と、前記圧力室の他端と連通し、前記圧力室から回収した液体を貯留可能な第2液体貯留部と、前記第2液体貯留部と第2気体透過膜を介して隣接し、かつ、内部を減圧可能に構成される第2減圧室と、を有するようにした。
【選択図】図10
特許請求の範囲
【請求項1】
液体を吐出するための吐出口と、
前記吐出口から液体を吐出するためのエネルギーを発生するエネルギー発生素子が設けられた圧力室と、
前記圧力室の一端と連通し、前記圧力室に供給する液体を貯留可能な第1液体貯留部と、
前記第1液体貯留部と第1気体透過膜を介して隣接し、かつ、内部を減圧可能に構成される第1減圧室と、
前記圧力室の他端と連通し、前記圧力室から回収した液体を貯留可能な第2液体貯留部と、
前記第2液体貯留部と第2気体透過膜を介して隣接し、かつ、内部を減圧可能に構成される第2減圧室と、を有することを特徴とする液体吐出ヘッド。
続きを表示(約 1,000 文字)
【請求項2】
前記第2液体貯留部から前記第1液体貯留部に液体が循環可能に構成される請求項1に記載の液体吐出ヘッド。
【請求項3】
前記第1液体貯留部および前記第2液体貯留部に接続されたポンプをさらに有し、
前記ポンプは、前記第2液体貯留部の液体を前記第1液体貯留部に流入させることが可能に構成される請求項1に記載の液体吐出ヘッド。
【請求項4】
前記第1液体貯留部は、前記圧力室に液体を供給するための第1流路を含み、
前記第2液体貯留部は、前記圧力室から液体を回収するための第2流路を含む請求項1に記載の液体吐出ヘッド。
【請求項5】
前記第1液体貯留部は、前記第1流路における液体の圧力を調整する第1圧力調整手段を含む請求項4に記載の液体吐出ヘッド。
【請求項6】
前記第2液体貯留部は、前記第2流路における液体の圧力を調整する第2圧力調整手段を含む請求項4に記載の液体吐出ヘッド。
【請求項7】
前記第1液体貯留部と前記第2液体貯留部とを、前記圧力室を介さずに接続するバイパス流路を有する請求項1に記載の液体吐出ヘッド。
【請求項8】
前記第1減圧室は、鉛直方向において、前記第1液体貯留部の上方に設けられ、
前記第2減圧室は、鉛直方向において、前記第2液体貯留部の上方に設けられる請求項1に記載の液体吐出ヘッド。
【請求項9】
前記第1液体貯留部は、内部に泡を溜めることが可能な第1泡溜め室を含み、
前記第1泡溜め室は、前記第1気体透過膜を介して前記第1減圧室と隣接し、
前記第2液体貯留部は、内部に泡を溜めることが可能な第2泡溜め室を含み、
前記第2泡溜め室は、前記第2気体透過膜を介して前記第2減圧室と隣接する請求項1に記載の液体吐出ヘッド。
【請求項10】
前記第1液体貯留部は、前記圧力室に液体を供給するための第1流路を含み、
前記第2液体貯留部は、前記圧力室から液体を回収するための第2流路と、前記第2流路における液体の圧力を調整する第2圧力調整手段と、を含み、
前記第2圧力調整手段において、前記第2流路が接続する位置は、前記第2泡溜め室よりも鉛直方向下方に位置する請求項9に記載の液体吐出ヘッド。
(【請求項11】以降は省略されています)
発明の詳細な説明
【技術分野】
【0001】
本開示は、液体吐出ヘッドおよび液体吐出装置に関する。
続きを表示(約 3,000 文字)
【背景技術】
【0002】
液体吐出装置において、インクタンクや液体吐出ヘッドを交換する際などに、泡が混入することがある。混入した泡が、液体吐出ヘッドの圧力室に侵入すると、液体を吐出するための圧力が十分に得られず、液体の吐出性能が低下してしまう。また、混入した泡が液体吐出ヘッドの流路に残った場合、液体吐出装置の外部環境の変化によっては、当該泡が膨張し、これにより液体が露出する虞があった。このような泡による影響を抑制し、液体吐出装置および液体吐出ヘッドを安定的に使用するためには、液体吐出ヘッドの内部に侵入した泡を外部に排出可能な構成とする必要がある。
【0003】
特許文献1には、インク流路において、液体に混入した気体(泡)を捕集可能なフィルタ室および透過区画壁を介して隣接する気体回収空部を設けた液体吐出ヘッドが開示されている。この液体吐出ヘッドでは、気体回収空部内の圧力をフィルタ室内の圧力と比較して低圧にすることで、圧力差によってフィルタ室内の空気を、透過区画壁を透過させて気体回収空部に回収するようにしている。
【先行技術文献】
【特許文献】
【0004】
特開2008-173961号公報
【発明の概要】
【発明が解決しようとする課題】
【0005】
しかしながら、特許文献1に開示の液体吐出ヘッドでは、フィルタ室が、圧力室の鉛直方向上方に位置し、かつ、導入した液体を圧力室へ供給する流路に設けられている。また、フィルタ室に設けられたフィルタは、気体を透過させ難い構成となっている。このため、当該液体吐出ヘッドでは、圧力室や、フィルタ室から圧力室の間で生じた泡は、気体回収空部から回収することができず、泡による影響を十分に抑制することができなかった。
【0006】
本開示は、上記課題に鑑みてなされたものであり、より確実に泡による影響を抑制することができる技術を提供することを目的とする。
【課題を解決するための手段】
【0007】
上記目的を達成するために、本開示による液体吐出ヘッドの一実施形態は、液体を吐出するための吐出口と、前記吐出口から液体を吐出するためのエネルギーを発生するエネルギー発生素子が設けられた圧力室と、前記圧力室の一端と連通し、前記圧力室に供給する液体を貯留可能な第1液体貯留部と、前記第1液体貯留部と第1気体透過膜を介して隣接し、かつ、内部を減圧可能に構成される第1減圧室と、前記圧力室の他端と連通し、前記圧力室から回収した液体を貯留可能な第2液体貯留部と、前記第2液体貯留部と第2気体透過膜を介して隣接し、かつ、内部を減圧可能に構成される第2減圧室と、を有することを特徴とする。
【発明の効果】
【0008】
本開示によれば、より確実に泡による影響を抑制することができるようになる。
【図面の簡単な説明】
【0009】
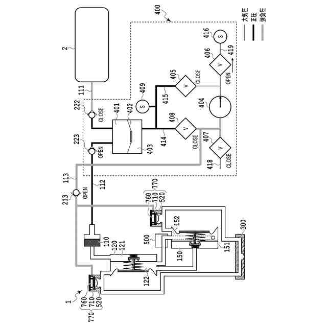
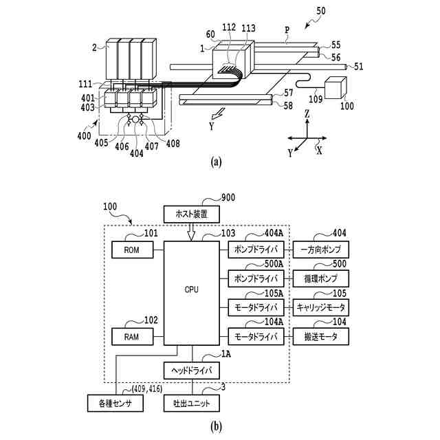
液体吐出装置を説明する図である。
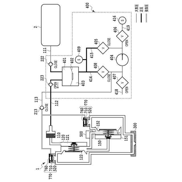
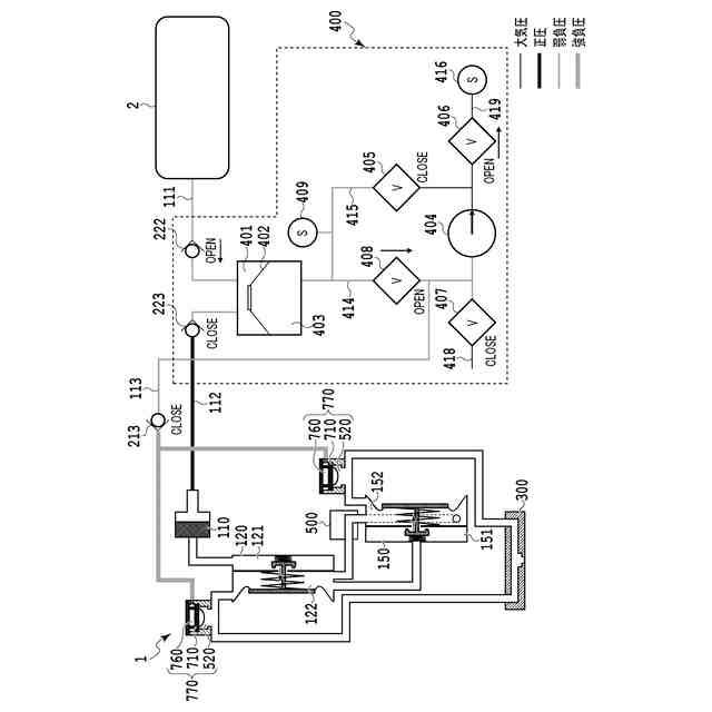
インク供給部の流路を示す模式図である。
圧力室加圧動作を説明する模式図である。
加圧維持動作を説明する模式図である。
インク補給動作を説明する模式図である。
泡抜き減圧動作を説明する模式図である。
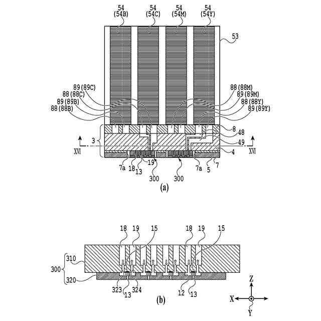
液体吐出ヘッドの分解斜視図である。
液体吐出ヘッド及び吐出モジュールの断面図である。
循環ユニットの外観概略図である。
循環経路を示す縦断面図である。
循環経路を模式的に示すブロック図である。
圧力調整手段の例を示す断面図である。
循環ポンプの外観斜視図である。
図13(a)に示した循環ポンプのXIV-XIV線断面図である。
液体吐出ヘッド内のインクの流れを説明する図である。
吐出ユニットにおける循環経路を示した模式図である。
開口プレートを示した図である。
吐出素子基板を示した図である。
吐出ユニットのインク流れを示した断面図である。
吐出口の近傍を示した断面図である。
吐出口の近傍の比較例を示した断面図である。
吐出素子基板の比較例を示した図である。
液体吐出ヘッドの流路構成を示した図である。
吐出口付近におけるインクの逆流を模式的に示す図である。
吐出モジュール内のインク供給を説明する図である。
液体吐出装置の本体部と液体吐出ヘッドとの接続状態を示す概略図である。
泡抜きユニットの概略図である。
泡抜きユニットの変形例を示す断面図である。
変形抑制部材の変形例を示す断面図である。
変形抑制部材の変形例を示す概略図である。
初期充填及び泡抜きユニットの動作を示す模式図である。
インク経路の第1構成例を模式的に示す図である。
循環経路の第1変形例を模式的に示す図である。
加熱式循環ポンプの近傍を模式的に示す図である。
循環経路の第1変形例を模式的に示す図である。
循環経路の第2変形例を模式的に示す図である。
循環経路の第2変形例を模式的に示す図である。
循環経路の第3変形例を模式的に示す図である。
循環経路の第3変形例を模式的に示す図である。
インク経路の第2構成例を模式的に示す図である。
循環経路の第4変形例を模式的に示す図である。
循環経路の第4変形例を模式的に示す図である。
循環経路の第5変形例を模式的に示す図である。
循環経路の第5変形例を模式的に示す図である。
循環経路の第6変形例を模式的に示す図である。
循環経路の第6変形例を模式的に示す図である。
循環経路の他の変形例を模式的に示すブロック図である。
循環経路の他の変形例を模式的に示すブロック図である。
循環経路の他の変形例を模式的に示すブロック図である。
第2圧力制御室において流路に接続する開口の位置を説明する図である。
泡抜きユニットの変形例を示す図である。
泡抜きユニットの第3エア流路との接続の変形例を示す図である。
【発明を実施するための形態】
【0010】
以下、添付図面を参照して本開示の好適な実施の形態を詳しく説明する。尚、以下の実施の形態は本開示事項を限定するものでなく、また本実施の形態で説明されている特徴の組み合わせすべてが本開示の解決手段に必須のものとは限らない。尚、同一の構成要素には同一の参照番号を付す。本実施形態では、液体を吐出する吐出素子として、電熱変換素子により気泡を発生させて液体を吐出するサーマル方式を採用した例を用いて説明するが、これに限られない。圧電素子(ピエゾ)を用いて液体を吐出する吐出方式、または、他の吐出方式が採用された液体吐出ヘッドにも適用することができる。さらに、以下に説明するポンプ及び圧力調整手段等も、実施形態及び図面に記載されている構成自体に限定されるものではない。以下の説明では、まず、本開示の基本的構成を述べ、その後、本開示の特徴部について説明を行う。
(【0011】以降は省略されています)
この特許をJ-PlatPat(特許庁公式サイト)で参照する
関連特許
キヤノン株式会社
トナー
10日前
キヤノン株式会社
トナー
15日前
キヤノン株式会社
トナー
10日前
キヤノン株式会社
トナー
10日前
キヤノン株式会社
記録装置
15日前
キヤノン株式会社
現像装置
8日前
キヤノン株式会社
定着装置
9日前
キヤノン株式会社
現像装置
8日前
キヤノン株式会社
表示装置
22日前
キヤノン株式会社
発光装置
22日前
キヤノン株式会社
電子機器
23日前
キヤノン株式会社
電子機器
19日前
キヤノン株式会社
記録装置
8日前
キヤノン株式会社
電子機器
17日前
キヤノン株式会社
測距装置
3日前
キヤノン株式会社
撮影装置
8日前
キヤノン株式会社
定着装置
29日前
キヤノン株式会社
撮像装置
15日前
キヤノン株式会社
記録装置
1か月前
キヤノン株式会社
現像容器
8日前
キヤノン株式会社
撮像装置
29日前
キヤノン株式会社
現像装置
1日前
キヤノン株式会社
撮像装置
11日前
キヤノン株式会社
収容装置
23日前
キヤノン株式会社
定着装置
23日前
キヤノン株式会社
現像容器
8日前
キヤノン株式会社
撮像装置
1か月前
キヤノン株式会社
電子機器
23日前
キヤノン株式会社
撮像装置
23日前
キヤノン株式会社
現像剤容器
16日前
キヤノン株式会社
半導体装置
17日前
キヤノン株式会社
光学センサ
10日前
キヤノン株式会社
モジュール
10日前
キヤノン株式会社
画像形成装置
11日前
キヤノン株式会社
画像形成装置
11日前
キヤノン株式会社
画像形成装置
11日前
続きを見る
他の特許を見る