TOP
|
特許
|
意匠
|
商標
特許ウォッチ
Twitter
他の特許を見る
公開番号
2025150591
公報種別
公開特許公報(A)
公開日
2025-10-09
出願番号
2024051566
出願日
2024-03-27
発明の名称
空気調和機
出願人
株式会社富士通ゼネラル
代理人
個人
,
個人
主分類
F24F
11/41 20180101AFI20251002BHJP(加熱;レンジ;換気)
要約
【課題】冷媒回路の二次側に水を二次冷媒とする水回路を備えた場合でも、除霜運転中に暖房運転が停止することに伴うユーザの快適性の低下を抑制する。
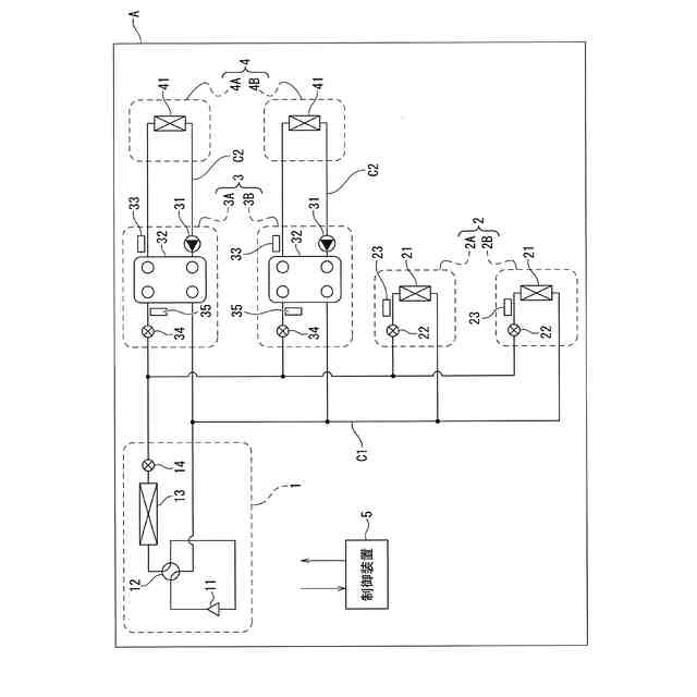
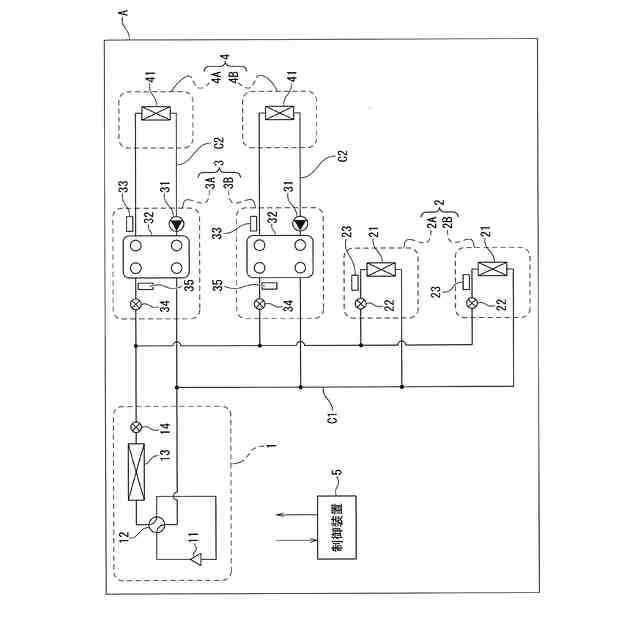
【解決手段】圧縮機11と、一次室内機2と、一次室内機2と並列に接続される中継ユニット3と、一次室内機2及び中継ユニット3のそれぞれが備える減圧機構22,34と、が冷媒配管で接続され一次冷媒が循環する一次冷媒回路C1と、中継ユニット3に接続される二次室内機4と、二次室内機4と循環ポンプ31とが冷媒配管で接続され二次冷媒が循環する二次冷媒回路C2と、圧縮機11及び減圧機構22,34を制御する制御装置5と、を備え、制御装置5は、一次室内機2及び中継ユニット3が暖房運転を行っている場合に、着霜判定条件を充足したと判定し除霜運転を開始する前に、圧縮機11の回転数を上昇させて、一次室内機2の暖房運転よりも中継ユニット3の暖房運転を優先するプレヒート運転を実施する。
【選択図】図1
特許請求の範囲
【請求項1】
圧縮機を備える室外機と、
少なくとも1台の一次室内機と、
前記一次室内機と並列に接続される少なくとも1台の中継ユニットと、
前記一次室内機、及び、前記中継ユニットのそれぞれが備える減圧機構と、が冷媒配管で接続され、一次冷媒が循環する一次冷媒回路と、
前記中継ユニットに接続される、少なくとも1台の二次室内機と、前記二次室内機と循環ポンプとが冷媒配管で接続され前記循環ポンプの動作によって二次冷媒としての水が循環する二次冷媒回路と、
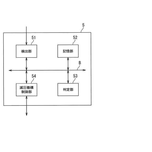
前記圧縮機、及び、前記減圧機構を制御する制御装置と、を備え、
前記制御装置は、
前記一次室内機、及び、前記中継ユニットが暖房運転を行っている場合において、着霜判定条件を充足したと判定した場合であって、除霜運転を開始する前に、前記圧縮機の回転数を上昇させて、前記一次室内機の暖房運転よりも前記中継ユニットの暖房運転を優先するプレヒート運転を実施することを特徴とする空気調和機。
続きを表示(約 1,200 文字)
【請求項2】
前記制御装置は、着霜判定条件を充足したと判定された場合に、前記プレヒート運転が実施される前の前記暖房運転における暖房能力を基準として、前記プレヒート運転を実施した際の暖房能力の上昇率が、前記一次室内機よりも前記中継ユニットの方が大きくなるように制御することを特徴とする請求項1に記載の空気調和機。
【請求項3】
前記制御装置は、着霜判定条件を充足したと判定された場合に、前記プレヒート運転が実施される前の前記減圧機構の開度を基準として、前記プレヒート運転を実施した際の前記減圧機構の開度の上昇率が、前記一次室内機よりも前記中継ユニットの方が大きくなるように前記減圧機構の開度を制御することを特徴とする請求項2に記載の空気調和機。
【請求項4】
前記二次冷媒回路は、複数の前記中継ユニットのそれぞれに接続されて複数設けられ、
前記二次冷媒回路が有する前記二次室内機は、強制対流型、或いは、自然対流型のいずれかであって、
前記制御装置は、前記プレヒート運転を実施する場合において、複数の前記中継ユニットのうち、前記二次冷媒回路に接続される全ての前記二次室内機の能力の合計に対する前記自然対流型の前記二次室内機の能力の合計の比率が大きな前記中継ユニット程、前記暖房能力の上昇率が大きくなるように前記減圧機構の開度を制御することを特徴とする請求項3に記載の空気調和機。
【請求項5】
前記制御装置は、前記プレヒート運転を実施する場合において、前記圧縮機の回転数の上昇に合わせて所定の増加率で前記減圧機構の開度を大きくするように制御するとともに、前記所定の増加率は、前記一次室内機に対応する前記減圧機構よりも前記中継ユニットに対応する前記減圧機構の方が大きくなるように予め設定されていることを特徴とする請求項3に記載の空気調和機。
【請求項6】
前記制御装置は、前記一次室内機、及び、前記中継ユニットに対する前記プレヒート運転を実施するに当たって、前記暖房能力の上昇率が、前記一次室内機よりも前記中継ユニットの方が大きくなるように、それぞれに対して設定されている目標値に合わせて前記減圧機構の開度を制御することを特徴とする請求項3に記載の空気調和機。
【請求項7】
前記制御装置は、前記着霜判定条件を充足したと判定した場合に、前記プレヒート運転を実施するに当たって、前記暖房運転が行われている全ての前記一次室内機ごとの前記プレヒート運転における要求出力、及び、前記暖房運転が行われている全ての前記中継ユニットごとの前記プレヒート運転における要求出力を合計した合計要求出力を算出するとともに、前記プレヒート運転で出力可能な空気調和機としての最大出力を算出し、前記合計要求出力が前記最大出力以上である場合には、前記一次室内機の暖房運転よりも前記中継ユニットの暖房運転を優先したプレヒート運転を行うことを特徴とする請求項1に記載の空気調和機。
発明の詳細な説明
【技術分野】
【0001】
本発明の実施の形態は、空気調和機に関する。
続きを表示(約 1,900 文字)
【背景技術】
【0002】
一般的に、空気調和機において暖房運転が行われる際、室内熱交換器は凝縮器として機能し、室外熱交換器は蒸発器として機能する。この場合、室外熱交換器には外気温よりも低温の冷媒が流される。このため、例えば、外気温が氷点下となるような状態の場合、冷媒の温度が外気の露点温度を下回ると、室外熱交換器に霜が付着して外気との間での熱交換がしにくくなる。そこで、暖房運転が行われている場合には、定期的に室外熱交換器から霜を取り除く除霜運転が行われる。
【0003】
このような除霜運転は空気調和機の運転を行う上で必要な運転であり、典型的には、除霜運転は暖房運転を中断して行われる。具体的には、除霜運転を開始するに当たって、室外熱交換器に圧縮機から吐出された冷媒が直接供給されるように冷媒回路を切り替える。すなわち、室内熱交換器を蒸発器として機能させ、室外熱交換器を凝縮器として機能させることで除霜を行う。そして当該除霜運転の場合、除霜のために室外熱交換器に供給された高温の冷媒は、霜を融かすことにより温度が低下し、さらに膨張弁を通過することで減圧されて低温となり、低温の冷媒が室内熱交換器へと流入する。除霜運転が行われる間、室内機のファンを停止することにより、室内熱交換器での熱交換は抑制されると共に、ユーザに冷風が吹き出されることはない。
【0004】
しかしながら、このような除霜運転が行われる場合、除霜運転が行われる間、暖房運転が停止することによって室内の温度が徐々に低下するため、ユーザの快適性が低下する。そこで例えば、以下の特許文献1に示されている空調システムのように、事前に室内の温度を上昇させておく運転(以下、このような運転を適宜「プレヒート運転」と表す)が行われる。除霜運転が始まる前に当該プレヒート運転が行われることで、ユーザの快適性の低下を防止することができるとされる。
【先行技術文献】
【特許文献】
【0005】
特開2023-075471号公報
【発明の概要】
【発明が解決しようとする課題】
【0006】
しかしながら、例えば、暖房運転から除霜運転に切り替わる間でプレヒート運転を実施する際に、例えば、既に室外機において着霜量が多い場合が考えられる。また、圧縮機が、例えば最大回転数に近い回転数で暖房運転されているような場合も考えられる。
【0007】
このような場合、プレヒート運転を実施したとしても、室内の温度を上昇させるための暖房能力が確保できない可能性がある。そのため、除霜運転の前に室内の温度を十分に上昇させることができず、ユーザの快適性の維持を図ることが困難となりかねない。
【0008】
ところで、冷凍サイクル装置の一次側にHFC冷媒や二酸化炭素冷媒等を一次冷媒とする、いわゆる冷媒回路を備え、二次側に水を二次冷媒とする、いわゆる水回路を備え、一次冷媒と二次冷媒を熱交換する中間熱交換器を備えた冷凍サイクル装置がある。この冷凍サイクル装置では、例えば一次冷媒で水回路内を流れる水を加熱し、加熱された水によって居室空間の暖房が行われる。このような冷凍サイクル装置の場合、居室空間の暖房を行う装置として、例えば、床暖房やラジエータが挙げられる。このような装置の場合、上述したような除霜運転を行う際、中間熱交換器では一次冷媒が水から吸熱し、水が冷やされる。このため、中間熱交換器で水が冷やされすぎることによる水の凍結防止や、一次冷媒が水から吸熱することによる除霜能力の確保のため、除霜運転中にも水回路内の水を循環させ続けることが望ましい。このような場合、除霜運転中に水回路内を流れる水の温度が低下すると共に、低温の水が居室空間に送られてしまう。
【0009】
つまり、このような冷凍サイクル装置の場合、除霜運転が行われる間、暖房運転が停止することに加え、除霜運転によって水回路内を流れる水の温度も低下するため、室内の温度がさらに低下する。また、水回路内を流れる水の温度が低下することで、水からのユーザへの熱伝導や熱放射による暖房感も低下する。そのため、このような冷凍サイクル装置の場合、ユーザの快適性の低下が顕著となる。
【0010】
本発明は上述したような課題を解決するものであり、例えば冷媒回路の二次側に水を二次冷媒とする水回路を備えた場合であっても、除霜運転中に暖房運転が停止することに伴うユーザの快適性の低下を抑制することができる空気調和機を提供することを目的とする。
【課題を解決するための手段】
(【0011】以降は省略されています)
この特許をJ-PlatPat(特許庁公式サイト)で参照する
関連特許
個人
空気調和機
4か月前
個人
エアコン室内機
4か月前
株式会社コロナ
加湿装置
25日前
株式会社コロナ
空調装置
1か月前
株式会社コロナ
空調装置
3か月前
株式会社コロナ
空調装置
2か月前
株式会社コロナ
空調装置
5日前
株式会社コロナ
空調装置
15日前
株式会社コロナ
給湯装置
2か月前
株式会社コロナ
風呂給湯機
1か月前
株式会社コロナ
空気調和機
2か月前
株式会社コロナ
空気調和機
1か月前
個人
住宅換気空調システム
1か月前
個人
太陽光パネル傾斜装置
今日
株式会社コロナ
暖房システム
15日前
株式会社パロマ
給湯器
3か月前
株式会社コロナ
直圧式給湯機
1か月前
株式会社コロナ
直圧式給湯機
3か月前
株式会社コロナ
貯湯式給湯機
19日前
株式会社コロナ
貯湯式給湯機
4か月前
株式会社コロナ
貯湯式給湯機
11日前
ホーコス株式会社
排気フード
2か月前
株式会社コロナ
輻射式冷房装置
1か月前
株式会社コロナ
貯湯式給湯装置
4か月前
ホーコス株式会社
換気扇取付枠
1か月前
株式会社コロナ
貯湯式給湯装置
3か月前
株式会社パロマ
給湯暖房機
3か月前
株式会社ノーリツ
給湯装置
3か月前
株式会社ノーリツ
温水装置
3か月前
株式会社ツインバード
加熱調理器
25日前
株式会社ノーリツ
燃焼装置
4か月前
株式会社パロマ
給湯暖房機
3か月前
株式会社パロマ
給湯暖房機
3か月前
個人
籾殻(そば殻)燃焼ストーブ
1か月前
株式会社ノーリツ
温水装置
3か月前
株式会社パロマ
給湯暖房機
3か月前
続きを見る
他の特許を見る