TOP
|
特許
|
意匠
|
商標
特許ウォッチ
Twitter
他の特許を見る
公開番号
2025144051
公報種別
公開特許公報(A)
公開日
2025-10-02
出願番号
2024043628
出願日
2024-03-19
発明の名称
電流センサおよび電流測定装置
出願人
共立電気計器株式会社
代理人
個人
,
個人
,
個人
主分類
G01R
15/18 20060101AFI20250925BHJP(測定;試験)
要約
【課題】磁気飽和コアを分割した磁束検出部の構造であっても、被測定導体に流れる電流の検出精度を低下させることなく、磁束検出部の開閉を可能にしたクランプ式の電流センサおよびこの電流センサを備える測定装置を提供する。
【解決手段】電流センサ3は、一方側センサ部22aと他方側センサ部22bとを備え、被測定導体Xに流れる電流を検出し、両センサ部22a,22bが、第1材料から形成された第1磁気コア31aの端面近傍及び第2磁気コア31bの端面近傍に、第1材料よりも透磁率が低い第2材料で形成された端面磁性素材34がそれぞれ設けられ、一方側センサ部22aと他方側センサ部22bが被測定導体Xを取り囲み閉止した際に、第1磁気コア31aが側端面磁性素材34を介して閉磁路を形成することで第1磁気飽和コア26aとなり、第2磁気コア31bが端面磁性素材34を介して閉磁路を形成することで第2磁気飽和コア26bとなる。
【選択図】図5
特許請求の範囲
【請求項1】
測定装置本体に開閉自在に軸支される一方側センサ部と他方側センサ部とを備え、前記一方側センサ部と前記他方側センサ部が被測定導体を取り囲み閉止し、前記被測定導体に流れる電流を検出するクランプ式の電流センサであって、
前記一方側センサ部が、半環形状かつ第1材料から形成された一方側第1磁気コアと一方側第2磁気コアとを有し、前記一方側第1磁気コアの端面近傍及び前記一方側第2磁気コアの端面近傍に、前記第1材料よりも透磁率が低い第2材料で形成された一方側端面磁性素材がそれぞれ設けられ、
前記他方側センサ部が、半環形状かつ前記第1材料から形成された他方側第1磁気コアと他方側第2磁気コアとを備え、前記他方側第1磁気コアの端面近傍及び前記他方側第2磁気コアの端面近傍に、前記第2材料で形成された他方側端面磁性素材がそれぞれ設けられ、
前記一方側センサ部の前記他方側センサ部と突き合わせられる端面及び前記他方側センサ部の前記一方側センサ部と突き合わせられる端面が、それぞれ平滑に形成され、
前記一方側センサ部と前記他方側センサ部が前記被測定導体を取り囲み閉止した際に、前記一方側第1磁気コアと前記他方側第1磁気コアが前記一方側端面磁性素材及び前記他方側端面磁性素材を介して閉磁路を形成することで第1磁気飽和コアとなり、前記一方側第2磁気コアと前記他方側第2磁気コアが前記一方側端面磁性素材及び前記他方側端面磁性素材を介して閉磁路を形成することで第2磁気飽和コアとなる、
ことを特徴とする電流センサ。
続きを表示(約 490 文字)
【請求項2】
前記一方側端面磁性素材の端面の面積が、前記第1材料で形成された前記一方側第1磁気コアの端面の面積よりも広く形成され、
前記他方側端面磁性素材の端面の面積が、前記他方側第1磁気コアの端面の面積よりも広く形成されている、
ことを特徴とする請求項1に記載の電流センサ。
【請求項3】
前記第1材料が、パーマロイPCであり、
前記第2材料が、フェライト、ケイ素鋼、パーマロイPCのいずれかである、
ことを特徴とする請求項1又は請求項2に記載の電流センサ。
【請求項4】
前記第1材料が、パーマロイPCであり、
前記第2材料が、熱処理又は形状により前記第1材料よりも相対的に透磁率が低いパーマロイPCである、
ことを特徴とする請求項1又は請求項2に記載の電流センサ。
【請求項5】
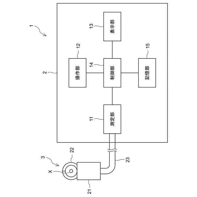
請求項1から4のいずれかに記載の電流センサと、
前記電流センサの検出結果に基づいて、前記被測定導体を流れている電流を測定する測定部、を備える、
ことを特徴とする電流測定装置。
発明の詳細な説明
【技術分野】
【0001】
本発明は、複数の磁気飽和コアを備える電流センサ及びこの電流センサを備える測定装置に関するものである。
続きを表示(約 2,500 文字)
【背景技術】
【0002】
従来から電流検出装置(貫通型電流センサ)が開示されている(例えば、特許文献1)。この電流検出装置は、円環形状に形成された2つのFG型磁界センサ(フラックスゲート型磁気センサ)を、絶縁層を介在させた状態で二枚重ねにし、この二枚重ねの状態のFG型磁界センサを円環形状のメインコア内に収容し、このメインコアの外表面の全周にわたり帰還巻線を均等に巻回して構成されている。特許文献1に記載の電流検出装置では、三角波励磁回路が、2つのFG型磁界センサに位相の反転した励磁信号を供給し、差動増幅回路が、各FG型磁界センサに発生する電圧の差分電圧を増幅する。また、同期検波回路が、差動増幅回路から出力される信号を励磁信号の2倍の周波数の基準信号で同期検波して、測定対象電線(被測定導体)に流れる電流に比例する信号を検出し、増幅部が、この検出された信号に基づいて駆動電流を生成して帰還巻線にその一端側から供給する。さらに、帰還巻線の他端側とグランドとの間に配設された検出抵抗が、この帰還巻線に供給されている駆動電流を電圧に変換し、この電圧を増幅部が増幅することにより、測定対象電線に流れる電流を示す信号として出力する。
【0003】
上記構成の電流検出装置では、磁気検出手段としてメインコア内に収容されているFG型磁界センサと、メインコアに均等に巻回されている帰還巻線とが、全周対称構造のもとで配置されているので、メインコア内に挿通される測定対象電線(被測定導体)の位置の影響や、外部磁界の影響を極めて小さなものとすることが可能である。
【0004】
特許文献2に開示された広帯域型電流検出器(貫通型電流検出器)では、測定電流を流す被測定導体が挿通可能な空間部を有し、この空間部を取り囲んで配置された第1及び第2の可飽和リングコアと、第1、第2の可飽和リングコアにそれぞれ同一巻数で同一方向又は逆方向に巻回されて、電流を流すと逆方向に磁場を発生させる第1、第2の高周波コイルとで円環形状に形成された2つのFG型磁界センサと、第1、第2の高周波コイルを半径方向両側からサンドイッチ状に挟んだ状態で配置された第1、第2の不飽和リングコアと、第1、第2の不飽和リングコアを中央にしてその外側に巻回して構成されている。
【0005】
特許文献2に記載されているように、第1、第2の高周波コイルに第1、第2の可飽和リングコアが飽和する高周波電流を流し、第1、第2の高周波コイルにかかる差分電圧を取り出し、この差分電圧に対応する電流を、キャンセルコイルに流して第1、第2の不飽和リングコアに測定電流による励磁とは逆方向に励磁を与えて差分電圧を打ち消し、キャンセルコイルに流した電流から、直流を含む低周波領域での被測定導体を流れる電流を測定可能である。
【先行技術文献】
【特許文献】
【0006】
特許第4621543号
特許第4884394号
【発明の開示】
【発明が解決しようとする課題】
【0007】
しかしながら、上記FG型磁気センサに用いるリングコアは、例えば0.1mm程度の厚さを付与したパーマロイやアルモファスを含む応力に弱い強磁性材料を用いているため、分割した磁気コアを用いた一般的なクランプ式の電流センサのように、開閉可能とした磁束検出部内に測定対象電線を導入できる構成とした場合には、分割された非常に薄く応力に弱い強磁性材料の狭いリングコアの端面同士を、応力を加えない状態で正確に対向させ円環形状とすることが非常に困難となる。また、対向し接した端面の接触誤差により接触部分の磁性材料が磁気飽和状態なると正確な測定値を得るのが困難となるおそれがある。
【0008】
本発明は、かかる課題を改善すべくなされたものであり、FG型磁気センサに用いられるリングコア(磁気飽和コア)を分割した磁束検出部の構造であっても、測定対象に流れる電流の検出精度を低下させることなく、磁束検出部の開閉を可能にしたクランプ式の電流センサおよびこの電流センサを備える測定装置を提供することを主目的とする。
【課題を解決するための手段】
【0009】
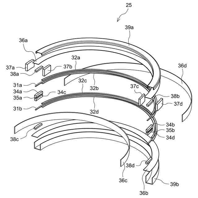
上記の課題を解決するために、本発明に係る電流センサは、測定装置本体に開閉自在に軸支される一方側センサ部と他方側センサ部とを備え、一方側センサ部と他方側センサ部が被測定導体を取り囲み閉止し、被測定導体に流れる電流を検出するクランプ式のものである。この電流センサは、一方側センサ部が半環形状かつ第1材料から形成された一方側第1磁気コアと一方側第2磁気コアとを有し、一方側第1磁気コアの端面近傍及び一方側第2磁気コアの端面近傍に、第1材料よりも透磁率が低い第2材料で形成された一方側端面磁性素材がそれぞれ設けられ、他方側センサ部が半環形状かつ第1材料から形成された他方側第1磁気コアと他方側第2磁気コアとを備え、他方側第1磁気コアの端面近傍及び他方側第2磁気コアの端面近傍に、第2材料で形成された他方側端面磁性素材がそれぞれ設けられ、一方側センサ部の他方側センサ部と突き合わせられる端面及び他方側センサ部の一方側センサ部と突き合わせられる端面がそれぞれ平滑に形成され、一方側センサ部と他方側センサ部が被測定導体を取り囲み閉止した際に、一方側第1磁気コアと他方側第1磁気コアが一方側端面磁性素材及び他方側端面磁性素材を介して閉磁路を形成することで第1磁気飽和コアとなり、一方側第2磁気コアと他方側第2磁気コアが一方側端面磁性素材及び他方側端面磁性素材を介して閉磁路を形成することで第2磁気飽和コアとなることを特徴とする。
【0010】
また、本発明に係る電流センサは、一方側端面磁性素材の端面の面積が第1材料で形成された一方側第1磁気コアの端面の面積よりも広く形成され、他方側端面磁性素材の端面の面積が他方側第1磁気コアの端面の面積よりも広く形成されていることを特徴とする。
(【0011】以降は省略されています)
この特許をJ-PlatPat(特許庁公式サイト)で参照する
関連特許
共立電気計器株式会社
電流センサおよび電流測定装置
1日前
個人
計量スプーン
24日前
個人
微小振動検出装置
1か月前
株式会社イシダ
X線検査装置
1か月前
日本精機株式会社
位置検出装置
2日前
日本精機株式会社
位置検出装置
2日前
日本精機株式会社
位置検出装置
2日前
大和製衡株式会社
組合せ秤
7日前
大和製衡株式会社
組合せ秤
7日前
アズビル株式会社
圧力センサ
1日前
アンリツ株式会社
分光器
1か月前
トヨタ自動車株式会社
検査装置
4日前
株式会社ユーシン
操作検出装置
4日前
株式会社東芝
センサ
7日前
ダイハツ工業株式会社
測定用具
28日前
アンリツ株式会社
分光器
1か月前
エイブリック株式会社
磁気センサ回路
1日前
株式会社東芝
センサ
7日前
株式会社東芝
センサ
1か月前
トヨタ自動車株式会社
表示装置
16日前
個人
粘塑性を用いた有限要素法の定式化
16日前
東レエンジニアリング株式会社
計量装置
4日前
TDK株式会社
磁気センサ
1か月前
TDK株式会社
ガスセンサ
1日前
株式会社ナリス化粧品
角層細胞採取用具
14日前
TDK株式会社
ガスセンサ
今日
TDK株式会社
磁気センサ
24日前
株式会社ヨコオ
コンタクタ
28日前
株式会社東芝
重量測定装置
今日
国立大学法人京都大学
バイオセンサ
1か月前
株式会社熊谷組
RI計測装置
2日前
中国電力株式会社
異常箇所検出装置
15日前
株式会社関電工
検相器用治具
22日前
三菱マテリアル株式会社
温度センサ
14日前
個人
材料特性パラメータの算定方法
24日前
大陽日酸株式会社
液面センサ
1か月前
続きを見る
他の特許を見る