TOP
|
特許
|
意匠
|
商標
特許ウォッチ
Twitter
他の特許を見る
公開番号
2025140748
公報種別
公開特許公報(A)
公開日
2025-09-29
出願番号
2024040314
出願日
2024-03-14
発明の名称
電圧検出装置
出願人
Astemo株式会社
代理人
弁理士法人志賀国際特許事務所
主分類
H01M
10/48 20060101AFI20250919BHJP(基本的電気素子)
要約
【課題】温度センサが故障した場合における経路抵抗値の温度特性の補償精度の低下を抑制することが可能な電圧検出装置を提供する。
【解決手段】組電池のセル電圧を所定の電圧検出線を介して検出する電圧検出装置であって、電圧検出線の温度を検出線温度として検出する複数の温度センサと、検出線温度の検出温度差が所定のしきい値を上回ると、検出線温度の平均値を補正用温度に設定する補正用温度設定部と、補正用温度に基づいてセル電圧を補正することにより補正セル電圧を取得する補正温度取得部とを備える。
【選択図】図1
特許請求の範囲
【請求項1】
組電池のセル電圧を所定の電圧検出線を介して検出する電圧検出装置であって、
前記電圧検出線の温度を検出線温度として検出する複数の温度センサと、
前記検出線温度の検出温度差が所定のしきい値を上回ると、前記検出線温度の平均値を補正用温度に設定する補正用温度設定部と、
前記補正用温度に基づいて前記セル電圧を補正することにより補正セル電圧を取得する補正温度取得部と
を備えることを特徴とする電圧検出装置。
続きを表示(約 170 文字)
【請求項2】
前記補正用温度設定部は、複数の前記温度センサのうち、異常でない複数の前記温度センサの検出値の平均値を前記補正用温度に設定することを特徴とする請求項1に記載の電圧検出装置。
【請求項3】
前記温度センサは、前記組電池を構成する電池モジュールに対応して設けられることを特徴とする請求項1又は2に記載の電圧検出装置。
発明の詳細な説明
【技術分野】
【0001】
本発明は、電圧検出装置に関する。
続きを表示(約 1,400 文字)
【背景技術】
【0002】
下記特許文献1には、二次電池を含むバッテリーシステムに設けられる温度センサの故障を確実に検出する故障検出技術が開示されている。この故障検出技術は、定期的の温度センサの温度測定値を取り込むことによって、温度センサによる温度測定値の時間変化率を求め、この時間変化率に基づいて故障を検出するものである。具体的には、温度測定値が予め定めた温度範囲から逸脱し、かつ、温度測定値の時間変化率が所定のしきい値を超えたときに温度センサの故障と判断する。
【先行技術文献】
【特許文献】
【0003】
特開2004-325110号公報
【発明の概要】
【発明が解決しようとする課題】
【0004】
ところで、バッテリーシステムにおいて二次電池のセル電圧の検出精度を向上させるためには、二次電池に接続される電圧検出線の抵抗値(経路抵抗値)の温度特性をキャンセルする必要がある。この場合、温度センサで検出された電圧検出線の温度に基いて温度特性をキャンセルすることになるが、温度センサが温度ドリフト故障すると温度特性のキャンセル精度を確保することができない。
【0005】
本発明は、上述した事情に鑑みてなされたものであり、温度センサが故障した場合における経路抵抗値の温度特性の補償精度の低下を抑制することが可能な電圧検出装置の提供を目的とする。
【課題を解決するための手段】
【0006】
上記目的を達成するために、本発明では、電圧検出装置に係る第1の解決手段として、組電池のセル電圧を所定の電圧検出線を介して検出する電圧検出装置であって、前記電圧検出線の温度を検出線温度として検出する複数の温度センサと、前記検出線温度の検出温度差が所定のしきい値を上回ると、前記検出線温度の平均値を補正用温度に設定する補正用温度設定部と、前記補正用温度に基づいて前記セル電圧を補正することにより補正セル電圧を取得する補正温度取得部とを備える、という手段を採用する。
【0007】
本発明では、電圧検出装置に係る第2の解決手段として、上記第1の解決手段において、前記補正用温度設定部は、複数の前記温度センサのうち、異常でない複数の前記温度センサの検出値の平均値を前記補正用温度に設定する、という手段を採用する。
【0008】
本発明では、電圧検出装置に係る第3の解決手段として、上記第1又は第2の解決手段において、前記温度センサは、前記組電池を構成する電池モジュールに対応して設けられる、という手段を採用する。
【発明の効果】
【0009】
本発明によれば、温度センサが故障した場合における経路抵抗値の温度特性の補償精度の低下を抑制することが可能な電圧検出装置を提供することが可能である。
【図面の簡単な説明】
【0010】
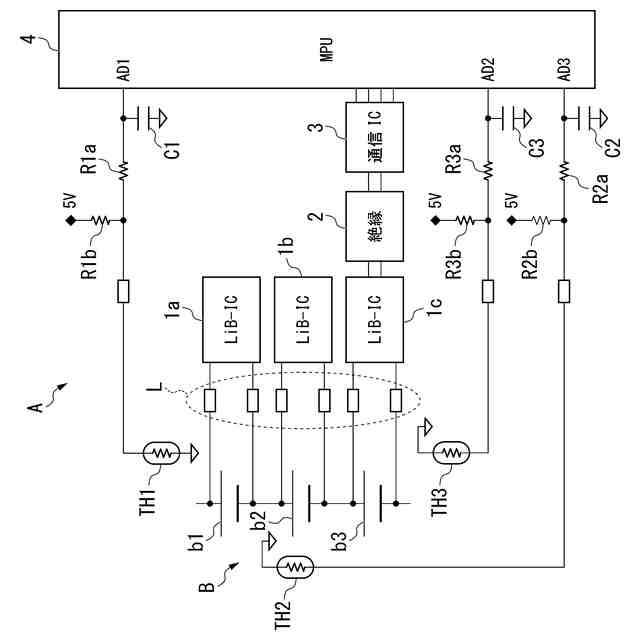
本発明の一実施形態に係る電圧検出装置の構成を示す回路図である。
本発明の一実施形態に係る電圧検出装置の動作を示す第1のフローチャートである。
本発明の一実施形態に係る電圧検出装置の動作を示す模式図である。
本発明の一実施形態に係る電圧検出装置の動作を示す第2のフローチャートである。
【発明を実施するための形態】
(【0011】以降は省略されています)
この特許をJ-PlatPat(特許庁公式サイト)で参照する
関連特許
個人
フレキシブル電気化学素子
4日前
株式会社ユーシン
操作装置
4日前
ローム株式会社
半導体装置
6日前
オムロン株式会社
電磁継電器
5日前
株式会社GSユアサ
蓄電設備
4日前
株式会社GSユアサ
蓄電設備
4日前
太陽誘電株式会社
コイル部品
4日前
トヨタ自動車株式会社
蓄電装置
4日前
トヨタ自動車株式会社
バッテリ
5日前
サクサ株式会社
電池の固定構造
4日前
日東電工株式会社
積層体
5日前
ノリタケ株式会社
熱伝導シート
4日前
日本製紙株式会社
導電性フィルム
5日前
東レエンジニアリング株式会社
実装装置
5日前
日東電工株式会社
電子装置
7日前
ローム株式会社
半導体装置
5日前
ベストテック株式会社
装置支持具
4日前
日本製紙株式会社
導電性フィルム
5日前
株式会社ダイヘン
搬送装置
4日前
SMK株式会社
キートップ及びスイッチ
6日前
ローム株式会社
半導体装置
6日前
ローム株式会社
半導体装置
6日前
古河電気工業株式会社
端子
4日前
日本電気株式会社
レーザモジュール
5日前
太陽誘電株式会社
コイル部品
5日前
APB株式会社
二次電池モジュール
4日前
太陽誘電株式会社
コイル部品
4日前
APB株式会社
二次電池モジュール
4日前
本田技研工業株式会社
固体電池
6日前
株式会社村田製作所
コイル部品
4日前
株式会社湯原製作所
熱マネジメント用パネル
5日前
太陽誘電株式会社
セラミック電子部品
4日前
IDEC株式会社
装着型アンテナ装置
7日前
矢崎総業株式会社
フラット導体
6日前
本田技研工業株式会社
固体電池
4日前
株式会社村田製作所
コイル部品
4日前
続きを見る
他の特許を見る