TOP
|
特許
|
意匠
|
商標
特許ウォッチ
Twitter
他の特許を見る
10個以上の画像は省略されています。
公開番号
2025140223
公報種別
公開特許公報(A)
公開日
2025-09-29
出願番号
2024039452
出願日
2024-03-13
発明の名称
電力変換装置
出願人
TDK株式会社
代理人
弁理士法人つばさ国際特許事務所
主分類
H02M
7/12 20060101AFI20250919BHJP(電力の発電,変換,配電)
要約
【課題】スイッチング損失を低減することができる電力変換装置を得る。
【解決手段】本開示の一実施の形態に係る電力変換装置は、入力端子と、入力端子と第1のノードとを結ぶ経路に設けられたリアクトルと、第1のノードと第2のノードとを結ぶ第1の経路において、第1の中間ノードを挟んで設けられた第1および第2のスイッチング素子を含む複数のスイッチング素子と、第1のノードと第3のノードとを結ぶ第2の経路において、第2の中間ノードを挟んで設けられた第1および第2の整流素子を含む複数の整流素子と、第1の中間ノードに接続された一端と、第2の中間ノードに接続された他端とを有する第1のキャパシタと、出力端子と、入力電流の波形が入力電圧の波形と同じになるように、複数のスイッチング素子の動作を制御可能な制御回路とを備える。制御回路は、入力電圧に基づいて、スイッチング周波数を第1の周波数よりも低下させることが可能である。
【選択図】図1
特許請求の範囲
【請求項1】
交流電圧が入力可能な入力端子と、
前記入力端子と第1のノードとを結ぶ経路に設けられたリアクトルと、
前記第1のノードと第2のノードとを結ぶ第1の経路において、第1の中間ノードを挟んで設けられた第1のスイッチング素子および第2のスイッチング素子を含む複数のスイッチング素子と、
前記第1のノードと第3のノードとを結ぶ第2の経路において、第2の中間ノードを挟んで設けられた第1の整流素子および第2の整流素子を含む複数の整流素子と、
前記第1の中間ノードに接続された一端と、前記第2の中間ノードに接続された他端とを有する第1のキャパシタと、
前記第3のノードに接続された第1の出力端子、および前記第2のノードに接続された第2の出力端子を含む出力端子と、
前記入力端子に流れる入力電流の波形が、前記入力端子における入力電圧の波形と同じになるように、前記複数のスイッチング素子の動作を制御可能な制御回路と
を備え、
前記制御回路は、前記複数のスイッチング素子のスイッチング周波数を所定の第1の周波数にすることが可能であり、前記入力電圧に基づいて、前記スイッチング周波数を前記第1の周波数よりも低下させることが可能である
電力変換装置。
続きを表示(約 1,400 文字)
【請求項2】
前記制御回路は、前記入力電圧が第1の電圧範囲の範囲内の電圧である場合に、前記スイッチング周波数を前記第1の周波数よりも低下させることが可能である
請求項1に記載の電力変換装置。
【請求項3】
前記制御回路は、前記出力端子における出力電圧に基づいて、前記第1の電圧範囲を設定可能である
請求項2に記載の電力変換装置。
【請求項4】
前記制御回路は、前記入力電圧が前記第1の電圧範囲の範囲内である場合に、前記スイッチング周波数を、前記所定の周波数よりも低い第2の周波数に切り替えることが可能である
請求項2に記載の電力変換装置。
【請求項5】
前記制御回路は、前記入力電圧が前記第1の電圧範囲の範囲内である場合に、前記スイッチング周波数を、前記所定の周波数よりも低い周波数に連続的に変化させることが可能である
請求項2に記載の電力変換装置。
【請求項6】
第2のキャパシタをさらに備え、
前記複数のスイッチング素子は、第3のスイッチング素子をさらに含み、
前記第1の経路において、前記第1のノードから前記第2のノードに向かって、前記第1のスイッチング素子、前記第2のスイッチング素子、および前記第3のスイッチング素子はこの順に設けられ、
前記第2のスイッチング素子および前記第3のスイッチング素子は、第3の中間ノードを挟んで設けられ、
前記複数の整流素子は、第3の整流素子をさらに含み、
前記第2の経路において、前記第1のノードから前記第3のノードに向かって、前記第1の整流素子、前記第2の整流素子、および前記第3の整流素子はこの順に設けられ、
前記第2の整流素子および前記第3の整流素子は、第4の中間ノードを挟んで設けられ、
前記第2のキャパシタは、前記第3の中間ノードに接続された一端と、前記第4の中間ノードに接続された他端とを有する
請求項1に記載の電力変換装置。
【請求項7】
前記制御回路は、前記入力電圧が第1の電圧範囲の範囲内である場合、および前記入力電圧が第2の電圧範囲の範囲内の電圧である場合に、前記スイッチング周波数を前記第1の周波数よりも低下させることが可能である
請求項6に記載の電力変換装置。
【請求項8】
第1のダイオードと、
第2のダイオードと
をさらに備え、
前記入力端子は、第1の入力端子および第2の入力端子を含み、
前記第1のダイオードは、前記第2のノードに接続されたアノードと、前記第2の入力端子に接続されたカソードとを有し、
前記第2のダイオードは、前記第2の入力端子に接続されたアノードと、前記第3のノードに接続されたカソードとを有し、
前記リアクトルは、前記第1の入力端子と前記第1のノードとを結ぶ経路に設けられた
請求項1に記載の電力変換装置。
【請求項9】
前記複数の整流素子のそれぞれはダイオードである
請求項1に記載の電力変換装置。
【請求項10】
前記複数の整流素子のそれぞれはスイッチング素子であり、
前記制御回路は、さらに、前記複数の整流素子の動作を制御可能である
請求項1に記載の電力変換装置。
発明の詳細な説明
【技術分野】
【0001】
本発明は、電力を変換する電力変換装置に関する。
続きを表示(約 2,600 文字)
【背景技術】
【0002】
電力変換装置では、力率を改善可能なPFC(Power Factor Correction)コンバータがしばしば用いられる。例えば、特許文献1には、このようなPFCコンバータに関する技術が開示されている。
【先行技術文献】
【特許文献】
【0003】
米国特許第10536073号明細書
【発明の概要】
【発明が解決しようとする課題】
【0004】
電力変換装置では、スイッチング損失を低減することが望まれており、さらなるスイッチング損失の低減が期待される。
【0005】
スイッチング損失を低減することができる電力変換装置を提供することが望ましい。
【課題を解決するための手段】
【0006】
本発明の一実施の形態に係る電力変換装置は、入力端子と、リアクトルと、複数のスイッチング素子と、複数の整流素子と、第1のキャパシタと、出力端子と、制御回路とを備えている。入力端子は、交流電圧が入力可能なものである。リアクトルは、入力端子と第1のノードとを結ぶ経路に設けられたものである。複数のスイッチング素子は、第1のノードと第2のノードとを結ぶ第1の経路において、第1の中間ノードを挟んで設けられた第1のスイッチング素子および第2のスイッチング素子を含むものである。複数の整流素子は、第1のノードと第3のノードとを結ぶ第2の経路において、第2の中間ノードを挟んで設けられた第1の整流素子および第2の整流素子を含むものである。第1のキャパシタは、第1の中間ノードに接続された一端と、第2の中間ノードに接続された他端とを有するものである。出力端子は、第3のノードに接続された第1の出力端子、および第2のノードに接続された第2の出力端子を含むものである。制御回路は、入力端子に流れる入力電流の波形が、入力端子における入力電圧の波形と同じになるように、複数のスイッチング素子の動作を制御可能なものである。上記制御回路は、複数のスイッチング素子のスイッチング周波数を所定の第1の周波数にすることが可能であり、入力電圧に基づいて、スイッチング周波数を第1の周波数よりも低下させることが可能である。
【発明の効果】
【0007】
本発明の一実施の形態に係る電力変換装置によれば、スイッチング損失を低減することができる。
【図面の簡単な説明】
【0008】
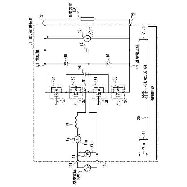
図1は、本発明の一実施の形態に係る電力変換装置の一構成例を表す回路図である。
図2は、図1に示した制御回路の一構成例を表すブロック図である。
図3は、図1に示した電力変換装置の一動作例を表すタイミング図である。
図4Aは、図1に示した電力変換装置の一動作例を表す波形図である。
図4Bは、図1に示した電力変換装置の一動作例を表す他の波形図である。
図4Cは、図1に示した電力変換装置の一動作例を表す他の波形図である。
図4Dは、図1に示した電力変換装置の一動作例を表す他の波形図である。
図5Aは、図1に示した電力変換装置の一動作状態を表す説明図である。
図5Bは、図1に示した電力変換装置の他の一動作状態を表す説明図である。
図5Cは、図1に示した電力変換装置の他の一動作状態を表す説明図である。
図5Dは、図1に示した電力変換装置の他の一動作状態を表す説明図である。
図6Aは、図1に示した電力変換装置の他の一動作状態を表す説明図である。
図6Bは、図1に示した電力変換装置の他の一動作状態を表す説明図である。
図6Cは、図1に示した電力変換装置の他の一動作状態を表す説明図である。
図6Dは、図1に示した電力変換装置の他の一動作状態を表す説明図である。
図7Aは、図1に示した電力変換装置の他の一動作状態を表す説明図である。
図7Bは、図1に示した電力変換装置の他の一動作状態を表す説明図である。
図7Cは、図1に示した電力変換装置の他の一動作状態を表す説明図である。
図7Dは、図1に示した電力変換装置の他の一動作状態を表す説明図である。
図8Aは、図1に示した電力変換装置の他の一動作状態を表す説明図である。
図8Bは、図1に示した電力変換装置の他の一動作状態を表す説明図である。
図8Cは、図1に示した電力変換装置の他の一動作状態を表す説明図である。
図8Dは、図1に示した電力変換装置の他の一動作状態を表す説明図である。
図9は、図1に示した電力変換装置の一動作例を表すタイミング波形図である。
図10は、図1に示した電力変換装置の一動作例を表す他のタイミング波形図である。
図11は、図1に示した電力変換装置におけるスイッチング周波数の設定例を表す説明図である。
図12は、変形例に係る電力変換装置の一構成例を表す回路図である。
図13は、図12に示した電力変換装置の一動作例を表すタイミング図である。
図14は、他の変形例に係る電力変換装置の一構成例を表す回路図である。
図15は、他の変形例に係る電力変換装置の一構成例を表す回路図である。
【発明を実施するための形態】
【0009】
以下、本発明の実施の形態について、図面を参照して詳細に説明する。
【0010】
<実施の形態>
[構成例]
図1は、本発明の一実施の形態に係る電力変換装置(電力変換装置1)の一構成例を表すものである。電力変換装置1は、力率を改善可能なPFCコンバータである。この電力変換装置1は、交流電源PACから供給された交流電力を直流電力に変換し、変換した直流電力を負荷装置LDに供給するように構成される。交流電源PACは、例えば系統電源である。電力変換装置1は、入力端子T11,T12と、電圧センサ11と、電流センサ12と、リアクトル13と、トランジスタS1,S2,S3,S4と、キャパシタ14と、ダイオード15,16と、キャパシタ17と、電圧センサ18と、制御回路20と、出力端子T21,T22とを備えている。
(【0011】以降は省略されています)
この特許をJ-PlatPat(特許庁公式サイト)で参照する
関連特許
個人
電源装置
14日前
個人
永久磁石モーター
1か月前
個人
バッテリ内蔵直流電源
13日前
株式会社FUJI
制御盤
3日前
オムロン株式会社
電源回路
7日前
オムロン株式会社
電源回路
7日前
オムロン株式会社
電源回路
7日前
個人
移動体を用いる駐車場発電所
1か月前
エイブリック株式会社
バッテリ装置
1か月前
日産自動車株式会社
電子機器
24日前
ニデック株式会社
モータの制御方法
21日前
トヨタ自動車株式会社
回転子
14日前
東京応化工業株式会社
発電装置
7日前
井関農機株式会社
充電システム
24日前
ミサワホーム株式会社
居住設備
3日前
大豊工業株式会社
モータ
13日前
トヨタ自動車株式会社
溶接装置
27日前
株式会社リコー
拡張アンテナ装置
6日前
三菱ケミカル株式会社
電池
1か月前
愛知電機株式会社
巻線方法および巻線装置
29日前
ユタカ電業株式会社
ケーブルダクト
3日前
トヨタ自動車株式会社
ロータ
1日前
富士電子工業株式会社
電力変換装置
15日前
株式会社ダイヘン
電力管理装置
22日前
株式会社アイシン
直流回転電機
27日前
株式会社ダイヘン
電力変換装置
29日前
NTN株式会社
モータユニット
3日前
株式会社ミツバ
巻線装置
6日前
株式会社正興電機製作所
地絡確認装置
6日前
住友電装株式会社
ワイヤハーネス
23日前
株式会社豊田自動織機
車両用機器
3日前
大阪瓦斯株式会社
蓄電装置
1か月前
志幸技研工業株式会社
ケーブル布設工法
13日前
株式会社デンソー
インバータ装置
15日前
株式会社アイシン
駆動装置
1日前
株式会社ダイヘン
変換装置集積体
29日前
続きを見る
他の特許を見る