TOP
|
特許
|
意匠
|
商標
特許ウォッチ
Twitter
他の特許を見る
10個以上の画像は省略されています。
公開番号
2025133307
公報種別
公開特許公報(A)
公開日
2025-09-11
出願番号
2024031182
出願日
2024-03-01
発明の名称
加工装置、集塵装置、及び集塵方法
出願人
アマノ株式会社
代理人
個人
主分類
B23Q
11/00 20060101AFI20250904BHJP(工作機械;他に分類されない金属加工)
要約
【課題】捕集性能(集塵効率)を高めると共に経済性を高める。
【解決手段】
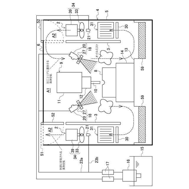
本発明は、加工時に液体と気体とを混合して帯電させた帯電ミストを加工物8に噴出する帯電ミスト噴出部18と、加工時に発生したオイルミストを捕集する集塵部31と、を備え、帯電ミスト噴出部18と集塵部31は、加工室内に配置され、帯電ミスト噴出部18は、接地されて液体と気体とを混合して噴出する静電ノズル20と、高電圧が印加されて静電ノズル20の先端部近傍に離間して配置される誘導電極27と、を備え、集塵部31は、接地された集塵電極板35を備えていることを特徴とする。
【選択図】図1
特許請求の範囲
【請求項1】
加工室において加工物の加工時に発生するオイルミストを捕集可能な加工装置であって、
加工時に液体と気体とを混合して帯電させた帯電ミストを前記加工物に噴出する帯電ミスト噴出部と、
加工時に発生したオイルミストを捕集する集塵部と、
を備え、
前記帯電ミスト噴出部と前記集塵部は、前記加工室内に配置され、
前記帯電ミスト噴出部は、接地されて液体と気体とを混合して噴出する静電ノズルと、高電圧が印加されて前記静電ノズルの先端部近傍に離間して配置される誘導電極と、を備え、
前記集塵部は、接地された集塵電極板を備えていることを特徴とする加工装置。
続きを表示(約 970 文字)
【請求項2】
前記液体は、加工時に使用されるクーラント液である請求項1に記載の加工装置。
【請求項3】
前記集塵部は、高電圧が印加される高電圧電極板を備え、前記集塵電極板と前記高電圧電極板は、等間隔で交互に複数配置されている請求項1に記載の加工装置。
【請求項4】
前記高電圧電極板と前記集塵電極板は鉛直姿勢で並設され、前記集塵部の下方には捕集されたミストを回収する回収部を備えている請求項3に記載の加工装置。
【請求項5】
前記加工物は、導電性を有し、ワーク固定部に固定されると共に電気的に接続され、前記ワーク固定部は接地されている請求項1に記載の加工装置。
【請求項6】
前記誘導電極に印加される高電圧と、前記集塵部の前記高電圧電極板に印加される高電圧とは、逆極性の高電圧である請求項3記載の加工装置。
【請求項7】
前記誘導電極に印加される高電圧と、前記集塵部の高電圧電極板に印加される高電圧は、共通の高電圧電源部から、同一の高電圧値が印加される請求項6に記載の加工装置。
【請求項8】
前記帯電ミスト噴出部の前記静電ノズルに供給される液体の性状及び又は前記加工物の加工条件に応じて、前記帯電ミスト噴出部から噴出される帯電ミストの噴出量と、前記帯電ミスト噴出部の誘導電極に印加される高電圧と、前記集塵部の前記高電圧電極板に印加される高電圧の制御を行う制御装置を備えている請求項3に記載の加工装置。
【請求項9】
前記制御装置は、前記帯電ミスト噴出部に水溶性油を供給する場合は、油性油を供給する場合に比べて、前記集塵部の前記高電圧電極板に印加する高電圧を低く設定する請求項8に記載の加工装置。
【請求項10】
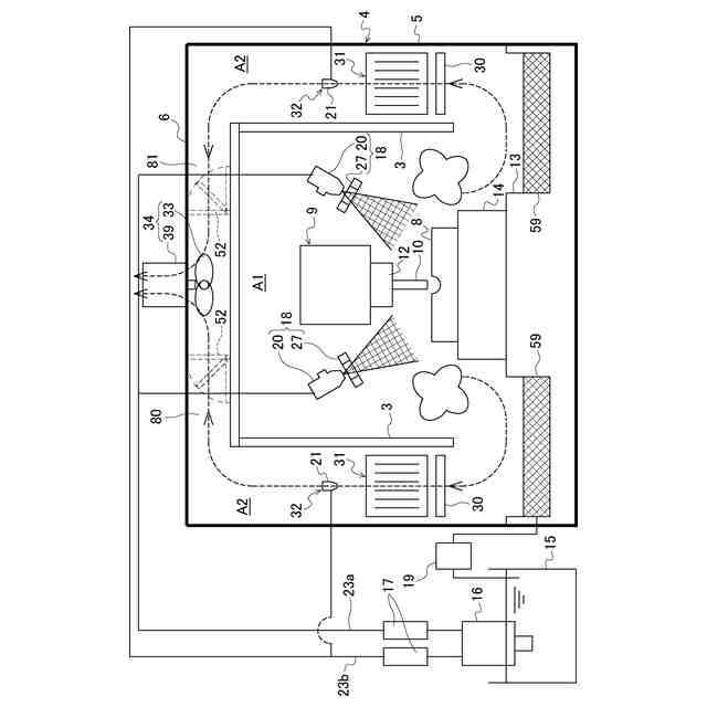
前記加工室内を、前記帯電ミスト噴出部が配置される加工エリアと前記集塵部が配置される非加工エリアとに区分けする仕切板を備え、
前記仕切板は、前記集塵部に沿って鉛直姿勢で配置されると共に接地され、前記集塵部は、高電圧が印加される高電圧電極板を支持する絶縁碍子を備え、
前記仕切板の下方にオイルミストの回収部を備えている請求項1に記載の加工装置。
(【請求項11】以降は省略されています)
発明の詳細な説明
【技術分野】
【0001】
本発明は、加工室において加工時に発生するオイルミスト(油煙)を捕集可能な加工装置、集塵装置、及び集塵方法に関する。
続きを表示(約 1,400 文字)
【背景技術】
【0002】
マシニングセンタや数値制御された工作機械等の加工装置では、加工物(ワーク)を加工する際に発生するオイルミスト(油煙)の外部への流出防止や加工中における安全の確保などのため、加工装置の周囲全体を覆うカバーを設けるのが一般的である。また、加工装置では、加工物(ワーク)や工具の潤滑及び冷却、放熱、加工屑(切削屑)の洗い流し等の目的にために、加工物(ワーク)を加工する際に、加工部位に加工油としてクーラント液が供給される。
【0003】
このクーラント液は、加工によって発生する加工熱によってミスト化され、加工空間内を浮遊・充満するため、加工空間内を浮遊・充満しているオイルミストを捕集(集塵)する手段として、例えば特許文献1のように、加工装置内にフィルタ式の浄化部を備えた工作機械が提案されている。
【先行技術文献】
【特許文献】
【0004】
特開2021-178368号公報
【発明の概要】
【発明が解決しようとする課題】
【0005】
しかしながら、上記した特許文献1に記載のフィルタ式の浄化部には、電気集塵方式に比べて、捕集性能が低いという問題や、稼働時間の経過に伴い、フィルタの目詰まりが発生するため、捕集性能が低下し、フィルタ交換が必要となるという問題がある。
【0006】
本発明は、上記した課題を解決すべくなされたものであり、目詰まりし難く、捕集性能(集塵効率)を高めることができると共に、メンテナンス工数を削減することで経済性に優れた加工装置、集塵装置、及び集塵方法を提供することを目的とする。
【課題を解決するための手段】
【0007】
上記した目的を達成するため、本発明の第1の加工装置は、加工室において加工物の加工時に発生するオイルミストを捕集可能な加工装置であって、加工時に液体と気体とを混合して帯電させた帯電ミストを前記加工物に噴出する帯電ミスト噴出部と、加工時に発生したオイルミストを捕集する集塵部と、を備え、前記帯電ミスト噴出部と前記集塵部は、前記加工室内に配置され、前記帯電ミスト噴出部は、接地されて液体と気体とを混合して噴出する静電ノズルと、高電圧が印加されて前記静電ノズルの先端部近傍に離間して配置される誘導電極と、を備え、前記集塵部は、接地された集塵電極板を備えていることを特徴とする。
【0008】
本発明の第1の加工装置によれば、 帯電ミスト噴出部と集塵部は、加工室内に収容されるので、加工時に発生するミストは帯電された後、接地された集塵電極板により効率よく捕集することができ、他の集塵方式(例えばフィルタ方式)に比べて、目詰まりし難く(高通気性)、捕集性能(集塵効率)を高めることができる。また、帯電ミスト噴出部は、コロナ放電を使用せず、電界のみを形成して帯電ミストを生成することができ、電流を消費しないので、省電力化が図れて経済性に優れている。
【0009】
本発明の第2の加工装置は、上記した第1の加工装置において、前記液体は、加工時に使用されるクーラント液であるのが好ましい。
【0010】
本発明の第2の加工装置によれば、加工時に使用されるクーラント液を帯電させることで他の液体を使用しないため、加工に悪影響を与えることを防止することができる。
(【0011】以降は省略されています)
この特許をJ-PlatPat(特許庁公式サイト)で参照する
関連特許
アマノ株式会社
荷電装置
4日前
アマノ株式会社
粉体排出装置
2か月前
アマノ株式会社
加工装置、集塵装置、及び集塵方法
26日前
アマノ株式会社
情報処理システム、情報処理方法、及びプログラム
4日前
アマノ株式会社
駐車場管理システム、駐車場管理方法、及びプログラム
今日
アマノ株式会社
駐車場管理システム、駐車場管理方法、及びプログラム
29日前
個人
フライス盤
27日前
個人
加工機
4か月前
麗豊実業股フン有限公司
ラクトバチルス・パラカセイNB23菌株及びそれを筋肉量の増加や抗メタボリック症候群に用いる用途
4か月前
株式会社不二越
ドリル
4か月前
日東精工株式会社
ねじ締め機
4か月前
株式会社北川鉄工所
回転装置
3か月前
日東精工株式会社
ねじ締め機
1か月前
日東精工株式会社
ねじ締め機
27日前
日東精工株式会社
ねじ締め装置
18日前
日東精工株式会社
ねじ締め装置
3か月前
株式会社ダイヘン
溶接電源装置
2か月前
株式会社ダイヘン
溶接電源装置
2か月前
株式会社ダイヘン
溶接電源装置
2か月前
株式会社FUJI
工作機械
3か月前
株式会社FUJI
工作機械
3か月前
個人
切削油供給装置
1か月前
株式会社FUJI
工作機械
4日前
株式会社アンド
半田付け方法
29日前
株式会社アンド
半田付け方法
4か月前
個人
型枠製造装置のフレーム
8日前
株式会社アンド
半田付け方法
4か月前
キヤノン電子株式会社
加工システム
1か月前
村田機械株式会社
レーザ加工機
4か月前
村田機械株式会社
レーザ加工機
4か月前
株式会社トヨコー
被膜除去方法
4か月前
大見工業株式会社
ドリル
2か月前
株式会社ツガミ
工作機械
1か月前
有限会社 ナプラ
ソルダペースト
3か月前
津田駒工業株式会社
センタリングバイス
1か月前
住友重機械工業株式会社
加工装置
3か月前
続きを見る
他の特許を見る