TOP
|
特許
|
意匠
|
商標
特許ウォッチ
Twitter
他の特許を見る
公開番号
2025132572
公報種別
公開特許公報(A)
公開日
2025-09-10
出願番号
2024030233
出願日
2024-02-29
発明の名称
空気調和機
出願人
ダイキン工業株式会社
代理人
弁理士法人新樹グローバル・アイピー
主分類
F24F
11/74 20180101AFI20250903BHJP(加熱;レンジ;換気)
要約
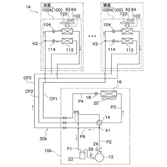
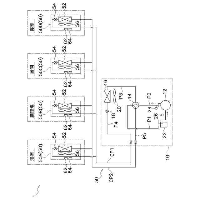
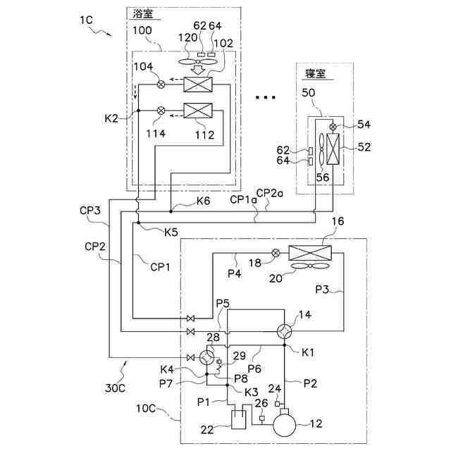
【課題】高い快適性を実現可能な、住宅で用いられる空気調和装置を提供する。
【解決手段】住宅に設置される空気調和機1は、個別に運転を制御可能な複数の利用ユニット50A~50Dと、熱源ユニット10と、湿度センサ64と、を備える。熱源ユニットは、連絡配管CP1,CP2により複数の利用ユニットと接続され、複数の利用ユニットと共に冷媒回路30を構成する。湿度センサは、各利用ユニットに対応して設けられる。空気調和機1では、冷媒回路を流れる冷媒としてR32が使用される。一の形態では、利用ユニットは少なくとも寝室に設置される。他の形態では、利用ユニットは少なくとも浴室又は調理場に設置される。
【選択図】図1
特許請求の範囲
【請求項1】
住宅に設置される空気調和機であって、
個別に運転を制御可能な複数の利用ユニット(50A~50D,100A~100N)と、
連絡配管(CP1,CP2,CP3,CP1a,CP1b)により前記複数の利用ユニットと接続され、前記複数の利用ユニットと共に冷媒回路(30,30A,30B,30C)を構成する熱源ユニット(10,10A,10B,10C)と、
各前記利用ユニットに対応して設けられる湿度センサ(64)と、
を備え、
少なくとも1つの前記利用ユニット(50D,100N,50)は、寝室に設置され、
前記冷媒回路を流れる冷媒としてR32が使用される、
空気調和機(1,1A,1B,1C)。
続きを表示(約 1,900 文字)
【請求項2】
住宅に設置される空気調和機であって、
個別に運転を制御可能な複数の利用ユニット(50A~50D,100A~100N)と、
連絡配管(CP1,CP2,CP3,CP1a,CP1b)により前記複数の利用ユニットと接続され、前記複数の利用ユニットと共に冷媒回路(30,30A,30B,30C)を構成する熱源ユニット(10,10A,10B,10C)と、
各前記利用ユニットに対応して設けられる湿度センサ(64)と、
を備え、
少なくとも1つの前記利用ユニット(50A,50B,100A,100)は、浴室あるいは調理場に設置され、
前記冷媒回路を流れる冷媒としてR32が使用される、
空気調和機(1,1A,1B,1C)。
【請求項3】
各前記利用ユニットは、空調対象空間に空気を吹き出すファン(56,120)を有し、
前記寝室に設置される前記利用ユニット(50D,100N)の前記ファンは、回転数の大きさが互いに異なる複数のファン運転モードを有し、
前記複数のファン運転モードには、前記複数のファン運転モードの中で前記回転数の大きさが最小の、睡眠時用のファン運転モードが含まれる、
請求項1に記載の空気調和機。
【請求項4】
各前記利用ユニットは、第1熱交換器(52,102)を有し、
前記浴室あるいは前記調理場に設置される前記利用ユニット(50A,50B,100N)は、前記第1熱交換器を前記冷媒の蒸発器として機能させる除湿運転と、前記除湿運転において前記第1熱交換器に付着した結露水を除去する乾燥運転と、を行う、
請求項2に記載の空気調和機。
【請求項5】
前記熱源ユニットは、圧縮機(12)と、前記圧縮機に吸入される前記冷媒が流れる吸入管(P1)と、前記吸入管に設けられる吸入圧センサ(26)と、熱源熱交換器(16)と、を有し、
各前記利用ユニットは、第1熱交換器(52,102)と、前記冷媒回路において前記熱源熱交換器と前記第1熱交換器との間に配置され、前記第1熱交換器を通過する前記冷媒の量を調整する第1膨張装置(54,104)と、を有し、
各前記利用ユニットで、前記第1熱交換器を蒸発器として機能させる除湿運転が実行される際、その利用ユニットの前記第1膨張装置又は前記圧縮機は、前記吸入圧センサの検出値から算出される蒸発温度が第1目標温度となるように制御される、
請求項1から3のいずれか1項に記載の空気調和機。
【請求項6】
前記熱源ユニットは、圧縮機(12)と、前記圧縮機から吐出される前記冷媒が流れる吐出管(P2)と、前記圧縮機に吸入される前記冷媒が流れる吸入管(P1)と、熱源熱交換器(16)と、を有し、
各前記利用ユニット(100A~100N,100)は、第1熱交換器(102)と、前記冷媒回路(30A,30B,30C)において前記熱源熱交換器と前記第1熱交換器との間に配置され、前記第1熱交換器を通過する前記冷媒の量を調整する第1膨張装置(104)と、第2熱交換器(112)と、前記冷媒回路において前記熱源熱交換器と前記第2熱交換器との間に配置され、前記第2熱交換器を通過する前記冷媒の量を調整する第2膨張装置(114)と、を有し、
各前記利用ユニットで除湿運転が行われる際、その前記利用ユニットでは、蒸発器として機能する前記第1熱交換器と熱交換した空気を、凝縮器として機能する前記第2熱交換器が加熱する、
請求項1から3のいずれか1項に記載の空気調和機(1A,1B,1C)。
【請求項7】
前記熱源ユニットは、前記吸入管に設けられる吸入圧センサ(26)を有し、
各前記利用ユニットで前記除湿運転が行われる際、その前記利用ユニットの前記第1膨張装置又は前記圧縮機は、前記吸入圧センサの検出値から算出される蒸発温度が第1目標温度となるように制御される、
請求項6に記載の空気調和機。
【請求項8】
前記熱源ユニットは、前記吐出管に設けられる吐出圧センサ(24)を有し、
各前記利用ユニットで前記除湿運転が行われる際、その前記利用ユニットの前記第2膨張装置又は前記圧縮機は、前記吐出圧センサの検出値から算出される凝縮温度が第2目標温度となるように制御される、
請求項6に記載の空気調和機。
発明の詳細な説明
【技術分野】
【0001】
住宅で使用される空気調和機に関する。
続きを表示(約 1,700 文字)
【背景技術】
【0002】
従来、特許文献1(国際公開2006/003925号)に記載されているように、R410Aを冷媒に利用し、個別に運転を制御可能な複数の利用ユニットを用いて、オフィスビル等の空調を行う空気調和装置が知られている。
【発明の概要】
【発明が解決しようとする課題】
【0003】
このような個別に運転を制御可能な複数の利用ユニットを有する空気調和装置が、住宅にも適用される場合がある。住宅で用いられる空気調和装置には、オフィスビルで用いられる空気調和装置に比べて、高い快適性の実現が求められており、従来の空気調和装置は、快適性の向上に関して改善の余地がある。
【課題を解決するための手段】
【0004】
第1観点の空気調和機は、住宅に設置される。空気調和機は、複数の利用ユニットと、熱源ユニットと、湿度センサと、を備える。複数の利用ユニットは、個別に運転を制御可能である。熱源ユニットは、連絡配管により複数の利用ユニットと接続され、複数の利用ユニットと共に冷媒回路を構成する。湿度センサは、各利用ユニットに対応して設けられる。少なくとも1つの利用ユニットは、寝室に設置される。空気調和機では、冷媒回路を流れる冷媒としてR32が使用される。
【0005】
第1観点の空気調和機では、各利用ユニットに対して湿度センサが設けられるため、各利用ユニットの空調対象空間の湿度を把握し、各空調対象空間の湿度の最適化を図ることができる。特に、第1観点の空気調和機では、寝室で使用される利用ユニットに対して湿度センサが設けられているため、寝室の湿度の最適化を図り、快適な居住環境や睡眠環境を実現できる。
【0006】
また、第1観点の空気調和機では、冷媒としてR32が使用される。同一能力を想定すると、R32が使用される空気調和機では、R410Aが使用される空気調和機に比べ、冷媒循環量を低減できる。その結果、第1観点の空気調和機では、冷媒の配管通過音を、R410Aを使用する空気調和機に比べ低減して、寝室において静かで快適な睡眠環境を実現できる。
【0007】
第2観点の空気調和機は、住宅に設置される。空気調和機は、複数の利用ユニットと、熱源ユニットと、湿度センサと、を備える。複数の利用ユニットは、個別に運転を制御可能である。熱源ユニットは、連絡配管により複数の利用ユニットと接続され、複数の利用ユニットと共に冷媒回路を構成する。湿度センサは、各利用ユニットに対応して設けられる。少なくとも1つの利用ユニットは、浴室あるいは調理場に設置される、空気調和機は、冷媒回路を流れる冷媒としてR32が使用される。
【0008】
第2観点の空気調和機では、各利用ユニットに対して湿度センサが設けられるため、各利用ユニットの空調対象空間の湿度を把握し、各空調対象空間の湿度の最適化を図ることができる。特に、第2観点の空気調和機では、湯の使用や調理に伴う蒸気により湿度が高くなりやすい浴室あるいは調理場で使用される利用ユニットに対しても湿度センサが設けられているため、浴室あるいは調理場において湿度の最適化を図ることができる。
【0009】
第3観点の空気調和機は、第1観点の空気調和機であって、各利用ユニットは、空調対象空間に空気を吹き出すファンを有する。寝室に設置される利用ユニットのファンは、回転数の大きさが互いに異なる複数のファン運転モードを有する。複数のファン運転モードには、複数のファン運転モードの中で回転数の大きさが最小の、睡眠時用のファン運転モードが含まれる。
【0010】
第3観点の空気調和機の寝室に設置される利用ユニットは、ファンの運転モードとして、回転数の大きさが最小の睡眠時用のファン運転モードを有する。就寝時にこのファン運転モードを利用することで、ファンの運転音を抑制して、寝室において快適な睡眠環境を実現できる。
(【0011】以降は省略されています)
この特許をJ-PlatPat(特許庁公式サイト)で参照する
関連特許
個人
空気調和機
4か月前
個人
エアコン室内機
4か月前
株式会社コロナ
給湯装置
2か月前
株式会社コロナ
空調装置
11日前
株式会社コロナ
空調装置
1か月前
株式会社コロナ
空調装置
1か月前
株式会社コロナ
空調装置
1日前
株式会社コロナ
加湿装置
21日前
株式会社コロナ
空調装置
3か月前
株式会社コロナ
加湿装置
4か月前
株式会社コロナ
風呂給湯機
29日前
個人
住宅換気空調システム
1か月前
株式会社コロナ
空気調和機
1か月前
株式会社コロナ
空気調和機
2か月前
株式会社コロナ
貯湯式給湯機
15日前
ホーコス株式会社
排気フード
2か月前
株式会社パロマ
給湯器
3か月前
株式会社コロナ
直圧式給湯機
3か月前
株式会社コロナ
暖房システム
11日前
株式会社コロナ
貯湯式給湯機
7日前
株式会社コロナ
貯湯式給湯機
4か月前
株式会社コロナ
直圧式給湯機
1か月前
株式会社コロナ
貯湯式給湯装置
3か月前
ホーコス株式会社
換気扇取付枠
1か月前
株式会社コロナ
貯湯式給湯装置
4か月前
株式会社コロナ
輻射式冷房装置
1か月前
株式会社コロナ
貯湯式給湯装置
4か月前
株式会社パロマ
給湯暖房機
3か月前
株式会社ノーリツ
温水装置
3か月前
株式会社ノーリツ
温水装置
3か月前
株式会社ノーリツ
給湯装置
今日
三菱電機株式会社
送風装置
2か月前
個人
籾殻(そば殻)燃焼ストーブ
1か月前
株式会社パロマ
給湯暖房機
3か月前
株式会社パロマ
給湯暖房機
3か月前
株式会社ノーリツ
燃焼装置
4か月前
続きを見る
他の特許を見る