TOP
|
特許
|
意匠
|
商標
特許ウォッチ
Twitter
他の特許を見る
公開番号
2025127126
公報種別
公開特許公報(A)
公開日
2025-09-01
出願番号
2024023660
出願日
2024-02-20
発明の名称
汚染水処理システムおよび汚染水処理方法
出願人
株式会社東芝
,
東芝エネルギーシステムズ株式会社
代理人
個人
,
個人
,
個人
,
個人
主分類
G21F
9/06 20060101AFI20250825BHJP(核物理;核工学)
要約
【課題】汚染水に含まれる放射性核種を溶存形態に関わらず同時に除去可能な汚染水処理システムおよび汚染水処理方法を提供することである。
【解決手段】上記課題を達成するために、本実施形態の汚染水処理システムは、複数種の放射性核種が含まれた汚染水を貯留するための汚染水貯留タンクと、汚染水貯留タンクと接続し、汚染水から複数種の放射性核種を除去するための1または複数の吸着塔と、吸着塔と接続し、汚染水から複数種の放射性核種を除去したものとなる処理済水を貯留するための処理済水貯留タンクと、を備え、吸着塔は、汚染水から複数種の放射性核種を除去可能なプリコート吸着材を有し、プリコート吸着材は、汚染水からコロイド形態となる複数種の放射性核種を吸着可能な多孔質材と、汚染水からイオン形態となる複数種の放射性核種を吸着可能な粉末吸着材と、から成ることを特徴とする。
【選択図】図1
特許請求の範囲
【請求項1】
複数種の放射性核種が含まれた汚染水から前記複数種の放射性核種を除去する汚染水処理システムであって、
前記複数種の放射性核種が含まれた汚染水を貯留するための汚染水貯留タンクと、
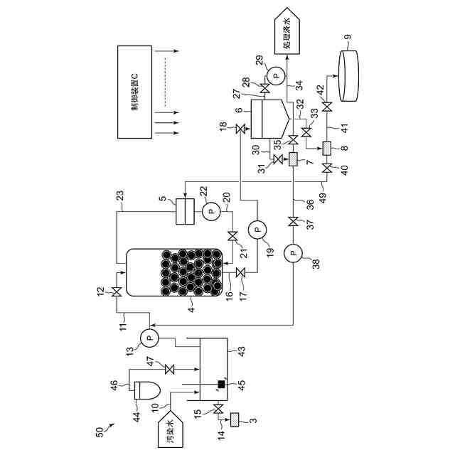
前記汚染水貯留タンクと接続し、前記汚染水から前記複数種の放射性核種を除去するための1または複数の吸着塔と、
前記吸着塔と接続し、前記汚染水から前記複数種の放射性核種を除去したものとなる処理済水を貯留するための処理済水貯留タンクと、
を備え、
前記吸着塔は、前記汚染水から前記複数種の放射性核種を除去可能なプリコート吸着材を有し、
前記プリコート吸着材は、前記汚染水からコロイド形態となる前記複数種の放射性核種を吸着可能な多孔質材と、前記汚染水からイオン形態となる前記複数種の放射性核種を吸着可能な粉末吸着材と、から成ることを特徴とする汚染水処理システム。
続きを表示(約 1,200 文字)
【請求項2】
前記吸着塔と接続し、前記粉末吸着材を貯留するための1または複数の粉末吸着材貯留タンクをさらに備え、
前記プリコート吸着材は、前記吸着塔に充填された前記多孔質材と、前記粉末吸着材貯留タンクから前記吸着塔に送られた前記粉末吸着材と、から成ることを特徴とする請求項1記載の汚染水処理システム。
【請求項3】
前記多孔質材および前記粉末吸着材は、無機系の物質であることを特徴とする請求項1記載の汚染水処理システム。
【請求項4】
前記汚染水貯留タンクと接続し、前記汚染水の水質を分析するための水質分析装置をさらに備え、
前記水質分析装置は、前記汚染水の前記水質の分析結果に基づいて、前記プリコート吸着材の種類を選定可能であることを特徴とする請求項1記載の汚染水処理システム。
【請求項5】
前記処理済水貯留タンクと接続し、前記処理済水の放射線量を測定するための処理済水放射線測定器をさらに備え、
前記処理済水放射線測定器は、前記処理済水の前記放射線量が所定値未満であるか否かを判断することを特徴とする請求項1記載の汚染水処理システム。
【請求項6】
前記処理済水貯留タンクと接続し、前記汚染水からイオン形態となる前記複数種の放射性核種を吸着した前記粉末吸着材となる吸着済粉末吸着材の放射線量を測定するための吸着済粉末吸着材放射線測定器をさらに備え、
前記吸着済粉末吸着材放射線測定器は、前記吸着済粉末吸着材の前記放射線量が所定値未満であるか否かを判断することを特徴とする請求項1記載の汚染水処理システム。
【請求項7】
前記吸着済粉末吸着材放射線測定器と接続し、前記吸着済粉末吸着材を回収、保管するための粉末吸着材回収タンクをさらに備えることを特徴とする請求項6記載の汚染水処理システム。
【請求項8】
前記汚染水貯留タンクは、汚染水の前処理を実施可能な前処理装置であることを特徴とする請求項1から請求項7のいずれかに記載の汚染水処理システム。
【請求項9】
前記前処理は、放射性核種の粗除去、難吸着性物質の除去、海水成分由来の吸着阻害物質の除去、砂や鉄錆成分の吸着塔閉塞物質の除去、化学形態の安定化、pH調整、沈殿分離、ろ過、遠心分離、膜分離、脱塩のいずれかであることを特徴とする請求項8記載の汚染水処理システム。
【請求項10】
前記前処理装置と接続し、前記汚染水の水質を分析するための水質分析装置をさらに備え、
前記前処理装置は、前記水質分析装置による前記汚染水の前記水質の分析結果に基づいて、前記汚染水の前記前処理を実施することを特徴とする請求項8記載の汚染水処理システム。
(【請求項11】以降は省略されています)
発明の詳細な説明
【技術分野】
【0001】
本発明の実施形態は、汚染水処理システムおよび汚染水処理方法に関する。
続きを表示(約 1,900 文字)
【背景技術】
【0002】
原子力発電所や放射性物質を取り扱う設備等から排出される汚染水には、核分裂や核燃料由来のα線放出核種、β線放出核種、γ線放出核種(以下、α核種、β核種、γ核種とする。)が含まれている。これら放射性核種を告示濃度値まで浄化することを目的とした汚染水処理設備は、これまでに様々提案されている。
【0003】
しかしながら、これら放射性核種は、汚染水中において、イオン形態およびコロイド形態といった異なる溶存形態となって混在していることから、それぞれに対応するフィルタや吸着塔等を組み合わせた汚染水処理設備とする必要があった。そのため、これまでの汚染水処理設備では、設備の複雑化や大規模化という点が課題となっていた。
【0004】
また、これまでの汚染水処理設備では、これら放射性核種を汚染水から除去するために、主に有機系の吸着材が用いられていた。しかしながら、この有機系の吸着材は、放射線劣化に伴う機能低下や吸着量の限度等により定期的な交換が必要であったことから、この定期交換に伴う作業員被曝や二次廃棄物の増加が問題となることがあった。
【先行技術文献】
【特許文献】
【0005】
特開2023-118283
特開2020-76650
特開2016-90556
【発明の概要】
【発明が解決しようとする課題】
【0006】
本発明は、このような事情に対処したものであり、本発明が解決しようとする課題は、汚染水に含まれる放射性核種を溶存形態に関わらず同時に除去可能な汚染水処理システムおよび汚染水処理方法を提供することである。
【課題を解決するための手段】
【0007】
上記課題を達成するために、本実施形態の汚染水処理システムは、複数種の放射性核種が含まれた汚染水から前記複数種の放射性核種を除去する汚染水処理システムであって、前記複数種の放射性核種が含まれた汚染水を貯留するための汚染水貯留タンクと、前記汚染水貯留タンクと接続し、前記汚染水から前記複数種の放射性核種を除去するための1塔または複数の吸着塔と、前記吸着塔と接続し、前記汚染水から前記複数種の放射性核種を除去したものとなる処理済水を貯留するための処理済水貯留タンクと、を備え、前記吸着塔は、前記汚染水から前記複数種の放射性核種を除去可能なプリコート吸着材を有し、前記プリコート吸着材は、前記汚染水からコロイド形態となる前記複数種の放射性核種を吸着可能な多孔質材と、前記汚染水からイオン形態となる前記複数種の放射性核種を吸着可能な粉末吸着材と、から成ることを特徴とする。
【0008】
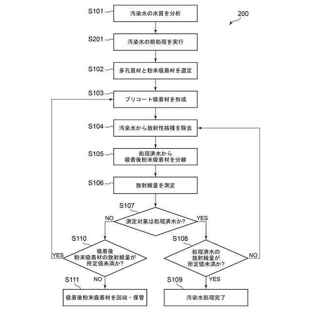
また、上記課題を達成するために、本実施形態の汚染水処理方法は、複数種の放射性核種が含まれた汚染水から前記複数種の放射性核種を除去する汚染水処理方法であって、前記汚染水の水質を分析するステップと、前記分析の結果に基づいて、前記汚染水から前記複数種の放射性核種を除去するための多孔質材と粉末吸着材とを選定するステップと、前記多孔質材と前記粉末吸着材から、プリコート吸着材を形成するステップと、前記プリコート吸着材を用いて、前記汚染水から前記複数種の放射性核種を除去するステップと、前記汚染水から前記複数種の放射性核種を除去したものとなる処理済水から、前記複数種の放射性核種を吸着した前記粉末吸着材となる吸着済粉末吸着材を分離するステップと、前記処理済水および前記吸着済粉末吸着材の少なくとも一方の放射線量を測定し、前記処理済水および前記吸着済粉末吸着材の少なくとも一方の前記放射線量が所定値未満であるか否かを判断するステップと、を含むことを特徴とする。
【発明の効果】
【0009】
本発明の実施形態は、上述した課題を解決するためになされたものであり、これにより、単一の設備で汚染水に含まれる放射性核種を溶存形態に関わらず同時に除去することができる。
【図面の簡単な説明】
【0010】
第一の実施形態に係る汚染水処理システム1の概略構成図。
プリコート吸着材の形成過程を示す説明図。
第一の実施形態に係る汚染水処理方法100を示すフローチャート。
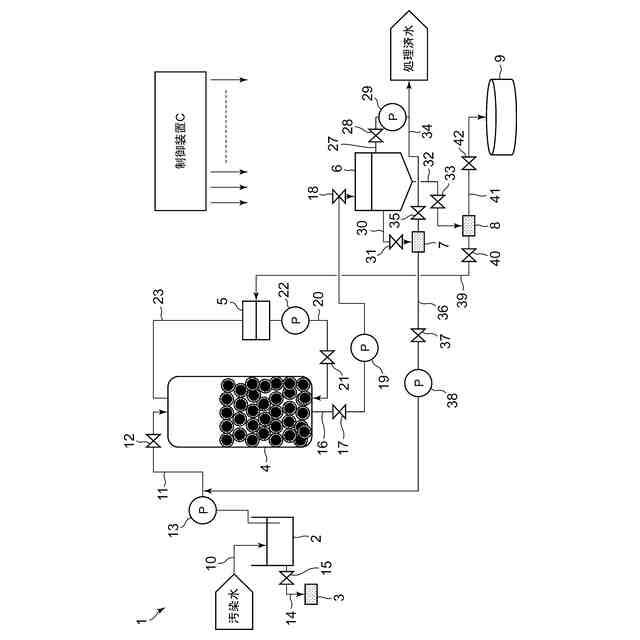
第二の実施形態に係る汚染水処理システム50の概略構成図。
第二の実施形態に係る汚染水処理方法200を示すフローチャート。
【発明を実施するための形態】
(【0011】以降は省略されています)
この特許をJ-PlatPat(特許庁公式サイト)で参照する
関連特許
株式会社東芝
センサ
1か月前
株式会社東芝
固定子
1か月前
株式会社東芝
センサ
14日前
株式会社東芝
センサ
14日前
株式会社東芝
モータ
9日前
株式会社東芝
吸音装置
9日前
株式会社東芝
金型構造
14日前
株式会社東芝
電子装置
8日前
株式会社東芝
電動送風機
1か月前
株式会社東芝
ラック装置
1か月前
株式会社東芝
半導体装置
11日前
株式会社東芝
半導体装置
11日前
株式会社東芝
半導体装置
11日前
株式会社東芝
半導体装置
23日前
株式会社東芝
半導体装置
11日前
株式会社東芝
半導体装置
21日前
株式会社東芝
粒子加速器
8日前
株式会社東芝
半導体装置
11日前
株式会社東芝
半導体装置
11日前
株式会社東芝
半導体装置
11日前
株式会社東芝
音響制御装置
7日前
株式会社東芝
電子デバイス
9日前
株式会社東芝
電子デバイス
9日前
株式会社東芝
電子デバイス
9日前
株式会社東芝
海水用構造体
21日前
株式会社東芝
重量測定装置
7日前
株式会社東芝
ディスク装置
1か月前
株式会社東芝
台車搬送装置
7日前
株式会社東芝
熱電変換装置
9日前
株式会社東芝
ディスク装置
1か月前
株式会社東芝
アイソレータ
1か月前
株式会社東芝
走行システム
29日前
株式会社東芝
差動伝送回路
1か月前
株式会社東芝
ディスク装置
11日前
株式会社東芝
ディスク装置
11日前
株式会社東芝
ディスク装置
29日前
続きを見る
他の特許を見る