TOP
|
特許
|
意匠
|
商標
特許ウォッチ
Twitter
他の特許を見る
公開番号
2025064462
公報種別
公開特許公報(A)
公開日
2025-04-17
出願番号
2023174254
出願日
2023-10-06
発明の名称
運転方法およびカルシウム除去装置
出願人
クボタ環境エンジニアリング株式会社
代理人
弁理士法人R&C
主分類
C02F
5/00 20230101AFI20250410BHJP(水,廃水,下水または汚泥の処理)
要約
【課題】カルシウム除去装置の連続運転において薬剤の添加量を適正範囲に維持できる技術を実現する。
【解決手段】浸出水中のカルシウムを除去するカルシウム除去装置1の運転方法であって、浸出水の電気伝導度を測定する浸出水測定工程と、浸出水の電気伝導度と、浸出水中のカルシウムの濃度、および、浸出水中のカルシウムを除去するために当該浸出水に添加すべき薬剤の量、の少なくとも一つを含む管理量と、の相関関係に基づいて、測定工程において測定した電気伝導度から管理量を特定する管理量特定工程と、特定工程で特定した管理量に基づいて決定される量の薬剤を浸出水と混合する混合工程と、を含み、所定の第一条件が満たされるときに実行され、相関関係を補正する補正工程、をさらに含む。
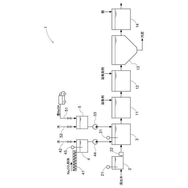
【選択図】図1
特許請求の範囲
【請求項1】
浸出水中のカルシウムを除去するカルシウム除去装置の運転方法であって、
前記浸出水の電気伝導度を測定する浸出水測定工程と、
前記浸出水の電気伝導度と、前記浸出水中のカルシウムの濃度、および、前記浸出水中のカルシウムを除去するために当該浸出水に添加すべき薬剤の量、の少なくとも一つを含む管理量と、の相関関係に基づいて、前記浸出水測定工程において測定した電気伝導度から前記管理量を特定する管理量特定工程と、
前記管理量特定工程で特定した前記管理量に基づいて決定される量の前記薬剤を前記浸出水と混合する混合工程と、を含み、
所定の第一条件が満たされるときに実行され、前記相関関係を補正する補正工程、をさらに含む運転方法。
続きを表示(約 1,000 文字)
【請求項2】
所定の第二条件が満たされるときに実行され、前記相関関係の妥当性を検証する検証工程をさらに含み、
前記第一条件が、前記検証工程おいて前記相関関係が妥当ではないと判断することである請求項1に記載の運転方法。
【請求項3】
前記検証工程において、前記混合工程の後の前記浸出水について測定したカルシウムの濃度に基づいて、前記相関関係の妥当性を検証する請求項2に記載の運転方法。
【請求項4】
前記検証工程において、所定の試料について測定した電気伝導度から前記相関関係に基づいて特定した前記管理量である算出管理量と、前記所定の試料について測定したカルシウムの濃度に基づいて特定した前記管理量である測定管理量と、を比較して、前記相関関係の妥当性を検証する請求項2に記載の運転方法。
【請求項5】
前記混合工程においてカルシウムを含む析出物が析出し、
前記混合工程の後に、前記浸出水と凝集剤とを混合して前記析出物を沈殿させる沈殿工程をさらに含む請求項1~4のいずれか一項に記載の運転方法。
【請求項6】
浸出水中のカルシウムの濃度を測定するカルシウム濃度測定装置の運転方法であって、
前記浸出水の電気伝導度を測定する浸出水測定工程と、
前記浸出水の電気伝導度と前記浸出水のカルシウムの濃度との相関関係に基づいて、前記浸出水測定工程において測定した電気伝導度から前記浸出水のカルシウムの濃度を特定する特定工程と、を含み、
所定の条件が満たされるときに実行され、前記相関関係を補正する補正工程、をさらに含む運転方法。
【請求項7】
浸出水と薬剤とを混合する混合槽と、
前記混合槽に流入する前記浸出水の電気伝導度を測定する測定装置と、
前記混合槽に流入する前記薬剤の量を制御する流量制御装置と、
演算装置と、を備え、
前記演算装置が、
前記浸出水の電気伝導度と、前記浸出水のカルシウムの濃度、および、前記浸出水に含まれるカルシウムを除去するために当該浸出水に添加すべき前記薬剤の量、の少なくとも一つを含む管理量と、の相関関係に基づいて、前記測定装置が測定した電気伝導度から前記管理量を特定する特定機能と、
前記特定機能で特定した前記管理量に基づいて前記流量制御装置を制御する流量制御機能と、
前記相関関係を補正する補正機能と、を実現可能であるカルシウム除去装置。
発明の詳細な説明
【技術分野】
【0001】
本発明は、浸出水中のカルシウムを除去するカルシウム除去装置の運転方法、浸出水中のカルシウムの濃度を測定するカルシウム濃度測定装置の運転方法、および、カルシウム除去装置に関する。
続きを表示(約 1,700 文字)
【背景技術】
【0002】
廃棄物の最終処分場から排出される浸出水はカルシウムを多く含む。カルシウムを含む浸出水の流通によって配管等にスケールが生じ、浸出水処理施設の運転に支障をきたす場合がある。そこで、浸出水からカルシウムを除去する前処理が行われている。
【0003】
特開2020-104042号公報(特許文献1)には、原水中の溶存カルシウムを不溶化するために必要となるカルシウム不溶化薬剤の適正添加量を求める薬剤添加量測定方法が開示されている。特許文献1の方法では、カルシウムと不溶化薬剤とが反応して不溶化物が生じると原水の濁度が上昇することに着目し、原水をサンプリングして不溶化剤を添加した後に濁度を測定し、濁度に基づいて不溶化薬剤の適正添加量を算出する。
【先行技術文献】
【特許文献】
【0004】
特開2020-104042号公報
【発明の概要】
【発明が解決しようとする課題】
【0005】
特許文献1の方法では、原水をサンプリングして不溶化剤の添加および濁度測定を行う必要があるため、連続的に流入する浸出水のカルシウムの濃度を即時に把握することが困難であるか、または多大な工数を要した。そのため、カルシウム濃度の変動が大きい浸出水処理施設では、カルシウム除去装置の連続運転において、特許文献1の方法を適用することは難しかった。
【0006】
そこで、カルシウム除去装置の連続運転において薬剤の添加量を適正範囲に維持できる技術の実現が求められる。
【課題を解決するための手段】
【0007】
本発明に係る第一の運転方法は、浸出水中のカルシウムを除去するカルシウム除去装置の運転方法であって、前記浸出水の電気伝導度を測定する浸出水測定工程と、前記浸出水の電気伝導度と、前記浸出水中のカルシウムの濃度、および、前記浸出水中のカルシウムを除去するために当該浸出水に添加すべき薬剤の量、の少なくとも一つを含む管理量と、の相関関係に基づいて、前記浸出水測定工程において測定した電気伝導度から前記管理量を特定する管理量特定工程と、前記管理量特定工程で特定した前記管理量に基づいて決定される量の前記薬剤を前記浸出水と混合する混合工程と、を含み、所定の第一条件が満たされるときに実行され、前記相関関係を補正する補正工程、をさらに含むことを特徴とする。
【0008】
本発明に係る第二の運転方法は、浸出水中のカルシウムの濃度を測定するカルシウム濃度測定装置の運転方法であって、前記浸出水の電気伝導度を測定する浸出水測定工程と、前記浸出水の電気伝導度と前記浸出水のカルシウムの濃度との相関関係に基づいて、前記浸出水測定工程において測定した電気伝導度から前記浸出水のカルシウムの濃度を特定する特定工程と、を含み、所定の条件が満たされるときに実行され、前記相関関係を補正する補正工程、をさらに含むことを特徴とする。
【0009】
本発明に係るカルシウム除去装置は、浸出水と薬剤とを混合する混合槽と、前記混合槽に流入する前記浸出水の電気伝導度を測定する測定装置と、前記混合槽に流入する前記薬剤の量を制御する流量制御装置と、演算装置と、を備え、前記演算装置が、前記浸出水の電気伝導度と、前記浸出水のカルシウムの濃度、および、前記浸出水に含まれるカルシウムを除去するために当該浸出水に添加すべき前記薬剤の量、の少なくとも一つを含む管理量と、の相関関係に基づいて、前記測定装置が測定した電気伝導度から前記管理量を特定する特定機能と、前記特定機能で特定した前記管理量に基づいて前記流量制御装置を制御する流量制御機能と、前記相関関係を補正する補正機能と、を実現可能であることを特徴とする。
【0010】
これらの構成によれば、浸出水の電気伝導度に基づいて薬剤の添加量を決定するため、カルシウム除去装置の連続運転において、薬剤の添加量を適正範囲に維持できる。
(【0011】以降は省略されています)
この特許をJ-PlatPat(特許庁公式サイト)で参照する
関連特許
株式会社げんき
液体活性化装置
1か月前
新・産業洗浄株式会社
曝気装置
8日前
三浦工業株式会社
汚泥乾燥加熱釜
1か月前
株式会社ライトアース
水循環式水質浄化システム
1か月前
名古屋メッキ工業株式会社
溶存金属析出装置
1か月前
栗田工業株式会社
電気イオン濃縮装置
1か月前
スタンレー電気株式会社
流体除菌装置
2日前
スタンレー電気株式会社
流体除菌装置
1か月前
三浦工業株式会社
精製水供給システム
1か月前
栗田工業株式会社
逆浸透膜装置の運転方法
1か月前
オルガノ株式会社
UV照射装置
1か月前
WOTA株式会社
液性判定システム及び液性判定方法
1か月前
栗田工業株式会社
電気脱イオン装置の運転方法
1か月前
有限会社フリーウェー
浄水装置
1か月前
大成建設株式会社
中和処理システムと中和処理方法
8日前
ジヤトコ株式会社
排水回収システム
16日前
個人
海水の塩分除去装置と淡水製造方法
17日前
栗田工業株式会社
水処理拠点の状況診断支援システム
1日前
株式会社ジェイテクト
発酵装置
2日前
竹鶴油業株式会社
残渣処理プラント及び成形物の製造方法
1か月前
株式会社クボタ
有機性廃棄物の処理方法
8日前
株式会社ヘルスカンパニー
浴用剤の使用方法
1か月前
株式会社医道メディカル
水素及び水素溶解エクソソーム液発生装置
1か月前
三菱化工機株式会社
電界ろ過装置及び電界ろ過装置のろ材の製造方法
24日前
王子ホールディングス株式会社
排水処理方法
1か月前
東ソー株式会社
ニッケルと錯生成能力を持つ化合物を含有する水溶液の浄化方法
3日前
株式会社セルマップ
油吸着用の吸着体、及び油吸着用の吸着体の製造方法
1か月前
オルガノ株式会社
電気式脱イオン水製造システム及びその運用方法
8日前
株式会社大林組
汚泥処理施設及び汚泥処理方法
8日前
栗田工業株式会社
水・蒸気サイクル中の有機系溶存物質の除去方法
1か月前
WOTA株式会社
貯留槽及び水処理システム
1日前
株式会社クボタ
浄水処理方法および原水評価方法
8日前
キヤノン株式会社
液体中に溶存するガスの回収システム
1か月前
栗田工業株式会社
フッ化物イオン及びカチオン含有水の処理方法及び装置
3日前
荏原実業株式会社
防臭システム、防臭装置及び防臭方法
29日前
株式会社タカギ
浄水カートリッジ
8日前
続きを見る
他の特許を見る