TOP
|
特許
|
意匠
|
商標
特許ウォッチ
Twitter
他の特許を見る
公開番号
2025030600
公報種別
公開特許公報(A)
公開日
2025-03-07
出願番号
2023136048
出願日
2023-08-24
発明の名称
消火設備及び消火方法
出願人
ホーチキ株式会社
代理人
個人
,
個人
主分類
A62C
31/02 20060101AFI20250228BHJP(人命救助;消防)
要約
【課題】消火対象領域に帯電液体粒子を散布して消火すると共に、水損被害を避けたい保護対象物に対する帯電液体粒子の散布を抑制・防止する。
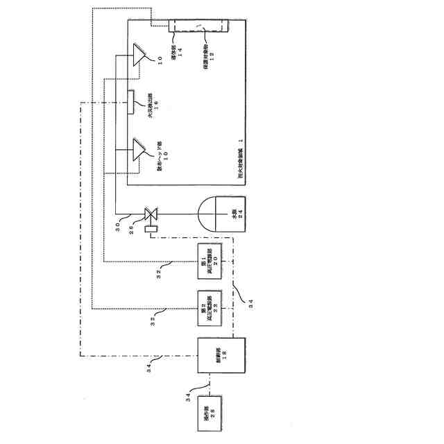
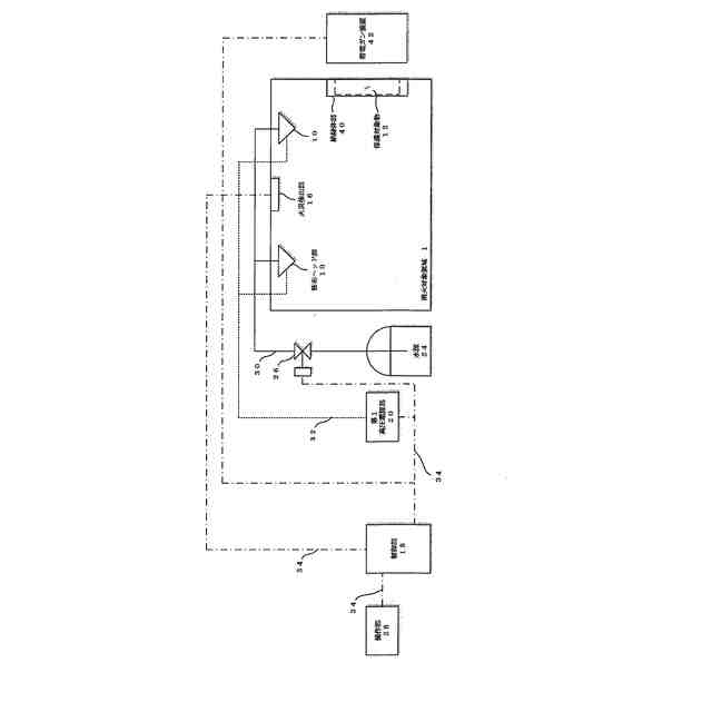
【解決手段】消火対象領域1で発生した火災を消火する消火設備は、消火対象領域1で火災が発生した場合に、所定極性に帯電させた帯電液体粒子を散布する散布部としての散布ヘッド部10と第1高圧電源部20を備え、帯電液体粒子が帯びている電荷と同じ極性の電荷を発生させ、当該電荷により消火対象領域1にある保護対象物12に帯電液体粒子が散布されることを妨げる電界を発生させる電界発生部として、導体部14と第2高圧電源部22を備える。また、電界発生部として、絶縁体部と静電気発生部を備えるものであっても良い。
【選択図】図1
特許請求の範囲
【請求項1】
消火対象領域で発生した火災を消火する消火設備であって、
前記消火対象領域で火災が発生した場合に、所定極性に帯電させた帯電液体粒子を散布する散布部と、
前記消火対象領域で火災が発生した場合に、前記帯電液体粒子が帯びている電荷と同じ極性の電荷を発生させ、当該電荷により前記消火対象領域にある保護対象物に前記帯電液体粒子が散布されることを妨げる電界を発生させる電界発生部と、
を備えたことを特徴とする消火設備。
続きを表示(約 1,000 文字)
【請求項2】
請求項1記載の消火設備であって、
前記散布部は、帯電極性をプラス又はマイナスの何れの極性の何れに固定した帯電液体粒子を散布することを特徴とする消火設備。
【請求項3】
請求項1記載の消火設備であって、
前記散布部は、帯電極性を所定タイミングで切替可能に帯電液体粒子を散布し、
前記電界発生部は、前記所定のタイミングで切り替えられる前記帯電液体粒子の帯電極性に対応して発生させる電荷の極性を切り替えることで、発生させている電界を切り替えることを特徴とする消火設備。
【請求項4】
請求項1記載の消火設備であって、
前記消火対象領域が復旧した場合に、前記散布部は前記帯電液体粒子の散布を停止し、前記電界発生部は前記電界の発生を停止することを特徴とする消火設備。
【請求項5】
請求項1記載の消火設備であって、
前記消火対象領域が復旧した場合に、前記散布部は前記帯電液体粒子の散布を停止し、前記電界発生部は煙粒子が帯びている電荷と同じ極性の電荷を発生させ、当該電荷により前記保護対象物に前記煙粒子が付着することを妨げる電界を発生させることを特徴とする消火設備。
【請求項6】
請求項1記載の消火設備であって、
前記電界発生部は、
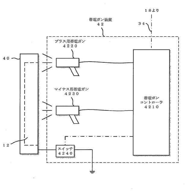
前記電界を発生させる領域に対応して配置され、絶縁体で覆われた導体部と、
所定極性の電荷を前記導体部で発生させるために、所定電圧を前記導体部に対して印加して前記導体部を帯電させる電源部と、
を備えたことを特徴とする消火設備。
【請求項7】
請求項1記載の消火設備であって、
前記電界発生部は、
前記電界を発生させる領域に対応して配置された絶縁体部と、
所定極性の電荷を前記絶縁体部で発生させるために、静電気を発生させて前記絶縁体部を帯電させる静電気発生部と、
を備えたことを特徴とする消火設備。
【請求項8】
消火対象領域で発生した火災を消火する消火方法であって、
前記消火対象領域で火災が発生した場合に、
散布部により、所定極性に帯電させた帯電液体粒子を散布し、
前記電界発生部により、前記帯電液体粒子が帯びている電荷と同じ極性の電荷を発生させ、当該電荷により前記消火対象領域にある保護対象物に前記帯電液体粒子が散布されることを妨げる電界を発生させることを特徴とする消火方法。
発明の詳細な説明
【技術分野】
【0001】
本発明は、帯電させた液体粒子を散布して火災を消火する消火設備及び消火方法に関する。
続きを表示(約 1,700 文字)
【背景技術】
【0002】
従来、消火設備として、建物内等の消火対象領域で火災が発生した場合に、消火用水や消火剤等の消火液に含まれる液体粒子を帯電させて生成する帯電液体粒子を消火対象領域に散布して火災を消火する消火設備があり、帯電液体粒子を散布する消火設備では、消火に必要な消火液の散布量を少量として水損被害を低減させることができる。これは、散布された液体粒子が帯電しているため、静電気力により火源となる消火対象物への液体粒子の付着作用が高いことで高い消火効果が得られると共に、消火対象物を濡らすことによる高い防火効果が得られるためである。
【0003】
また、火災が発生した場合には煙(煙粒子)も消火対象領域に発生することになるが、静電気力により散布された帯電液体粒子に煙粒子が集まり捕捉されるため、帯電液体粒子を散布する消火設備では高い消煙効果も得られる。
【先行技術文献】
【特許文献】
【0004】
特開2013-230185号公報
特開2018-183712号公報
【発明の概要】
【発明が解決しようとする課題】
【0005】
しかしながら、従来の帯電液体粒子を散布する消火設備では、消火に必要な消火液の散布量を少量として水損被害を低減させることができるものであっても、消火対象領域の全域に対して帯電液体粒子を散布するために、水損被害を避けたい特定の保護対象物、例えば美術館等で絵画・彫像等の展示品や所蔵品、図書館等の所蔵される書籍や資料、コンピュータや電気電子製品等の水濡れ禁止の電気電子装置等に対する帯電液体粒子の散布は避けられない。
【0006】
また、消火作業を行う作業員が、このような保護対象物を避けるように確認しながら消火を行うようにしても、火災が発生した場合には現場は高温かつ濃煙状態のために、その確認が困難であり、迅速な消火を行うこともできない。
【0007】
また、消火設備として、消火用水や消火剤等の消火液を用いずに、二酸化炭素ガス、窒素ガス又はハロンガス等の消火ガスを用いたガス系の消火設備もある。ガス系の消火設備は、消火ガスを放出する前にあらかじめ消火対象領域を含む放出区画を形成する必要があり、消火対象領域に対する消火ガスの濃度を確保するために、火災が発生した場合には放出区画の内外を繋ぐ扉口や空調ダクト口等を含めた開口を閉鎖した上で消火ガスが放出区画に放出される。
【0008】
このため、消火ガスの放出により当該放出区画内の圧力が上昇してガラス窓等が破損することを防ぐために圧力を抜くための避圧口や経路を設けること、放出される消火ガスにより人が窒息する危険性があるために当該放出区画内から人が避難するように誘導すること、万が一、人が退避できない場合に消火ガスの放出を緊急停止できることがガス系の消火設備として必要条件となっている。
【0009】
また、火は消えるが、人が窒息しない酸素濃度を確保することができるとされているハロンガスを用いたガス系の消火設備もあるが、放出区画内で発生した火災による酸素消費による酸素濃度の低下や、放出後のハロンガスが火焔や熱でHF等の有害ガスに変化することでも人体に影響を与えるので、ガス系の消火設備では何れにしても人に対する配慮が非常に重要である。このため、ガス系の消火設備は消火用水や消火剤等の消火液を散布する消火設備よりも取り扱いが難しく、水損被害を避けたい保護対象物に対する帯電液体粒子の散布は避けるために、消火設備をガス系の消火設備にすることは必ずしも最適解ではない。
【0010】
本発明は、消火対象領域に帯電液体粒子を散布して消火すると共に、水損被害を避けたい保護対象物に対する帯電液体粒子の散布を抑制・防止する消火設備及びその消火方法を提供することを目的とする。
【課題を解決するための手段】
(【0011】以降は省略されています)
この特許をJ-PlatPat(特許庁公式サイト)で参照する
関連特許
ホーチキ株式会社
消火栓装置
11日前
ホーチキ株式会社
火災検出システム
7日前
国立大学法人 筑波大学
火災検出システム
11日前
国立大学法人 筑波大学
火災検出システム
11日前
国立大学法人 筑波大学
火災検出システム
11日前
国立大学法人 筑波大学
火災検出システム
11日前
ホーチキ株式会社
カードリーダー及びカードリーダーの組立方法
7日前
ホーチキ株式会社
消火栓装置
今日
ホーチキ株式会社
炎検出装置
19日前
ホーチキ株式会社
火災報知方法
14日前
ホーチキ株式会社
火災検出装置、防災設備及び火災検出方法
7日前
個人
階段避難用滑り板
10か月前
個人
階段上り下り滑り板
8か月前
個人
高層ビルからの救助装置
19日前
個人
ビル内部による救出装置
今日
藤井電工株式会社
連結フック
6か月前
藤井電工株式会社
安全帯取付具
1か月前
個人
大地震の火災消火システム
1か月前
能美防災株式会社
消火設備
12か月前
株式会社高儀
胴当てベルト
2か月前
能美防災株式会社
消火装置
10か月前
深田工業株式会社
発泡ノズル
10か月前
株式会社キッツ
流水検知装置
4か月前
帝国繊維株式会社
防災用車両
3か月前
ホーチキ株式会社
消火栓装置
11か月前
能美防災株式会社
消火栓装置
10か月前
個人
高層階の降下型避難装置
6か月前
個人
消火用ノズルヘッド
11か月前
ホーチキ株式会社
防災システム
10か月前
中国電力株式会社
長尺工具保持具
10か月前
ホーチキ株式会社
消火栓装置
10か月前
ホーチキ株式会社
消火栓装置
1か月前
ホーチキ株式会社
消火栓装置
10か月前
ホーチキ株式会社
消火栓装置
5か月前
ホーチキ株式会社
消火栓装置
4か月前
ホーチキ株式会社
消火栓装置
3か月前
続きを見る
他の特許を見る