TOP
|
特許
|
意匠
|
商標
特許ウォッチ
Twitter
他の特許を見る
公開番号
2025178212
公報種別
公開特許公報(A)
公開日
2025-12-05
出願番号
2025086313
出願日
2025-05-23
発明の名称
電源回路
出願人
浦登有限公司
代理人
弁理士法人山王内外特許事務所
主分類
G05F
1/10 20060101AFI20251128BHJP(制御;調整)
要約
【課題】 電源回路を提供する。
【解決手段】 電源回路であって、システムオンチップに電力を供給するのに用いられるとともに、発電回路、第一フィードバック回路、導線、第二フィードバック回路、および補償回路を有する。発電回路は、第一フィードバック電圧に基づいて入力電圧を調整し、出力電圧を生成する。第一フィードバック回路は発電回路に接続されるとともに、出力電圧に基づいて第一フィードバック電圧を生成する。導線は、発電回路とシステムオンチップとの間を接続し、出力電圧を受けるとともに、出力電圧を負荷電圧として、システムオンチップに供給する。第二フィードバック回路は、導線に接続されるとともに、負荷電圧に基づいて第二フィードバック電圧を生成する。補償回路は、第二フィードバック電圧に基づいて第一フィードバック電圧を調整する。
【選択図】 図1
特許請求の範囲
【請求項1】
システムオンチップに電力を供給する電源回路であって、
第一フィードバック電圧に基づいて、入力電圧を調整し、出力電圧を生成する発電回路と、
前記発電回路に接続され、前記出力電圧に基づいて前記第一フィードバック電圧を生成する第一フィードバック回路と、
前記発電回路と前記システムオンチップとの間を接続し、前記出力電圧を受けるとともに、前記出力電圧を、負荷電圧として、前記システムオンチップに供給する導線と、
前記導線に接続され、前記負荷電圧に基づいて第二フィードバック電圧を生成する第二フィードバック回路、および、
前記第二フィードバック電圧に基づいて前記第一フィードバック電圧を調整する補償回路、を有し、
前記第二フィードバック電圧が第一リファレンス電圧より高いとき、前記補償回路は、前記第一フィードバック電圧を昇圧させ、
前記第一フィードバック電圧が第二リファレンス電圧より高いとき、前記発電回路は、前記出力電圧を降圧させ、
前記第二フィードバック電圧が前記第一リファレンス電圧より低いとき、前記補償回路は、前記第一フィードバック電圧を降圧させ、
前記第一フィードバック電圧が前記第二リファレンス電圧より低いとき、前記発電回路は、前記出力電圧を昇圧させ、
前記補償回路は、
非反転入力端子、反転入力端子および出力端子を有し、前記非反転入力端子が前記第二フィードバック電圧を受けつけ、前記反転入力端子がノードに接続される演算増幅器と、
前記出力端子と前記ノードとの間に接続される第一抵抗と、
前記ノードと接地端子との間に接続される第二抵抗と、
前記出力端子と前記第一フィードバック回路との間に接続される第三抵抗と、
を有することを特徴とする電源回路。
続きを表示(約 1,900 文字)
【請求項2】
前記第二フィードバック回路は、前記第一フィードバック回路よりも前記システムオンチップの近くにあることを特徴とする請求項1に記載の電源回路。
【請求項3】
前記第一フィードバック回路は、第一分圧回路であり、前記出力電圧を分圧して、前記第一フィードバック電圧を生成し、
前記第二フィードバック回路は、第二分圧回路であり、前記負荷電圧を分圧して、前記第二フィードバック電圧を生成することを特徴とする請求項1に記載の電源回路。
【請求項4】
前記第一リファレンス電圧は、前記第二リファレンス電圧より低いことを特徴とする請求項1に記載の電源回路。
【請求項5】
前記第二フィードバック電圧が前記第一リファレンス電圧より高いとき、前記出力端子から前記第三抵抗を流れて前記第一フィードバック回路に流入する電流が増加し、
前記第二フィードバック電圧が、前記第一リファレンス電圧より低いとき、前記出力端子から前記第三抵抗を流れて前記第一フィードバック回路に流入する電流が減少することを特徴とする請求項1に記載の電源回路。
【請求項6】
前記補償回路は、前記システムオンチップに組み込まれることを特徴とする請求項1に記載の電源回路。
【請求項7】
システムオンチップに電源を供給する電源回路であって、
第一フィードバック電圧に基づいて、入力電圧を調整して、出力電圧を生成する発電回路と、
前記発電回路に接続され、前記出力電圧に基づいて前記第一フィードバック電圧を生成する第一フィードバック回路と、
前記発電回路と前記システムオンチップとの間を接続し、前記出力電圧を受けるとともに、前記出力電圧を、負荷電圧として、前記システムオンチップに供給する導線と、
前記導線に接続され、前記負荷電圧に基づいて第二フィードバック電圧を生成する第二フィードバック回路、および、
前記第二フィードバック電圧に基づいて前記第一フィードバック電圧を調整する補償回路、を有し、
前記補償回路は、
前記第二フィードバック電圧を変換して、デジタル信号を生成するアナログ/デジタル変換器と、
前記デジタル信号と所定値との差分値を計算する処理回路と、
前記差分値を変換して、アナログ信号を生成するデジタル/アナログ変換器、および、前記デジタル/アナログ変換器と前記第一フィードバック回路との間に接続されて、前記アナログ信号を受けつける抵抗、を有することを特徴とする電源回路。
【請求項8】
システムオンチップに電力を供給する電源回路であって、
第一フィードバック電圧に基づいて、入力電圧を調整し、出力電圧を生成する発電回路と、
前記発電回路に接続され、前記出力電圧に基づいて前記第一フィードバック電圧を生成する第一フィードバック回路と、
前記発電回路と前記システムオンチップとの間を接続し、前記出力電圧を受けるとともに、前記出力電圧を、負荷電圧として、前記システムオンチップに供給する導線と、
前記導線に接続され、前記負荷電圧に基づいて第二フィードバック電圧を生成する第二フィードバック回路、および、
前記第二フィードバック電圧に基づいて前記第一フィードバック電圧を調整する補償回路、を有し、
前記第二フィードバック電圧が第一リファレンス電圧より高いとき、前記補償回路は、前記第一フィードバック電圧を昇圧させ、
前記第一フィードバック電圧が第二リファレンス電圧より高いとき、前記発電回路は、前記出力電圧を降圧させ、
前記第二フィードバック電圧が前記第一リファレンス電圧より低いとき、前記補償回路は、前記第一フィードバック電圧を降圧させ、
前記第一フィードバック電圧が前記第二リファレンス電圧より低いとき、前記発電回路は、前記出力電圧を昇圧させ、
前記補償回路は、
非反転入力端子、反転入力端子、および第一出力端子を有し、前記反転入力端子が前記第二フィードバック電圧を受け、前記非反転入力端子がノードを接続されている演算増幅器と、
入力端子および第二出力端子を有し、前記入力端子が前記第一出力端子に接続されるインバータと、
前記第二出力端子と前記ノードとの間に接続される第一抵抗と、
前記ノードと接地端子との間に接続される第二抵抗、および、
前記第二出力端子と前記第一フィードバック回路との間に接続される第三抵抗、
を有することを特徴とする電源回路。
発明の詳細な説明
【技術分野】
【0001】
本発明は、電源回路に関するものであって、特に、二個のフィードバック回路を有する電源回路に関するものである。
続きを表示(約 3,100 文字)
【背景技術】
【0002】
日常生活において、電子製品は、電子製品内の電子回路を駆動するための電力を必要とする。電源の品質は、電子回路の性能に影響を及ぼす。しかし、信号は、電源の干渉を受けて妨害されやすい。さらに、電子製品のプリント回路基板のインピーダンスに起因する電圧降下、および、リップル電圧(ripple voltage)も、電源レベルに影響を与え、電子回路の全体的な性能に影響を及ぼす。
【発明の概要】
【発明が解決しようとする課題】
【0003】
本発明は、電源回路を提供し、上述の問題を解決することを目的とする。
【課題を解決するための手段】
【0004】
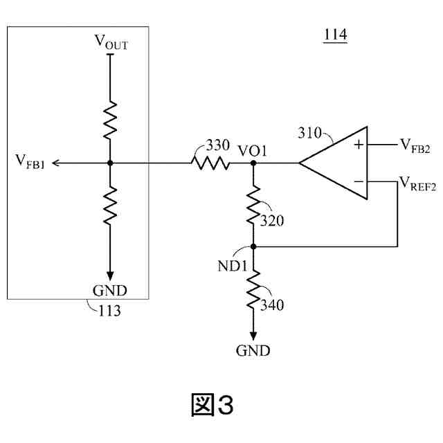
本発明の一実施形態によれば、電源回路は、システムオンチップ(SOC)に電力を供給し、発電回路、第一フィードバック回路、導線、第二フィードバック回路、および、補償回路を有する。発電回路は、第一フィードバック電圧に基づいて、入力電圧を調整して、出力電圧を生成する。第一フィードバック回路は、発電回路に接続され、出力電圧に基づいて、第一フィードバック電圧を生成する。導線は、発電回路とSOCとの間を接続し、出力電圧を受けるとともに、出力電圧を負荷電圧としてSOCに供給する。第二フィードバック回路は、導線に接続されるとともに、負荷電圧に基づいて、第二フィードバック電圧を生成する。補償回路は、第二フィードバック電圧に基づいて、第一フィードバック電圧を調整し、演算増幅器(Operational Amplifier)、第一抵抗、第二抵抗および第三抵抗を有する。演算増幅器は、非反転入力端子、反転入力端子および出力端子を有する。非反転入力端子は、第二フィードバック電圧を受けつける。反転入力端子は一つのノードに接続される。第一抵抗は、出力端子とノードとの間に接続される。第二抵抗は、ノードと接地端子との間に接続される。第三抵抗は、出力端子と第一フィードバック回路との間に接続される。第二フィードバック電圧が第一リファレンス電圧よりも高いことに応答して、補償回路は、第一フィードバック電圧を増加させる。第一フィードバック電圧が第二リファレンス電圧よりも高いことに応答して、発電回路は、出力電圧を低下させる。第二フィードバック電圧が第一リファレンス電圧より低いことに応答して、補償回路は、第一フィードバック電圧を低下させる。第一フィードバック電圧が第二リファレンス電圧より低いことに応答して、発電回路は、出力電圧を上昇させる。
【0005】
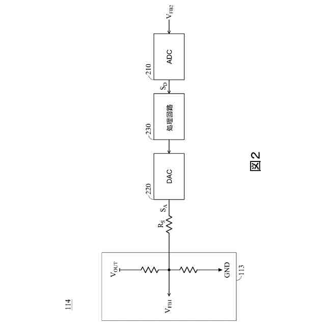
別の実施形態によれば、電源回路は、電力をシステムオンチップ(SOC)に供給し、発電回路、第一フィードバック回路、導線、第二フィードバック回路、および、補償回路を有する。発電回路は、第一フィードバック電圧に基づいて、入力電圧を調整して出力電圧を生成する。第一フィードバック回路は、発電回路に接続され、出力電圧に基づいて第一フィードバック電圧を生成する。導線は、発電回路とSOCとの間を接続し、出力電圧を受けるとともに、出力電圧を、負荷電圧としてSOCに供給する。第二フィードバック回路は、導線に接続され、負荷電圧に基づいて第二フィードバック電圧を生成する。補償回路は、第二フィードバック電圧に基づいて、第一フィードバック電圧を調整し、アナログ/デジタル変換器、処理回路、デジタル/アナログ変換器および抵抗器を有する。アナログ/デジタル変換器は、第二フィードバック電圧を変換してデジタル信号を生成する。処理回路は、デジタル信号と所定値との差分値を算出して出力する。デジタル/アナログ変換器は、差分値を変換してアナログ信号を生成する。抵抗器は、デジタル/アナログ変換器と第二フィードバック回路との間に接続され、アナログ信号を受け取る。
【0006】
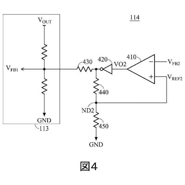
別の実施形態によれば、電源回路は、システムオンチップ(SOC)に電力を供給し、発電回路、第一フィードバック回路、導線、第二フィードバック回路、および補償回路を有する。発電回路は、第一フィードバック電圧に基づいて入力電圧を調整して出力電圧を生成する。第一フィードバック回路は、発電回路に接続され、出力電圧に基づいて第一フィードバック電圧を生成する。導線は、発電回路とSOCとの間を接続し、出力電圧を受けるとともに、出力電圧を、負荷電圧としてSOCに供給する。第二フィードバック回路は、導線に接続され、負荷電圧に基づいて第二フィードバック電圧を生成する。補償回路は、第二フィードバック電圧に基づいて第一フィードバック電圧を調整し、演算増幅器、インバータ、第一抵抗、第二抵抗、および第三抵抗を有する。演算増幅器は、非反転入力端子、反転入力端子、および第一出力端子を備える。反転入力端子は第二フィードバック電圧を受けつける。非反転入力端子は、ノードに接続される。インバータは、入力端子と第二出力端子を有する。入力端子は、第一出力端子に接続される。第一抵抗は、第二出力端子とノードとの間に接続される。第二抵抗は、ノードと接地端子との間に接続される。第三抵抗は、第二出力端子と第一フィードバック回路との間に接続される。第二フィードバック電圧が第一リファレンス電圧よりも高いことに応答して、補償回路は、第一フィードバック電圧を増加させる。第一フィードバック電圧が第二リファレンス電圧よりも高いことに応答して、発電回路は、出力電圧を低下させる。第二フィードバック電圧が第一リファレンス電圧より低いことに応答して、補償回路は、第一フィードバック電圧を低下させる。第一フィードバック電圧が第二リファレンス電圧より低いことに応答して、電源生成回路は、出力電圧を上昇させる。
【発明の効果】
【0007】
信号が電源の干渉を受けて妨害されやすいこと、プリント回路基板のインピーダンスに起因する電圧降下、および、リップル電圧が、電源レベルに影響を与えて電子回路の性能に影響を及ぼすという従来の問題を改善する。
【図面の簡単な説明】
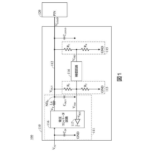
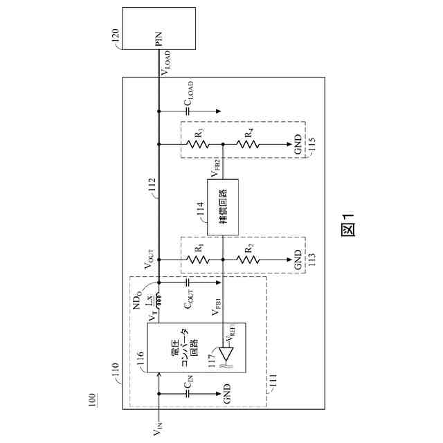
【0008】
本発明に係る電力供給システムを示す図である。
本発明における補償回路を示す図である。
本発明における補償回路を示すもう一つの図である。
本発明における補償回路を示すもう一つの図である。
【発明を実施するための形態】
【0009】
本発明は、特定の実施形態に関して、特定の図面を参照して説明されるが、本発明はそれに限定されるものではなく、特許請求の範囲によってのみ限定される。説明される図面は概略的なものにすぎず、限定的なものではない。図面において、一部の要素のサイズは、説明の目的で誇張されており、一定の縮尺で描かれていない場合がある。寸法および相対寸法は、本発明の実施における実際の寸法に対応するものではない。
【0010】
図1は、本発明に係る電力供給システムを示す図である。
図1に示すように、電力供給システム100は、電源回路110およびシステムオンチップ(SOC)120を有する。電源回路110は、SOC120に電力を供給してSOC120を駆動する。本実施形態において、電源回路110は、発電回路111、導線112、フィードバック回路113および115、ならびに補償回路114を有する。発電回路111は、入力電圧V
IN
を調整して出力電圧V
OUT
を生成する。
(【0011】以降は省略されています)
この特許をJ-PlatPat(特許庁公式サイト)で参照する
関連特許
浦登有限公司
電源回路
1日前
個人
生産早送り装置
3か月前
株式会社豊田自動織機
産業車両
3か月前
株式会社カネカ
製造システム
3か月前
オムロン株式会社
スレーブ装置
2か月前
株式会社熊谷組
障害物の検出方法
1か月前
愛知製鋼株式会社
車両用システム
3か月前
ローム株式会社
基準電圧源
2か月前
株式会社クボタ
作業車
1か月前
個人
作業車両自動化システム
4か月前
株式会社クボタ
作業車
8日前
新電元工業株式会社
作業用ロボット
1か月前
豊田合成株式会社
機器制御装置
2か月前
ローム株式会社
半導体集積回路
9日前
株式会社ダイフク
搬送設備
2か月前
トヨタ自動車株式会社
生産管理システム
4か月前
株式会社アサヒエンタープライズ
調整弁
24日前
株式会社ダイフク
搬送設備
3か月前
株式会社ダイフク
搬送設備
4か月前
トヨタ自動車株式会社
移動制御システム
3か月前
トヨタ自動車株式会社
減圧弁
4か月前
トヨタ自動車株式会社
クラッチペダル
3か月前
キヤノン株式会社
配送システム
3か月前
エイブリック株式会社
電流補償回路及び半導体装置
1か月前
株式会社ダイフク
物品搬送設備
1か月前
トヨタ自動車株式会社
制御装置
2か月前
カヤバ株式会社
減圧弁
2か月前
株式会社ダイフク
物品搬送設備
16日前
株式会社ダイフク
物品搬送設備
2か月前
愛知製鋼株式会社
マーカシステム及び制御方法
3か月前
株式会社アマダ
工作機械制御装置
1か月前
RFルーカス株式会社
自動棚卸ロボット
3日前
日野自動車株式会社
自動運転装置
1か月前
株式会社CAOS
移動体の制御システム
2か月前
ルネサスエレクトロニクス株式会社
半導体装置
3か月前
株式会社TMEIC
安全性診断装置
2か月前
続きを見る
他の特許を見る