TOP
|
特許
|
意匠
|
商標
特許ウォッチ
Twitter
他の特許を見る
公開番号
2025177657
公報種別
公開特許公報(A)
公開日
2025-12-05
出願番号
2024084686
出願日
2024-05-24
発明の名称
洗浄システム
出願人
三浦工業株式会社
代理人
個人
,
個人
主分類
D06F
33/34 20200101AFI20251128BHJP(繊維または類似のものの処理;洗濯;他に分類されない可とう性材料)
要約
【課題】効率的な洗浄システムを提供すること。
【解決手段】洗浄システム1は、洗浄媒体として水を利用し、ボイラ100と、洗浄装置10と、一端がボイラ100に接続され他端が洗浄装置10に接続されボイラ100から洗浄装置10へボイラ水が流れるボイラ水ライン102と、ボイラ100からボイラ水ライン102を介して洗浄装置10に供給されるボイラ水の量をボイラ100の状況及び洗浄装置10の状況のうちの少なくとも一方に基づいて制御する制御部とを備える。
【選択図】図1
特許請求の範囲
【請求項1】
洗浄媒体として水を利用する洗浄システムであって、
ボイラと、洗浄装置と、一端が前記ボイラに接続され他端が前記洗浄装置に接続され前記ボイラから前記洗浄装置にボイラ水を流すボイラ水ラインと、前記ボイラから前記洗浄装置に前記ボイラ水ラインを流れるボイラ水の量を前記ボイラの状況及び前記洗浄装置の状況のうちの少なくとも一方に基づいて制御する制御部とを備える洗浄システム。
続きを表示(約 970 文字)
【請求項2】
前記制御部は、前記ボイラの缶内の濃縮状態に応じて前記ボイラから前記洗浄装置に流れるボイラ水の量を調節する請求項1に記載の洗浄システム。
【請求項3】
前記ボイラ水ラインを流れるボイラ水の少なくとも一部が貯留される回収タンクと、
前記ボイラ水ラインから前記回収タンクにボイラ水を流す第1の回収タンクラインと、
前記回収タンクから前記ボイラ水ラインにボイラ水を流す第2の回収タンクラインと、
ボイラ水を前記洗浄装置側および/または前記回収タンク側に供給可能な分配手段と、
前記第2の回収タンクラインに設けられたタンク用ポンプと、を更に備え、
前記制御部は、前記洗浄装置からの給水要求及び前記ボイラの濃縮状況のうちの少なくとも一方に基づいて、
前記ボイラから前記洗浄装置にボイラ水を流す、
前記ボイラから前記回収タンクにボイラ水を流す、又は
前記回収タンクから前記洗浄装置にボイラ水を流す請求項1又は2に記載の洗浄システム。
【請求項4】
前記ボイラ水ラインに設けられボイラ水の水質を検査する水質検査部を更に備える請求項1に記載の洗浄システム。
【請求項5】
前記第1の回収タンクライン、前記第2の回収タンクライン及び前記回収タンクのうちの少なくとも一つに設けられボイラ水の水質を検査する水質検査部を更に備える請求項3に記載の洗浄システム。
【請求項6】
前記水質検査部の検査項目はpH及び/又は電気伝導度であるである請求項4に記載の洗浄システム。
【請求項7】
前記制御部は前記洗浄装置に供給された前記ボイラ水の量及び/又は前記水質の検査結果に基づいて前記洗浄装置に供給する洗浄剤の量を制御する請求項4に記載の洗浄システム。
【請求項8】
前記ボイラ水ラインの少なくとも一箇所に設けられ前記ボイラ水の水質を浄化する水質浄化装置を更に備える請求項1又は2に記載の洗浄システム。
【請求項9】
前記洗浄装置又は前記ボイラ水ラインにその一端が接続され洗浄用水でボイラ水を希釈して洗浄装置へ供給可能な洗浄用水ラインを更に備える請求項1又は2に記載の洗浄システム。
発明の詳細な説明
【技術分野】
【0001】
本発明は、ボイラ水を洗浄に利用する洗浄システムに関する。
続きを表示(約 2,500 文字)
【背景技術】
【0002】
ボイラで発生した蒸気を利用した温水洗浄が広く行われている。特許文献1では、省エネルギーのため、ボイラで発生した蒸気だけでなく、仕上ロール機や乾燥機で発生した蒸気ドレンを有効に利用した温水洗浄技術を提案している。
【先行技術文献】
【特許文献】
【0003】
特開2009-198038号公報
【発明の概要】
【発明が解決しようとする課題】
【0004】
従来の技術では、ボイラで発生した蒸気を熱源として温水を作り、その温水で洗浄を行ってきた。省エネルギーが進んだ方法としては、蒸気の他に、蒸気ドレンを有効利用する方法が提案されている。しかし、ボイラ内には熱エネルギーを保有したボイラ水があり、その熱エネルギーを直接的に利用する技術は提案されていない。なお、ボイラ水とは、ボイラ内の缶水を指し、ボイラ内の缶水が濃縮したボイラ濃縮缶水、缶水濃縮時に排出されるブロー排水等を含む。
【0005】
本発明は、ボイラ水が含む熱とアルカリ等の成分を積極利用する洗浄システムを提供することを目的とする。
【課題を解決するための手段】
【0006】
(1)本発明の洗浄システムは、洗浄媒体として水を利用する洗浄システムであって、ボイラと、洗浄装置と、一端が前記ボイラに接続され他端が前記洗浄装置に接続され前記ボイラから前記洗浄装置にボイラ水を流すボイラ水ラインと、前記ボイラから前記洗浄装置に前記ボイラ水ラインを流れるボイラ水の量を前記ボイラの状況及び前記洗浄装置の状況のうちの少なくとも一方に基づいて制御する制御部とを備える。これによってボイラ水が含む熱とアルカリ等の成分を利用できる。また、ボイラの状況又は洗浄装置の状況に応じてボイラから洗浄装置に流れるボイラ水の量を制御できる。
(2)前記洗浄システムは、前記制御部は、前記ボイラの缶内の濃縮状態に応じて前記ボイラから前記洗浄装置に流れるボイラ水の量を調節してもよい。これによってボイラの状態を適切に保つこと及びボイラ水を利用することを両立できる。
(3)前記洗浄システムは、前記ボイラ水ラインを流れるボイラ水の少なくとも一部が貯留される回収タンクと、前記ボイラ水ラインから前記回収タンクにボイラ水を流す第1の回収タンクラインと、前記回収タンクから前記ボイラ水ラインにボイラ水を流す第2の回収タンクラインと、ボイラ水を前記洗浄装置側および/または前記回収タンク側に供給可能な分配手段と、前記第2の回収タンクラインに設けられたタンク用ポンプと、を更に備え、前記制御部は、前記洗浄装置からの給水要求及び前記ボイラの濃縮状況のうちの少なくとも一方に基づいて、前記ボイラから前記洗浄装置にボイラ水を流す、前記ボイラから前記回収タンクにボイラ水を流す、又は前記回収タンクから前記洗浄装置にボイラ水を流す。これによるとボイラのブローをしたいが、洗浄装置側が洗いのタイミングでない場合、回収タンクへブローさせることができる。
(4)前記洗浄システムは、前記ボイラ水ラインに設けられボイラ水の水質を検査する水質検査部を更に備えてもよい。
(5)前記洗浄システムは、前記第1の回収タンクライン、前記第2の回収タンクライン及び前記回収タンクのうちの少なくとも一つに設けられボイラ水の水質を検査する水質検査部を更に備えてもよい。
(6)前記洗浄システムは、前記水質検査部の検査項目はpH及び/又は電気伝導度であってよい。これによるとボイラ水の水質を検査することで、水質に応じて洗浄剤の投入量を変更すること及びボイラ水を浄化することの判断基準となる情報が得られる。
(7)前記洗浄システムは、前記制御部は前記洗浄装置に供給された前記ボイラ水の量及び/又は前記水質の検査結果に基づいて前記洗浄装置に供給する洗浄剤の量を制御してもよい。これによると洗浄剤の使用量を削減できる。
(8)前記洗浄システムは、前記ボイラ水ラインの少なくとも一箇所に設けられ前記ボイラ水の水質を浄化する水質浄化装置を更に備えてもよい。これによるとボイラ水を使用できる被洗浄物の範囲を拡大できる。例えば、被洗浄物が洗濯物である場合、洗濯物が白物であるときにも使用できる。
(9)前記洗浄システムは、前記洗浄装置又は前記ボイラ水ラインにその一端が接続され洗浄用水でボイラ水を希釈して洗浄装置へ供給可能な洗浄用水ラインを更に備えてもよい。これによると水質浄化装置を用いることなく、希釈によって洗浄装置の運転を継続できる。
【発明の効果】
【0007】
本発明によれば、ボイラ水が含むアルカリ等の成分を積極利用することの他、ボイラ水の熱を利用することで省エネルギー化された洗浄システムを提供することができる。
【図面の簡単な説明】
【0008】
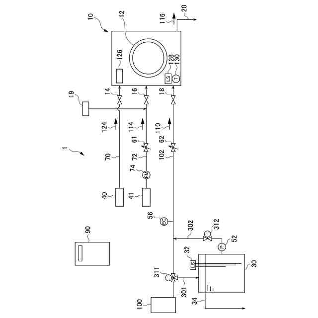
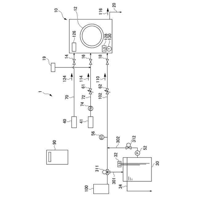
図1は本発明の洗浄システム1の構成を示す図である。
【発明を実施するための形態】
【0009】
(洗浄システム)
本発明の実施形態の洗浄システム1は以下の通りである。図1は、洗浄システム1の構成を示す図である。洗浄システム1は、水を洗浄媒体として、アルカリ系の洗剤を使い、洗浄液を加温して被洗浄物を洗浄するシステムである。
【0010】
(洗浄部)
洗浄システム1は、洗浄装置10を備える。洗浄装置10は、被洗浄物を洗浄する洗浄部12を備え、パッケージ化された洗浄装置であれば、洗浄装置自身に洗浄装置レベルセンサ128、洗浄装置温度センサ130を備え、ボイラ水110、水114を洗浄部へ送る給水制御や蒸気124を使った温度制御を行う洗浄装置制御部126も備える。本実施形態では、パッケージ化された洗浄装置の例を記した。
(【0011】以降は省略されています)
この特許をJ-PlatPat(特許庁公式サイト)で参照する
関連特許
三浦工業株式会社
燃焼装置
29日前
三浦工業株式会社
撹拌装置
1か月前
三浦工業株式会社
燃焼装置
29日前
三浦工業株式会社
ガス化装置
1か月前
三浦工業株式会社
貫流ボイラ
1か月前
三浦工業株式会社
流体殺菌装置
8日前
三浦工業株式会社
電極式ボイラ
16日前
三浦工業株式会社
流体殺菌装置
16日前
三浦工業株式会社
洗浄システム
1日前
三浦工業株式会社
流体殺菌装置
1か月前
三浦工業株式会社
汚泥乾燥加熱釜
1か月前
三浦工業株式会社
ボイラシステム
1日前
三浦工業株式会社
水素貯蔵供給装置
1か月前
三浦工業株式会社
精製水供給システム
1か月前
三浦工業株式会社
環境情報収集システム
2日前
三浦工業株式会社
コンピュータプログラム
1か月前
三浦工業株式会社
燃焼装置、アンモニア評価方法
1か月前
三浦工業株式会社
船舶用ハイブリッド発電システム
2日前
三浦工業株式会社
メンテナンス業務支援システム及びメンテナンス業務運用方法
2日前
個人
洗濯機
16日前
個人
洗濯装置
3か月前
個人
洗濯物干しハンガー
1か月前
セーレン株式会社
複合表皮材
16日前
東レ株式会社
繊維断面の検査方法
2か月前
株式会社青柳
染め加工方法
2か月前
株式会社創和
帽子洗いネット
3日前
株式会社アライホーム
物干装置
16日前
有限会社高田紙器製作所
紙製洗濯バサミ
4か月前
東レ株式会社
ゴム補強用合成繊維コード
2か月前
東レ株式会社
炭素繊維シートの製造方法
3か月前
株式会社槌屋
加飾用表皮材
1か月前
株式会社大阪ソーダ
撥水撥油性繊維処理剤
3か月前
株式会社創和
ボックス状洗濯ネット
2か月前
リンナイ株式会社
衣類乾燥機
1か月前
個人
ポリエステル染色物の製造方法
1か月前
リンテック株式会社
耐水性基材
1か月前
続きを見る
他の特許を見る