TOP
|
特許
|
意匠
|
商標
特許ウォッチ
Twitter
他の特許を見る
10個以上の画像は省略されています。
公開番号
2025175825
公報種別
公開特許公報(A)
公開日
2025-12-03
出願番号
2024082107
出願日
2024-05-20
発明の名称
ガス均質化装置、ガス均質化方法、水素ガスの製造方法、水素ガス製造設備及びその運転方法、ガス化溶融炉設備及びその運転方法、製鉄方法、熱処理方法、並びに鉄鉱石の製造方法
出願人
日鉄エンジニアリング株式会社
,
日本製鉄株式会社
代理人
個人
,
個人
,
個人
主分類
B01F
23/10 20220101AFI20251126BHJP(物理的または化学的方法または装置一般)
要約
【課題】動力の増加を抑制しつつ、ガスの経時的な組成変動の影響を十分に低減することが可能なガス均質化装置を提供すること。
【解決手段】組成が経時的に変動する第1ガスが順次に導入される複数のタンクと、複数のタンクの少なくとも一つから導出され、第1ガスよりも経時的な組成の変動幅が低減された第2ガスが流通する流路と、流路に接続され、第2ガスと、第1ガス及び第2ガスとは異なる組成を有する第3ガスとを混合して第4ガスを導出する混合器と、を備える、ガス均質化装置を提供する。
【選択図】図1
特許請求の範囲
【請求項1】
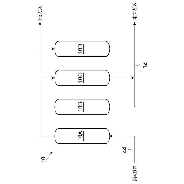
組成が経時的に変動する第1ガスが順次に導入される複数のタンクと、
前記複数のタンクの少なくとも一つから導出され、前記第1ガスよりも経時的な組成の変動幅が低減された第2ガスが流通する流路と、
前記第2ガスと、前記第1ガス及び前記第2ガスとは異なる組成を有する第3ガスとを混合して第4ガスを導出する混合器と、を備える、ガス均質化装置。
続きを表示(約 1,200 文字)
【請求項2】
前記第1ガスの組成は周期的に変動する、請求項1に記載のガス均質化装置。
【請求項3】
前記第1ガスは、圧力スイング吸着装置から導出されるオフガスの少なくとも一部を含む、請求項1又は2に記載のガス均質化装置。
【請求項4】
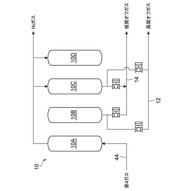
前記圧力スイング吸着装置の吸着塔から導出される前記オフガスの流路は複数に分岐しており、
前記オフガスが水素の平均濃度が互いに異なる複数のオフガスに分別され、分別されたオフガスが前記第1ガスとして前記複数のタンクに順次に導入される、請求項3に記載のガス均質化装置。
【請求項5】
前記第1ガスが前記複数のタンクに順次に導入されるように前記第1ガスが導入されるタンクを切り替える切替部を備え、
前記切替部は前記第1ガスの組成変動の周期ごとに前記タンクを切り替える、請求項1又は2に記載のガス均質化装置。
【請求項6】
前記第1ガスが前記複数のタンクに順次に導入されるように前記第1ガスが導入されるタンクを切り替える切替部を備え、
前記切替部は前記第1ガスの組成変動の周期よりも短い周期で前記タンクを切り替える、請求項1又は2に記載のガス均質化装置。
【請求項7】
前記複数のタンクの総数は、前記第1ガスの組成変動の一周期当たりに前記第1ガスが導入されるタンクの基数よりも多い、請求項1又は2に記載のガス均質化装置。
【請求項8】
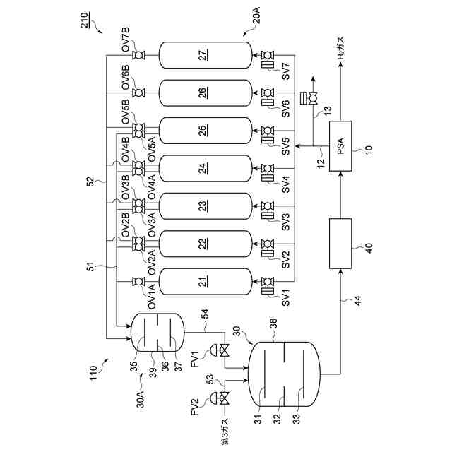
請求項1又は2に記載のガス均質化装置と、水素ガスを精製する圧力スイング吸着装置と、を備える水素ガス製造設備であって、
前記圧力スイング吸着装置から導出される水素ガスを含むオフガスの少なくとも一部が前記第1ガスとして前記ガス均質化装置に導入され、
水素ガスと窒素ガスとを含む前記第3ガスが前記混合器に導入され、
前記第4ガスを含むガスが前記圧力スイング吸着装置に導入される、水素ガス製造設備。
【請求項9】
前記第1ガスとして前記ガス均質化装置に導入される前記オフガスにおける水素ガスの平均濃度が40体積%以上である、請求項8に記載の水素ガス製造設備。
【請求項10】
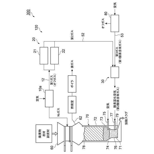
請求項1又は2に記載のガス均質化装置と、溶融炉と、前記溶融炉の上方に設けられる装入装置と、前記装入装置で用いられる窒素ガスを精製する第1圧力スイング吸着装置と、を備えるガス化溶融炉設備であって、
前記第1圧力スイング吸着装置から導出される酸素ガスを含むオフガスの少なくとも一部が前記第1ガスとして前記ガス均質化装置に導入され、
前記第3ガスとして酸素を含む第1酸素含有ガスが前記混合器に導入され、
前記第4ガスを含む第2酸素含有ガスが前記溶融炉に導入される、ガス化溶融炉設備。
(【請求項11】以降は省略されています)
発明の詳細な説明
【技術分野】
【0001】
本開示は、ガス均質化装置、ガス均質化方法、水素ガスの製造方法、水素ガス製造設備及びその運転方法、ガス化溶融炉設備及びその運転方法、製鉄方法、熱処理方法及び鉄鉱石の製造方法に関する。
続きを表示(約 1,900 文字)
【背景技術】
【0002】
各種プラントでは種々のオフガスが発生する。例えば、PSA装置の脱圧工程及び再生工程では、水素ガスを含むオフガスが発生する。特許文献1では、PSA装置から排出されるオフガスを、第1のタンクと第2のタンクの間で循環させて混合することによって、オフガス中の水素ガス濃度の変動を抑制する技術が提案されている。
【先行技術文献】
【特許文献】
【0003】
特開2018-177615号公報
【発明の概要】
【発明が解決しようとする課題】
【0004】
特許文献1の方法でオフガスを均質化するためには、タンク間で大量のオフガスを循環させる必要がある。オフガスの循環量が増えると、オフガスを循環させるための動力が増加する。本開示は、動力の増加を抑制しつつ、ガスの経時的な組成変動の影響を十分に低減することが可能なガス均質化装置及びガス均質化方法を提供する。本開示は、オフガスを有効に利用して水素ガスを効率よく製造することが可能な水素ガス製造設備及びその運転方法を提供する。本開示は、オフガスを有効に利用して効率よく運転することが可能なガス化溶融炉設備及びその運転方法を提供する。本開示は、オフガスを有効に利用することが可能な水素ガスの製造方法を提供する。本開示は、水素ガス製造設備で得られる精製ガス又はオフガスを有効に利用することが可能な製鉄方法、熱処理方法及び鉄鉱石の製造方法を提供する。
【課題を解決するための手段】
【0005】
本開示の一側面は、組成が経時的に変動する第1ガスが順次に導入される複数のタンクと、上記複数のタンクの少なくとも一つから導出され、上記第1ガスよりも経時的な組成の変動幅が低減された第2ガスが流通する流路と、上記第2ガスと、上記第1ガス及び上記第2ガスとは異なる組成を有する第3ガスとを混合して第4ガスを導出する混合器と、を備える、ガス均質化装置を提供する。
【0006】
上記ガス均質化装置は、組成が経時的に変動する第1ガスが順次に導入される複数のタンクを備える。このような複数のタンクは、第1ガスの経時的な組成の変動を緩衝し、第1ガスよりも経時的な組成の変動幅が低減された第2ガスを導出することができる。そして、このような第2ガスが流通する流路と、当該第2ガスと第3ガスとを混合し第4ガスを導出する混合器を備える。このようなガス均質化装置によれば、第1ガスの経時的な組成の変動の影響が十分に低減され、十分に均質化された第4ガスを得ることができる。また、複数のタンクの間でガスを循環する必要がないことから、動力の増加を抑制することができる。
【0007】
本開示の一側面は、上記ガス均質化装置と、水素ガスを精製する圧力スイング吸着装置と、を備える水素ガス製造設備であって、上記圧力スイング吸着装置から導出される水素ガスを含むオフガスの少なくとも一部が上記第1ガスとして上記ガス均質化装置に導入され、水素ガスと窒素ガスとを含む上記第3ガスが上記混合器に導入され、上記第4ガスを含むガスが上記圧力スイング吸着装置に導入される、水素ガス製造設備を提供する。
【0008】
上記水素ガス製造設備は、圧力スイング吸着装置から導出される水素ガスを含むオフガスの少なくとも一部を、上記ガス均質化装置を用いて圧力スイング吸着装置に導入することができる。このためオフガスに含まれる水素ガスを有効に利用することが可能になり、効率よく水素ガスを製造することができる。
【0009】
本開示の一側面は、上記ガス均質化装置と、溶融炉と、前記溶融炉の上方に設けられる装入装置と、上記装入装置で用いられる窒素ガスを精製する第1圧力スイング吸着装置と、を備えるガス化溶融炉設備であって、上記第1圧力スイング吸着装置から導出される酸素ガスを含むオフガスの少なくとも一部が上記第1ガスとして上記ガス均質化装置に導入され、上記第3ガスとして酸素を含む第1酸素含有ガスが上記混合器に導入され、上記第4ガスを含む第2酸素含有ガスがガス化溶融炉に導入される、ガス化溶融炉設備を提供する。
【0010】
上記ガス化溶融炉設備は、第1圧力スイング吸着装置から導出される酸素ガスを含むオフガスの少なくとも一部を、上記ガス均質化装置を用いてガス化溶融炉設備に導入することができる。このためオフガスに含まれる酸素ガスを有効に利用することが可能になり、ガス化溶融炉設備を効率よく運転することができる。
(【0011】以降は省略されています)
この特許をJ-PlatPat(特許庁公式サイト)で参照する
関連特許
株式会社西部技研
除湿装置
1か月前
株式会社日本触媒
ドロー溶質
1か月前
プライミクス株式会社
攪拌装置
20日前
サンノプコ株式会社
消泡剤
1か月前
日本バイリーン株式会社
フィルタ
1か月前
東レ株式会社
遠心ポッティング方法
1か月前
トヨタ自動車株式会社
濾過装置
1か月前
株式会社切川物産
撹拌装置
21日前
トヨタ紡織株式会社
フィルタ
14日前
株式会社高垣製作所
粉粒体加工装置
5日前
トヨタ紡織株式会社
水流帯電装置
14日前
栗田工業株式会社
ギ酸の回収方法
21日前
個人
吸着材複合粒子
5日前
個人
気液混合装置
1か月前
松岡紙業 株式会社
油吸着体の製造方法
1か月前
東芝ライテック株式会社
光照射装置
1か月前
富士電機株式会社
ガス処理システム
1か月前
株式会社フクハラ
圧縮空気圧回路ユニット
1か月前
株式会社明電舎
成膜装置
1か月前
日本化薬株式会社
直鎖ブテン製造用触媒及びその使用
1か月前
大同特殊鋼株式会社
水素貯蔵粉末
今日
東芝ライテック株式会社
紫外線処理装置
20日前
本田技研工業株式会社
二酸化炭素回収装置
1か月前
本田技研工業株式会社
二酸化炭素回収装置
2か月前
本田技研工業株式会社
二酸化炭素回収装置
2か月前
ノリタケ株式会社
触媒材料およびその利用
2か月前
ノリタケ株式会社
触媒材料およびその利用
2か月前
株式会社ダイセル
圧力容器
12日前
株式会社HELIX
加熱装置
6日前
本田技研工業株式会社
二酸化炭素回収装置
2か月前
ノリタケ株式会社
触媒材料およびその利用
2か月前
いであ株式会社
PFAS除去用バイオ炭の製造方法
1か月前
個人
フッ化炭素糸物にフッ素をコーティングした浄水手段
1か月前
三浦工業株式会社
撹拌装置
1か月前
栗田工業株式会社
有機物含有水の脱泡処理装置
28日前
JFEエンジニアリング株式会社
二酸化炭素回収方法
1か月前
続きを見る
他の特許を見る