TOP
|
特許
|
意匠
|
商標
特許ウォッチ
Twitter
他の特許を見る
公開番号
2025169934
公報種別
公開特許公報(A)
公開日
2025-11-14
出願番号
2025076619
出願日
2025-05-02
発明の名称
車両制動システム
出願人
ローベルト ボツシユ ゲゼルシヤフト ミツト ベシユレンクテル ハフツング
,
ROBERT BOSCH GMBH
代理人
アインゼル・フェリックス=ラインハルト
,
個人
,
個人
,
個人
,
個人
主分類
B60T
8/17 20060101AFI20251107BHJP(車両一般)
要約
【課題】ブレーキペダル及び第1の作動モジュールを含む車両制動システムに関する。
【解決手段】第1の作動モジュールは、マスタシリンダと、ペダル感覚シミュレータと、1次ペダルセンサと、第1の圧力供給器と、第1のコントローラと、第1の作動モジュールポートとを含む。本システムは、第2の圧力供給器と、第2のコントローラと、第2の作動モジュールポートとを有する第2の作動モジュールを含む。車両制動システムは、第1の作動モジュールポート及び第2の作動モジュールポートにそれぞれ結合された第1のポート及び第2のポートを有する調整モジュールと、2次ペダルセンサと、ポンプと、第3のコントローラと、ホイールシリンダに結合されたポートとを含む。冗長バックアップ動作モードでは、制動要求は、2次ペダルセンサと第3のコントローラのアルゴリズムとに従って、調整モジュールのポンプの動作によって満足させられるように構成されている。
【選択図】図3
特許請求の範囲
【請求項1】
車両制動システムであって、
運転者による操作のために制動要求を受信するように構成されたブレーキペダルと、
第1の作動モジュールであって、
前記運転者からの制動要求に応答して流体を変位させるために前記ブレーキペダルに結合されたマスタシリンダと、
前記マスタシリンダに結合され、前記制動要求に応答して前記ブレーキペダルに触覚フィードバックを提供するように構成されたペダル感覚シミュレータと、
1次ペダルセンサと、
流体を変位させるように動作可能な第1の分離型電気液圧式圧力供給器と、
前記1次ペダルセンサから信号を受信するように、及び、第1のホイールシリンダ対で終端する第1の制動回路への前記第1の分離型電気液圧式圧力供給器の出力を制御するために前記第1の分離型電気液圧式圧力供給器に信号を出力するように構成されたアルゴリズムによってプログラミングされた第1のコントローラと、
第1の作動モジュールポートと、
を含む、第1の作動モジュールと、
第2の作動モジュールであって、
前記流体を変位させるように動作可能な第2の分離型電気液圧式圧力供給器と、
前記第1のコントローラから信号を受信するための、及び、第2のホイールシリンダ対で終端する第2の制動回路への前記第2の分離型電気液圧式圧力供給器の出力を制御するために前記第2の分離型電気液圧式圧力供給器に信号を出力するためのアルゴリズムによってプログラミングされた第2のコントローラと、
第2の作動モジュールポートと、
を含む、第2の作動モジュールと、
調整モジュールであって、
前記第1の作動モジュールポート及び前記第2の作動モジュールポートにそれぞれ結合された第1のポート及び第2のポートと、
2次ペダルセンサと、
前記第1の制動回路及び前記第2の制動回路から流体を変位させるように動作可能なポンプと、
前記2次ペダルセンサを介して前記運転者の制動要求を受信するように、及び、前記第1の制動回路及び前記第2の制動回路への前記ポンプの出力を制御するために前記ポンプに信号を出力するように構成されたアルゴリズムによってプログラミングされた第3のコントローラと、
前記第1のホイールシリンダ対に結合された第1のポート対、及び、前記第2のホイールシリンダ対に結合された第2のポート対と、
を含む、調整モジュールと、
を備え、
前記調整モジュールは、前記第1のホイールシリンダ対及び前記第2のホイールシリンダ対と前記第1の分離型電気液圧式圧力供給器及び第2の分離型電気液圧式圧力供給器との間に配置されており、
1次ブレーキバイワイヤ動作モードでは、前記マスタシリンダは、前記ペダル感覚シミュレータのみに流体連通し、前記制動要求は、前記1次ペダルセンサと前記第1のコントローラ及び前記第2のコントローラのアルゴリズムとに従って、前記第1の作動モジュール及び前記第2の作動モジュールの前記第1の分離型電気液圧式圧力供給器及び第2の分離型電気液圧式圧力供給器のブレーキバイワイヤ動作によって満足させられるように構成されており、
前記車両制動システムは、前記1次ブレーキバイワイヤ動作モードで動作不能であるときには、冗長バックアップ動作モードへデフォルト移行するように構成されており、
前記冗長バックアップ動作モードでは、前記制動要求は、前記2次ペダルセンサと前記第3のコントローラのアルゴリズムとに従って、前記調整モジュールの前記ポンプの動作によって満足させられるように構成されている、
車両制動システム。
続きを表示(約 1,600 文字)
【請求項2】
前記車両制動システムはさらに、
前記第1の作動モジュールに電力を供給するように構成された第1の電源と、
前記調整モジュールに電力を供給するように構成された第2の電源と、
を備える、請求項1に記載の車両制動システム。
【請求項3】
前記第1の電源は、前記第2の分離型電気液圧式圧力供給器に電力を供給するように構成されている、請求項2に記載の車両制動システム。
【請求項4】
前記第2の作動モジュールは、マスタシリンダを有しておらず、前記1次ブレーキバイワイヤモードで前記第1の作動モジュールに対するスレーブモジュールとして動作する、請求項1に記載の車両制動システム。
【請求項5】
前記第1の作動モジュールは、ハウジングを含み、
前記調整モジュールは、前記第1の作動モジュールのハウジングとは別個のハウジングを含み、
前記2次ペダルセンサは、前記ブレーキペダルに取り付けられている、請求項1に記載の車両制動システム。
【請求項6】
請求項1に記載の車両制動システムを備える車両であって、
前記マスタシリンダは、60cc未満の総流体容量を有し、
当該車両は、4536kg超の総車両重量定格を有する、車両。
【請求項7】
前記マスタシリンダは、30cc以下の総流体容量を有する、請求項6に記載の車両。
【請求項8】
前記車両は、6350kg超の総車両重量定格を有する、請求項7に記載の車両。
【請求項9】
車両制動システムを動作させる方法であって、当該方法は、
1次ブレーキバイワイヤモードで前記車両制動システムを動作させることであって、
前記1次ブレーキバイワイヤモードは、
第1の制動要求を検出する1次ペダルセンサから第1のブレーキペダル信号を、第1のコントローラを用いて受信することと、
第1の流体アクチュエータへの第1のコマンドを、前記第1のコントローラを用いて設定することであって、前記第1の流体アクチュエータは、制動回路に結合されたホイールシリンダを作動させるために、前記制動回路内の流体を変位させるように動作可能である、ことと、
前記第1の流体アクチュエータと前記ホイールシリンダとの間に配置された調整モジュールを介して前記ホイールシリンダを作動させるための流体を提供することと、
を含む、
1次ブレーキバイワイヤモードで前記車両制動システムを動作させることと、
前記1次ブレーキバイワイヤモードが動作不能であることに応答して、バックアップブレーキバイワイヤモードで前記車両制動システムを動作させることであって、
前記バックアップブレーキバイワイヤモードは、
第2の制動要求を検出する前記調整モジュールのペダルセンサから第2のブレーキペダル信号を、前記調整モジュールのコントローラを用いて受信することと、
前記調整モジュールの流体アクチュエータへの第2のコマンドを、前記調整モジュールのコントローラを用いて設定することであって、前記調整モジュールの前記流体アクチュエータは、前記ホイールシリンダを作動させるために、前記制動回路内の流体を変位させるように動作可能である、ことと、
を含む、
バックアップブレーキバイワイヤモードで前記車両制動システムを動作させることと、
を含む、方法。
【請求項10】
前記方法はさらに、前記第1のコントローラ、前記1次ペダルセンサ、及び、前記第1の流体アクチュエータに、第1の電源を用いて電力を供給することを含む、請求項9に記載の方法。
(【請求項11】以降は省略されています)
発明の詳細な説明
【技術分野】
【0001】
関連出願の相互参照
本出願は、2024年5月3日付にて出願された同時係属中の米国仮特許出願第63/642274号の優先権の利益を主張するものであり、その内容全体が参照により本明細書に組み込まれる。
続きを表示(約 4,900 文字)
【0002】
分野
本明細書において説明する実施形態、例及び態様は、特に、車両において液圧制動を実行するためのシステム及び方法に関する。
【0003】
概要
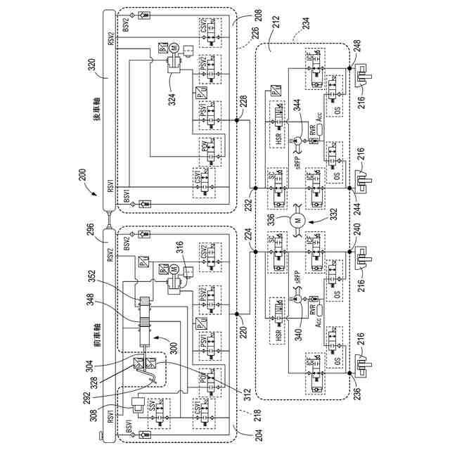
本開示は、一態様においては、運転者による操作のための制動要求を受信するように構成されたブレーキペダルと、第1の作動モジュールとを含む車両制動システムを提供する。第1の作動モジュールは、運転者からの制動要求に応答して流体を変位させるためにブレーキペダルに結合されたマスタシリンダと、マスタシリンダに結合され、制動要求に応答してブレーキペダルに触覚フィードバックを提供するように構成されたペダル感覚シミュレータと、1次ペダルセンサと、流体を変位させるように動作可能な第1の分離型電気液圧式圧力供給器と、1次ペダルセンサから信号を受信するように、及び、第1のホイールシリンダ対で終端する第1の制動回路への第1の分離型電気液圧式圧力供給器の出力を制御するために第1の分離型電気液圧式圧力供給器に信号を出力するように構成されたアルゴリズムによってプログラミングされた第1のコントローラと、第1の作動モジュールポートと、を含む。車両制動システムは、流体を変位させるように動作可能な第2の分離型電気液圧式圧力供給器と、第1のコントローラから信号を受信するための、及び、第2のホイールシリンダ対で終端する第2の制動回路への第2の分離型電気液圧式圧力供給器の出力を制御するために第2の分離型電気液圧式圧力供給器に信号を出力するためのアルゴリズムによってプログラミングされた第2のコントローラと、第2の作動モジュールポートと、を含む第2の作動モジュールを含む。車両制動システムは、第1の作動モジュールポート及び第2の作動モジュールポートにそれぞれ結合された第1のポート及び第2のポートと、2次ペダルセンサと、第1の制動回路及び第2の制動回路から流体を変位させるように動作可能なポンプと、2次ペダルセンサを介して運転者の制動要求を受信するように、及び、第1の制動回路及び第2の制動回路へのポンプの出力を制御するためにポンプに信号を出力するように構成されたアルゴリズムによってプログラミングされた第3のコントローラと、第1のホイールシリンダ対に結合された第1のポート対、及び、第2のホイールシリンダ対に結合された第2のポート対と、を含む調整モジュールを含む。調整モジュールは、第1のホイールシリンダ対及び第2のホイールシリンダ対と第1の分離型電気液圧式圧力供給器及び第2の分離型電気液圧式圧力供給器との間に配置される。1次ブレーキバイワイヤ動作モードでは、マスタシリンダは、ペダル感覚シミュレータのみに流体連通し、制動要求は、1次ペダルセンサと第1のコントローラ及び第2のコントローラのアルゴリズムとに従って、第1の作動モジュール及び第2の作動モジュールの第1の分離型電気液圧式圧力供給器及び第2の分離型電気液圧式圧力供給器のブレーキバイワイヤ動作によって満足させられるように構成される。車両制動システムは、1次ブレーキバイワイヤ動作モードで動作不能であるとき、冗長バックアップ動作モードへデフォルト移行するように構成されている。冗長バックアップ動作モードでは、制動要求は、2次ペダルセンサと第3のコントローラのアルゴリズムとに従って、調整モジュールのポンプの動作によって満足させられるように構成されている。
【0004】
本開示は、他の態様において、車両制動システムを動作させる方法を提供し、本方法は、1次ブレーキバイワイヤモードで車両制動システムを動作させることを含む。1次ブレーキバイワイヤモードは、第1の制動要求を検出する1次ペダルセンサから第1のブレーキペダル信号を、第1のコントローラを用いて受信することを含む。1次ブレーキバイワイヤモードは、第1の流体アクチュエータへの第1のコマンドを、第1のコントローラを用いて設定することを含み、第1の流体アクチュエータは、制動回路に結合されたホイールシリンダを作動させるために、制動回路内の流体を変位させるように動作可能である。1次ブレーキバイワイヤモードは、第1の流体アクチュエータとホイールシリンダとの間に配置された調整モジュールを介してホイールシリンダを作動させるための流体を提供することを含む。本方法は、1次ブレーキバイワイヤモードが動作不能であることに応答して、バックアップブレーキバイワイヤモードで車両制動システムを動作させることを含む。バックアップブレーキバイワイヤモードは、第2の制動要求を検出する調整モジュールのペダルセンサから第2のブレーキペダル信号を、調整モジュールのコントローラを用いて受信することを含む。バックアップブレーキバイワイヤモードは、調整モジュールの流体アクチュエータへの第2のコマンドを、調整モジュールのコントローラを用いて設定することを含み、調整モジュールの流体アクチュエータは、ホイールシリンダを作動させるために、制動回路内の流体を変位させるように動作可能である。
【図面の簡単な説明】
【0005】
既知の構成の制動システムの概略図である。
図1の制動システムの構成図である。
本開示の一実施形態による制動システムの概略図である。
図3の制動システムの構成図である。
【発明を実施するための形態】
【0006】
詳細な説明
任意の実施形態を詳細に説明する前に、本開示は、その適用において、以下の説明に記載する又は以下の図面に示す構成の詳細及び構成要素の配置に限定されるものではないことを理解されたい。本開示は、他の実施形態が可能であり、様々な手法で実施又は実行することができる。また、本明細書において使用する語法及び用語は、説明を目的とするものであり、限定とみなされるべきではないことを理解されたい。本明細書における「含む(including)」、「備える(comprising)」又は「有する(having)」及びそれぞれの変化形の使用は、これらの語の後に列挙される項目及びそれらの均等物並びに追加の項目を包含することを意味する。「取り付けられている(mounted)」、「接続されている(connected)」及び「結合されている(coupled)」なる用語は、広く使用され、直接的な及び間接的ないずれの取り付け、接続及び結合も包含する。さらに、「接続されている(connected)」及び「結合されている(coupled)」とは、物理的又は機械的な接続又は結合に限定されるものではなく、直接的又は間接的にかかわらず、液圧的又は電気的な接続又は結合を含み得る。
【0007】
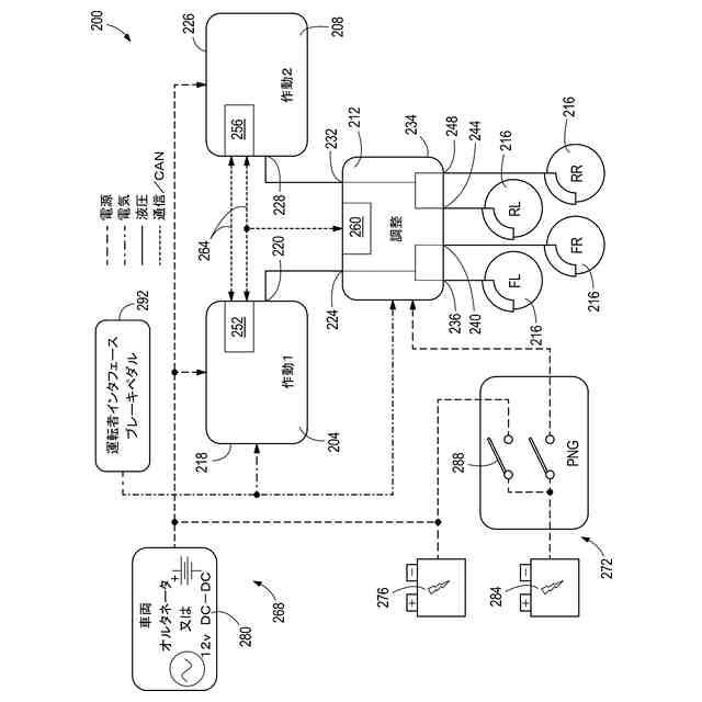
図1及び図2には、既知の構成の車両制動システム100が概略的に示されている。車両制動システム100は、4536kg(10000ポンド)までの総車両重量定格(GVWR)を有する乗用車及び軽トラック(例えば、クラス1及びクラス2)において使用することができる。車両は、米国では連邦高速道路局(FHWA)である政府機関によりGVWRによって分類され、軽量車両としてクラス1及びクラス2、中型車両としてクラス3乃至クラス6、大型車両としてクラス7及びクラス8に分類される。クラス3乃至クラス6の車両は、4536kg乃至11793kg(10001ポンド乃至26000ポンド)の間のGVWRを有し、クラス7及びクラス8の車両は、これを上回る(26001ポンド以上)のGVWRを有する。具体的には、クラス3の車両は、4536kg乃至6351kg(10001ポンド乃至14000ポンド)の間のGVWRを有し、クラス4の車両は、6352kg乃至7257kg(14001ポンド乃至16000ポンド)の間のGVWRを有し、クラス5の車両は、7528kg乃至8845kg(16001ポンド乃至19500ポンド)の間のGVWRを有し、クラス6の車両は、8846kg乃至11793kg(19501ポンド乃至26000ポンド)の間のGVWRを有する。4536kg(10000ポンド)未満のGVWRを有する車両は、以下においてさらに説明するように、単一の作動ユニット及び単一の調整モジュールを含む制動システム100を使用することができる。
【0008】
車両制動システム100は、作動モジュール104と、調整モジュール108(例えば、Bosch社のESP(登録商標)モジュール)と、運転者インタフェース112(例えば、ブレーキペダル)と、調整モジュール108に接続された複数のホイールシリンダ116とを含むブレーキバイワイヤ制動システムである。作動モジュール、調整モジュール、及び/又は、その機能に関するさらなる詳細は、ロバート・ボッシュGmbH(Robert Bosch GmbH)社の米国特許第10800389号明細書、米国特許第12194972号明細書及び米国特許出願公開第2025/0091556号明細書に開示されており、これらの内容全体は、参照により本明細書に組み込まれている。当該技術分野の他の文献では、米国特許第12145548号明細書も、圧力供給ユニット及びモータポンプユニットを有する同様の制動システムを開示している。米国特許第12145548号明細書の内容全体は、参照により本明細書に組み込まれている。本開示の態様は、上述のものを含むがこれらに限定されるものではない既存のブレーキバイワイヤ制動システムに対する修正形態又は改善形態として適用することができる。
【0009】
図2に示されているように、作動モジュール104は、ブレーキペダル112が入力部124を介してマスタシリンダ120を直接に作動させるように、入力部124を介してブレーキペダル112と直接に関係するマスタシリンダ120を含む単一のユニットである。車両制動システム100は、2つの別個の制動回路、すなわち、第1の制動回路及び第2の制動回路をさらに含む。第1の制動回路は、前車軸のホイールシリンダ116を作動させる役割を担い、第2の制動回路は、後車軸のホイールシリンダ116を作動させる役割を担う。図示されている構成においては、前車軸は、2つのホイールシリンダ116を含み、後車軸は、2つのホイールシリンダ116を含む。各制動回路は、作動モジュール104から、調整モジュール108内に入り、これを介して4つのホイールシリンダ116のうちの2つまで延在している。第1の制動回路は、作動モジュール104の第1のポート134から調整モジュール108のポート138を通り、調整モジュール108の第1のポート対142を介して4つのホイールシリンダ116のうちの2つに流体を送るように動作可能である。第2の制動回路は、作動モジュール104の第2のポート146から調整モジュール108のポート150を通り、調整モジュール108の第2のポート対154を介して4つのホイールシリンダ116のうちの2つに流体を送るように動作可能である。
【0010】
作動モジュール104は、ブレーキバイワイヤ動作モードで作動モジュール104からホイールシリンダ116まで流体を加圧するように動作可能な分離型電気液圧式圧力供給器158を含む。換言すれば、分離型電気液圧式圧力供給器158は、流体容量及び/又は圧力をホイールシリンダ116に供給するように動作可能である。マスタシリンダ120及び分離型電気液圧式圧力供給器158は、2つの流体圧力供給器である。車両制動システム100は、以下においてより詳細に説明する第3の流体圧力供給器、すなわち、モータ駆動ポンプを含む。
(【0011】以降は省略されています)
この特許をJ-PlatPat(特許庁公式サイト)で参照する
関連特許
個人
タイヤレバー
3か月前
個人
前輪キャスター
2か月前
個人
上部一体型自動車
1か月前
個人
タイヤ脱落防止構造
2か月前
個人
空間形成装置
20日前
個人
ホイルのボルト締結
4か月前
個人
ルーフ付きトライク
3か月前
日本精機株式会社
表示装置
3か月前
日本精機株式会社
表示装置
3か月前
個人
車両通過構造物
3か月前
個人
マスタシリンダ
1か月前
日本精機株式会社
表示装置
3か月前
日本精機株式会社
表示装置
3か月前
日本精機株式会社
照明装置
15日前
個人
常設収納型サンバイザー
26日前
個人
アクセルのソフトウェア
4か月前
個人
乗合路線バスの客室装置
4か月前
個人
回転窓ワイパー装置
20日前
日本精機株式会社
車載表示装置
2か月前
株式会社豊田自動織機
産業車両
3か月前
日本精機株式会社
車載表示装置
4か月前
個人
車載小物入れ兼雨傘収納具
4か月前
日本精機株式会社
車載表示装置
28日前
個人
音声ガイド、音声サービス
3か月前
日本精機株式会社
車載表示装置
21日前
株式会社ニフコ
収納装置
2か月前
個人
円湾曲ホイール及び球体輪
4か月前
株式会社豊田自動織機
産業車両
15日前
日本精機株式会社
車載表示装置
23日前
日本精機株式会社
車室演出装置
2か月前
株式会社ニフコ
照明装置
3か月前
日本精機株式会社
画像投映装置
1か月前
株式会社ニフコ
保持装置
4か月前
極東開発工業株式会社
車両
3か月前
日本精機株式会社
車両用表示装置
3か月前
日本精機株式会社
車両用投射装置
1か月前
続きを見る
他の特許を見る