TOP
|
特許
|
意匠
|
商標
特許ウォッチ
Twitter
他の特許を見る
10個以上の画像は省略されています。
公開番号
2025165690
公報種別
公開特許公報(A)
公開日
2025-11-05
出願番号
2024069921
出願日
2024-04-23
発明の名称
自動列車運転装置
出願人
株式会社京三製作所
代理人
個人
,
個人
,
個人
主分類
B60L
15/40 20060101AFI20251028BHJP(車両一般)
要約
【課題】地上子による点送受信方式を用いた自動列車運転装置において、折り返し運転を安全に開始できるようにすること。
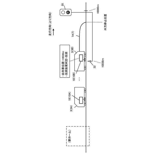
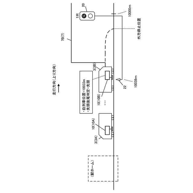
【解決手段】編成列車の末端車両3に設置される自動列車運転装置であるATO車上装置10は、末端車両3が先頭車両か後尾車両かを設定し、後尾車両から先頭車両に切り替わった場合に、出発信号機の外方停止位置に停止する運転パターンを生成して自動運転制御を開始し、地上子から受信した地上子情報に含まれる現示対応情報が通過を許可する現示であることを示す所定の現示条件を満たす情報である場合に、外方停止位置を通過する運転パターンに更新する。
【選択図】図1
特許請求の範囲
【請求項1】
所定の折り返し位置で折り返し運転を行う編成列車の末端車両に設置される自動列車運転装置であって、
前記折り返し位置と前記折り返し運転に係る出発信号機との間に、当該出発信号機の現示に対応する現示対応情報を含む地上子情報を発信する地上子が設置されており、
前記末端車両が先頭車両か後尾車両かを設定する設定手段と、
前記設定が後尾車両から先頭車両に切り替わった場合に、前記出発信号機の外方停止位置に停止する運転パターンを生成して自動運転制御を開始する折り返し運転開始制御手段であって、前記地上子から前記地上子情報を受信し、且つ、当該地上子情報に含まれる前記現示対応情報が通過を許可する現示であることを示す所定の現示条件を満たす情報である場合に、前記外方停止位置を通過する運転パターンに更新する折り返し運転開始制御手段と、
を備える自動列車運転装置。
続きを表示(約 1,500 文字)
【請求項2】
前記末端車両が先頭車両か後尾車両かに関わらず、先頭車両とした場合の自列車位置を算出する自列車位置算出手段、
を更に備え、
前記折り返し運転開始制御手段は、前記自列車位置に基づく前記運転パターンに従った前記自動運転制御を行う、
請求項1に記載の自動列車運転装置。
【請求項3】
前記自列車位置算出手段は、
所与の算出起点からの走行距離および走行方向に基づいて前記自列車位置を算出することと、
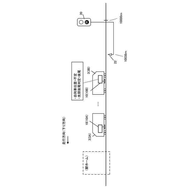
前記設定が後尾車両の場合に、所与のタイミングで、前記自列車位置を不定位置とすることと、
前記地上子から前記地上子情報を受信した場合に、当該地上子情報に基づいて前記算出起点をリセットし、改めて前記自列車位置の算出を行うことと、
を実行する、
請求項2に記載の自動列車運転装置。
【請求項4】
前記折り返し運転開始制御手段は、前記自列車位置が不定位置の場合には、前記自動運転制御の開始を抑止する、
請求項3に記載の自動列車運転装置。
【請求項5】
前記折り返し位置の候補位置毎に、当該候補位置に停車した場合の自列車位置候補と、当該候補位置と前記出発信号機との間に設置された地上子の地上子識別情報を対応づけて記憶する位置候補記憶手段、
を更に備え、
前記折り返し運転開始制御手段は、前記自列車位置が不定位置の場合に、前記地上子識別情報の入力を受け付けて、対応する前記自列車位置候補に基づき前記自列車位置を設定する自列車位置設定手段を有する、
請求項4に記載の自動列車運転装置。
【請求項6】
前記地上子は、当該地上子の前記地上子識別情報を前記地上子情報に含めて発信し、
前記折り返し運転開始制御手段は、前記地上子から前記地上子情報を受信し、且つ、当該地上子情報に含まれる前記地上子識別情報が前記自列車位置設定手段により受け付けられた前記地上子識別情報と異なる場合に、緊急停止させる制御を行う、
請求項5に記載の自動列車運転装置。
【請求項7】
前記折り返し位置の候補位置毎に、当該候補位置の識別情報と、当該候補位置に停車した場合の自列車位置候補とを対応づけて記憶する位置候補記憶手段、
を更に備え、
前記折り返し運転開始制御手段は、前記自列車位置が不定位置の場合に、選択候補位置とする前記候補位置の前記識別情報の入力を受け付けて、当該識別情報に対応する前記自列車位置候補に基づき前記自列車位置を設定する自列車位置設定手段を有する、
請求項4に記載の自動列車運転装置。
【請求項8】
前記地上子は、前記識別情報を前記地上子情報に含めて発信し、
前記折り返し運転開始制御手段は、前記地上子から前記地上子情報を受信し、且つ、当該地上子情報に含まれる前記識別情報が前記自列車位置設定手段により受け付けられた前記識別情報と異なる場合に、緊急停止させる制御を行う、
請求項7に記載の自動列車運転装置。
【請求項9】
前記折り返し運転開始制御手段は、前記自列車位置が不定位置の場合に、操作入力に基づいて前記自列車位置を設定する自列車位置設定手段を有する、
請求項4に記載の自動列車運転装置。
【請求項10】
前記折り返し運転開始制御手段は、前記自列車位置設定手段による設定後に前記地上子から前記地上子情報が受信されない間、走行距離が所定の短距離条件を満すまでは走行を許容し、満たさなくなった場合に緊急停止させる制御を行う、
請求項9に記載の自動列車運転装置。
発明の詳細な説明
【技術分野】
【0001】
本発明は、自動列車運転装置に関する。
続きを表示(約 2,300 文字)
【背景技術】
【0002】
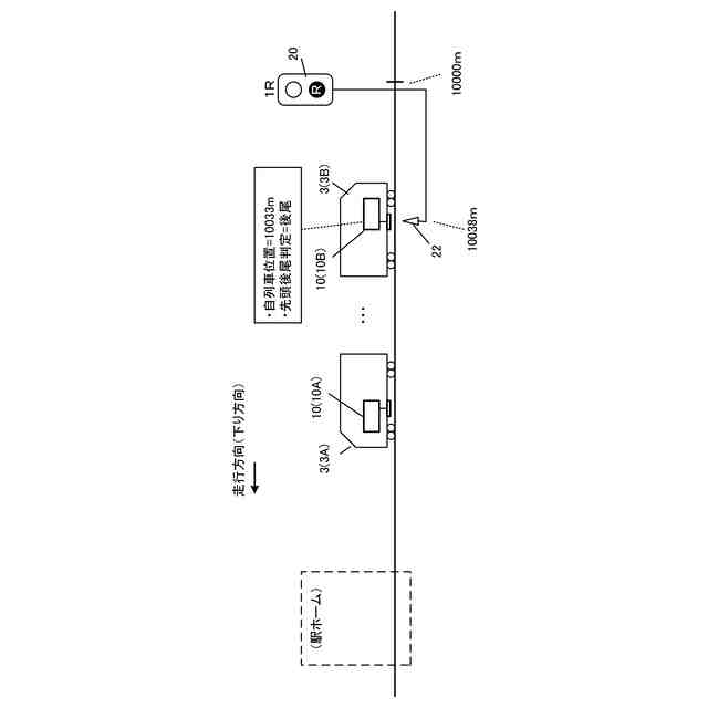
列車の自動運転を実現する自動列車運転装置(ATO(Automatic Train Operation)装置)は、地上から常時制御情報を受信できる連続伝送方式の信号保安設備である自動列車制御装置(ATC(Automatic Train Control)装置)を設備した路線が対象であった。近年では、コスト抑制を主目的として、自動列車制御装置が設備されていない路線についても、既設の信号保安設備はそのままに自動列車運転装置を追加設置して自動運転を実現したいという要望がある。
【0003】
しかし、既設の信号保安設備が地上子による点送受信方式の場合、自動列車運転装置は、設置車両が先頭車両として運用される場合以外は機能を停止しているため、折り返し運転の出発時において自列車位置が認識できないという課題がある。この解決策として、折り返し運転の出発時に、運転士の走行開始操作により低速での走行を開始させ、走行開始から所定距離を走行するまでの間に最初の地上子を通過して自列車位置を確定できない場合には列車を停止させるシステムが提案されている(例えば、特許文献1参照)。
【先行技術文献】
【特許文献】
【0004】
特開2022-143946号公報
【発明の概要】
【発明が解決しようとする課題】
【0005】
上述した、既設の信号保安設備が地上子による点送受信方式の場合の自動列車運転装置の技術において、折り返し運転の出発時に、故障等により最初の地上子から正常に情報を受信できないと、自列車位置が不定のままである。運転士が乗務する場合には、運転士が地上子通過を目視で確認し、異常等を認識して手動で自動運転の機能を停止させるといった対処が可能であるが、運転士が乗務しない場合には、自列車位置が不定のまま走行を継続することになり、非常に危険である。上述の特許文献1の技術では、走行開始から自列車位置が不定の状態で走行できる所定距離を定めているが、折り返し駅のホームの列車の停止位置から最初の地上子(出発信号機に対応する地上子)までの距離は、駅毎、ホーム毎に異なるため、一律に定めることは現実的に難しい場合がある。
【0006】
本発明が解決しようとする課題は、地上子による点送受信方式を用いた自動列車運転装置において、折り返し運転を安全に開始できるようにすることである。
【課題を解決するための手段】
【0007】
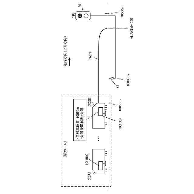
上記課題を解決するための第1の発明は、
所定の折り返し位置で折り返し運転を行う編成列車の末端車両に設置される自動列車運転装置であって、
前記折り返し位置と前記折り返し運転に係る出発信号機との間に、当該出発信号機の現示に対応する現示対応情報を含む地上子情報を発信する地上子が設置されており、
前記末端車両が先頭車両か後尾車両かを設定する設定手段(例えば、図10の設定部202)と、
前記設定が後尾車両から先頭車両に切り替わった場合に、前記出発信号機の外方停止位置に停止する運転パターンを生成して自動運転制御を開始する折り返し運転開始制御手段であって、前記地上子から前記地上子情報を受信し、且つ、当該地上子情報に含まれる前記現示対応情報が通過を許可する現示であることを示す所定の現示条件を満たす情報である場合に、前記外方停止位置を通過する運転パターンに更新する折り返し運転開始制御手段(例えば、図10の折り返し運転開始制御部206)と、
を備える自動列車運転装置である。
【0008】
第1の発明によれば、地上子による点送受信方式を用いた自動列車運転装置において、折り返し運転を安全に開始することが可能になる。つまり、自動列車運転装置は、自装置が設置された末端車両が後尾車両から先頭車両に切り替わった場合、すなわち折り返し運転の開始時に、出発信号機の外方停止位置に停止する運転パターンを生成して自動運転制御を開始し、地上子から受信した地上子情報に含まれる出発信号機の現示対応情報が通過を許可する現示であることを示す所定の現示条件を満たす情報である場合に、外方停止位置を通過する運転パターンに更新する。故障等により地上子から地上子情報を正常に受信できない場合や、出発信号機の現示対応情報が当該現示条件を満たさない情報である場合には、運転パターンは更新されず、列車は出発信号機の外方停止位置に停止することになる。これにより、折り返し運転を安全に開始させることが可能になる。
【0009】
第2の発明は、上述の発明において、
前記末端車両が先頭車両か後尾車両かに関わらず、先頭車両とした場合の自列車位置を算出する自列車位置算出手段(例えば、図10の自列車位置算出部204)、
を更に備え、
前記折り返し運転開始制御手段は、前記自列車位置に基づく前記運転パターンに従った前記自動運転制御を行う、
自動列車運転装置である。
【0010】
第2の発明によれば、自動列車運転装置は、自装置が設置された車両が後尾車両であっても、当該車両を先頭車両とした場合の自列車位置を算出している。このため、折り返し運転の開始時に、自動列車運転装置は、認識している自列車位置に基づく運転パターンを生成し、安全に自動運転制御を開始することが可能になる。
(【0011】以降は省略されています)
この特許をJ-PlatPat(特許庁公式サイト)で参照する
関連特許
株式会社京三製作所
生成装置
1か月前
株式会社京三製作所
踏切監視装置
4日前
株式会社京三製作所
状態監視装置
18日前
株式会社京三製作所
パルス電源装置
18日前
株式会社京三製作所
パルス電源装置
18日前
株式会社京三製作所
可動式ホーム柵
2か月前
株式会社京三製作所
高周波電源装置
2か月前
株式会社京三製作所
制御器の設計方法
1か月前
株式会社京三製作所
自動列車運転装置
1か月前
株式会社京三製作所
システムおよび方法
12日前
株式会社京三製作所
車上装置及び判定方法
1か月前
株式会社京三製作所
交通信号制御機用拡張箱
1か月前
個人
タイヤレバー
4か月前
個人
前輪キャスター
3か月前
個人
上部一体型自動車
2か月前
個人
空間形成装置
1か月前
個人
ルーフ付きトライク
4か月前
個人
タイヤ脱落防止構造
3か月前
日本精機株式会社
照明装置
1か月前
個人
車両通過構造物
4か月前
日本精機株式会社
表示装置
4か月前
日本精機株式会社
表示装置
4か月前
日本精機株式会社
表示装置
3か月前
個人
マスタシリンダ
2か月前
日本精機株式会社
表示装置
4か月前
個人
常設収納型サンバイザー
1か月前
日本精機株式会社
車載表示装置
1か月前
日本精機株式会社
車室演出装置
3か月前
日本精機株式会社
車載表示装置
2か月前
個人
回転窓ワイパー装置
1か月前
日本精機株式会社
車載表示装置
1か月前
株式会社ニフコ
照明装置
3か月前
株式会社豊田自動織機
産業車両
4か月前
株式会社豊田自動織機
産業車両
1か月前
株式会社ニフコ
収納装置
3か月前
日本精機株式会社
車載表示装置
1か月前
続きを見る
他の特許を見る