TOP
|
特許
|
意匠
|
商標
特許ウォッチ
Twitter
他の特許を見る
10個以上の画像は省略されています。
公開番号
2025165534
公報種別
公開特許公報(A)
公開日
2025-11-05
出願番号
2024069637
出願日
2024-04-23
発明の名称
窓枠のシール構造および壁パネル
出願人
YKK AP株式会社
代理人
弁理士法人樹之下知的財産事務所
主分類
E06B
1/62 20060101AFI20251028BHJP(戸,窓,シャッタまたはローラブラインド一般;はしご)
要約
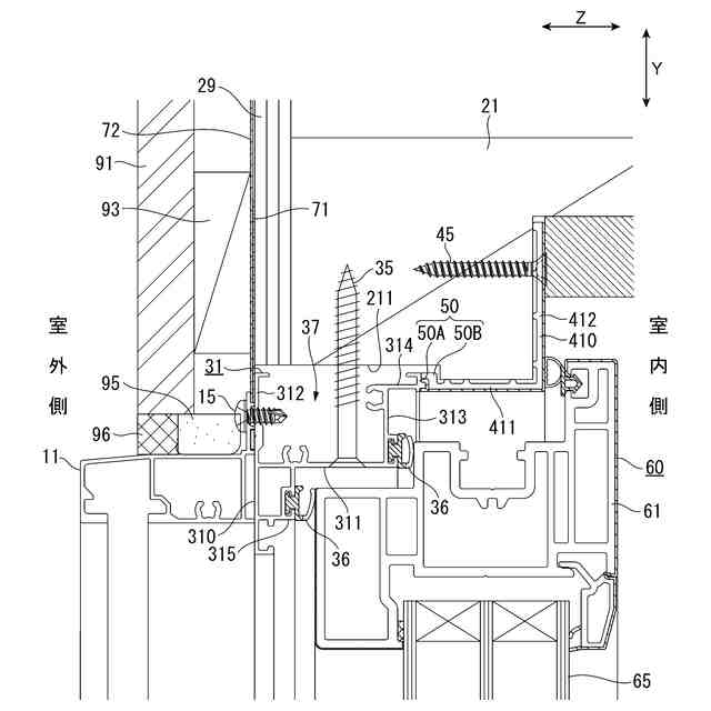
【課題】防水テープのピンホールの発生を抑制でき、水の浸入リスクを低減できる窓枠のシール構造および壁パネルを提供すること。
【解決手段】窓枠のシール構造は、躯体の開口に固定される窓枠のシール構造であって、窓枠は上枠31を備え、上枠31の室外面と、躯体であるパネル本体の表面材29の室外面とは面一である。上枠31の室外面と、表面材29の室外面とに渡って防水両面テープ71が設けられている。これにより、防水両面テープ71の段差を無くして、ピンホールの発生も抑制できて上枠31における水の浸入リスクを低減できる。
【選択図】図4
特許請求の範囲
【請求項1】
躯体の開口に固定される窓枠のシール構造であって、
前記窓枠は上枠を備え、
前記上枠の室外面と、前記躯体の室外面とは面一であり、
前記上枠の室外面と、前記躯体の室外面とに渡って防水テープが設けられている
ことを特徴とする窓枠のシール構造。
続きを表示(約 1,100 文字)
【請求項2】
請求項1に記載の窓枠のシール構造において、
前記上枠の室外面には、見切り材が固定され、
前記防水テープの下端は、前記上枠の室外面と前記見切り材との間、または、前記上枠の室外面において前記見切り材の固定部分よりも上側に設けられている
ことを特徴とする窓枠のシール構造。
【請求項3】
請求項1に記載の窓枠のシール構造において、
前記窓枠は縦枠を備え、
前記縦枠の室外面と、前記躯体の室外面とは面一であり、
前記縦枠の室外面と、前記躯体の室外面とに渡って防水テープが設けられている
ことを特徴とする窓枠のシール構造。
【請求項4】
請求項1に記載の窓枠のシール構造において、
前記防水テープは、両面防水テープであり、
前記防水テープの室外側には透湿防水シートが貼られている
ことを特徴とする窓枠のシール構造。
【請求項5】
請求項1に記載の窓枠のシール構造において、
前記上枠は、金属製の室外側枠材と、前記室外側枠材の室内側に配置されて前記室外側枠材に連結部を介して連結される合成樹脂製の室内側枠材と、を有する
ことを特徴とする窓枠のシール構造。
【請求項6】
請求項1に記載の窓枠のシール構造において、
前記上枠は、前記室外面を構成する第1見付け面部と、前記第1見付け面部の室内側に配置された第2見付け面部と、前記第1見付け面部および前記第2見付け面部を連結する見込み面部とを備え、上方が開口された凹溝部を有する
ことを特徴とする窓枠のシール構造。
【請求項7】
躯体開口枠と、前記躯体開口枠の室外側に取り付けられる表面材と、前記躯体開口枠内に取り付けられる窓枠とを備える壁パネルであって、
前記窓枠は上枠を備え、
前記上枠の室外面と、前記表面材の室外面とは面一であり、
前記上枠の室外面と、前記表面材の室外面とに渡って防水テープが設けられている
ことを特徴とする壁パネル。
【請求項8】
請求項7に記載の壁パネルにおいて、
前記上枠の室外面には、見切り材が固定され、
前記防水テープは、前記上枠の室外面において前記見切り材が固定された部分よりも上部から前記表面材の室外面に渡って設けられ、
前記見切り材の上方には外壁材が配置され、
前記外壁材の下面の高さ位置は、前記上枠の室外面の上端よりも低くされ、
前記外壁材の下面と前記見切り材との間には、シーリング材が充填されている
ことを特徴とする壁パネル。
発明の詳細な説明
【技術分野】
【0001】
本発明は、窓枠のシール構造および前記窓枠を有する壁パネルに関する。
続きを表示(約 1,600 文字)
【背景技術】
【0002】
建物の開口には、通常、特許文献1に記載されたように、半外付けの窓枠が取り付けられる。半外付けの窓枠は、各枠に設けられた釘ヒレ部を躯体の室外面にネジで固定して取り付けられている。このような釘ヒレ部を躯体の室外面に固定した窓枠と躯体との間のシール構造は、特許文献1に記載したように、躯体および釘ヒレ部に跨がって両面防水テープおよび透湿防水シートを貼り付ける構造が採用されている。
【先行技術文献】
【特許文献】
【0003】
特開2017-150300号公報
【発明の概要】
【発明が解決しようとする課題】
【0004】
しかしながら、躯体の室外面および釘ヒレ部の室外面には、釘ヒレ部の厚さ寸法分の段差が生じる。このため、両面防水テープを貼り付けた場合にピンホールが発生し、雨水等が躯体側に浸入する可能性がある。
【0005】
本発明の目的は、防水テープのピンホールの発生を抑制でき、水の浸入リスクを低減できる窓枠のシール構造および壁パネルを提供することにある。
【課題を解決するための手段】
【0006】
本発明は、躯体の開口に固定される窓枠のシール構造であって、前記窓枠は上枠を備え、前記上枠の室外面と、前記躯体の室外面とは面一であり、前記上枠の室外面と、前記躯体の室外面とに渡って防水テープが設けられていることを特徴とする。
【0007】
本発明は、躯体開口枠と、前記躯体開口枠の室外側に取り付けられる表面材と、前記躯体開口枠内に取り付けられる窓枠とを備える壁パネルであって、前記窓枠は上枠を備え、前記上枠の室外面と、前記表面材の室外面とは面一であり、前記上枠の室外面と、前記表面材の室外面とに渡って防水テープが設けられていることを特徴とする。
【発明の効果】
【0008】
本発明によれば、防水テープのピンホールの発生を抑制でき、水の浸入リスクを低減できる窓枠のシール構造および壁パネルを提供することができる。
【図面の簡単な説明】
【0009】
実施形態の壁パネルを示す内観姿図。
実施形態の壁パネルを示す縦断面図。
実施形態の壁パネルを示す横断面図。
実施形態の壁パネルの上枠を示す縦断面図。
実施形態の壁パネルの下枠を示す縦断面図。
実施形態の壁パネルの縦枠を示す横断面図。
実施形態の壁パネルの下枠の連結部を示す縦断面図。
実施形態の壁パネルの防水プレートの取付手順を説明する説明図。
実施形態の壁パネルの防水プレートの取付手順を説明する説明図。
実施形態の防水プレートの中間防水部材を示す図。
【発明を実施するための形態】
【0010】
以下、本発明の実施形態を図面に基づいて説明する。
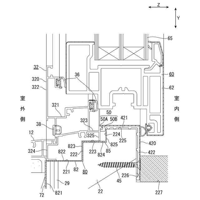
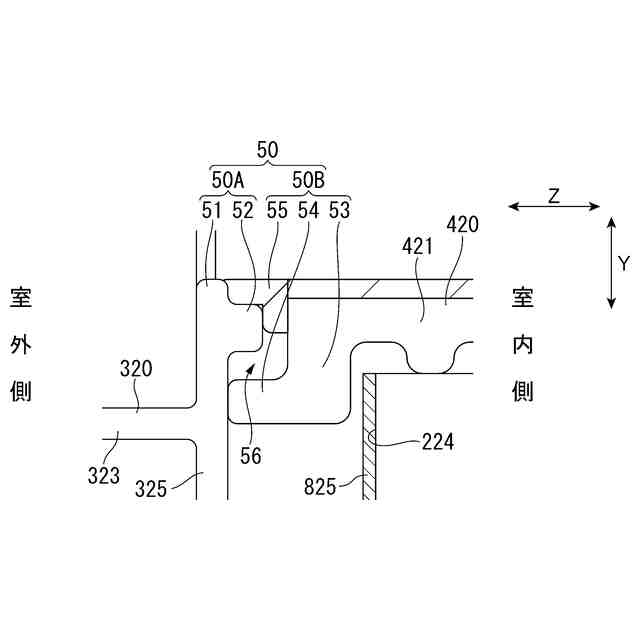
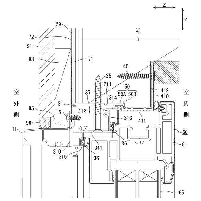
本実施形態の壁パネル1は、図1から図3に示すように、建築物に取り付ける際に単一の構造体として取り扱われるものであり、パネル本体2と、パネル本体2の開口に取り付けられる建具3とを備えている。本実施形態の建具3は、窓枠30および障子60を備えており、障子60が窓枠30に対して室内側に開く内開き窓である。
なお、図1は、壁パネル1の内観姿図であり、図2および図3は、建物に設置された壁パネル1の縦断面図および横断面図である。各断面図では、窓枠30、障子60の断面を示すハッチングを省略している。また、以下の説明において、壁パネル1の左右方向をX軸方向とし、壁パネル1の上下方向をY軸方向とし、壁パネル1の見込み方向(室内外方向)をZ軸方向とする。X,Y,Z軸方向は互いに直交する。
(【0011】以降は省略されています)
この特許をJ-PlatPat(特許庁公式サイト)で参照する
関連特許
YKK AP株式会社
建具
1か月前
YKK AP株式会社
防火ドア
1日前
YKK AP株式会社
採光装置
9日前
YKK AP株式会社
壁パネル
14日前
YKK AP株式会社
改装建具
17日前
YKK AP株式会社
建具および押縁
14日前
YKK AP株式会社
枠体の取付構造
1か月前
YKK AP株式会社
スクリーン用生地
23日前
YKK AP株式会社
ユニットカーテンウォール
1か月前
YKK AP株式会社
改装建具及び改装建具の施工方法
2日前
YKK AP株式会社
枠連結構造、建具および壁パネル
15日前
YKK AP株式会社
窓枠のシール構造および壁パネル
16日前
YKK AP株式会社
外付け部品の取付構造および壁パネル
16日前
YKK AP株式会社
防水プレートの取付構造および壁パネル
16日前
株式会社大林組
耐火構造、耐火板支持構造
1か月前
三協立山株式会社
開口部建材
15日前
三協立山株式会社
開口部建材
15日前
豊田合成株式会社
調光装置
14日前
有限会社高橋土木
梯子固定装置
1日前
株式会社ニチベイ
縦型ブラインド
15日前
株式会社LIXIL
二重窓の改装方法
7日前
YKK AP株式会社
防火ドア
1日前
YKK AP株式会社
壁パネル
14日前
櫻井技研工業株式会社
昇降補助装置
14日前
株式会社WAKI総研
装飾用構造物、建築部材、及び、調度品
7日前
立川ブラインド工業株式会社
電動ブラインド装置
7日前
YKK AP株式会社
建具および押縁
14日前
セイキ販売株式会社
スクリーン装置及びその取付構造
7日前
文化シヤッター株式会社
開閉装置構造
9日前
三協立山株式会社
スクリーン装置
1日前
YKK AP株式会社
改装建具及び改装建具の施工方法
2日前
YKK AP株式会社
枠連結構造、建具および壁パネル
15日前
株式会社LIXIL
開き窓
1日前
文化シヤッター株式会社
開閉装置用軸支ブラケット及び開閉装置
14日前
三和シヤッター工業株式会社
内開き式のドア装置および該ドア装置の室外側への開閉方法
9日前
積水ホームテクノ株式会社
浴室の出入口の下部構造およびこの下部構造における下枠の設置方法
14日前
続きを見る
他の特許を見る