TOP
|
特許
|
意匠
|
商標
特許ウォッチ
Twitter
他の特許を見る
10個以上の画像は省略されています。
公開番号
2025165533
公報種別
公開特許公報(A)
公開日
2025-11-05
出願番号
2024069636
出願日
2024-04-23
発明の名称
防水プレートの取付構造および壁パネル
出願人
YKK AP株式会社
代理人
弁理士法人樹之下知的財産事務所
主分類
E06B
1/62 20060101AFI20251028BHJP(戸,窓,シャッタまたはローラブラインド一般;はしご)
要約
【課題】下枠の室外側枠材および室内側枠材の連結部から水が浸入しても窓台が濡れることを防止できる防水プレートの取付構造および壁パネルを提供すること。
【解決手段】防水プレート80の取付構造は、下枠32が取り付けられる窓台22に防水プレート80を取り付ける構造である。下枠32は、室外側枠材320と、室外側枠材320の室内側に配置されて室外側枠材320に連結部50を介して連結される室内側枠材420とを有する。防水プレート80は、少なくとも連結部50よりも室内側の位置から室外側にかけて窓台22を覆うように、窓台22の形状に沿って配置されている。
【選択図】図5
特許請求の範囲
【請求項1】
下枠が取り付けられる窓台に防水プレートを取り付ける防水プレートの取付構造であって、
前記下枠は、室外側枠材と、前記室外側枠材の室内側に配置されて前記室外側枠材に連結部を介して連結される室内側枠材と、を有し、
前記防水プレートは、少なくとも前記連結部よりも室内側の位置から室外側にかけて前記窓台を覆うように、前記窓台の形状に沿って配置されている
ことを特徴とする防水プレートの取付構造。
続きを表示(約 1,000 文字)
【請求項2】
請求項1に記載の防水プレートの取付構造において、
前記防水プレートは、一対のコーナー防水部材と、前記コーナー防水部材間に配置される中間防水部材とを有する
ことを特徴とする防水プレートの取付構造。
【請求項3】
請求項2に記載の防水プレートの取付構造において、
前記中間防水部材は、長尺シート材を所定の長さ寸法に切断して形成されている
ことを特徴とする防水プレートの取付構造。
【請求項4】
請求項1に記載の防水プレートの取付構造において、
前記窓台は、見込方向において前記連結部よりも室内側に位置する室内側見付け面と、前記室内側見付け面の下端から室外側に延出された見込み面とを有し、
前記防水プレートは、前記室内側見付け面の室外側に沿って配置された立上り部と、前記立上り部の下端から室外側に延出されて前記見込み面に沿って配置された平面部とを有する
ことを特徴とする防水プレートの取付構造。
【請求項5】
請求項4に記載の防水プレートの取付構造において、
前記室内側枠材は、前記立上り部の上端の室外側に対向する対向部を有する
ことを特徴とする防水プレートの取付構造。
【請求項6】
請求項1に記載の防水プレートの取付構造において、
前記下枠は、前記防水プレートに当接する垂下片を有する
ことを特徴とする防水プレートの取付構造。
【請求項7】
請求項1に記載の防水プレートの取付構造において、
前記室外側枠材は、金属材で構成され、
前記室内側枠材は、合成樹脂材で構成されている
ことを特徴とする防水プレートの取付構造。
【請求項8】
躯体開口枠と、前記躯体開口枠内に取り付けられる窓枠を有する建具と、を備える壁パネルであって、
前記躯体開口枠は、窓台を備えて構成され、
前記窓枠は、上枠、下枠および縦枠を備えて前記躯体開口枠の内周側に配置され、
前記下枠は、室外側枠材と、前記室外側枠材の室内側に配置されて前記室外側枠材に連結部を介して連結される室内側枠材と、を有し、
前記窓台と前記下枠との間には防水プレートが取り付けられ、
前記防水プレートは、少なくとも前記連結部よりも室内側の位置から室外側にかけて前記窓台を覆うように、前記窓台の形状に沿って配置されている
ことを特徴とする壁パネル。
発明の詳細な説明
【技術分野】
【0001】
本発明は、防水プレートの取付構造および壁パネルに関する。
続きを表示(約 1,700 文字)
【背景技術】
【0002】
特許文献1には、窓台および一対の柱部材を含む開口周縁部材と、当該開口周縁部材に嵌め込むように取り付けられるサッシ枠と、当該サッシ枠と前記開口周縁部材との間に配置され、前記サッシ枠から前記開口周縁部材への水の浸入を防ぐ可撓性の樹脂からなるサッシ用防水部材とを備えた防水窓構造が開示されている。
サッシ用防水部材は、窓台とサッシ枠との間に配置される中間防水部材と、窓台および一対の柱部材が接続されるコーナー部とサッシ枠との間に配置される一対のコーナー防水部材とを有する。これらの中間防水部材およびコーナー防水部材は、可撓性を有する合成樹脂、例えばPE(ポリエチレン)やPP(ポリプロピレン)等の熱可塑性樹脂や、熱可塑性樹脂系のエラストマーまたは合成ゴムからなり、インジェクション射出成形によって一体成形されている。
【0003】
特許文献1のサッシ枠は、枠本体と、枠本体から室内側に突出しかつ開口に嵌め込まれる嵌め込み部と、枠本体の外周縁から外側に向かって張り出す鍔部とを有する金属製の半外付けサッシ枠であり、サッシ枠を構成する下枠は、押出成型などで一体に製造された枠材で構成されている。
【先行技術文献】
【特許文献】
【0004】
特開2020-41295号公報
【発明の概要】
【発明が解決しようとする課題】
【0005】
ところで、サッシ枠の断熱性能を向上するためなどで、サッシ枠の下枠を、金属製の室外側枠材と、樹脂製の室内側枠材とを連結して構成する場合がある。このように連結部を有する下枠を用いた場合、連結部から水が浸入し、窓台を濡らす可能性がある。
【0006】
本発明の目的は、下枠の室外側枠材および室内側枠材の連結部から水が浸入しても窓台が濡れることを防止できる防水プレートの取付構造および壁パネルを提供することにある。
【課題を解決するための手段】
【0007】
本発明は、下枠が取り付けられる窓台に防水プレートを取り付ける防水プレートの取付構造であって、前記下枠は、室外側枠材と、前記室外側枠材の室内側に配置されて前記室外側枠材に連結部を介して連結される室内側枠材と、を有し、前記防水プレートは、少なくとも前記連結部よりも室内側の位置から室外側にかけて前記窓台を覆うように、前記窓台の形状に沿って配置されていることを特徴とする。
【0008】
本発明は、躯体開口枠と、前記躯体開口枠内に取り付けられる窓枠を有する建具と、を備える壁パネルであって、前記躯体開口枠は、窓台を備えて構成され、前記窓枠は、上枠、下枠および縦枠を備えて前記躯体開口枠の内周側に配置され、前記下枠は、室外側枠材と、前記室外側枠材の室内側に配置されて前記室外側枠材に連結部を介して連結される室内側枠材と、を有し、前記窓台と前記下枠との間には防水プレートが取り付けられ、前記防水プレートは、少なくとも前記連結部よりも室内側の位置から室外側にかけて前記窓台を覆うように、前記窓台の形状に沿って配置されていることを特徴とする。
【発明の効果】
【0009】
本発明によれば、下枠の室外側枠材および室内側枠材の連結部から水が浸入しても窓台が濡れることを防止できる防水プレートの取付構造および壁パネルを提供することができる。
【図面の簡単な説明】
【0010】
実施形態の壁パネルを示す内観姿図。
実施形態の壁パネルを示す縦断面図。
実施形態の壁パネルを示す横断面図。
実施形態の壁パネルの上枠を示す縦断面図。
実施形態の壁パネルの下枠を示す縦断面図。
実施形態の壁パネルの縦枠を示す横断面図。
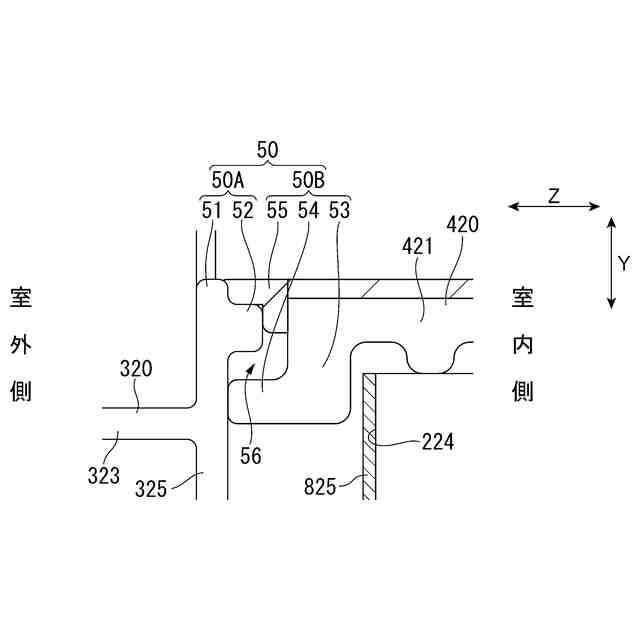
実施形態の壁パネルの下枠の連結部を示す縦断面図。
実施形態の壁パネルの防水プレートの取付手順を説明する説明図。
実施形態の壁パネルの防水プレートの取付手順を説明する説明図。
実施形態の防水プレートの中間防水部材を示す図。
【発明を実施するための形態】
(【0011】以降は省略されています)
この特許をJ-PlatPat(特許庁公式サイト)で参照する
関連特許
YKK AP株式会社
建具
1か月前
YKK AP株式会社
防火ドア
1日前
YKK AP株式会社
採光装置
9日前
YKK AP株式会社
壁パネル
14日前
YKK AP株式会社
改装建具
17日前
YKK AP株式会社
建具および押縁
14日前
YKK AP株式会社
枠体の取付構造
1か月前
YKK AP株式会社
スクリーン用生地
23日前
YKK AP株式会社
改装建具及び改装建具の施工方法
2日前
YKK AP株式会社
枠連結構造、建具および壁パネル
15日前
YKK AP株式会社
窓枠のシール構造および壁パネル
16日前
YKK AP株式会社
外付け部品の取付構造および壁パネル
16日前
YKK AP株式会社
防水プレートの取付構造および壁パネル
16日前
株式会社大林組
耐火構造、耐火板支持構造
1か月前
株式会社ニチベイ
遮蔽装置
22日前
三協立山株式会社
開口部建材
15日前
三協立山株式会社
開口部建材
15日前
豊田合成株式会社
調光装置
1か月前
文化シヤッター株式会社
引戸装置
1か月前
豊田合成株式会社
調光装置
14日前
有限会社高橋土木
梯子固定装置
1日前
株式会社LIXIL
建具
1か月前
株式会社ニチベイ
縦型ブラインド
15日前
株式会社ニチベイ
ブラインド用カバー装置
1か月前
株式会社セブンホーム
ベネチアン・ステンドグラス
1か月前
清水建設株式会社
枠体および壁体
22日前
山金工業株式会社
構築物の出入り用開口部構成装置
23日前
株式会社LIXIL
二重窓の改装方法
7日前
YKK AP株式会社
建具
1か月前
株式会社LIXIL
カバー材及び改装建具
22日前
株式会社LIXIL
カバー材及び改装建具
22日前
株式会社LIXIL
カバー材及び改装建具
22日前
YKK AP株式会社
改装建具
17日前
立川ブラインド工業株式会社
横型ブラインド
1か月前
YKK AP株式会社
壁パネル
14日前
三協立山株式会社
上げ下げ窓
17日前
続きを見る
他の特許を見る