TOP
|
特許
|
意匠
|
商標
特許ウォッチ
Twitter
他の特許を見る
10個以上の画像は省略されています。
公開番号
2025157364
公報種別
公開特許公報(A)
公開日
2025-10-15
出願番号
2025117992,2021107930
出願日
2025-07-14,2021-06-29
発明の名称
電源装置及び画像形成装置
出願人
キヤノン株式会社
代理人
個人
,
個人
主分類
H02M
3/28 20060101AFI20251007BHJP(電力の発電,変換,配電)
要約
【課題】新たな回路を追加することなく、負荷状態に応じて効率よく電力を供給する。
【解決手段】スイッチング期間において、電源制御部はFETのスイッチング動作を所定の回数、実施すると停止期間に移行しS603YES、停止期間において、電源制御部はフィードバック部から出力される電圧に基づいて、2次巻線から出力される電圧が目標電圧よりも低下したと判断すると、スイッチング期間に移行しS606YES、電源制御部は、計測部により計測された停止期間の長さに基づいて、スイッチング期間におけるFETがオンしている時間を変化させ、分圧部の出力電圧と、停止期間の長さと、ダイオード及びコンデンサの停止期間における単位時間あたりの降下電圧と、分圧抵抗の分圧比と、1次巻線の巻数と補助巻線の巻数との巻数比と、に基づいて、交流電圧の電圧値を推定するS607。
【選択図】図7
特許請求の範囲
【請求項1】
1次巻線、2次巻線、及び補助巻線を有するトランスと、
スイッチング動作により前記1次巻線への電力の供給又は遮断を行う第1のスイッチング素子と、
前記スイッチング動作を制御する制御手段と、
前記2次巻線から出力される電圧をフィードバックするフィードバック手段と、
入力される交流電圧を整流平滑し、前記1次巻線に出力する第1の整流平滑部と、
前記補助巻線に誘起される電圧を整流平滑する第2の整流平滑部と、
分圧抵抗を有し、前記第2の整流平滑部から出力される電圧を前記分圧抵抗で分圧し、前記制御手段に出力する分圧部と、
を備え、
前記制御手段は、前記スイッチング動作を行うスイッチング期間と前記スイッチング動作を停止させる停止期間とを繰り返す間欠制御を行うことが可能であり、
前記制御手段は、前記停止期間の長さを計測する計測部を含み、
前記スイッチング期間において、前記制御手段は前記第1のスイッチング素子の前記スイッチング動作を所定の回数、実施すると前記停止期間に移行し、前記停止期間において、前記制御手段は前記フィードバック手段から出力される電圧に基づいて、前記2次巻線から出力される電圧が目標電圧よりも低下したと判断すると、前記スイッチング期間に移行し、
前記制御手段は、前記計測部により計測された前記停止期間の長さに基づいて、前記スイッチング期間における前記第1のスイッチング素子がオンしている時間を変化させ、
前記制御手段は、前記分圧部の出力電圧と、前記停止期間の長さと、前記第2の整流平滑部の前記停止期間における単位時間あたりの降下電圧と、前記分圧抵抗の分圧比と、前記1次巻線の巻数と前記補助巻線の巻数との巻数比と、に基づいて、前記交流電圧の電圧値を推定することを特徴とする電源装置。
続きを表示(約 1,500 文字)
【請求項2】
前記フィードバック手段は、前記2次巻線から出力される電圧が前記目標電圧よりも高い場合には、閾値よりも低い電圧を前記制御手段に出力し、前記2次巻線から出力される電圧が前記目標電圧よりも低い場合には、前記閾値よりも高い電圧を前記制御手段に出力することを特徴とする請求項1に記載の電源装置。
【請求項3】
前記制御手段は、前記第1のスイッチング素子のスイッチング周期は所定の周期のままで、前記停止期間の長さに応じて、前記スイッチング周期における前記第1のスイッチング素子のオンデューティを可変することを特徴とする請求項2に記載の電源装置。
【請求項4】
前記制御手段は、前記第1のスイッチング素子のスイッチング周期におけるオンデューティは所定値のままで、前記停止期間の長さに応じて、前記第1のスイッチング素子の前記スイッチング周期を可変することを特徴とする請求項2に記載の電源装置。
【請求項5】
前記制御手段は、前記停止期間の開始時点における前記分圧部の出力電圧に基づいて、前記交流電圧の電圧値を推定することを特徴とする請求項3又は請求項4に記載の電源装置。
【請求項6】
前記制御手段は、前記停止期間の開始時点における前記分圧部の出力電圧を、前記停止期間の終了時点で取得した前記分圧部の出力電圧に、前記停止期間の長さと前記停止期間における単位時間あたりの降下電圧との積を加算することにより、算出することを特徴とする請求項5に記載の電源装置。
【請求項7】
前記制御手段は、推定した前記交流電圧の電圧値と、前記スイッチング周期における前記第1のスイッチング素子がオンしている時間との積が一定になるように、前記スイッチング周期における前記第1のスイッチング素子のオンデューティを決定することを特徴とする請求項6に記載の電源装置。
【請求項8】
前記制御手段は、前記スイッチング期間の長さと前記停止期間の長さの合計が一定の時間となるように、前記停止期間の長さに応じて前記スイッチング期間の長さを可変し、前記可変したスイッチング期間の長さに応じて前記スイッチング期間における前記第1のスイッチング素子のスイッチング動作の回数を可変することを特徴とする請求項7に記載の電源装置。
【請求項9】
前記スイッチング期間の長さと前記停止期間の長さとを合計した時間の逆数である周波数の逓倍の周波数成分は、前記トランスの共鳴周波数からはずれていることを特徴とする請求項8に記載の電源装置。
【請求項10】
前記トランスの前記1次巻線に並列に接続され、前記制御手段により制御される第2のスイッチング素子と、
前記第2のスイッチング素子に直列に接続され、前記第2のスイッチング素子とともに前記トランスの前記1次巻線に並列に接続されたコンデンサと、
を備え、
前記制御手段は、前記スイッチング期間において前記第1のスイッチング素子と前記第2のスイッチング素子をともにオフさせるデッドタイムを挟んで前記第1のスイッチング素子と前記第2のスイッチング素子を交互にオン又はオフさせるスイッチング動作を行い、前記停止期間において前記スイッチング動作を停止させ、
前記スイッチング期間から前記停止期間に移行する際に、前記第2のスイッチング素子をオンしてから前記停止期間に移行し、前記停止期間から前記スイッチング期間に移行する際にも、前記第2のスイッチング素子をオンしてから前記スイッチング期間に移行することを特徴とする請求項7に記載の電源装置。
(【請求項11】以降は省略されています)
発明の詳細な説明
【技術分野】
【0001】
本発明は、商用交流電源等から入力される交流電圧を直流電圧に変換する電源装置、及び電源装置を備える画像形成装置に関する。
続きを表示(約 3,100 文字)
【背景技術】
【0002】
商用交流電源等から入力される交流電圧を直流電圧に変換するスイッチング電源装置では、電力供給する負荷の状態に応じたスイッチング制御を行うことが知られている。すなわち、スイッチング電源装置では、負荷へ供給する電力が大きい重負荷状態では、連続的なスイッチング制御を行い、負荷へ供給する電力が小さい軽負荷状態では、電源効率を改善するため、間欠スイッチング制御を行うことが知られている。また、例えば特許文献1に記載されたスイッチング電源装置では、間欠スイッチング制御を行う場合には、FB(フィードバック)電圧を参照して、FB電圧が所定の電圧以上になると、スイッチング動作を停止した状態からスイッチング動作を開始する。
【先行技術文献】
【特許文献】
【0003】
特許第6700772号公報
【発明の概要】
【発明が解決しようとする課題】
【0004】
スイッチング電源装置では、電源効率の高いスイッチング制御を行うためには、電力を供給する負荷の状態を精度よく検知する必要がある。例えば、スイッチング電源装置の中には、2次側の負荷状態をトランスの1次巻線に接続された抵抗に流れる電流によって検知する電源装置がある。しかしながら、負荷へ供給する電力が大きい重負荷状態と負荷へ供給する電力が小さい軽負荷状態では、抵抗に流れる電流値が大きく異なる。そのため、負荷状態を精度よく検知するために、負荷状態に応じて抵抗値を切り替えることで検知レンジを切り替えるレンジ切替回路が必要となるため、負荷状態を精度よく検知可能な、電源効率の高い、安価なスイッチング電源装置が望まれている。
【0005】
本発明は、このような状況のもとでなされたもので、新たな回路を追加することなく、負荷状態に応じて効率よく電力を供給することを目的とする。
【課題を解決するための手段】
【0006】
上述した課題を解決するために、本発明では、以下の構成を備える。
【0007】
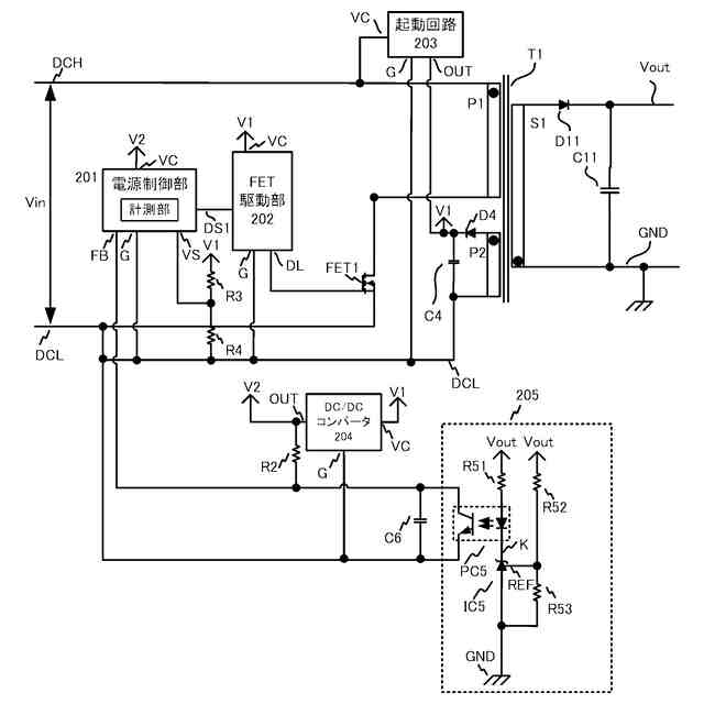
(1)1次巻線、2次巻線、及び補助巻線を有するトランスと、スイッチング動作により前記1次巻線への電力の供給又は遮断を行う第1のスイッチング素子と、前記スイッチング動作を制御する制御手段と、前記2次巻線から出力される電圧をフィードバックするフィードバック手段と、入力される交流電圧を整流平滑し、前記1次巻線に出力する第1の整流平滑部と、前記補助巻線に誘起される電圧を整流平滑する第2の整流平滑部と、分圧抵抗を有し、前記第2の整流平滑部から出力される電圧を前記分圧抵抗で分圧し、前記制御手段に出力する分圧部と、を備え、前記制御手段は、前記スイッチング動作を行うスイッチング期間と前記スイッチング動作を停止させる停止期間とを繰り返す間欠制御を行うことが可能であり、前記制御手段は、前記停止期間の長さを計測する計測部を含み、前記スイッチング期間において、前記制御手段は前記第1のスイッチング素子の前記スイッチング動作を所定の回数、実施すると前記停止期間に移行し、前記停止期間において、前記制御手段は前記フィードバック手段から出力される電圧に基づいて、前記2次巻線から出力される電圧が目標電圧よりも低下したと判断すると、前記スイッチング期間に移行し、前記制御手段は、前記計測部により計測された前記停止期間の長さに基づいて、前記スイッチング期間における前記第1のスイッチング素子がオンしている時間を変化させ、前記制御手段は、前記分圧部の出力電圧と、前記停止期間の長さと、前記第2の整流平滑部の前記停止期間における単位時間あたりの降下電圧と、前記分圧抵抗の分圧比と、前記1次巻線の巻数と前記補助巻線の巻数との巻数比と、に基づいて、前記交流電圧の電圧値を推定することを特徴とする電源装置。
【0008】
(2)記録材に画像形成を行う画像形成部と、前記画像形成部を制御する制御部と、前記画像形成部、及び前記制御部に電力を供給する電源装置と、を備え、前記制御部は、前記画像形成部を制御して記録材に画像形成を行うプリント状態と、前記プリント状態に遷移が可能なスタンバイ状態と、消費電力を低減するスリープ状態と、を切替え可能である画像形成装置であって、前記電源装置は、1次巻線、2次巻線、及び補助巻線を有するトランスと、スイッチング動作により前記1次巻線への電力の供給又は遮断を行う第1のスイッチング素子と、前記スイッチング動作を制御する制御手段と、前記2次巻線から出力される電圧をフィードバックするフィードバック手段と、入力される交流電圧を整流平滑し、前記1次巻線に出力する第1の整流平滑部と、前記補助巻線に誘起される電圧を整流平滑する第2の整流平滑部と、分圧抵抗を有し、前記第2の整流平滑部から出力される電圧を前記分圧抵抗で分圧し、前記制御手段に出力する分圧部と、を備え、前記制御手段は、前記スイッチング動作を行うスイッチング期間と前記スイッチング動作を停止させる停止期間とを繰り返す間欠制御を行うことが可能であり、前記制御手段は、前記停止期間の長さを計測する計測部を含み、前記スイッチング期間において、前記制御手段は前記第1のスイッチング素子の前記スイッチング動作を所定の回数、実施すると前記停止期間に移行し、前記停止期間において、前記制御手段は前記フィードバック手段から出力される電圧に基づいて、前記2次巻線から出力される電圧が目標電圧よりも低下したと判断すると、前記スイッチング期間に移行し、前記制御手段は、前記計測部により計測された前記停止期間の長さに基づいて、前記スイッチング期間における前記第1のスイッチング素子がオンしている時間を変化させ、前記制御手段は、前記分圧部の出力電圧と、前記停止期間の長さと、前記第2の整流平滑部の前記停止期間における単位時間あたりの降下電圧と、前記分圧抵抗の分圧比と、前記1次巻線の巻数と前記補助巻線の巻数との巻数比と、に基づいて、前記交流電圧の電圧値を推定することを特徴とする画像形成装置。
【発明の効果】
【0009】
本発明によれば、新たな回路を追加することなく、負荷状態に応じて効率よく電力を供給することができる。
【図面の簡単な説明】
【0010】
実施例1~4のレーザビームプリンタの構成を示す図
実施例1~4の電源装置の構成を示す図
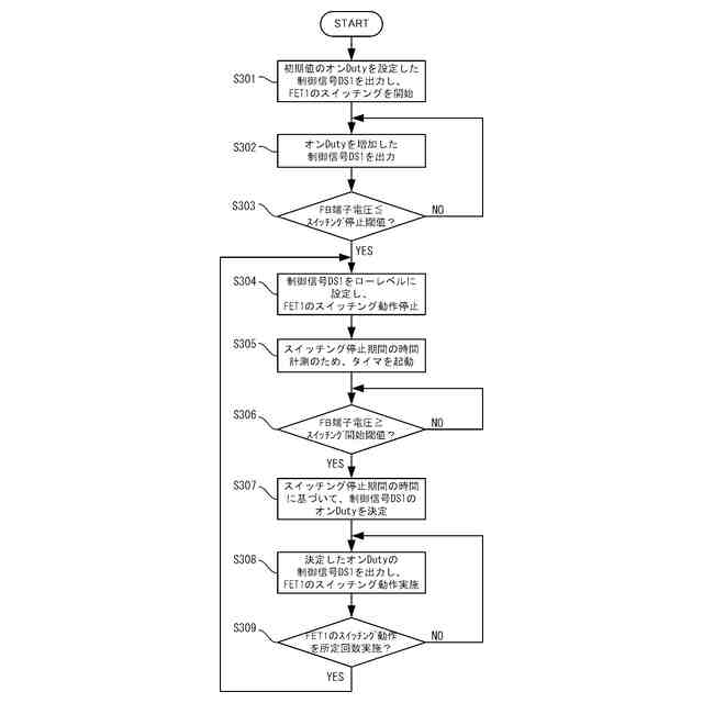
実施例1のスイッチング電源装置の回路構成を示す回路図
実施例1の起動及び間欠スイッチング動作中の電源制御部のスイッチング制御シーケンスを示すフローチャート
実施例1のスイッチング電源装置の電圧波形を説明する図
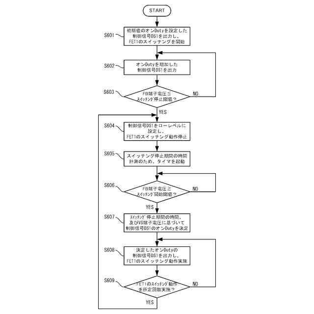
実施例2のスイッチング電源装置の回路構成を示す回路図
実施例2の起動及び間欠スイッチング動作中の電源制御部のスイッチング制御シーケンスを示すフローチャート
実施例2のスイッチング電源装置の電圧波形を説明する図
実施例3の起動及び間欠スイッチング動作中の電源制御部のスイッチング制御シーケンスを示すフローチャート
実施例3のスイッチング電源装置の電圧波形を説明する図
実施例4のスイッチング電源装置の回路構成を示す回路図
実施例4の起動及び間欠スイッチング動作中の電源制御部のスイッチング制御シーケンスを示すフローチャート
実施例4のスイッチング電源装置の電圧波形を説明する図
【発明を実施するための形態】
(【0011】以降は省略されています)
この特許をJ-PlatPat(特許庁公式サイト)で参照する
関連特許
キヤノン株式会社
トナー
8日前
キヤノン株式会社
トナー
8日前
キヤノン株式会社
トナー
13日前
キヤノン株式会社
トナー
8日前
キヤノン株式会社
電子機器
15日前
キヤノン株式会社
測距装置
1日前
キヤノン株式会社
定着装置
7日前
キヤノン株式会社
記録装置
13日前
キヤノン株式会社
撮影装置
6日前
キヤノン株式会社
現像容器
6日前
キヤノン株式会社
現像装置
6日前
キヤノン株式会社
現像容器
6日前
キヤノン株式会社
現像装置
6日前
キヤノン株式会社
記録装置
6日前
キヤノン株式会社
撮像装置
13日前
キヤノン株式会社
撮像装置
9日前
キヤノン株式会社
現像剤容器
14日前
キヤノン株式会社
光学センサ
8日前
キヤノン株式会社
半導体装置
15日前
キヤノン株式会社
モジュール
8日前
キヤノン株式会社
カートリッジ
6日前
キヤノン株式会社
情報処理装置
6日前
キヤノン株式会社
画像形成装置
6日前
キヤノン株式会社
画像形成装置
13日前
キヤノン株式会社
画像形成装置
6日前
キヤノン株式会社
画像形成装置
14日前
キヤノン株式会社
画像形成装置
6日前
キヤノン株式会社
画像処理装置
6日前
キヤノン株式会社
画像形成装置
14日前
キヤノン株式会社
カートリッジ
6日前
キヤノン株式会社
画像形成装置
2日前
キヤノン株式会社
画像形成装置
6日前
キヤノン株式会社
画像形成装置
7日前
キヤノン株式会社
画像形成装置
14日前
キヤノン株式会社
画像形成装置
9日前
キヤノン株式会社
画像形成装置
13日前
続きを見る
他の特許を見る