TOP
|
特許
|
意匠
|
商標
特許ウォッチ
Twitter
他の特許を見る
10個以上の画像は省略されています。
公開番号
2025155591
公報種別
公開特許公報(A)
公開日
2025-10-14
出願番号
2024170767
出願日
2024-09-30
発明の名称
ボルテージレギュレータ及び半導体装置
出願人
エイブリック株式会社
代理人
主分類
G05F
1/56 20060101AFI20251002BHJP(制御;調整)
要約
【課題】出力容量の静電容量値を小さくした場合であっても、回路面積を大幅に増大させることなく位相補償をする。
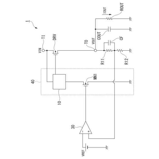
【解決手段】ボルテージレギュレータ1は、入力電圧VINが印加される入力端子TIと、出力電圧VOUTが出力される出力端子TOとの間に設けられた第1トランジスタDRVと、出力端子から出力される出力電圧VOUTに基づく電圧と、所定の参照電圧VREFとの間で負帰還するように接続された差動増幅回路30と、差動増幅回路30の出力端子と、第1トランジスタDRVのゲート端子と、入力端子TIとに接続された反転増幅器40とを備え、反転増幅器40は、ゲート端子が差動増幅回路30の出力端子に接続され、ソース端子が接地された第2トランジスタMN1と、第1トランジスタのゲート電圧が閾値電圧付近であっても、入力端子から第2トランジスタMN1へ電流を流すことができる電流調整回路10と、を備える。
【選択図】図1
特許請求の範囲
【請求項1】
入力電圧が印加される入力端子と、出力電圧が出力される出力端子との間に設けられた第1トランジスタと、
前記出力端子から出力される前記出力電圧に基づく電圧と、所定の参照電圧との間で負帰還するように接続された差動増幅回路と、
前記差動増幅回路の出力端子と、前記第1トランジスタのゲート端子と、前記入力端子とに接続された反転増幅器とを備え、
前記反転増幅器は、
ゲート端子が前記差動増幅回路の出力端子に接続され、ソース端子が接地された第2トランジスタと、
前記第1トランジスタのゲート電圧が閾値電圧付近であっても、前記入力端子から前記第2トランジスタへ電流を流すことができる電流調整回路と、を備える、
ボルテージレギュレータ。
続きを表示(約 1,200 文字)
【請求項2】
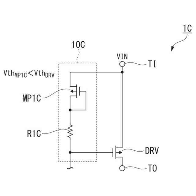
前記電流調整回路は、ゲート端子が前記第1トランジスタのゲート端子に接続され、ドレイン端子が自身のゲート端子に接続され、ソース端子が前記入力端子に接続され、閾値電圧が前記第1トランジスタの閾値電圧より小さい第3トランジスタを備える、
請求項1に記載のボルテージレギュレータ。
【請求項3】
前記電流調整回路は、
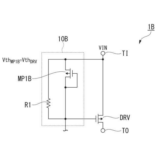
ゲート端子が前記第1トランジスタのゲート端子に接続され、ドレイン端子が自身のゲート端子に接続され、ソース端子が前記入力端子に接続され、閾値電圧が前記第1トランジスタの閾値電圧と略同一である第4トランジスタと、
一端が前記第4トランジスタのソース端子に接続され、他端が前記第4トランジスタのドレイン端子に接続される第1抵抗と、
を備える、
請求項1に記載のボルテージレギュレータ。
【請求項4】
前記電流調整回路は、
ゲート端子とドレイン端子とが互いに接続され、ソース端子が前記入力端子に接続され、閾値電圧が前記第1トランジスタの閾値電圧より小さい第5トランジスタと、
一端が前記第5トランジスタのドレイン端子に接続され、他端が前記第1トランジスタのゲート端子に接続される第2抵抗と、
を備える、
請求項1に記載のボルテージレギュレータ。
【請求項5】
前記電流調整回路は、
ゲート端子とドレイン端子とが前記第1トランジスタのゲート端子に接続され、ソース端子が前記入力端子に接続され、閾値電圧が前記第1トランジスタの閾値電圧より小さい第6トランジスタと、
ゲート端子とドレイン端子とが前記第1トランジスタのゲート端子に接続され、ソース端子が前記入力端子に接続され、閾値電圧が前記第1トランジスタの閾値電圧と略同一である第7トランジスタと、
を備える、
請求項1に記載のボルテージレギュレータ。
【請求項6】
前記電流調整回路は、
ゲート端子とドレイン端子とが互いに接続され、ソース端子が前記入力端子に接続され、閾値電圧が前記第1トランジスタの閾値電圧より小さい第8トランジスタと、
一端が前記第8トランジスタのドレイン端子に接続され、他端が前記第1トランジスタのゲート端子に接続される第3抵抗と、
ゲート端子とドレイン端子とが互いに接続され、ソース端子が前記入力端子に接続され、閾値電圧が前記第1トランジスタの閾値電圧と略同一である第9トランジスタと、
一端が前記第9トランジスタのドレイン端子に接続され、他端が前記第1トランジスタのゲート端子に接続される第4抵抗と、
を備える、
請求項1に記載のボルテージレギュレータ。
【請求項7】
請求項1から請求項6のいずれか一項に記載のボルテージレギュレータを備える半導体装置。
発明の詳細な説明
【技術分野】
【0001】
本発明は、ボルテージレギュレータ及び半導体装置に関する。
続きを表示(約 2,000 文字)
【背景技術】
【0002】
従来、電子デバイスの電源用の集積回路(Integrated Circuit;IC)として、入力電圧より低い一定の電圧を出力することが可能なボルテージレギュレータが広く用いられている。このようなボルテージレギュレータは、発振を抑止可能な位相補償機能を有している。位相補償機能を有するボルテージレギュレータについて開示された文献として、例えば、特許文献1が知られている。
【先行技術文献】
【特許文献】
【0003】
特開2020-71681号公報
【発明の概要】
【発明が解決しようとする課題】
【0004】
ここで、出力容量の静電容量値を小さくした場合、位相補償が困難になるといった課題があった。このような課題を解決するため、上述した技術によれば、出力トランジスタと並列に、更にPチャネル型のMOSFET(metal-oxide-semiconductor field-effect transistor)を備える。当該Pチャネル型のMOSFETは、トランジスタの寄生容量を積極的に用いることが可能な程度の大きさを有する必要がある。具体的に、図8から図10を参照しながら、従来技術に係る問題点について説明する。
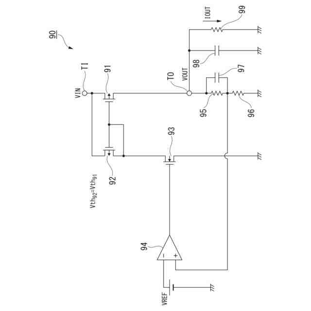
【0005】
図8は、従来技術に係るボルテージレギュレータを示す回路図である。まず、同図を参照しながら従来技術に係るボルテージレギュレータ90の回路構成について説明する。ボルテージレギュレータ90は、出力トランジスタ91と、Pチャネル型のトランジスタ92と、Nチャネル型のトランジスタ93と、差動増幅回路94と、抵抗95と、抵抗96と、容量97と、出力容量98と、出力抵抗99とを備える。
【0006】
従来技術に係るボルテージレギュレータ90では、ミラー構造を有する出力トランジスタ91と、Pチャネル型のトランジスタ92とは、互いに同一の構造を有する素子とすることが一般的である。すなわち、従来技術に係る出力トランジスタ91と、Pチャネル型のトランジスタ92とは、互いに同一の閾値電圧を有していることが一般的である。
【0007】
図9は、従来技術に係るボルテージレギュレータにおいて、周波数を変化させたときのゲイン及び位相の変化を示すグラフである。図示する一例は、図8における出力容量98の静電容量値が十分にある場合において、周波数を変化させたときのゲイン及び位相の変化を示している。図9(A)は、周波数[Hz]とゲイン[dB]の関係を示しており、図9(B)は、周波数[Hz]と位相[°]の関係を示している。
【0008】
第1の極の周波数F
P1
とは、出力容量98によって生じる第1の極の周波数である。第2の極の周波数F
P2
とは、出力トランジスタ91のソース端子とゲート端子との間に形成される寄生容量によって生じる第2の極の周波数である。同図に示すように、第1の極の周波数F
P1
と、第2の極の周波数F
P2
とは、十分に離れており、ゲインが0[dB]となるゼロクロス周波数F
ZC
は、第1の極の周波数F
P1
と、第2の極の周波数F
P2
との間に位置する。図9(B)を参照すると、ゼロクロス周波数F
ZC
における位相は、約90[°]であり、十分に0より大きい。したがって、出力容量の静電容量値が十分である場合においては、位相補償が可能である。
【0009】
図10は、従来技術に係るボルテージレギュレータの出力容量の静電容量値が小さい場合において、周波数を変化させたときのゲイン及び位相の変化を示すグラフである。図示する一例は、図8における出力容量98の静電容量値が小さい場合において、周波数を変化させたときのゲイン及び位相の変化を示している。図10(A)は、周波数[Hz]とゲイン[dB]の関係を示しており、図10(B)は、周波数[Hz]と位相[°]の関係を示している。
【0010】
出力容量の静電容量値が小さい場合においては、第1の極の周波数F
P1
が、高域側にシフトし、出力トランジスタ91のゲート端子に生じる第2の極の周波数F
P2
に近づく。出力容量の静電容量値が小さい場合のゼロクロス周波数F
ZC
は、高域側にシフトしており、ゼロクロス周波数F
ZC
における位相は、約0[°]である。したがって、このような回路構成を採用した場合、出力容量の静電容量値が小さい場合においては、位相補償が困難となることが分かる。
(【0011】以降は省略されています)
この特許をJ-PlatPat(特許庁公式サイト)で参照する
関連特許
株式会社豊田自動織機
産業車両
3か月前
株式会社カネカ
製造システム
2か月前
オムロン株式会社
スレーブ装置
1か月前
ローム株式会社
基準電圧源
2か月前
株式会社熊谷組
障害物の検出方法
1か月前
愛知製鋼株式会社
車両用システム
2か月前
新電元工業株式会社
作業用ロボット
1か月前
株式会社クボタ
作業車
24日前
豊田合成株式会社
機器制御装置
1か月前
株式会社ダイフク
搬送設備
2か月前
株式会社ダイフク
搬送設備
2か月前
株式会社アサヒエンタープライズ
調整弁
11日前
トヨタ自動車株式会社
制御装置
1か月前
カヤバ株式会社
減圧弁
1か月前
トヨタ自動車株式会社
クラッチペダル
3か月前
株式会社ダイフク
物品搬送設備
2か月前
エイブリック株式会社
電流補償回路及び半導体装置
1か月前
株式会社ダイフク
物品搬送設備
25日前
キヤノン株式会社
配送システム
2か月前
株式会社ダイフク
物品搬送設備
3日前
ルネサスエレクトロニクス株式会社
半導体装置
3か月前
株式会社CAOS
移動体の制御システム
2か月前
愛知製鋼株式会社
マーカシステム及び制御方法
2か月前
株式会社TMEIC
安全性診断装置
1か月前
日野自動車株式会社
自動運転装置
1か月前
株式会社アマダ
工作機械制御装置
1か月前
村田機械株式会社
搬送車システム
1か月前
オムロン株式会社
システム及び方法
26日前
株式会社明電舎
負荷制御装置
26日前
株式会社明電舎
負荷制御装置
26日前
株式会社明電舎
負荷制御装置
26日前
株式会社カーメイト
アクセルペダルカバー
1か月前
株式会社計数技研
移動体、及びプログラム
3日前
トヨタ自動車株式会社
情報処理装置
1か月前
オムロン株式会社
システム及び方法
26日前
ローム株式会社
電源回路用の電子負荷装置
1か月前
続きを見る
他の特許を見る