TOP
|
特許
|
意匠
|
商標
特許ウォッチ
Twitter
他の特許を見る
公開番号
2025155253
公報種別
公開特許公報(A)
公開日
2025-10-14
出願番号
2024058968
出願日
2024-04-01
発明の名称
無菌水製造システム
出願人
澁谷工業株式会社
代理人
個人
,
個人
主分類
A61L
2/10 20060101AFI20251006BHJP(医学または獣医学;衛生学)
要約
【課題】無菌フィルタを用いた無菌水製造システムにおいて、連続的に無菌水の製造を可能にする。
【解決手段】ポンプ12を通して無菌水製造システム10の送液ライン22AにRO水を供給する。無菌水製造システム10は、RO水を殺菌処理するための第1無菌フィルタ22Aと、切り替え可能に並列に設けられた第2無菌フィルタ18A、18Bと、水に紫外線を照射して殺菌するUV殺菌装置20を上流側からこの順で備える。UV殺菌装置20の上流側の送液ラインからサンプリングライン40を分岐させ、サンプリングした水中の微生物数を微生物モニタリング装置44において検出する。無菌水の製造時、微生物モニタリング装置44により検出された微生物の数が所定の値以上であった場合には、並列に配置された第2無菌フィルタ18A、18B間において通過する流路を切り替える。
【選択図】図1
特許請求の範囲
【請求項1】
水を供給する水供給手段と、上記水供給手段から供給された水を滅菌する水滅菌手段と、上記水滅菌手段を制御する制御手段とを備え、
上記水滅菌手段は、第1無菌フィルタと、上記第1無菌フィルタの下流側に設けられ、水に紫外線を照射して殺菌する紫外線殺菌手段と、上記第1無菌フィルタと上記紫外線殺菌手段との間に、切り替え可能に並列に複数設けられた第2無菌フィルタと、上記紫外線殺菌手段の上流側または下流側に設けられ、サンプリングした水中の微生物数を検査する微生物検査手段を備え、
上記制御手段は、無菌水の製造時に、並列に設けられた何れかの第2無菌フィルタを通過させるとともに、上記微生物検査手段により検出された微生物の数が所定の値以上であった場合には、並列に配置された異なる上記第2無菌フィルタを通過する流路に切り替えることを特徴とする無菌水製造システム。
続きを表示(約 110 文字)
【請求項2】
無菌水の製造時には、並列に設けられた何れかの第2無菌フィルタが使用されるとともに、使用されていない第2無菌フィルタに対しては殺菌処理を行うことができることを特徴とする請求項1に記載の無菌水製造システム。
発明の詳細な説明
【技術分野】
【0001】
本発明は、無菌フィルタと紫外線殺菌を利用して水殺菌を行う無菌水製造システムに関する。
続きを表示(約 1,700 文字)
【背景技術】
【0002】
無菌環境下で容器に内容物を充填する無菌(アセプティック)充填システムにおいては、無菌水が多くの用途に使用されている。例えば、容器を洗浄する容器洗浄工程において、容器やキャップを殺菌するために過酸化水素溶液などの薬剤が噴霧されており、それを洗い流すために無菌水が使用されている。他にも無菌チャンバのすすぎ水や潤滑液などにも無菌水が使用されており、その用途は多い。従来、この無菌水は、超高温(UHT)殺菌装置によって製造されてきたが、この超高温殺菌装置では、水を超高温で加熱するために多くのエネルギーを使用する必要があり、多くの二酸化炭素の排出に繋がっている。近年、SDGsにおいて「13.気候変動に具体的な対策を」が挙げられるように、環境負荷低減のために二酸化炭素の排出量削減が求められている。さらに、超高温(UHT)殺菌装置は、イニシャルコストが高く、多くのエネルギーを使用するのでランニングコストが高いという問題もある。これらの問題に対応するため、超高温(UHT)殺菌処理を行わずに無菌フィルタと紫外線殺菌機を併用した水殺菌機が公知である(特許文献1参照)。
【先行技術文献】
【特許文献】
【0003】
特許第7316558号公報
【発明の概要】
【発明が解決しようとする課題】
【0004】
しかしながら、このような無菌フィルタと紫外線殺菌機を併用した水殺菌機では、無菌フィルタに捕集された微生物が経過時間とともに蓄積していくため長時間の連続運転には不安がある。そのため検査装置により検出された微生物数が所定値以上に上昇した場合、それが解消されるまで無菌水を供給することができないという問題があった。
【0005】
本発明は、無菌フィルタを用いた無菌水製造システムにおいて、連続的に無菌水の製造を可能にすることを課題としている。
【課題を解決するための手段】
【0006】
本発明の第1の発明である無菌水製造システムは、水を供給する水供給手段と、上記水供給手段から供給された水を滅菌する水滅菌手段と、上記水滅菌手段を制御する制御手段とを備え、上記水滅菌手段は、第1無菌フィルタと、上記第1無菌フィルタの下流側に設けられ、水に紫外線を照射して殺菌する紫外線殺菌手段と、上記第1無菌フィルタと上記紫外線殺菌手段との間に、切り替え可能に並列に複数設けられた第2無菌フィルタと、上記紫外線殺菌手段の上流側または下流側に設けられ、サンプリングした水中の微生物数を検査する微生物検査手段を備え、上記制御手段は、無菌水の製造時に、並列に設けられた何れかの第2無菌フィルタを通過させるとともに、上記微生物検査手段により検出された微生物の数が所定の値以上であった場合には、並列に配置された異なる上記第2無菌フィルタを通過する流路に切り替えることを特徴としている。
【0007】
本発明の第2の発明である無菌水製造システムは、第1の発明において、無菌水の製造時には、並列に設けられた何れかの第2無菌フィルタが使用されるとともに、使用されていない第2無菌フィルタに対しては殺菌処理を行うことができることを特徴としている。
【発明の効果】
【0008】
本発明によれば、無菌フィルタを用いた無菌水製造システムにおいて、連続的に無菌水の製造を可能にすることができる。
【図面の簡単な説明】
【0009】
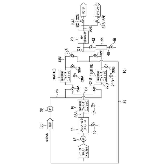
本発明の一実施形態である無菌水製造システムの配置を示すブロック図である。
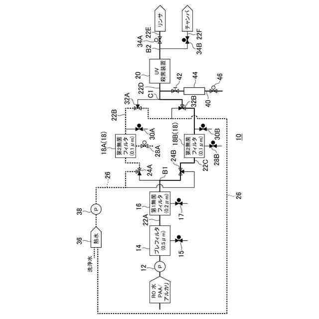
運転開始時の初期動作を説明する無菌水製造システムのブロック図である。
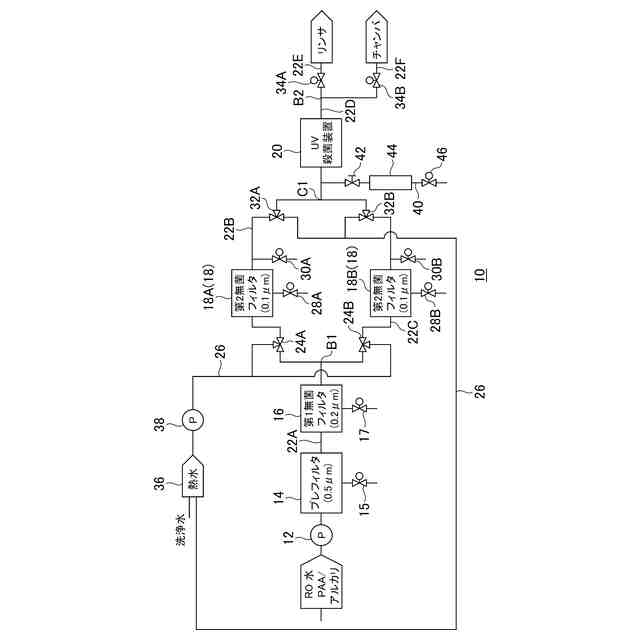
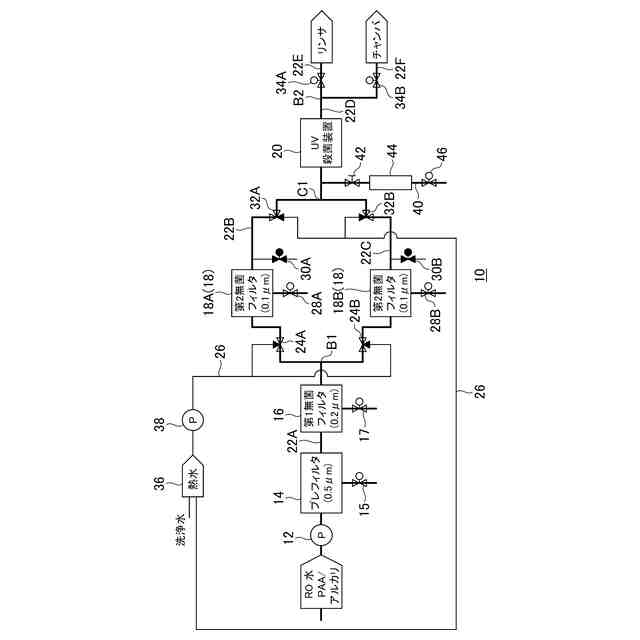
通常運転時の動作を説明する無菌水製造システムのブロック図である。
【発明を実施するための形態】
【0010】
以下、本発明の実施の形態を、図面を参照して説明する。図1は、本発明の一実施形態である無菌水製造システムの配置を示すブロック図である。
(【0011】以降は省略されています)
この特許をJ-PlatPat(特許庁公式サイト)で参照する
関連特許
澁谷工業株式会社
透析装置
1か月前
澁谷工業株式会社
透析装置
1か月前
澁谷工業株式会社
血液浄化装置
4日前
澁谷工業株式会社
容器搬送装置
2か月前
澁谷工業株式会社
容器搬送装置
2か月前
澁谷工業株式会社
容器整列装置
2か月前
澁谷工業株式会社
容器処理システム
2か月前
澁谷工業株式会社
無菌水製造システム
1か月前
澁谷工業株式会社
パウチ・ボトル兼用グリッパ
2か月前
澁谷工業株式会社
充填装置の洗浄・殺菌システム
2か月前
澁谷工業株式会社
充填装置の洗浄システムおよび洗浄方法
2か月前
澁谷工業株式会社
学習データの作成方法および学習データの作成システム
2か月前
個人
貼付剤
20日前
個人
簡易担架
2日前
個人
健康器具
9か月前
個人
足踏み器具
9日前
個人
鼾防止用具
8か月前
個人
短下肢装具
3か月前
個人
腋臭防止剤
2日前
個人
マッサージ機
9か月前
個人
排尿補助器具
1か月前
個人
脈波測定方法
8か月前
個人
脈波測定方法
9か月前
個人
前腕誘導装置
4か月前
個人
洗井間専家。
7か月前
個人
白内障治療法
8か月前
個人
嚥下鍛錬装置
4か月前
個人
ウォート指圧法
1か月前
個人
歯の修復用材料
4か月前
個人
腰ベルト
23日前
個人
矯正椅子
5か月前
個人
バッグ式オムツ
5か月前
個人
アイマスク装置
2か月前
個人
ホバーアイロン
7か月前
個人
胸骨圧迫補助具
2か月前
個人
汚れ防止シート
1か月前
続きを見る
他の特許を見る