TOP
|
特許
|
意匠
|
商標
特許ウォッチ
Twitter
他の特許を見る
10個以上の画像は省略されています。
公開番号
2025144937
公報種別
公開特許公報(A)
公開日
2025-10-03
出願番号
2024044870
出願日
2024-03-21
発明の名称
紙葉類処理装置、紙葉類処理システムおよび紙葉類処理方法
出願人
グローリー株式会社
代理人
個人
,
個人
主分類
G07D
11/50 20190101AFI20250926BHJP(チェック装置)
要約
【課題】店舗等のユーザごとに使用可能な紙葉類が異なる場合も、使用できない種別の紙葉類が誤って処理されることを簡易かつ円滑に抑制可能な紙葉類処理装置、紙葉類処理システムおよび紙葉類処理方法を提供する。
【解決手段】売上入金機10は、処理対象の紙葉類の種別を識別する紙葉類識別部と、各ユーザにおいて使用できない商品券の種別に関する参照情報を各ユーザの識別情報ごとに記憶する記憶部202と、紙葉類の処理を行うユーザの識別情報を取得するカードリーダ132と、処理対象の紙葉類に対して紙葉類識別部115により識別された商品券の種別が、カードリーダ132により取得された識別情報に対応する参照情報により、使用不可の種別に対応するか否かを判定し、判定結果に応じて、当該商品券の種別が使用可能である場合の正常モードと、当該商品券の種別が使用不可である場合の異常モードとを選択的に実行する制御部201と、を備える。
【選択図】図4
特許請求の範囲
【請求項1】
処理対象の紙葉類の種別を識別する識別部と、
各々のユーザにおいて使用できない紙葉類の種別に関する参照情報を、各々のユーザの識別情報ごとに記憶する記憶部と、
紙葉類の処理を行う前記ユーザの前記識別情報を取得する取得部と、
処理対象の紙葉類に対して前記識別部により識別された当該紙葉類の前記種別が、前記取得部により取得された前記識別情報に対応する前記参照情報により、使用不可の種別に対応するか否かを判定し、判定結果に応じて、当該紙葉類の前記種別が使用可能である場合の正常モードと、当該紙葉類の前記種別が使用不可である場合の異常モードとを選択的に実行する制御部と、を備える、
ことを特徴とする紙葉類処理装置。
続きを表示(約 2,200 文字)
【請求項2】
請求項1に記載の紙葉類処理装置において、
紙葉類の処理を行う前記ユーザに所定の報知を行う報知部を備え、
前記制御部は、前記異常モードにおいて、前記処理対象の紙葉類の種別が使用不可の種別であることを前記報知部に報知させる、
ことを特徴とする紙葉類処理装置。
【請求項3】
請求項1に記載の紙葉類処理装置において、
前記制御部は、前記異常モードにおいて、前記処理対象の紙葉類を返却する処理を実行する、
ことを特徴とする紙葉類処理装置。
【請求項4】
請求項1に記載の紙葉類処理装置において、
前記制御部は、前記異常モードにおいて、前記処理対象の紙葉類に対して処理を続行するか否かの選択を受け付け、前記ユーザが処理を続行することを選択した場合、当該紙葉類に対して前記正常モードと同様の処理を実行するとともに、前記記憶部に記憶されている使用不可の紙葉類の履歴情報に当該紙葉類の情報を含める、
ことを特徴とする紙葉類処理装置。
【請求項5】
請求項1に記載の紙葉類処理装置において、
前記記憶部は、紙葉類の種別と、紙葉類の特徴情報とを紙葉類ごとに紐付けた紙葉類情報を記憶し、
前記識別部は、前記処理対象の紙葉類から取得した特徴情報と前記紙葉類情報中の前記特徴情報とを照合して、前記処理対象の紙葉類の種別を識別し、
前記紙葉類情報中の前記紙葉類の種別に対して、前記識別情報ごとの前記参照情報が紐づけられる、
ことを特徴とする紙葉類処理装置。
【請求項6】
請求項1に記載の紙葉類処理装置において、
複数の紙葉類を一括投入可能な投入部と、
前記識別部による識別結果に基づき前記紙葉類を保留する一時保留部と、
前記一時保留部に保留された前記紙葉類を収納する収納部と、
前記一時保留部に保留された前記紙葉類を返却する返却部と、を備え、
前記制御部は、
前記投入部に投入された全ての前記紙葉類に対して、前記種別の識別と、識別結果に基づく前記一時保留部への保留の処理とを行った後、
前記一時保留部に保留された何れの前記紙葉類も使用不可の種別に該当しない場合は、前記正常モードとして、前記一時保留部に保留された前記紙葉類を前記収納部に収納し、
前記一時保留部に保留された何れかの前記紙葉類が使用不可の種別に該当する場合は、前記異常モードとして、前記一時保留部に保留された前記紙葉類を前記返却部に返却させる、
ことを特徴とする紙葉類処理装置。
【請求項7】
請求項6に記載の紙葉類処理装置において、
紙葉類の処理を行う前記ユーザに所定の報知を行う報知部を備え、
前記制御部は、前記異常モードの実行時に、前記複数の紙葉類に使用不可の種別の紙葉類が含まれていることを、その種別とともに、前記報知部に報知させる、
ことを特徴とする紙葉類処理装置。
【請求項8】
請求項1に記載の紙葉類処理装置において、
複数の紙葉類を一括投入可能な投入部と、
紙葉類を収納する収納部と、
紙葉類を返却する返却部と、を備え、
前記制御部は、前記投入部に投入された前記複数の紙葉類に対して順次、前記種別の識別と前記判定を行い、使用不可の種別に該当しない前記紙葉類は、前記収納部に収納する処理を実行し、使用不可の種別に該当する前記紙葉類は、前記返却部に返却させる処理を実行する、
ことを特徴とする紙葉類処理装置。
【請求項9】
処理対象の紙葉類の種別を識別する識別部と、
各々のユーザにおいて使用できない紙葉類の種別に関する参照情報を、各々のユーザの識別情報ごとに記憶する記憶部と、
紙葉類の処理を行う前記ユーザの前記識別情報を取得する取得部と、
処理対象の紙葉類に対して前記識別部により識別された当該紙葉類の前記種別が、前記取得部により取得された前記識別情報に対応する前記参照情報により、使用不可の種別に対応するか否かを判定する判定部と、
前記判定部の判定結果に応じて、当該紙葉類の前記種別が使用可能である場合の正常モードと、当該紙葉類の前記種別が使用不可である場合の異常モードとを選択的に実行するモード切替部と、を備える、
ことを特徴とする紙葉類処理システム。
【請求項10】
紙葉類の処理を行う装置またはシステムにおける紙葉類処理方法であって、
各々のユーザにおいて使用できない紙葉類の種別に関する参照情報を、各々のユーザの識別情報ごとに記憶し、
処理対象の紙葉類の種別を識別し、
紙葉類の処理を行う前記ユーザの前記識別情報を取得し、
処理対象の紙葉類に対して前記識別部により識別された当該紙葉類の前記種別が、前記取得部により取得された前記識別情報に対応する前記参照情報により、使用不可の種別に対応するか否かを判定し、
判定結果に応じて、当該紙葉類の前記種別が使用可能である場合の正常モードと、当該紙葉類の前記種別が使用不可である場合の異常モードとを選択的に実行する、
ことを特徴とする紙葉類処理方法。
発明の詳細な説明
【技術分野】
【0001】
本発明は、貨幣や商品券等の紙葉類を処理する紙葉類処理装置、紙葉類処理システムおよび紙葉類処理方法に関する。
続きを表示(約 1,800 文字)
【背景技術】
【0002】
店舗では、店員が、精算装置(レジ)を用いて顧客の購入商品を精算する。また、最近では、購入商品の読取装置とセルフ精算装置とからなる精算システムが、店舗に設置されている。この精算システムでは、読取装置で読み取った購入商品の代金が、セルフ精算装置に反映され、顧客自身が、セルフ精算装置を用いて自身が購入した商品の代金を精算する。
【0003】
上記のような精算装置およびセルフ精算装置では、貨幣の他、当該店舗で使用可能な所定種別の金券(商品券、ギフト券、図書券、等)が精算に用いられ得る。この場合、店員は、顧客が精算に用いようとする金券が、自身の店舗において精算に用い得る種別の金券であるかを、逐次確認する必要がある。金券の種類は多岐に及ぶため、このような確認作業は、店員にとってかなり煩雑である。
【0004】
以下の特許文献1には、顧客が精算に用いようとする商品券が当該店舗において用い得るか否かを店員または顧客に提示可能な精算装置およびセルフ精算装置が記載されている。この装置では、各々の商品券の種別に対して、その使用の可否が予め設定される。精算装置またはセルフ精算装置は、スキャナで読み取った商品券が使用不可の種別に該当する場合、そのことを店員または顧客に報知する処理を実行する。
【先行技術文献】
【特許文献】
【0005】
特開2023-174837号公報
【発明の概要】
【発明が解決しようとする課題】
【0006】
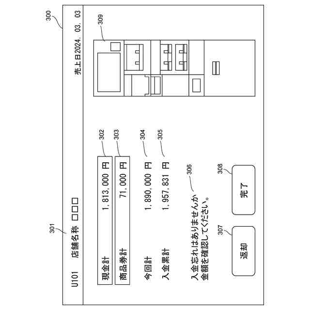
店舗では、日々の売上を管理するために紙葉類処理装置が用いられる。紙葉類処理装置は、たとえば、店舗のバックヤードに設置される。店員は、所定のタイミングで精算装置から貨幣および金券を回収し、回収した貨幣および金券を紙葉類処理装置に処理させる。紙葉類処理装置は、処理した貨幣および金券を計数して売上を算出し、処理した貨幣および金券を内部に収納する。
【0007】
ところで、多数の店舗が同居したショッピングモールや百貨店等の複合商業施設では、1つの紙葉類処理装置に対して複数の店舗が貨幣および金券を処理させる場合がある。その一方で、各々の店舗で使用可能な金券の種別が、店舗ごとに異なる場合がある。このため、各々の店舗は、貨幣および金券を共通の紙葉類処理装置に処理させる際に、自身の店舗で使用できない金券が処理対象の紙葉類に含まれていないかを逐一確認し、使用不可の金券があれば、これを処理対象から除かなければならない。このような作業は、各々の店舗の店員にとってかなり煩雑である。
【0008】
かかる課題に鑑み、本発明は、店舗等のユーザごとに使用可能な紙葉類が異なる場合も、使用できない種別の紙葉類が誤って処理されることを簡易かつ円滑に抑制することが可能な紙葉類処理装置、紙葉類処理システムおよび紙葉類処理方法を提供することを目的とする。
【課題を解決するための手段】
【0009】
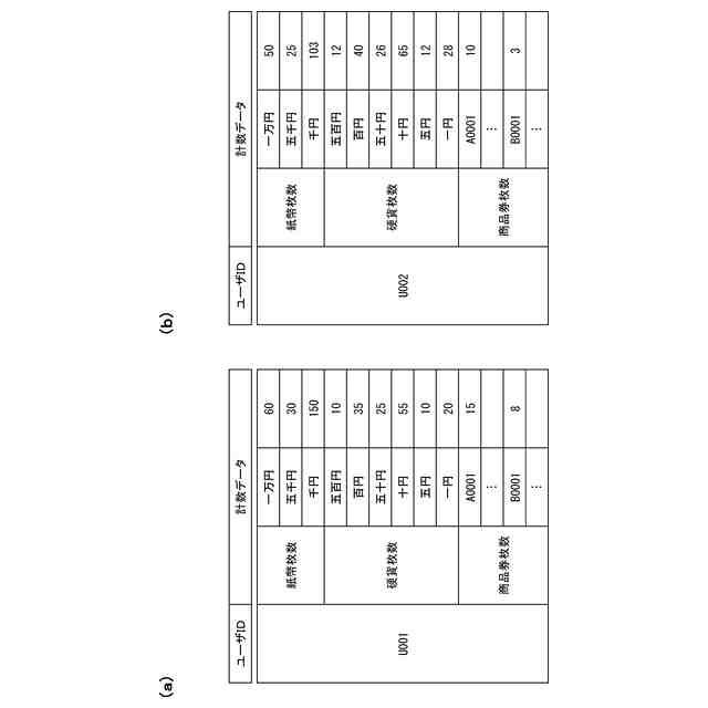
本発明の第1の態様は、紙葉類処理装置に関する。この態様に係る紙葉類処理装置は、処理対象の紙葉類の種別を識別する識別部と、各々のユーザにおいて使用できない紙葉類の種別に関する参照情報を、各々のユーザの識別情報ごとに記憶する記憶部と、紙葉類の処理を行う前記ユーザの前記識別情報を取得する取得部と、処理対象の紙葉類に対して前記識別部により識別された当該紙葉類の前記種別が、前記取得部により取得された前記識別情報に対応する前記参照情報により、使用不可の種別に対応するか否かを判定し、判定結果に応じて、当該紙葉類の前記種別が使用可能である場合の正常モードと、当該紙葉類の前記種別が使用不可である場合の異常モードとを選択的に実行する制御部と、を備える。
【0010】
本態様に係る紙葉類処理装置によれば、ユーザの識別情報ごとに参照情報が記憶されるため、ユーザごとに使用可能な紙葉類が異なる場合であっても、紙葉類処理装置において、処理に供された紙葉類の種別が当該ユーザにおいて使用できない紙葉類の種別に該当するか否かを判定でき、使用できない紙葉類の種別に該当する場合は、異常モードが実行される。よって、各々のユーザが使用不可の種別の紙葉類を処理に供したとしても、当該紙葉類が誤って処理されることを簡易かつ円滑に抑制できる。
(【0011】以降は省略されています)
この特許をJ-PlatPat(特許庁公式サイト)で参照する
関連特許
グローリー株式会社
貨幣処理装置及び貨幣情報出力方法
17日前
グローリー株式会社
遊技管理システム、各台装置及び遊技管理方法
3日前
グローリー株式会社
情報管理システム、情報取得方法およびプログラム
4日前
グローリー株式会社
金融店舗システム、及び、金融店舗システムが行う方法
4日前
グローリー株式会社
収納システム、収納システムの制御方法およびプログラム
11日前
グローリー株式会社
紙葉類処理装置、紙葉類処理システムおよび紙葉類処理方法
3日前
株式会社シンクアウト
診断装置、診断システムおよび診断方法
27日前
グローリー株式会社
不正検出装置、不正検出システム、不正検出方法及び不正検出プログラム
7日前
グローリー株式会社
検知装置およびプログラム
6日前
株式会社イシダ
商品処理装置
5日前
株式会社バンダイ
物品供給装置
2か月前
株式会社バンダイ
物品供給装置
2か月前
株式会社バンダイ
物品供給装置
2か月前
株式会社バンダイ
物品供給装置
3か月前
株式会社バンダイ
物品供給装置
3か月前
株式会社バンダイ
物品供給装置
3か月前
株式会社バンダイ
物品供給装置
2か月前
富士電機株式会社
通貨識別装置
2か月前
沖電気工業株式会社
紙幣処理装置
1か月前
沖電気工業株式会社
媒体処理装置
1か月前
沖電気工業株式会社
媒体処理装置
1か月前
沖電気工業株式会社
媒体処理装置
1か月前
株式会社ライト
情報処理装置
1か月前
富士電機株式会社
自動販売機
1か月前
株式会社ライト
情報処理装置
1か月前
株式会社ライト
情報処理装置
2か月前
富士電機株式会社
金銭処理装置
2か月前
株式会社デンソー
車載器
3日前
トヨタ車体株式会社
出入検知装置
3か月前
グローリー株式会社
物品投出装置
27日前
トヨタ車体株式会社
出入検知装置
3か月前
グローリー株式会社
硬貨処理装置
2か月前
株式会社トイスピリッツ
景品提供システム
1か月前
日本金銭機械株式会社
硬貨処理装置
7日前
日本金銭機械株式会社
硬貨処理装置
7日前
パイオニア株式会社
ドライブレコーダ
3か月前
続きを見る
他の特許を見る