TOP
|
特許
|
意匠
|
商標
特許ウォッチ
Twitter
他の特許を見る
公開番号
2025142183
公報種別
公開特許公報(A)
公開日
2025-09-30
出願番号
2024041793
出願日
2024-03-17
発明の名称
放電抵抗回路監視付き電圧センサ
出願人
ブルースカイテクノロジー株式会社
,
ニデック株式会社
代理人
個人
主分類
H02M
7/48 20070101AFI20250922BHJP(電力の発電,変換,配電)
要約
【課題】平滑コンデンサのパッシブ放電回路における異常を検知し、より確実な放電が可能なパッシブ放電回路を提供することを目的とする。
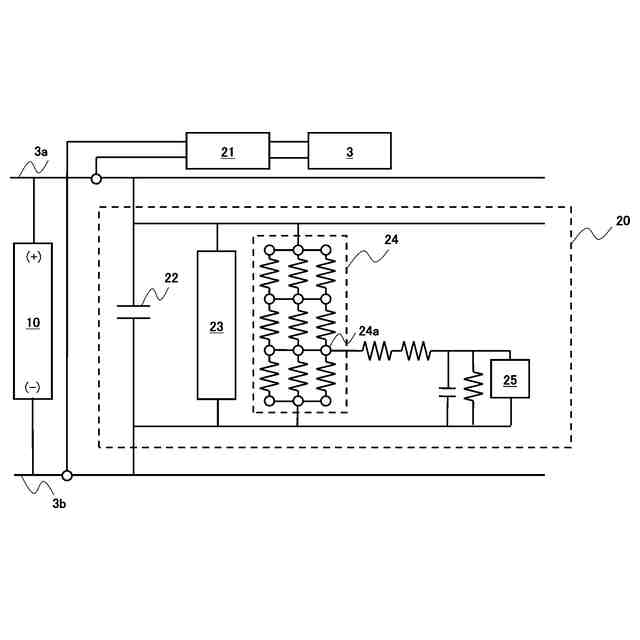
【解決手段】車両用放電システムは、駆動モータを備える車両に搭載されたバッテリと、前記バッテリから供給される電力を制御して前記駆動モータに出力するインバータと、を備え、インバータは、コンデンサと、平滑コンデンサに並列に接続されたパッシブ放電回路と、電圧センサと、コントローラーと、を備え、パッシブ放電回路は、複数の抵抗により構成された回路であり、さらに一以上の中間接点を有し、電圧センサは、中間接点と、パッシブ放電回路のマイナス極との間の電圧を取得し、コントローラーは、バッテリが供給する電圧と電圧センサが取得する電圧とが所定のマップにおいて正常範囲を超えたときに、前記パッシブ放電回路の異常を検知する。
【選択図】図1
特許請求の範囲
【請求項1】
駆動モータを備える車両に搭載されたバッテリと、
前記バッテリから供給される電力を制御して前記駆動モータに出力するインバータと、
を備える車両用電力制御システムであって、
前記インバータは、
平滑コンデンサと、
前記平滑コンデンサに並列に接続されたパッシブ放電回路と、
電圧センサと、
コントローラーと、
を備え、
前記パッシブ放電回路は、複数の抵抗により構成された回路であり、さらに一以上の中間接点を有し、
前記電圧センサは、前記中間接点と、パッシブ放電回路のマイナス極との間の電圧を取得し、
前記コントローラーは、前記バッテリが供給する電圧と前記電圧センサが取得する電圧とが第1のマップにおいて正常範囲を超えたときに、前記パッシブ放電回路の異常を検知する、
車両用放電システム。
続きを表示(約 520 文字)
【請求項2】
前記車両用放電システムはさらに、
前記パッシブ放電回路のプラス極と前記電圧センサとの間に設置され、前記電圧センサが検知する電圧を異常検知時電圧となるように制御する電圧迂回回路をさらに備え、
前記電圧迂回回路は、通常は回路オープンであり、前記コントローラーが異常を検知したときに回路クローズとなるように制御され、
前記コントローラーは、前記パッシブ放電回路の異常を検知したとき、前記回路異常時用電圧迂回回路の回路をクローズに制御する、
請求項1記載の車両用放電システム。
【請求項3】
前記電圧迂回回路は、前記電圧センサに対して前記プラス極の電圧を分圧して提供するように構成され、
前記分圧して提供される電圧は、前記第1のマップを超える電圧となるように設定される、
請求項2記載の車両用放電システム。
【請求項4】
前記電圧迂回回路は、前記コントローラーが異常を検知したときに回路クローズとなった場合、車両電源OFF後に再度車両電源ONにしたときにも継続して回路クローズとなるように構成される、
請求項3記載の車両用放電システム。
発明の詳細な説明
【技術分野】
【0001】
開示する技術は、車載のインバータ内の平滑コンデンサの放電回路に関する。
続きを表示(約 1,800 文字)
【背景技術】
【0002】
電気でモータを駆動して走行する車両では、バッテリが供給する電圧をインバータが制御して適切な電圧にして、モータに電力を供給する。インバータは、電圧の平滑化を目的として大容量の平滑コンデンサを備えることが一般的である。この平滑コンデンサには車両がオンのとき(走行時)には電荷が蓄えられる。平滑コンデンサは車両がオフになると電気的に切り離された状態となる。車両の運用のためには、車両がオフになったあとの平滑コンデンサの放電が求められる。車両をオフにした時の平滑コンデンサの電荷を取り除くための放電の方法では、アクティブ放電とパッシブ放電の併用が広く知られている。アクティブ放電は車両オフ後にモータ等の機能を放電に用いて急速的に放電を行う機能を指す。一方パッシブ放電はそのような特定の機能を用いずに抵抗素子等を用いて常時放電する機能を指す。パッシブ放電はアクティブ放電が十分に機能しないとき等のバックアップとして車両に備えることが知られている。
【0003】
特許文献1には、アクティブ放電とパッシブ放電の併用をし、アクティブ放電回路の異常に対して放電の確実性を向上させる技術が開示されている。しかしながら、特許文献1には、パッシブ放電回路の改良、特にパッシブ放電回路において発生しうる異常状態に対する改良は開示されていない。
【先行技術文献】
【特許文献】
【0004】
特開2023-176432号公報
【発明の概要】
【発明が解決しようとする課題】
【0005】
パッシブ放電回路とは、アクティブ放電回路の異常が発生した際のバックアップであるが、パッシブ放電の異常状態に対する何らかの改良を提供することは、平滑コンデンサの放電の確実性をさらに高める。
本発明では、平滑コンデンサのパッシブ放電回路における異常を検知し、より確実な放電が可能なパッシブ放電回路を提供することを目的とする。
【課題を解決するための手段】
【0006】
開示する技術は、車載のインバータ内の平滑コンデンサの車両用放電システムに関する。
前記車両用放電システムは、駆動モータを備える車両に搭載されたバッテリと、前記バッテリから供給される電力を制御して前記駆動モータに出力するインバータと、を備え、前記インバータは、平滑コンデンサと、前記平滑コンデンサに並列に接続されたパッシブ放電回路と、電圧センサと、コントローラーと、を備え、前記パッシブ放電回路は、複数の抵抗により構成された回路であり、さらに一以上の中間接点を有し、前記電圧センサは、前記中間接点と、パッシブ放電回路のマイナス極との間の電圧を取得し、前記コントローラーは、前記バッテリが供給する電圧と前記電圧センサが取得する電圧とが所定のマップにおいて正常範囲を超えたときに、前記パッシブ放電回路の異常を検知する。
【0007】
このような構成にすることにより、平滑コンデンサのパッシブ放電回路における異常を検知し、より確実な放電が可能なパッシブ放電回路を提供することができる。
【0008】
開示する技術はさらに、前記パッシブ放電回路のプラス極と前記電圧センサとの間に設置され、前記電圧センサが検知する電圧を異常検知時電圧となるように制御する電圧迂回回路をさらに備え、前記電圧迂回回路は、通常は回路オープンであり、前記コントローラーが異常を検知したときに回路クローズとなるように制御され、前記コントローラーは、前記パッシブ放電回路の異常を検知したとき、前記回路異常時用電圧迂回回路の回路をクローズに制御する。
【0009】
このような構成にすることにより、パッシブ放電回路に異常が発生した場合であってもパッシブ放電回路に並列に備えた電圧計が平滑コンデンサの電圧を読めるようになる。
【0010】
開示する技術ではさらに、前記電圧迂回回路は、前記電圧センサに対して前記プラス極の電圧を分圧して提供するように構成され、前記分圧して提供される電圧は、前記第1のマップを超える電圧となるように設定される。
(【0011】以降は省略されています)
特許ウォッチbot のツイートを見る
この特許をJ-PlatPat(特許庁公式サイト)で参照する
関連特許
個人
電源装置
13日前
個人
永久磁石モーター
29日前
個人
バッテリ内蔵直流電源
12日前
株式会社FUJI
制御盤
2日前
オムロン株式会社
電源回路
6日前
個人
移動体を用いる駐車場発電所
1か月前
オムロン株式会社
電源回路
6日前
オムロン株式会社
電源回路
6日前
エイブリック株式会社
バッテリ装置
1か月前
日産自動車株式会社
電子機器
23日前
トヨタ自動車株式会社
回転子
13日前
ニデック株式会社
モータの制御方法
20日前
井関農機株式会社
充電システム
23日前
大豊工業株式会社
モータ
12日前
トヨタ自動車株式会社
溶接装置
26日前
東京応化工業株式会社
発電装置
6日前
ミサワホーム株式会社
居住設備
2日前
三菱ケミカル株式会社
電池
29日前
株式会社ダイヘン
移動装置
1か月前
株式会社リコー
拡張アンテナ装置
5日前
愛知電機株式会社
巻線方法および巻線装置
28日前
富士電子工業株式会社
電力変換装置
14日前
トヨタ自動車株式会社
ロータ
今日
ユタカ電業株式会社
ケーブルダクト
2日前
株式会社正興電機製作所
地絡確認装置
5日前
NTN株式会社
モータユニット
2日前
株式会社ダイヘン
電力変換装置
28日前
株式会社ダイヘン
電力管理装置
21日前
株式会社ミツバ
巻線装置
5日前
株式会社アイシン
直流回転電機
26日前
志幸技研工業株式会社
ケーブル布設工法
12日前
住友電装株式会社
ワイヤハーネス
22日前
株式会社ダイヘン
変換装置集積体
28日前
株式会社デンソー
インバータ装置
14日前
カヤバ株式会社
アクチュエータユニット
12日前
株式会社豊田自動織機
車両用機器
2日前
続きを見る
他の特許を見る