TOP
|
特許
|
意匠
|
商標
特許ウォッチ
Twitter
他の特許を見る
公開番号
2025140651
公報種別
公開特許公報(A)
公開日
2025-09-29
出願番号
2024040180
出願日
2024-03-14
発明の名称
木材チップと下水汚泥を利用した菌体りん酸肥料の製造方法
出願人
上毛緑産工業株式会社
代理人
弁理士法人とこしえ特許事務所
主分類
C05F
7/00 20060101AFI20250919BHJP(肥料;肥料の製造)
要約
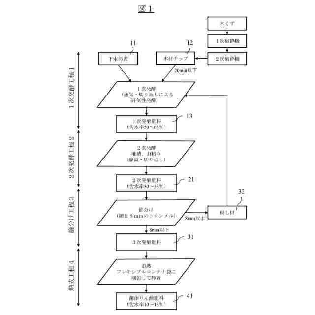
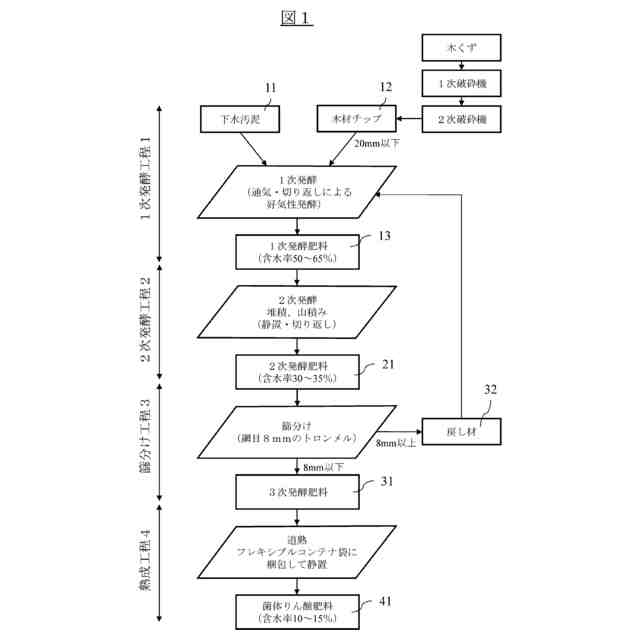
【課題】肥料成分であるりん酸の含有率を保証 可能な菌体りん酸肥料の製造方法を提供する。
【解決手段】65~85%の含水率及び所定の重量に設定した下水汚泥11に、所定の破砕径及び所定の容量に設定した木材チップ12を混練し、得られた混錬材を発酵槽に投入し、60~80℃に維持しながら通気と切り返しを12~16日間行うことで、含水率を50~65%に調整した1次発酵肥料13を得る1次発酵工程1と、前記1次発酵肥料13を堆肥舎の発酵槽に山積みし、50~70℃に維持しながら静置と切り返しを12~16日間行うことで、含水率を30~35%に調整した2次発酵肥料21を得る2次発酵工程2と、前記2次発酵肥料21を篩分けして所定のサイズに整えた3次発酵肥料31を得る篩分け工程3と、前記3次発酵肥料31を、通気性を有するフレキシブルコンテナ袋に収納して1~2ヶ月間静置することで、含水率を10~15%に調整したりん酸肥料41を得る熟成工程4と、を有する。
【選択図】 図1
特許請求の範囲
【請求項1】
65~85%の含水率及び所定の重量に設定した下水汚泥に、所定の破砕径及び所定の容量に設定した木材チップを混練し、得られた混錬材を発酵槽に投入し、60~80℃に維持しながら通気と切り返しを12~16日間行うことで、含水率を50~65%に調整した1次発酵肥料を得る1次発酵工程と、
前記1次発酵肥料を堆肥舎の発酵槽に山積みし、50~70℃に維持しながら静置と切り返しを12~16日間行うことで、含水率を30~35%に調整した2次発酵肥料を得る2次発酵工程と、
前記2次発酵肥料を篩分けして所定のサイズに整えた3次発酵肥料を得る篩分け工程と、
前記3次発酵肥料を、通気性を有するフレキシブルコンテナ袋に収納して1~2ヶ月間静置することで、含水率を10~15%に調整したりん酸肥料を得る熟成工程と、
を有する菌体りん酸肥料の製造方法。
続きを表示(約 320 文字)
【請求項2】
前記1次発酵工程は、含水率75%、重量9.5トンに設定した下水汚泥に、破砕径20mm、容量10m
3
に設定した木材チップを混練する請求項1に記載の菌体りん酸肥料の製造方法。
【請求項3】
前記1次発酵工程は、前記下水汚泥と前記木材チップとの混錬材を、ロータリー式発酵装置を備えた発酵槽に投入し、前記通気と前記切り返しを繰り返す請求項2に記載の菌体りん酸肥料の製造方法。
【請求項4】
前記篩分け工程は、網目が8mmのスクリーンを有する篩分け装置を用い、前記2次発酵肥料を、8mm以下のサイズの前記3次発酵肥料に整える請求項3に記載の菌体りん酸肥料の製造方法。
発明の詳細な説明
【技術分野】
【0001】
本発明は、木材チップと下水汚泥を利用した菌体りん酸肥料の製造方法に関するものである。
続きを表示(約 1,500 文字)
【背景技術】
【0002】
本件出願人は、汚泥由来の植生基盤材として、下水汚泥に、除根した伐採材や未利用の木材を破砕した木材チップと破砕した樹皮を混練し、これを発酵槽内に投入し、通気と切り返しによる好気性発酵を行い、発酵反応熱により含水率を40%から45%まで調整して発酵肥料を得て、この発酵肥料を篩別して20mm以下のサイズに整え、通気性を有するフレキシブルコンテナ袋の中に収納して静置し、4ヶ月から6ヶ月の熟成期間をもって発酵反応熱が治まった発酵肥料を得ることを特徴とする法面緑化工事用緑化基盤材を開発した(特許文献1)。
【先行技術文献】
【特許文献】
【0003】
特許第6426311号公報
【発明の概要】
【発明が解決しようとする課題】
【0004】
安定的に農業生産を続けていくため、下水汚泥資源の利用拡大を図ることが重要であるところ、従来の汚泥由来の肥料は、一般的に肥料成分のばらつきが大きいことから肥料成分の保証ができず、また他の肥料との混合も認められていない。このため、更なる下水汚泥資源の活用拡大に向け、品質管理が徹底され肥料成分であるりん酸を保証可能な公定規格「菌体りん酸肥料」が、令和5年農林水産省により創設された。
【0005】
菌体りん酸肥料の公定規格としては、1.品質管理計画に基づいて生産されること、2.りん酸全量について1.0%以上保証すること、3.重金属の含有量が基準値を超えないこと、植害試験による害が認められないこと、4.原料は、品質管理計画に基づいて管理される汚泥資源であること、の4項目が規定されている。
【0006】
しかしながら、上記従来の法面緑化工事用緑化基盤材では、この菌体りん酸肥料の公定規格、特に上記2.のりん酸の含有率(1%以上)の保証を満足し得ないので、更なる改善の余地があった。
【0007】
本発明が解決しようとする課題は、肥料成分であるりん酸の含有率を保証可能な菌体りん酸肥料の製造方法を提供することである。
【課題を解決するための手段】
【0008】
本発明は、65~85%の含水率及び所定の重量に設定した下水汚泥に、所定の破砕径及び所定の容量に設定した木材チップを混練し、得られた混錬材を発酵槽に投入し、60~80℃に維持しながら通気と切り返しを12~16日間行うことで、含水率を50~65%に調整した1次発酵肥料を得る1次発酵工程と、
前記1次発酵肥料を堆肥舎の発酵槽に山積みし、50~70℃に維持しながら静置と切り返しを12~16日間行うことで、含水率を30~35%に調整した2次発酵肥料を得る2次発酵工程と、
前記2次発酵肥料を篩分けして所定のサイズに整えた3次発酵肥料を得る篩分け工程と、
前記3次発酵肥料を、通気性を有するフレキシブルコンテナ袋に収納して1~2ヶ月間静置することで、含水率を10~15%に調整したりん酸肥料を得る熟成工程と、
を有する菌体りん酸肥料の製造方法によって上記課題を解決する。
【0009】
本発明の一実施の形態において、前記1次発酵工程は、含水率75%、重量9.5トンに設定した下水汚泥に、破砕径20mm、容量10m
3
に設定した木材チップを混練する。
【0010】
また、本発明の一実施の形態において、前記1次発酵工程は、前記下水汚泥と前記木材チップとの混錬材を、ロータリー式発酵装置を備えた発酵槽に投入し、前記通気と前記切り返しを繰り返す。
(【0011】以降は省略されています)
この特許をJ-PlatPat(特許庁公式サイト)で参照する
関連特許
上毛緑産工業株式会社
木材チップと下水汚泥を利用した菌体りん酸肥料の製造方法
2か月前
個人
真空パックした堆肥
5か月前
小野田化学工業株式会社
リン酸塩含有固形物
12日前
株式会社下瀬微生物研究所
魚由来発酵液肥の製造装置
12日前
栗田工業株式会社
畜糞造粒物の製造方法
2か月前
公立大学法人大阪
タケ由来ミミズ堆肥
3か月前
学校法人長崎総合科学大学
溶液担持ペレットの製造方法
2か月前
住友ベークライト株式会社
被覆材料、被覆肥料、および被覆肥料の製造方法
1か月前
雪印種苗株式会社
タマネギ鱗茎肥大促進方法
2か月前
片倉コープアグリ株式会社
液状肥料及びその施肥方法
3か月前
栗田工業株式会社
生物処理水の利用方法
1か月前
株式会社森羊土
きのこ廃培地発酵乾燥資材の使用方法
3か月前
荒川化学工業株式会社
肥料組成物、被覆肥料、樹脂組成物の使用方法、栽培方法及び培養土
2か月前
株式会社バイオ技研
有機廃棄物発酵分解促進剤の製造方法及び有機肥料の製造方法
1か月前
セントラル硝子株式会社
被覆肥料の使用方法、及び殻の破片の製造方法
4日前
DIC株式会社
植物育成剤、植物栽培用組成物、及び植物を栽培する方法
5か月前
メタウォーター株式会社
肥料製造システム及び肥料製造方法
2か月前
上毛緑産工業株式会社
木材チップと下水汚泥を利用した菌体りん酸肥料の製造方法
2か月前
有限会社 岡本製作所
堆肥化診断装置、堆肥化診断システム、堆肥化診断方法及びプログラム
2か月前
寿都町
堆肥分解性ブロックの製造方法、堆肥分解性ブロック及び、堆肥分解性ブロックを利用した磯焼け防止方法
3か月前
株式会社トワード
植物性残渣および食物残渣からの堆肥の製造方法および同方法により製造された堆肥
4日前
富士見工業株式会社
粒状肥料および粒状肥料の製造方法
1か月前
三機工業株式会社
下水汚泥焼却灰の肥料化方法
1か月前
エスケー リーヴィオ カンパニー リミテッド
肥料コーティング用樹脂組成物、及びこれを含む緩効性肥料
11日前
株式会社トワード
植物性残渣および食物残渣からの堆肥の製造方法および同方法により製造された堆肥
4日前
バテル・メモリアル・インスティテュート
向上されたマイクロチャンネルデバイスまたはメソチャンネルデバイス、及びその添加製造方法
4か月前
茂施農業科技有限公司
再生可能原料をベースにしたフランジカルボン酸を含むポリウレタン放出制御肥料被膜材、およびその使用と製品
1か月前
国立大学法人京都大学
タンパク質集積構造体
1か月前
他の特許を見る