TOP
|
特許
|
意匠
|
商標
特許ウォッチ
Twitter
他の特許を見る
10個以上の画像は省略されています。
公開番号
2025131415
公報種別
公開特許公報(A)
公開日
2025-09-09
出願番号
2024029142
出願日
2024-02-28
発明の名称
四路切換弁と遮断弁を有する冷凍装置
出願人
ダイキン工業株式会社
代理人
弁理士法人新樹グローバル・アイピー
主分類
F25B
41/26 20210101AFI20250902BHJP(冷凍または冷却;加熱と冷凍との組み合わせシステム;ヒートポンプシステム;氷の製造または貯蔵;気体の液化または固体化)
要約
【課題】圧縮機から吐出される高圧ガス冷媒との圧力差に起因して、四路切換弁の切換時に四路切換弁が損傷することを抑制する。
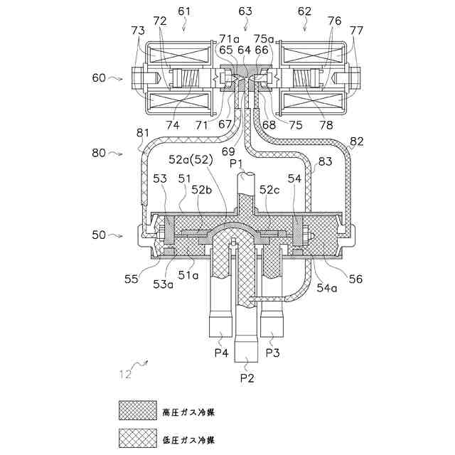
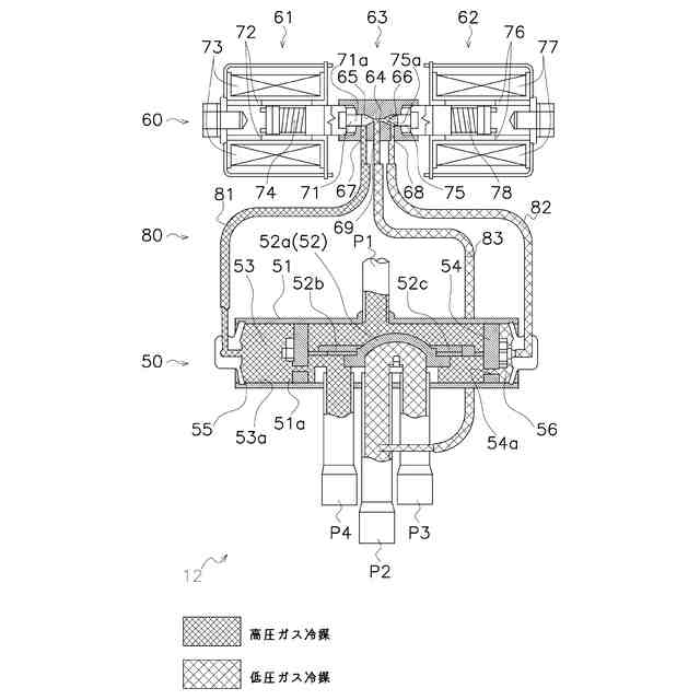
【解決手段】冷凍装置100は、冷媒回路90と、制御部9と、第1遮断弁41を備える。冷媒回路90は、圧縮機11、四路切換弁12、熱源熱交換器13、及び利用熱交換器23を有する。圧縮機11は、冷媒Rを吸入する吸入口11a及び冷媒を吐出する吐出口11bを有する。制御部9は。四路切換弁12の切換を行うことによって冷媒回路90における冷媒Rの循環経路を切り換える。第1遮断弁41は、四路切換弁12と利用熱交換器23の間に配置される。制御部9は、四路切換弁12の切換を行う前に、第1遮断弁41を閉じる。
【選択図】図1
特許請求の範囲
【請求項1】
冷媒(R)を吸入する吸入口(11a)及び前記冷媒を吐出する吐出口(11b)を有する圧縮機(11)、
四路切換弁(12)、熱源熱交換器(13)、及び、利用熱交換器(23)、を有する冷媒回路(90)と、
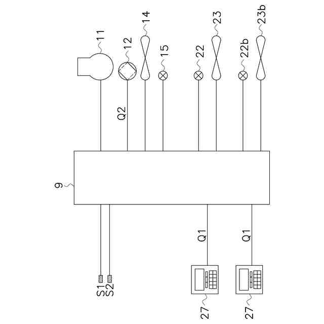
前記四路切換弁の切換を行うことによって前記冷媒回路における前記冷媒の循環経路を切り換える制御部(9)と、
前記四路切換弁と前記利用熱交換器の間に配置された第1遮断弁(41)と、
を備え、
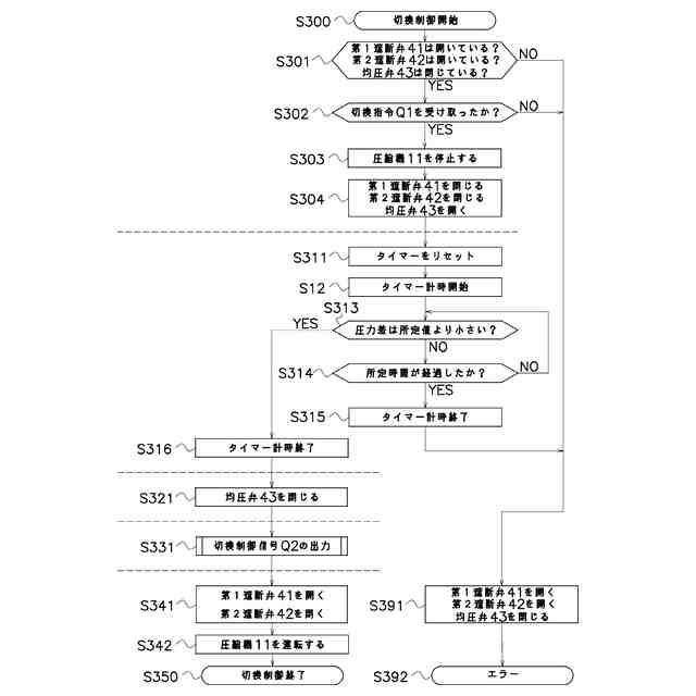
前記制御部は、前記四路切換弁の前記切換を行う前に、前記第1遮断弁を閉じる、
を備える、冷凍装置(100)。
続きを表示(約 1,100 文字)
【請求項2】
前記四路切換弁と前記熱源熱交換器の間に配置された第2遮断弁(42)、
をさらに備え、
前記制御部は、前記四路切換弁の前記切換を行う前に、前記第2遮断弁をさらに閉じる、
請求項1に記載の冷凍装置。
【請求項3】
前記吸入口及び前記吐出口を結ぶバイパス流路(95)と、
前記バイパス流路を開き又は閉じるように構成された均圧弁(43)と、
をさらに備え、
前記制御部は、前記切換を行う前に、前記均圧弁をさらに開く、
請求項2に記載の冷凍装置。
【請求項4】
前記制御部は、前記四路切換弁の切換指令(Q1)を受け取った後、所定時間が経過してから前記四路切換弁の前記切換を行う、
請求項1から3のいずれか1項に記載の冷凍装置。
【請求項5】
前記制御部は、前記四路切換弁の切換指令(Q1)を受け取った後、前記圧縮機を停止する、
請求項1から3のいずれか1項に記載の冷凍装置。
【請求項6】
前記制御部は、
前記四路切換弁の前記切換を行う前に、前記第1遮断弁又は前記第2遮断弁を閉じ、かつ前記均圧弁を開き、
前記均圧弁が開いた状態で前記四路切換弁の前記切換を行い、
前記四路切換弁の前記切換を終えた後で、前記均圧弁を閉じ、かつ前記第1遮断弁又は前記第2遮断弁を開く、
請求項3に記載の冷凍装置。
【請求項7】
前記制御部は、
前記四路切換弁の前記切換を行う前に、前記第1遮断弁又は前記第2遮断弁を閉じ、かつ前記均圧弁を開き、
前記吸入口と前記吐出口の圧力差が所定値以下になった場合に前記均圧弁を閉じ、
前記均圧弁が閉じた状態で前記四路切換弁の前記切換を行い、
前記四路切換弁の前記切換を終えた後で、前記第1遮断弁又は前記第2遮断弁を開く、
請求項3に記載の冷凍装置。
【請求項8】
前記冷媒は、二酸化炭素である、
請求項1から3のいずれか1項に記載の冷凍装置。
【請求項9】
前記圧縮機、前記四路切換弁、前記熱源熱交換器を有する熱源ユニット(10)と、
前記利用熱交換器を有する利用ユニット(20)と、
前記熱源ユニットと前記利用ユニットの間に配置される弁ユニット(40)と、
をさらに備え、
前記第1遮断弁又は前記第2遮断弁は前記弁ユニットに配置される、
請求項2又は請求項3に記載の冷凍装置。
発明の詳細な説明
【技術分野】
【0001】
本開示は、四路切換弁と遮断弁を有する冷凍装置に関する。
続きを表示(約 1,100 文字)
【背景技術】
【0002】
特許文献1(特開昭63-015056号公報)に開示される四路切換弁は、冷媒の循環方向を切り換える目的で冷凍装置に搭載される。
【発明の概要】
【発明が解決しようとする課題】
【0003】
冷凍装置で使用される冷媒の中には、圧縮機に吸入される低圧ガス冷媒と、圧縮機から吐出される高圧ガス冷媒との圧力差が大きくなる種類のものが存在する。このような大きな圧力差は、四路切換弁を切り換える際に衝撃を生じ、四路切換弁が損傷するおそれがある。
【課題を解決するための手段】
【0004】
第1観点に係る冷凍装置は、冷媒回路と、制御部と、第1遮断弁と、を備える。冷媒回路は、圧縮機、四路切換弁、熱源熱交換器、及び、利用熱交換器、を有する。圧縮機は、冷媒を吸入する吸入口及び冷媒を吐出する吐出口を有する。制御部は、四路切換弁の切換を行うことによって冷媒回路における冷媒の循環経路を切り換える。第1遮断弁は、四路切換弁と利用熱交換器の間に配置される。制御部は、四路切換弁の切換を行う前に、第1遮断弁を閉じる。
【0005】
この構成によれば、四路切換弁の切換を行う前に第1遮断弁を閉じることによって、四路切換弁の周囲の冷媒回路が遮断される。したがって、多量の冷媒の圧力差に起因して四路切換弁が損傷することを低減できる。
【0006】
第2観点に係る冷凍装置は、第1観点に係る冷凍装置であって、第2遮断弁をさらに備える。第2遮断弁は、四路切換弁と熱源熱交換器の間に配置される。制御部は、四路切換弁の切換を行う前に、第2遮断弁をさらに閉じる。
【0007】
この構成によれば、第1遮断弁のみならず第2遮断弁が、四路切換弁の周囲の冷媒回路の遮断に寄与する。したがって、四路切換弁が損傷することをより低減できる。
【0008】
第3観点に係る冷凍装置は、第2観点に係る冷凍装置であって、バイパス流路と、均圧弁と、をさらに備える。バイパス流路は、吸入口及び吐出口を結ぶ。均圧弁は、バイパス流路を開き又は閉じるように構成される。制御部は、切換を行う前に、均圧弁をさらに開く。
【0009】
この構成によれば、開かれた均圧弁が、吸入口と吐出口における冷媒の圧力差を低減する。したがって、四路切換弁が損傷することをさらに低減できる。
【0010】
第4観点に係る冷凍装置は、第1観点から第3観点のいずれか1つに係る冷凍装置であって、制御部が、四路切換弁の切換指令を受け取った後、所定時間が経過してから四路切換弁の切換を行う。
(【0011】以降は省略されています)
この特許をJ-PlatPat(特許庁公式サイト)で参照する
関連特許
ダイキン工業株式会社
換気装置
22日前
ダイキン工業株式会社
冷凍装置
3日前
ダイキン工業株式会社
調湿装置
13日前
ダイキン工業株式会社
冷凍装置
7日前
ダイキン工業株式会社
冷凍装置
3日前
ダイキン工業株式会社
換気装置
21日前
ダイキン工業株式会社
空気調和機
22日前
ダイキン工業株式会社
空気調和機
21日前
ダイキン工業株式会社
空気調和機
22日前
ダイキン工業株式会社
発電システム
3日前
ダイキン工業株式会社
回転電気機械
6日前
ダイキン工業株式会社
エッチングガス
13日前
ダイキン工業株式会社
デポジションガス
13日前
ダイキン工業株式会社
半導体モジュール
21日前
ダイキン工業株式会社
室内機、空気調和装置
14日前
ダイキン工業株式会社
熱交換器及び冷凍装置
1日前
ダイキン工業株式会社
室内機、空気調和装置
14日前
ダイキン工業株式会社
室内機、空気調和装置
14日前
ダイキン工業株式会社
情報処理装置および機器
22日前
ダイキン工業株式会社
フルオロポリマーの製造方法
13日前
ダイキン工業株式会社
四路切換弁を有する冷凍装置
23日前
ダイキン工業株式会社
四路切換弁を有する冷凍装置
23日前
ダイキン工業株式会社
圧縮機の製造方法および圧縮機
15日前
ダイキン工業株式会社
電力変換装置および空気調和装置
22日前
ダイキン工業株式会社
冷凍サイクル装置および冷凍機油
6日前
ダイキン工業株式会社
冷凍サイクル装置および冷凍機油
6日前
ダイキン工業株式会社
パワーモジュール及び半導体装置
24日前
ダイキン工業株式会社
四路切換弁と遮断弁を有する冷凍装置
23日前
ダイキン工業株式会社
処理方法、処理装置及び処理プログラム
22日前
ダイキン工業株式会社
フルオロポリマー水性分散液の製造方法
13日前
ダイキン工業株式会社
金属カーバイドおよび炭化水素の製造方法
3日前
ダイキン工業株式会社
フルオロポリマーの製造方法および水性分散液
13日前
ダイキン工業株式会社
組成物、それを用いたシート及びその製造方法
14日前
ダイキン工業株式会社
組成物の製造方法、フッ素化方法、及び、組成物
27日前
国立大学法人東海国立大学機構
エッチング方法
21日前
ダイキン工業株式会社
部材、部材の製造方法、及び、半導体製造関連装置
23日前
続きを見る
他の特許を見る