TOP
|
特許
|
意匠
|
商標
特許ウォッチ
Twitter
他の特許を見る
10個以上の画像は省略されています。
公開番号
2025130630
公報種別
公開特許公報(A)
公開日
2025-09-08
出願番号
2024027940
出願日
2024-02-27
発明の名称
枠構造
出願人
三和シヤッター工業株式会社
代理人
個人
,
個人
主分類
E06B
7/28 20060101AFI20250901BHJP(戸,窓,シャッタまたはローラブラインド一般;はしご)
要約
【課題】収納ボックス用の枠とドア枠が並設された枠構造を提供する。
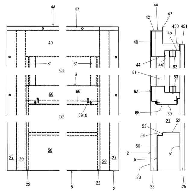
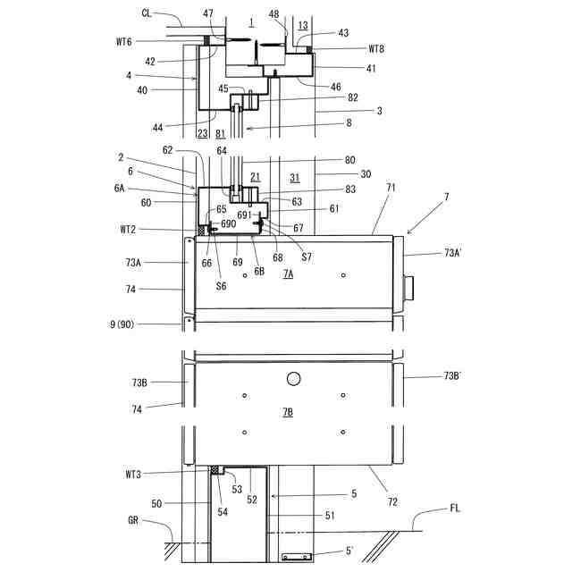
【解決手段】建物の壁に設けられた枠の内側に形成された開口部には収納ボックスが設けられ、枠に並んでドア枠が形成されており、枠は、左右の第1縦枠(屋外側縦枠2、屋内側縦枠)、第2縦枠(屋外側縦枠2、屋内側縦枠)を備え、ドア枠は、左右の第3縦枠(屋外側縦枠2´、屋内側縦枠)、第4縦枠(屋外側縦枠2´、屋内側縦枠)を備え、枠とドア枠の間に柱体が位置しており、枠の第2縦枠は柱体に取り付けられており、ドア枠の第3縦枠は柱体に取り付けられており、第2縦枠の屋外側部位(屋外側縦枠2)と、第3縦枠の屋外側部位(屋外側縦枠2´)の間に、柱体の屋外側見付面を覆うように中間縦枠15が設けてある。
【選択図】図1
特許請求の範囲
【請求項1】
建物の壁に設けられた枠の内側に形成された開口部には収納ボックスが設けられ、
前記建物の前記壁には前記枠に並んでドア枠が形成されており、
前記枠は、左右の第1縦枠、第2縦枠を備え、
前記ドア枠は、左右の第3縦枠、第4縦枠を備え、
前記枠と前記ドア枠の間には柱体が位置しており、
前記枠の前記第2縦枠は前記柱体に取り付けられており、
前記ドア枠の前記第3縦枠は前記柱体に取り付けられており、
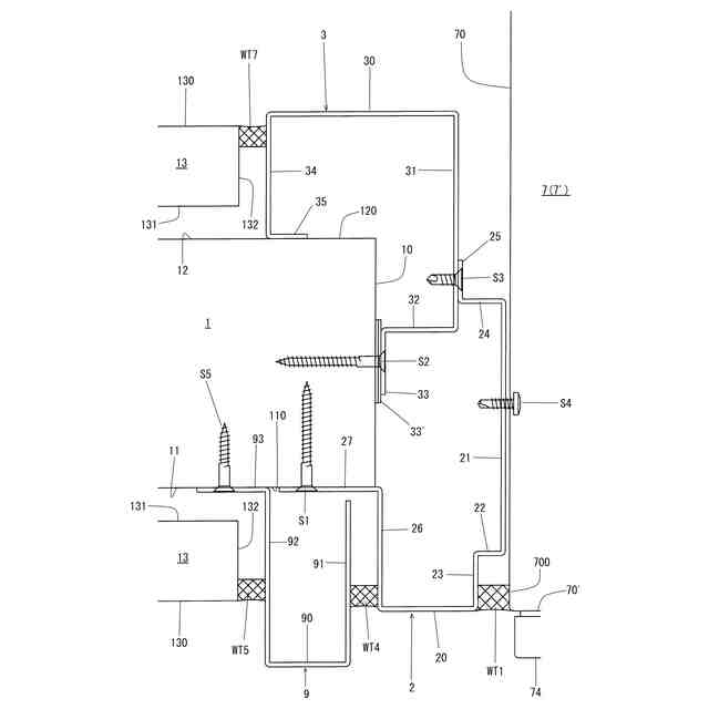
前記第2縦枠の屋外側部位と、前記第3縦枠の屋外側部位との間には、前記柱体の屋外側見付面を覆うように中間縦枠が設けてある、
枠構造。
続きを表示(約 2,000 文字)
【請求項2】
前記収納ボックスは、本体と、本体の前面に形成された屋外側開口を開閉する屋外側蓋体と、を備え、
前記第3縦枠及び前記第4縦枠の屋外側見付面は略面一であると共に、前記第2縦枠の屋外側見付面よりも屋外側に位置し、
前記第1縦枠、前記第2縦枠、及び前記中間縦枠の屋外側見付面は略面一であり、
前記第1縦枠及び前記第2縦枠の屋外側見付面は、前記本体の前面と略面一である、
請求項1に記載の枠構造。
【請求項3】
前記壁は、芯材と、前記芯材の屋外側に位置する屋外側壁材と、前記芯材の屋内側に位置する屋内側壁材と、からなり、
前記柱体と前記芯材の見込寸法は略同じであり、
前記柱体及び前記芯材の屋外側見付面は略面一であり、
前記柱体及び前記芯材の屋内側見付面は略面一である、
請求項2に記載の枠構造。
【請求項4】
前記壁は、芯材と、前記芯材の屋外側に位置する屋外側壁材と、前記芯材の屋内側に位置する屋内側壁材と、からなり、
前記壁の見込面は、前記芯材の見込面と、前記屋外側壁材の屋外側見込面と、前記屋内側壁材の屋内側見込面と、からなり、
前記屋外側壁材の前記屋外側見込面は前記芯材の見込面よりも前記開口部から離間する側に位置しており、
前記芯材の前記屋外側見付面は前記屋外側壁材に対向しない屋外側端部見付面を備えており、
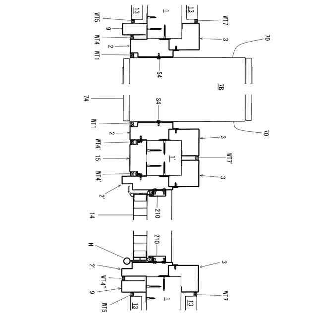
前記第1縦枠は、一側の壁の前記芯材に取り付けられており、
前記第4縦枠は、他側の壁の前記芯材に取り付けられており、
前記第1縦枠の屋外側部位と前記屋外側壁材の前記屋外側見込面との間には、前記屋外側端部見付面を覆うように第1側方縦枠が設けてあり、
前記第4縦枠の屋外側部位と前記屋外側壁材の前記屋外側見込面との間には、前記屋外側端部見付面を覆うように第2側方縦枠が設けてあり、
前記第1側方縦枠及び前記第2側方縦枠の屋外側見付面は略面一であり、
前記第1側方縦枠の前記屋外側見付面は、前記第1縦枠の前記屋外側見付面よりも屋外側に位置し、
前記第2側方縦枠の前記屋外側見付面は、前記第4縦枠の前記屋外側見付面と略面一である、
請求項1~3に記載の枠構造。
【請求項5】
前記第1縦枠、前記第2縦枠、前記第3縦枠、前記第4縦枠は、屋外側見付面を備えた屋外側縦枠と、屋内側見付面を備えた屋内側縦枠と、からなる第1縦枠組立体、第2縦枠組立体、第3縦枠組立体、第4縦枠組立体、であり、
前記第1縦枠組立体と前記第2縦枠組立体は左右対称形状であり、
前記第3縦枠組立体と前記第4縦枠組立体は左右対称形状であり、
前記第1縦枠組立体と前記第3縦枠組立体の屋内側縦枠は略同一であり、
前記第2縦枠組立体と前記第4縦枠組立体の屋内側縦枠は略同一である、
請求項1~3に記載の枠構造。
【請求項6】
前記第1縦枠及び前記第2縦枠の内側見込面と前記収納ボックスの側面が連結されており、
前記内側見込面の屋外側部位に形成された段部と前記収納ボックスの前記側面との間に縦溝部が形成され、
前記中間縦枠の屋外側見付面の幅方向両端部と、前記第2縦枠の屋外側部位及び前記第3縦枠との間には一対の中間縦溝部が形成されており、
前記左右の縦溝部、前記一対の中間縦溝部には、水密材が充填されている、
請求項2に記載の枠構造。
【請求項7】
前記第1側方縦枠と前記第1縦枠の屋外側部位の間には高さ方向に延びる第1側方縦溝が形成されており、
前記第1側方縦枠と前記屋外側壁材の前記屋外側見込面との間には高さ方向に延びる第2側方縦溝が形成されており、
前記第1側方縦溝及び前記第2側方縦溝には、水密材が充填されており、
前記第2側方縦枠と前記第4縦枠の屋外側部位の間には高さ方向に延びる第3側方縦溝が形成されており、
前記第2側方縦枠と前記屋外側壁材の前記屋外側見込面との間には高さ方向に延びる第4側方縦溝が形成されており、
前記第3側方縦溝及び前記第4側方縦溝には、水密材が充填されている、
請求項4に記載の枠構造。
【請求項8】
前記枠は、最上枠と、前記左右の縦枠と、下枠と、前記縦枠の所定高さ間を連結する中間横枠と、からなり、
前記中間横枠と、前記左右の縦枠の下側部位と、前記下枠と、から形成された開口部に前記収納ボックスが設けられ、
前記ドア枠は上枠を備え、
前記最上枠及び前記上枠の屋外側見付面は略面一であり、
前記最上枠及び前記上枠の屋外側部位と天井との間には水平に延びる上端溝部が形成されており、
前記上端溝部には水密材が充填されている、
請求項1に記載の枠構造。
発明の詳細な説明
【技術分野】
【0001】
本発明は、建物壁に設けられた枠構造に係り、典型的には、収納ボックス取付用枠を含む枠構造に関するものである。
続きを表示(約 2,300 文字)
【背景技術】
【0002】
玄関ドア等に隣接して、メールボックスや宅配ボックス等の収納ボックスを設置することは従来から行われている(特許文献1、2)。特に、宅配ボックスは、留守でも荷物を受け取れるため、インターネット通販の利用度の高まりとも相俟ってニーズが高まっている。また、宅配ボックスは再配達の手間を無くすことができることから物流コスト削減の観点からも着目されている。
【0003】
収納ボックスを玄関ドア等に隣接して設置する場合には、扉体の袖に形成された開口部に収納ボックスを取り付けることが行われる(特許文献2)。ここで、扉体の袖に収納ボックスを取り付けるものでは、有効スペースや設計面、部材の搬送や現地での施工等において制約がある。
実開昭60-46785
特開2019―137997
【発明の開示】
【発明が解決しようとする課題】
【0004】
本発明は、収納ボックス用の枠とドア枠が並設された枠構造を提供することを目的とする。
【課題を解決するための手段】
【0005】
かかる課題を解決するべく本発明が採用した技術手段は、
建物の壁に設けられた枠の内側に形成された開口部には収納ボックスが設けられ、
前記建物の前記壁には前記枠に並んでドア枠が形成されており、
前記枠は、左右の第1縦枠、第2縦枠を備え、
前記ドア枠は、左右の第3縦枠、第4縦枠を備え、
前記枠と前記ドア枠の間には柱体が位置しており、
前記枠の前記第2縦枠は前記柱体に取り付けられており、
前記ドア枠の前記第3縦枠は前記柱体に取り付けられており、
前記第2縦枠の屋外側部位と、前記第3縦枠の屋外側部位との間には、前記柱体の屋外側見付面を覆うように中間縦枠が設けてある、
枠構造、である。
【0006】
1つの態様では、前記収納ボックスは、本体と、本体の前面に形成された屋外側開口を開閉する屋外側蓋体と、を備え、
前記第3縦枠及び前記第4縦枠の屋外側見付面は略面一であると共に、前記第2縦枠の屋外側見付面よりも屋外側に位置し、
前記第1縦枠、前記第2縦枠、及び前記中間縦枠の屋外側見付面は略面一であり、
前記第1縦枠及び前記第2縦枠の屋外側見付面は、前記本体の前面と略面一である。
【0007】
1つの態様では、前記壁は、芯材と、前記芯材の屋外側に位置する屋外側壁材と、前記芯材の屋内側に位置する屋内側壁材と、からなり、
前記柱体と前記芯材の見込寸法は略同じであり、
前記柱体及び前記芯材の屋外側見付面は略面一であり、
前記柱体及び前記芯材の屋内側見付面は略面一である。
【0008】
1つの態様では、前記壁は、芯材と、前記芯材の屋外側に位置する屋外側壁材と、前記芯材の屋内側に位置する屋内側壁材と、からなり、
前記壁の見込面は、前記芯材の見込面と、前記屋外側壁材の屋外側見込面と、前記屋内側壁材の屋内側見込面と、からなり、
前記屋外側壁材の前記屋外側見込面は前記芯材の見込面よりも前記開口部から離間する側に位置しており、
前記芯材の前記屋外側見付面は前記屋外側壁材に対向しない屋外側端部見付面を備えており、
前記第1縦枠は、一側の壁の前記芯材に取り付けられており、
前記第4縦枠は、他側の壁の前記芯材に取り付けられており、
前記第1縦枠の屋外側部位と前記屋外側壁材の前記屋外側見込面との間には、前記屋外側端部見付面を覆うように第1側方縦枠が設けてあり、
前記第4縦枠の屋外側部位と前記屋外側壁材の前記屋外側見込面との間には、前記屋外側端部見付面を覆うように第2側方縦枠が設けてあり、
前記第1側方縦枠及び前記第2側方縦枠の屋外側見付面は略面一であり、
前記第1側方縦枠の前記屋外側見付面は、前記第1縦枠の前記屋外側見付面よりも屋外側に位置し、
前記第2側方縦枠の前記屋外側見付面は、前記第4縦枠の前記屋外側見付面と略面一である。
【0009】
1つの態様では、前記第1縦枠、前記第2縦枠、前記第3縦枠、前記第4縦枠は、屋外側見付面を備えた屋外側縦枠と、屋内側見付面を備えた屋内側縦枠と、からなる第1縦枠組立体、第2縦枠組立体、第3縦枠組立体、第4縦枠組立体、であり、
前記第1縦枠組立体と前記第2縦枠組立体は左右対称形状であり、
前記第3縦枠組立体と前記第4縦枠組立体は左右対称形状であり、
前記第1縦枠組立体と前記第3縦枠組立体の屋内側縦枠は略同一であり、
前記第2縦枠組立体と前記第4縦枠組立体の屋内側縦枠は略同一である。
【0010】
1つの態様では、前記第1縦枠及び前記第2縦枠の内側見込面と前記収納ボックスの側面が連結されており、
前記内側見込面の屋外側部位に形成された段部と前記収納ボックスの前記側面との間に縦溝部が形成され、
前記中間縦枠の屋外側見付面の幅方向両端部と、前記第2縦枠の屋外側部位及び前記第3縦枠との間には一対の中間縦溝部が形成されており、
前記左右の縦溝部、前記一対の中間縦溝部には、水密材が充填されている。
(【0011】以降は省略されています)
この特許をJ-PlatPat(特許庁公式サイト)で参照する
関連特許
株式会社ナカオ
作業台
1か月前
中国電力株式会社
脚立
1か月前
株式会社ESP
止水板
2か月前
三協立山株式会社
開口部装置
1か月前
三協立山株式会社
開口部装置
1か月前
三協立山株式会社
開口部装置
1か月前
三協立山株式会社
開口部装置
1か月前
三協立山株式会社
開口部装置
1か月前
三協立山株式会社
開口部装置
9日前
ミサワホーム株式会社
水切り材
1か月前
株式会社TJMデザイン
脚立用ホルダー
3か月前
不二サッシ株式会社
引違いサッシ
1か月前
文化シヤッター株式会社
止水装置
8日前
不二サッシ株式会社
引違いサッシ
8日前
豊田合成株式会社
調光装置
1日前
株式会社ニチベイ
縦型ブラインド
2か月前
三協立山株式会社
サッシの製造方法
1か月前
株式会社LIXIL
太陽電池ガラス
17日前
株式会社LIXIL
建具
14日前
株式会社大林組
シャッター装置
2か月前
株式会社LIXIL
建具
13日前
三和シヤッター工業株式会社
水密構造
2か月前
株式会社LIXIL
建具
14日前
三協立山株式会社
エクステリア構成材
2か月前
株式会社LIXIL
建具
2か月前
株式会社LIXIL
建具
14日前
株式会社LIXIL
建具
14日前
株式会社LIXIL
建具
2か月前
株式会社LIXIL
建具
14日前
株式会社LIXIL
建具
2か月前
株式会社LIXIL
建具
2か月前
株式会社LIXIL
建具
2か月前
株式会社LIXIL
建具
1か月前
株式会社LIXIL
建具
1か月前
株式会社LIXIL
建具
1か月前
株式会社LIXIL
建具
17日前
続きを見る
他の特許を見る