TOP
|
特許
|
意匠
|
商標
特許ウォッチ
Twitter
他の特許を見る
公開番号
2025179013
公報種別
公開特許公報(A)
公開日
2025-12-09
出願番号
2025066823
出願日
2025-04-15
発明の名称
冷却循環路を備えた液圧システム及び工作機械
出願人
ハーヴェー ハイドローリック エスイー
代理人
個人
,
個人
,
個人
主分類
F15B
21/0423 20190101AFI20251202BHJP(流体圧アクチュエータ;水力学または空気力学一般)
要約
【課題】使用時の要件を満たし、設計が簡単で、費用効果が高い液圧システムを提供する。
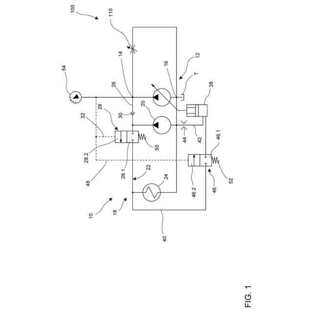
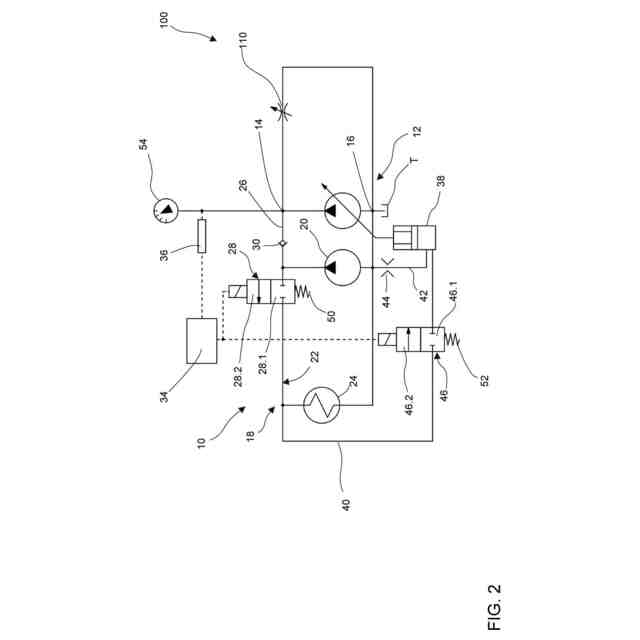
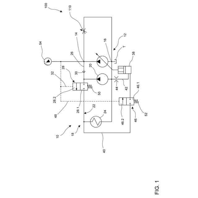
【解決手段】少なくとも1つの供給ポンプ12と、消費器接続部14と、戻り接続部16と、冷却循環路18と、タンクTとを少なくとも1つの液圧消費器110に供給するための液圧システム10において、冷却用循環路は、冷却ポンプ20と、タンクに接続された循環用冷却ライン22と、熱交換器24とを備える。冷却ポンプの下流で且つ熱交換器の上流では、消費器接続部14に接続された分岐ライン26が循環用冷却ラインから分岐しており、冷却循環路は切換バルブ28を備えている。切換バルブは、閉鎖位置28.1と開放位置28.2との間で切り換えることができ、循環用冷却ラインは閉鎖位置で閉鎖され、冷却ポンプは分岐ラインにのみ接続される。開放位置では、冷却ポンプは熱交換器に接続されている。
【選択図】図1
特許請求の範囲
【請求項1】
少なくとも1つの液圧消費器(110)に、少なくとも1つの供給ポンプ(12)と、消費器接続部(14)と、戻り接続部(16)と、少なくとも1つの冷却循環路(18)と、タンク(T)とを供給するための液圧システム(10)であって、
前記供給ポンプ(12)は、前記タンク(T)と前記消費器接続部(14)とに接続され、
前記戻り接続部(16)は、前記タンク(T)に接続され、
少なくとも1つの前記冷却循環路(18)は、冷却ポンプ(20)と、前記タンク(T)に接続された循環冷却ライン(22)と、熱交換器(24)とを備え、
前記冷却ポンプ(20)及び前記熱交換器(24)は、前記循環冷却ライン(22)に配列され、
前記循環冷却ライン(22)から前記冷却ポンプ(20)の下流側かつ前記熱交換器(24)の上流側に、前記消費器接続部(14)に接続された分岐ライン(26)が分岐していることを特徴とする液圧システム(10)であって、
前記冷却循環路(18)は、第1の切換弁(28)を備え、
前記第1の切換弁(28)は、閉鎖位置(28.1)と開放位置(28.2)との間で切り換え可能であり、
前記循環冷却ライン(22)は、前記第1の切換弁(28)の閉鎖位置(28.1)において閉鎖され、前記冷却ポンプ(20)は、前記第1の切換弁(28)の閉鎖位置(28.1)において前記分岐ライン(26)にのみ接続され、
前記冷却ポンプ(20)は、前記第1の切換弁(28)の開放位置(28.2)において前記熱交換器(24)に接続される、液圧システム(10)。
続きを表示(約 1,400 文字)
【請求項2】
前記分岐ライン(26)には、前記消費器接続部(14)への流れ方向に開放する逆止弁(30)が配列されていることを特徴とする、請求項1に記載の液圧システム(10)。
【請求項3】
前記第1の切換弁(28)は、前記閉鎖位置(28.1)に予圧されており、前記液圧システム(10)は、前記消費器接続部(14)に接続された第1の制御ライン(32)を備え、前記第1の制御ライン(32)内の圧力は、前記第1の切換弁(28)の開放側に加えられることを特徴とする、請求項1~2のいずれか一項に記載の液圧システム(10)。
【請求項4】
前記液圧システム(10)は、制御ユニット(34)を備え、前記第1の切換弁(28)は、電磁的に制御される切換弁であり、前記制御ユニット(34)は、前記液圧システム(10)の少なくとも1つの決定されたパラメータに基づいて前記第1の切換弁を制御し、前記第1の切換弁(28)は、好ましくは、前記閉鎖位置に予圧されることを特徴とする、請求項1~2のいずれか一項に記載の液圧システム(10)。
【請求項5】
少なくとも1つの供給ポンプ(12)が可変容量型ポンプであることを特徴とする、請求項1~4のいずれか一項に記載の液圧システム(10)。
【請求項6】
前記少なくとも1つの供給ポンプ(12)は、変位装置(38)を備え、前記変位装置(38)に接続された調整ライン(40)は、前記第1の切換弁(28)と前記熱交換器(24)との間で前記循環冷却ライン(22)から分岐し、バイパスライン(42)は、前記変位装置(38)を前記タンク(T)に接続することを特徴とする、請求項5に記載の液圧システム(10)。
【請求項7】
前記変位ライン(40)には、開放位置(46.2)と閉鎖位置(46.1)とに切り換え可能な第2の切換弁(46)が配列され、前記変位ライン(40)は、前記第2の切換弁(46)の開放位置(46.2)で開放され、前記変位ライン(40)は、前記第2の切換弁(46)の閉鎖位置(46.1)で閉鎖されることを特徴とする、請求項6に記載の液圧システム(10)。
【請求項8】
液圧システム(10)において、前記第2の切換弁(46)は、前記閉鎖位置(46.1)に予圧され、前記液圧システム(10)は、前記消費器接続部(14)に接続された第2の制御ライン(48)を備え、前記第2の制御ライン(48)内の圧力は、前記第2の切換弁(46)の開放側に加えられることを特徴とする、請求項7に記載の液圧システム(10)。
【請求項9】
液圧システム(10)において、前記液圧システム(10)は、制御ユニット(34)を備え、前記第2の切換弁(46)は、電磁的に制御される切換弁であり、前記制御ユニット(34)は、前記液圧システム(10)の少なくとも1つの決定されたパラメータに基づいて前記第2の切換弁(46)を制御し、前記第2の切換弁(46)は、好ましくは、前記閉鎖位置に予圧されることを特徴とする、請求項7に記載の液圧システム(10)。
【請求項10】
少なくとも一つの前記供給ポンプ(12)は、直接電気的可変容量ポンプであることを特徴とする、請求項1~4のいずれか一項に記載の液圧システム(10)。
(【請求項11】以降は省略されています)
発明の詳細な説明
【技術分野】
【0001】
本発明は、少なくとも1つの冷却循環路を備えた液圧システムおよびそのような液圧システムを備えた工作機械に関する。
続きを表示(約 2,200 文字)
【0002】
冷却循環路を備えたこのような液圧システムは、従来技術において知られている。これらの液圧システムは、通常、少なくとも1つの供給ポンプ、タンク、消費器接続部、および戻り接続部を備える。液圧消費器は、消費器接続部および戻り接続部に接続され、したがって、供給ポンプを介して加圧することができる。
【0003】
特に工作機械に使用される場合、液圧システムは幅広い条件を満たす必要がある。一方では、たとえば加工物を固定するための液圧作動クランプ装置のクランプ圧力を維持するために、ほぼ一定のシステム圧力で一定の体積流量が定期的に必要とされる。たとえば、100バールの一定システム圧力で約2リットル/分から6リットル/分の体積流量が保証されなければならない。もう1つの条件は、液圧流体の温度が指定された範囲内、例えば20℃から40℃に維持されることである。この目的のために、液圧システムは、通常、冷却ポンプ、循環冷却ラインおよび熱交換器を備えたオフライン冷却として別個の冷却循環路を有する。
【0004】
さらに、工作機械の動作中に、たとえば、液圧制御された工具交換中に、追加の機能のために異なるピーク体積流量が必要とされることもある。これらの動的な追加の体積流は、工作機械の他の構成部品の圧力供給における臨界圧力低下、特にクランプ装置の圧力供給における低下を引き起こしてはならない。
【0005】
従来技術から、液圧アキュムレータおよび対応するアキュムレータ充填循環路を介して、これらの動的な追加の体積流を提供することが知られている。このような液圧アキュムレータの欠点は、定期的なメンテナンスを必要とし、したがって、特に液圧アキュムレータが動作中に完全に空にされる場合には、工作機械の動作コストを増大させることである。さらに、アキュムレータ充填循環路も複雑さを増大させ、したがって液圧システムのコストを増大させる。代替案は、周波数変換器を備えた非同期モータを介して供給ポンプを駆動することである。しかしながら、これはまた、液圧システムのコストを増加させ、適用分野によっては、いくらか小さいものであっても、液圧アキュムレータを使用することが依然として必要である。
【発明の概要】
【0006】
したがって、本発明の目的は、少なくとも1つの液圧消費装置に供給するための液圧システムであって、使用時の要件を満たし、設計が簡単で、費用効果が高い液圧システムを提供することである。
【0007】
この問題の解決は、請求項1に記載の液圧システムおよび請求項13に記載の工作機械によって達成される。好ましい実施形態は、従属請求項に記載されている。
【0008】
少なくとも1つの液圧消費器に供給するための本発明による液圧システムは、少なくとも1つの供給ポンプと、消費器接続部と、戻り接続部と、少なくとも1つの冷却循環路と、タンクとを備える。少なくとも1つの供給ポンプは、タンクおよび消費器接続部に接続され、消費器接続部または消費器接続部に接続された液圧消費器は、少なくとも1つの供給ポンプを介して加圧され得る。戻り接続部は、タンクに接続される。少なくとも1つの冷却循環路は、冷却ポンプと、タンクに接続された循環冷却ラインと、熱交換器とを備える。本発明に係る液圧システムは、消費器接続部に接続された分岐ラインが、循環冷却ラインから冷却ポンプの下流側で且つ熱交換器の上流側に分岐していることを特徴とする。また、本発明によれば、冷却循環路は、閉鎖位置と開放位置との間で切り換え可能な第1の切換弁を有する。循環冷却ラインは、第1の切換弁の閉鎖位置で閉鎖されるので、冷却ポンプは、第1の切換弁の閉鎖位置で分岐ラインにのみ接続される。第1の切換弁の開放位置において、冷却ポンプも熱交換器に接続される。
【0009】
言い換えれば、冷却循環路は、冷却ポンプがもはや熱交換器に接続されず、循環冷却ラインから分岐した分岐ラインのみに接続され、したがって消費器接続部に接続されるように、第1の切換弁を切り換えることによって作動解除することができる。冷却循環路は、第1の切換弁を介して短時間だけ作動解除され、動的な追加の体積流量をカバーするためだけに作動解除されるので、冷却循環路の作動解除によって引き起こされる液圧流体の温度上昇は無視できる。これは、冷却ポンプを一時的に使用して、液圧流体の温度を過度に上昇させることなく、必要なピーク体積流量によるシステム圧力の圧力低下を防ぐことができることを意味する。これは、特にコスト効率の良い液圧システムを提供する。
【0010】
好ましくは、消費器接続部への流れの方向に開放する逆止弁が、分岐ラインに配列される。これにより、供給ポンプによって汲み上げられた液圧流体が循環冷却ラインに入るのを防止する。これに代えて又はこれに加えて、第1の切換弁を3/2方向弁として構成し、分岐ラインに逆止弁を設けず、第1の切換弁の切換位置に応じて、冷却ポンプを熱交換器又は分岐ラインのいずれかに接続することも考えられる。
(【0011】以降は省略されています)
この特許をJ-PlatPat(特許庁公式サイト)で参照する
関連特許
株式会社豊田自動織機
流体圧シリンダ
3か月前
株式会社コスメック
シリンダ装置
4か月前
株式会社不二越
電磁切替弁
3か月前
三和テッキ株式会社
油圧アクチュエータ
2か月前
SMC株式会社
増圧装置
1か月前
個人
省エネ改良型油圧リバースブースター
3か月前
日立建機株式会社
作業機械
2か月前
日立建機株式会社
作業機械
2か月前
株式会社不二越
油圧駆動システム
3か月前
ナブテスコ株式会社
方向切換弁装置
1か月前
CKD株式会社
パルスエア発生装置
27日前
住友建機株式会社
ショベルの制御方法
5か月前
株式会社WGE
増圧装置
1か月前
学校法人 中央大学
人工筋アクチュエータ装置
4か月前
アズビル株式会社
パイロットリレー及びポジショナ
3か月前
日立建機株式会社
油圧システム
2か月前
カヤバ株式会社
流体圧制御装置
2か月前
インペリアルテクノサービス株式会社
二段シリンダ
11日前
株式会社クボタ
作業機及び作業機の制御方法
2か月前
中本パックス株式会社
気体圧装置
4か月前
株式会社東和製作所
シリンダ伸縮反転用バルブユニット
3か月前
株式会社コガネイ
圧縮空気供給装置
4か月前
日立建機株式会社
分別回収システム
2か月前
ジック アーゲー
磁気又は誘導センサ
1か月前
日立建機株式会社
制御弁装置および作業機械
3か月前
株式会社福島製作所
グラブバケット診断装置
4か月前
セイコーエプソン株式会社
圧力可変ユニット及び液体吐出装置
5か月前
三輪精機株式会社
油圧アクチュエータ駆動装置
6日前
株式会社ブリヂストン
流体圧アクチュエータ
3か月前
株式会社ブリヂストン
流体圧アクチュエータ
5か月前
株式会社ブリヂストン
流体圧アクチュエータ
5か月前
極東開発工業株式会社
コンクリートポンプ装置
3か月前
国立大学法人東京科学大学
アクチュエータシステム
今日
株式会社東京精密
三位置制御装置、及び、三位置制御方法
2か月前
カヤバ株式会社
インレットブロック及びバルブ装置
2か月前
キャタピラー エス エー アール エル
流体圧制御回路および作業機械
11日前
続きを見る
他の特許を見る