TOP
|
特許
|
意匠
|
商標
特許ウォッチ
Twitter
他の特許を見る
10個以上の画像は省略されています。
公開番号
2025175397
公報種別
公開特許公報(A)
公開日
2025-12-03
出願番号
2024081483
出願日
2024-05-20
発明の名称
油圧アクチュエータ駆動装置
出願人
三輪精機株式会社
代理人
弁理士法人貴和特許事務所
主分類
F15B
11/02 20060101AFI20251126BHJP(流体圧アクチュエータ;水力学または空気力学一般)
要約
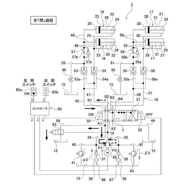
【課題】小型化を実現しやすい油圧アクチュエータ駆動装置を提供する。
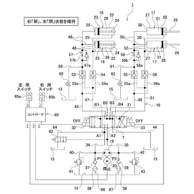
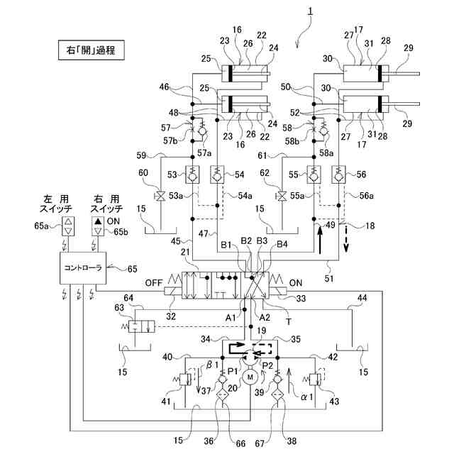
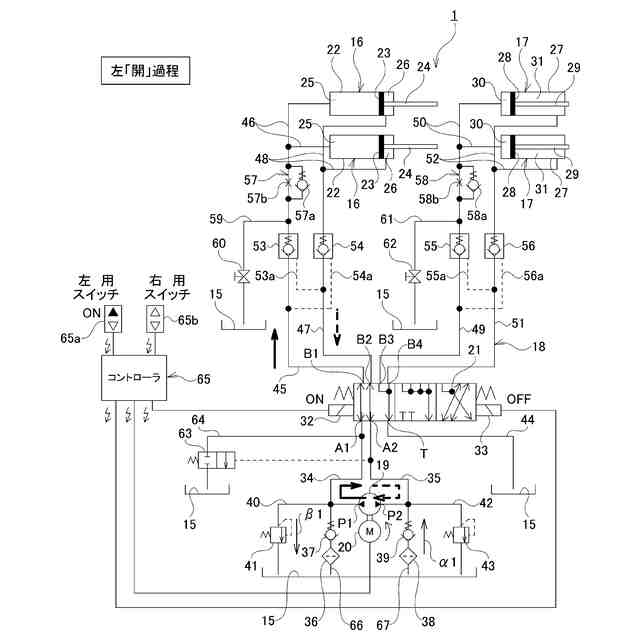
【解決手段】方向制御弁21は、油圧ポンプ19が第1アクチュエータ16に対してのみ作動油の給排を行える第1の位置と、油圧ポンプ19が第2アクチュエータ17に対してのみ作動油の給排を行える第2の位置と、油圧ポンプ19が第1アクチュエータ16および第2アクチュエータ17のいずれに対しても作動油の給排を行えない中立位置とを選択的に切り換え可能であり、油圧ポンプ19は、対象アクチュエータ(第1アクチュエータ16、第2アクチュエータ17)に対し、該対象アクチュエータが伸長するように作動油の給排を行う状態と、該対象アクチュエータが収縮するように作動油の給排を行う状態とを、自身の回転方向によって切り換え可能である。
【選択図】図2
特許請求の範囲
【請求項1】
作動油が給排されることに基づいて伸縮する第1アクチュエータおよび第2アクチュエータと、
前記第1アクチュエータおよび前記第2アクチュエータに対して作動油の給排を行うための可逆回転形の油圧ポンプと、
前記油圧ポンプを回転駆動するためのモータと、
前記油圧ポンプと前記第1アクチュエータおよび前記第2アクチュエータとの間に配置され、かつ、前記油圧ポンプが前記第1アクチュエータおよび前記第2アクチュエータのうち前記第1アクチュエータに対してのみ作動油の給排を行える第1の位置と、前記油圧ポンプが前記第1アクチュエータおよび前記第2アクチュエータのうち前記第2アクチュエータに対してのみ作動油の給排を行える第2の位置と、前記油圧ポンプが前記第1アクチュエータおよび前記第2アクチュエータのいずれに対しても作動油の給排を行えない中立位置とを、選択的に切り換え可能な方向制御弁と、を備え、
前記油圧ポンプは、前記第1アクチュエータおよび前記第2アクチュエータのうち、作動油の給排を行う対象となる対象アクチュエータに対し、該対象アクチュエータが伸長するように作動油の給排を行う状態と、該対象アクチュエータが収縮するように作動油の給排を行う状態とを、自身の回転方向によって切り換え可能である、
油圧アクチュエータ駆動装置。
続きを表示(約 720 文字)
【請求項2】
作動油が貯溜されるオイルタンクと、流量制御弁とを、さらに備え、
前記第1アクチュエータおよび前記第2アクチュエータのそれぞれは、シリンダと、前記シリンダに嵌装されることで前記シリンダ内を伸長側シリンダ室と収縮側シリンダ室とに仕切るピストンと、前記ピストンに結合された一端部を有し、かつ、前記収縮側シリンダ室に挿通されたピストンロッドとを含んで構成されており、
前記流量制御弁は、前記油圧ポンプのうち前記第1アクチュエータまたは前記第2アクチュエータが収縮する際に作動油が吐出される側のポートと前記方向制御弁との間を流れる作動油の圧力に基づいて開弁し、前記油圧ポンプのうち前記第1アクチュエータまたは前記第2アクチュエータが収縮する際に作動油が吸入される側のポートと前記方向制御弁との間を流れる作動油の一部を前記オイルタンクに逃がす、
請求項1に記載の油圧アクチュエータ駆動装置。
【請求項3】
前記第1アクチュエータが複数の第1アクチュエータにより構成されており、および/または、前記第2アクチュエータが複数の第2アクチュエータにより構成されている、請求項1に記載の油圧アクチュエータ駆動装置。
【請求項4】
前記第1アクチュエータは、ウイング車の荷台において、固定フレームに対し揺動可能に支持された左右1対のウイングのうちの一方のウイングを開閉させるために用いられ、
前記第2アクチュエータは、前記左右1対のウイングのうちの他方のウイングを開閉させるために用いられる、
請求項1~3のうちのいずれかに記載の油圧アクチュエータ駆動装置。
発明の詳細な説明
【技術分野】
【0001】
本開示は、油圧アクチュエータ駆動装置に関する。
続きを表示(約 1,100 文字)
【背景技術】
【0002】
物流用トラックにおいて、矩形箱形状を有する荷台に対し、荷物の積み下ろしを車幅方向から行えるように構成されたウイング車が普及している。
【0003】
ウイング車の荷台は、車幅方向両側部分に左右1対のウイングを備える。それぞれのウイングは、屋根パネルと側面パネルとが一体となった開閉扉である。それぞれのウイングを構成する屋根パネルの車幅方向中央側の端部は、荷台のうち、ウイングを開閉する際にもシャーシに対して回転も変位もしない固定フレームに対し、前後方向を向いた揺動軸を中心とする揺動を可能に連結されている。
【0004】
それぞれのウイングを構成する屋根パネルの前端部および/または後端部と荷台の固定フレームとの間には、全長を伸縮可能なアクチュエータが設置されており、該アクチュエータの伸縮に基づいて、荷台の固定フレームに対しそれぞれのウイングが揺動することで、該ウイングの開閉が行われる。具体的には、それぞれのウイングは、前記アクチュエータが伸長すると開く方向に揺動し、前記アクチュエータが収縮すると閉じる方向に揺動する。
【0005】
全長を伸縮可能なアクチュエータとしては、油圧アクチュエータまたは電動アクチュエータを用いることができるが、従来、油圧アクチュエータを用いることが一般的である。
【0006】
たとえば、特開2003-120613号公報には、油圧アクチュエータを含んで構成され、かつ、ウイング開閉装置に利用される、油圧アクチュエータ駆動装置が記載されている。
【先行技術文献】
【特許文献】
【0007】
特開2003-120613号公報
【発明の概要】
【発明が解決しようとする課題】
【0008】
図9は、特開2003-120613号公報に記載された油圧アクチュエータ駆動装置と同様の基本構成を有する先発明の油圧アクチュエータ駆動装置100を示している。
【0009】
先発明の油圧アクチュエータ駆動装置100は、2つの第1アクチュエータ101と、2つの第2アクチュエータ102と、油圧ポンプ103と、モータ104と、第1方向制御弁106と、第2方向制御弁107とを備える。
【0010】
2つの第1アクチュエータ101は、左右1対のウイングのうちの一方のウイングを開閉させるために用いられ、作動油が給排されることに基づいて伸縮する。
(【0011】以降は省略されています)
この特許をJ-PlatPat(特許庁公式サイト)で参照する
関連特許
株式会社豊田自動織機
流体圧シリンダ
3か月前
三和テッキ株式会社
油圧アクチュエータ
2か月前
株式会社不二越
電磁切替弁
3か月前
株式会社コスメック
シリンダ装置
4か月前
個人
省エネ改良型油圧リバースブースター
3か月前
SMC株式会社
増圧装置
1か月前
日立建機株式会社
作業機械
2か月前
日立建機株式会社
作業機械
2か月前
株式会社不二越
油圧駆動システム
3か月前
CKD株式会社
パルスエア発生装置
27日前
ナブテスコ株式会社
方向切換弁装置
1か月前
住友建機株式会社
ショベルの制御方法
5か月前
学校法人 中央大学
人工筋アクチュエータ装置
4か月前
株式会社WGE
増圧装置
1か月前
アズビル株式会社
パイロットリレー及びポジショナ
3か月前
日立建機株式会社
油圧システム
2か月前
カヤバ株式会社
流体圧制御装置
2か月前
インペリアルテクノサービス株式会社
二段シリンダ
11日前
株式会社クボタ
作業機及び作業機の制御方法
2か月前
中本パックス株式会社
気体圧装置
4か月前
株式会社コガネイ
圧縮空気供給装置
4か月前
株式会社東和製作所
シリンダ伸縮反転用バルブユニット
3か月前
日立建機株式会社
分別回収システム
2か月前
ジック アーゲー
磁気又は誘導センサ
1か月前
日立建機株式会社
制御弁装置および作業機械
3か月前
三輪精機株式会社
油圧アクチュエータ駆動装置
6日前
株式会社福島製作所
グラブバケット診断装置
4か月前
株式会社東京精密
三位置制御装置、及び、三位置制御方法
2か月前
極東開発工業株式会社
コンクリートポンプ装置
3か月前
国立大学法人東京科学大学
アクチュエータシステム
今日
株式会社ブリヂストン
流体圧アクチュエータ
3か月前
カヤバ株式会社
インレットブロック及びバルブ装置
2か月前
株式会社小松製作所
油圧駆動システムおよび油圧駆動方法
2か月前
古河ユニック株式会社
流体圧シリンダ、流体圧シリンダの製造方法
3か月前
キャタピラー エス エー アール エル
流体圧制御回路および作業機械
11日前
愛三工業株式会社
アクチュエータ、バルブ及びサーモスイッチ
1か月前
続きを見る
他の特許を見る