TOP
|
特許
|
意匠
|
商標
特許ウォッチ
Twitter
他の特許を見る
公開番号
2025171290
公報種別
公開特許公報(A)
公開日
2025-11-20
出願番号
2024076470
出願日
2024-05-09
発明の名称
カバーのアクセスホールへの取付構造
出願人
日本車輌製造株式会社
代理人
弁理士法人真明センチュリー
主分類
F17C
13/08 20060101AFI20251113BHJP(ガスまたは液体の貯蔵または分配)
要約
【課題】カバーの開閉動作を簡略化できるカバーのアクセスホールへの取付構造を提供することを目的とする。
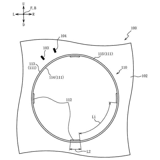
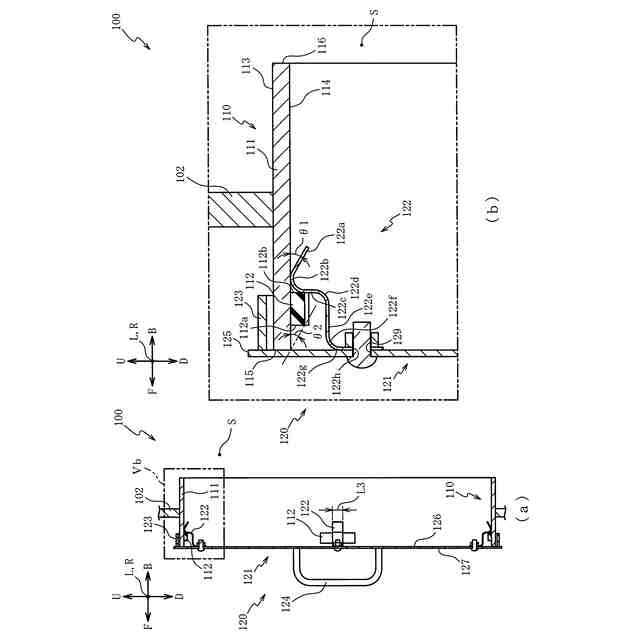
【解決手段】アクセスホール110は、筒状の筒部材111と、その筒部材111の内周面114に配設されるストッパ112とを備え、カバー120は、対向面126にストッパ112に当接されてカバー120の径方向内側に弾性変形可能な爪122を備える。カバー120をアクセスホール110に対して押し込むことで、爪122が弾性変形されてストッパ112の他端面112b側に係合される。また、その状態からカバー120をアクセスホール110から引っ張ることで、爪122が弾性変形されて爪122とストッパ112との係合が解除される。よって、カバー120の押し込み動作、又は、引っ張り動作のみでカバー120のアクセスホール110に対する開閉動作を行うことができる。その結果、カバー120の開閉動作を簡略化できる。
【選択図】図5
特許請求の範囲
【請求項1】
タンクの外側空間とそのタンク内のメンテナンス領域とを連通する筒状の筒部材を有するアクセスホールと、その筒部材の前記外側空間側の端部に配設されるカバーとを備え、前記カバーを前記アクセスホールに開閉可能に取り付けるためのカバーのアクセスホールへの取付構造であって、
前記カバーは、背面側に配設される爪を備え、
前記アクセスホールは、前記筒部材に配設されると共に前記メンテナンス領域側に前記爪が係合可能に構成されるストッパを備え、
前記爪は、前記カバーの中央側から前記カバーの外縁側に向けて、又は、前記カバーの外縁側から前記カバーの中央側に向けて弾性変形可能に構成されることを特徴とするカバーのアクセスホールへの取付構造。
続きを表示(約 1,200 文字)
【請求項2】
前記筒部材は、円筒状に形成され、
前記ストッパは、前記筒部材の周方向に沿って所定の距離だけ離隔されて複数配置され、
前記カバーは、複数の前記爪を備え、
複数の前記爪は、前記カバーの背面のうちの複数の前記ストッパが前記筒部材の周方向にそれぞれ配置される位置に対応する位置に配置され、
前記筒部材の周方向に沿う方向における前記爪の長さは、前記所定の距離よりも短く設定されることを特徴とする請求項1記載のカバーのアクセスホールへの取付構造。
【請求項3】
前記筒部材は、鉛直方向に直交する方向に延び、
前記ストッパは、前記筒部材の内周面に配置され、
前記カバーは、前記カバーの前記背面から張り出すと共に環状に形成されるフランジを備え、
前記フランジの内径は、前記筒部材の外径と略同一、又は、前記外径よりも大きく設定されることを特徴とする請求項2記載のカバーのアクセスホールへの取付構造。
【請求項4】
前記ストッパは、前記筒部材の前記内周面のうちの少なくとも最も鉛直方向上方側、及び、最も鉛直方向下方側に位置する内周面に配置されることを特徴とする請求項3記載のカバーのアクセスホールへの取付構造。
【請求項5】
前記ストッパは、前記筒部材の前記内周面のうちの少なくとも鉛直方向に直交し最も離隔され対向される内周面の2ヶ所に配置されることを特徴とする請求項4記載のカバーのアクセスホールへの取付構造。
【請求項6】
前記筒部材の前記内周面のうちの鉛直方向上方に位置する前記爪および前記ストッパの係合は、鉛直方向下方に位置する前記爪および前記ストッパの係合よりも強く設定されることを特徴とする請求項4又は5に記載のカバーのアクセスホールへの取付構造。
【請求項7】
前記複数の爪は、少なくとも第1方向に対向する一対の爪を備え、
前記カバーは、前記背面とは反対側の正面から突出される一対の把持部を備え、
前記一対の把持部は、前記第1方向に延び、前記第1方向に直交する方向に並設されることを特徴とする請求項4記載のカバーのアクセスホールへの取付構造。
【請求項8】
タンクの外側空間とそのタンク内のメンテナンス領域とを連通する筒状のアクセスホールと、そのアクセスホールの前記外側空間側の端部に配設されるカバーとを備え、前記カバーを前記アクセスホールに開閉可能に取り付けるためのカバーのアクセスホールへの取付構造であって、
前記カバーは、背面側に配設される爪を備え、
前記アクセスホールは、前記メンテナンス領域側の端部に前記爪が係合可能とされ、
前記爪は、前記カバーの外縁側から前記カバーの中央側に向けて弾性変形可能に構成され、前記端部が係合可能に構成されることを特徴とするカバーのアクセスホールへの取付構造。
発明の詳細な説明
【技術分野】
【0001】
本発明はカバーのアクセスホールへの取付構造に関し、特に、カバーの開閉動作を簡略化できるカバーのアクセスホールへの取付構造に関する。
続きを表示(約 2,500 文字)
【背景技術】
【0002】
タンクの外側空間とタンク内のメンテナンス領域とを連通する筒状のマンウェイ(アクセスホール)と、そのマンウェイの外側空間側の端部に配設されるマンウェイカバー(カバー)とを備え、マンウェイカバーをマンウェイに開閉可能に取り付ける技術が知られている(特許文献1)。
【先行技術文献】
【特許文献】
【0003】
特開2008-286392号公報(例えば、段落0001,0041、図1など)
【発明の概要】
【発明が解決しようとする課題】
【0004】
しかしながら、上述した従来の技術では、カバーがアクセスホールに対してボルトで固定されているので、作業者がメンテナンス領域に進入する際にカバーをアクセスホールから外すには、ボルトを緩める必要があった。反対に、メンテナンス領域にゴミ等が侵入して堆積することを防ぐためには、メンテナンスを行わない間、カバーをボルトでアクセスホールに固定する必要があった。そのため、アクセスホールに対してカバーを開閉するためには、ボルトを回す動作が必要となる分、アクセスホールに対するカバーの開閉動作が煩雑になり易いといった問題点があった。
【0005】
本発明は上述した問題点を解決するためになされたものであり、カバーの開閉動作を簡略化できるカバーのアクセスホールへの取付構造を提供することを目的とする。
【課題を解決するための手段】
【0006】
この目的を達成するために本発明のカバーのアクセスホールへの取付構造は、タンクの外側空間とそのタンク内のメンテナンス領域とを連通する筒状の筒部材を有するアクセスホールと、その筒部材の外側空間側の端部に配設されるカバーとを備え、前記カバーを前記アクセスホールに開閉可能に取り付けるためのものであって、前記カバーは、背面側に配設される爪を備え、前記アクセスホールは、前記筒部材に配設されると共に前記メンテナンス領域側に前記爪が係合可能に構成されるストッパを備え、前記爪は、前記カバーの中央側から前記カバーの外縁側に向けて、又は、前記カバーの外縁側から前記カバーの中央側に向けて弾性変形可能に構成される。
【0007】
また本発明の別のカバーのアクセスホールへの取付構造は、タンクの外側空間とそのタンク内のメンテナンス領域とを連通する筒状のアクセスホールと、そのアクセスホールの前記外側空間側の端部に配設されるカバーとを備え、前記カバーを前記アクセスホールに開閉可能に取り付けるためのものであって、前記カバーは、背面側に配設される爪を備え、前記アクセスホールは、前記メンテナンス領域側の端部に前記爪が係合可能とされ、前記爪は、前記カバーの外縁側から前記カバーの中央側に向けて弾性変形可能に構成され、前記端部が係合可能に構成される。
【発明の効果】
【0008】
請求項1記載のカバーのアクセスホールへの取付構造によれば、カバーは、背面側に配設される爪を備え、アクセスホールは、筒部材に配設されると共にメンテナンス領域側に爪が係合可能に構成されるストッパを備え、爪は、カバーの中央側からカバーの外縁側に向けて、又は、カバーの外縁側からカバーの中央側に向けて弾性変形可能に構成されるので、爪の位置をストッパの位置に合わせた状態で、カバーをアクセスホールに対して押し込むことで、外側空間側からメンテナンス領域側へ向けてストッパを乗り越えるように爪を弾性変形させて、爪をストッパに係合できる。これにより、カバーをアクセスホールに固定できる。反対に、カバーをアクセスホールから離れる方向に引っ張ることで、メンテナンス領域側から外側空間側へ向けてストッパを乗り越えるように爪を弾性変形させて、爪とストッパとの係合を解除できる。これにより、カバーをアクセスホールから取り外すことができる。よって、一動作(押し込み動作、又は、引っ張り動作)でカバーをアクセスホールに固定、又は、カバーをアクセスホールから取り外すことができる。その結果、カバーの開閉動作を簡略化できる。
【0009】
請求項2記載のカバーのアクセスホールへの取付構造によれば、請求項1記載のカバーのアクセスホールへの取付構造の奏する効果に加え、筒部材は、円筒状に形成され、ストッパは、筒部材の周方向に沿って所定の距離だけ離隔されて複数配置され、カバーは、複数の爪を備え、複数の爪は、カバーの背面のうちの複数のストッパが筒部材の周方向にそれぞれ配置される位置に対応する位置に配置され、筒部材の周方向に沿う方向における爪の長さは、所定の距離よりも短く設定されるので、ストッパが互いに離隔される部分に爪を挿入させるようにカバーを位置させた状態から、ストッパが配置される周方向の位置に爪の周方向の位置が合うように(爪とストッパとの周方向の位相が合うように)カバーを回転させることにより、爪とストッパとを係合させることができる。また、その状態から、ストッパが配置される周方向の位置から爪の周方向の位置が外れるように(爪とストッパとの周方向の位相を異ならせるように)カバーを回転させることにより、爪とストッパとの係合の解除を行うことができる。この場合、爪の弾性変形による反発力に抗してカバーを押し込むこと及び引っ張ることを不要とできるので、カバーをアクセスホールに対して開閉させ易くできる。
【0010】
請求項3記載のカバーのアクセスホールへの取付構造によれば、請求項2記載のカバーのアクセスホールへの取付構造の奏する効果に加え、筒部材は、鉛直方向に直交する方向に延び、ストッパは、筒部材の内周面に配置され、カバーは、カバーの背面から張り出すと共に環状に形成されるフランジを備え、フランジの内径は、筒部材の外径と略同一、又は、外径よりも大きく設定されるので、カバーがアクセスホールに固定された状態において、フランジの内周面を筒部材の外周面に当接させて、カバーの重さをアクセスホールに支持させることができる。
(【0011】以降は省略されています)
この特許をJ-PlatPat(特許庁公式サイト)で参照する
関連特許
株式会社石井鐵工所
低温タンクの揚液装置
4か月前
川崎重工業株式会社
極低温流体用配管設備
1か月前
トヨタ自動車株式会社
水素タンク
4か月前
帝人株式会社
繊維補強圧力容器及びその製造方法
3か月前
株式会社タツノ
充填ノズル
2か月前
株式会社タツノ
充填ノズル
2か月前
岩谷産業株式会社
燃料ガス充填設備
1か月前
株式会社神戸製鋼所
水素吸蔵合金容器
3か月前
トヨタ自動車株式会社
水素消費システム
5か月前
トヨタ自動車株式会社
水素消費システム
5か月前
オリオン機械株式会社
燃料供給装置および発電システム
5か月前
トヨタ自動車株式会社
水素タンクシステム
5か月前
JFEエンジニアリング株式会社
エネルギー貯蔵システム
3か月前
鹿島建設株式会社
水素貯蔵システム
4か月前
JFEエンジニアリング株式会社
エネルギー貯蔵システム
5か月前
JFEエンジニアリング株式会社
エネルギー貯蔵システム
3か月前
JFEエンジニアリング株式会社
エネルギー貯蔵システム
3か月前
JFEエンジニアリング株式会社
エネルギー貯蔵システム
4か月前
株式会社 商船三井
貨物タンク
5か月前
株式会社神戸製鋼所
熱交換システム
15日前
JFEエンジニアリング株式会社
液化二酸化炭素冷却システム
2か月前
三浦工業株式会社
水素貯蔵供給装置
1か月前
三菱重工業株式会社
ポンプシステム
1か月前
トヨタ自動車株式会社
ガスタンク
1か月前
三菱自動車工業株式会社
水素ガス供給システム
1か月前
トヨタ自動車株式会社
ガス利用装置
3か月前
株式会社FTS
圧力容器の製造方法
2か月前
トヨタ自動車株式会社
ガス供給装置
1か月前
トヨタ自動車株式会社
ガスタンク構造
2か月前
トヨタ自動車株式会社
ガス供給装置
2か月前
川崎重工業株式会社
液化ガス導入システム
2か月前
トヨタ自動車株式会社
水素貯蔵装置
1か月前
トヨタ自動車株式会社
高圧ガスタンク
3か月前
東京瓦斯株式会社
低温液体貯蔵システム
6か月前
株式会社ダイセル
穿孔器およびガス排出装置
5か月前
三菱造船株式会社
タンクシステム、浮体
5か月前
続きを見る
他の特許を見る