TOP
|
特許
|
意匠
|
商標
特許ウォッチ
Twitter
他の特許を見る
10個以上の画像は省略されています。
公開番号
2025167881
公報種別
公開特許公報(A)
公開日
2025-11-07
出願番号
2024072872
出願日
2024-04-26
発明の名称
熱交換システム
出願人
株式会社神戸製鋼所
代理人
弁理士法人三協国際特許事務所
主分類
F17C
7/04 20060101AFI20251030BHJP(ガスまたは液体の貯蔵または分配)
要約
【課題】低温液化ガスの冷熱を利用して二酸化炭素を液化させる熱交換システムにおいて、二酸化炭素が低温液化ガスの冷熱に起因して固化するのを抑制する。
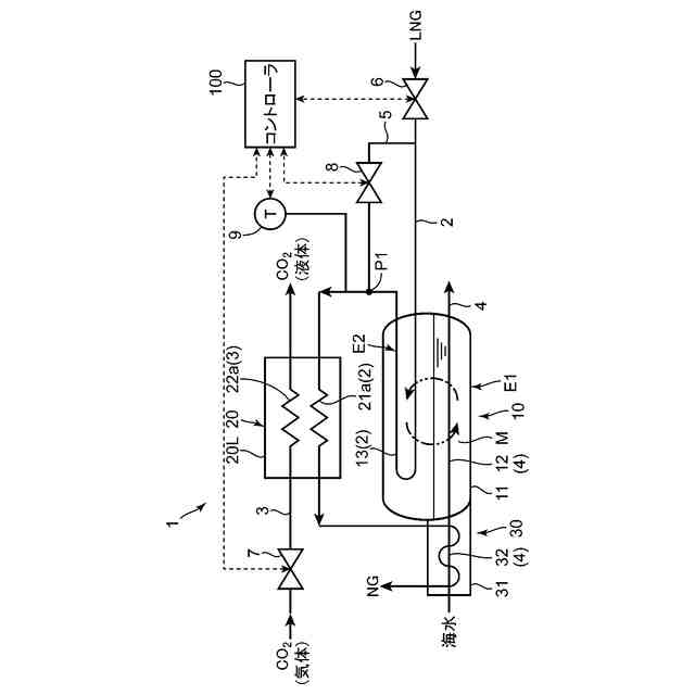
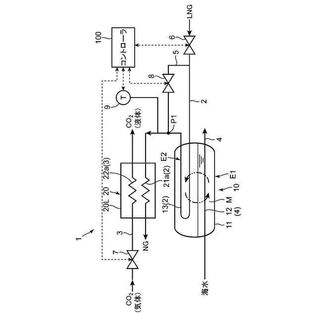
【解決手段】熱交換システム1は、低温液化ガスが導入されて流れる低温流路2と、液化対象である気体の二酸化炭素が導入されて流れる液化対象流路3と、熱源媒体としての水が導入されて流れる熱源媒体流路と、低温流路2を流れる低温液化ガスと熱源媒体流路3を流れる水との間で熱交換を行わせることにより低温液化ガスを気化する第1熱交換器10と、低温液化ガスの流れ方向において第1熱交換器10よりも下流側に設けられ、当該第1熱交換器10にて前記低温液化ガスから気化した気化ガスと、前記液化対象流路3を流れる前記気体の二酸化炭素との間で熱交換を行わせることで当該二酸化炭素を液化させる第2熱交換器20とを備えている。
【選択図】図1
特許請求の範囲
【請求項1】
低温液化ガスの冷熱を利用して気体の二酸化炭素を液化させる熱交換システムであって、
前記低温液化ガスが導入されて流れる低温流路と、
液化対象である前記気体の二酸化炭素が導入されて流れる液化対象流路と、
熱源媒体としての水が導入されて流れる熱源媒体流路と、
前記低温流路を流れる前記低温液化ガスと前記熱源媒体流路を流れる前記水との間で熱交換を行わせることにより前記低温液化ガスを気化する第1熱交換器と、
前記低温液化ガスの流れ方向において前記第1熱交換器よりも下流側に設けられ、当該第1熱交換器にて前記低温液化ガスから気化した気化ガスと、前記液化対象流路を流れる前記気体の二酸化炭素との間で熱交換を行わせることで当該二酸化炭素を液化させる第2熱交換器とを備えている、熱交換システム。
続きを表示(約 1,500 文字)
【請求項2】
請求項1記載の熱交換システムにおいて、
前記第2熱交換器は、前記気化ガスの入口となるガス入口部を有し、
前記低温流路から分岐し、前記第1熱交換器をバイパスして、前記第2熱交換器の前記ガス入口部又は前記低温流路における前記第2熱交換器よりも上流側の部位に前記低温液化ガスを供給可能なバイパス流路と、
前記低温流路から前記バイパス流路に流入する前記低温液化ガスの流量を調整可能なバイパス弁とを備えた、熱交換システム。
【請求項3】
請求項2記載の熱交換システムにおいて、
前記バイパス弁を制御する制御部と、
前記第1熱交換器にて気化された前記気化ガスと前記バイパス流路を経由した前記低温液化ガスとの混合流体の温度又は当該温度と相関する温度を検出する温度検出部とをさらに備え、
前記制御部は、前記温度検出部による検出温度が所定の目標温度になるように前記バイパス弁を制御するバイパス弁制御を実行するように構成されている、熱交換システム。
【請求項4】
請求項3記載の熱交換システムにおいて、
前記所定の目標温度は、前記第2熱交換器から排出される前記液化した二酸化炭素の温度が所定の要求温度になるように且つ前記第2熱交換器の前記液化対象流路内の内面において当該二酸化炭素が固化しないように予め設定された温度である、熱交換システム。
【請求項5】
請求項1記載の熱交換システムにおいて、
前記第1熱交換器は、中間冷媒を介して前記低温液化ガスと前記水との間で熱交換を行わせる中間冷媒式熱交換器からなる、熱交換システム。
【請求項6】
請求項1記載の熱交換システムにおいて、
前記第2熱交換器は、前記気化ガスが導入される流路部を有する第1流路形成層と、該第1流路形成層に積層され、前記気体の二酸化炭素が導入される流路部を有する第2流路形成層とを有する積層型熱交換器である、熱交換システム。
【請求項7】
請求項4記載の熱交換システムにおいて、
前記気化ガスの流れ方向において前記第2熱交換器よりも下流側に設けられ、当該第2熱交換器から排出された前記気化ガスと前記熱源媒体流路を流れる水との間で熱交換を行わせることで前記気化ガスを所定の要求温度まで加温する第3熱交換器をさらに備えている、熱交換システム。
【請求項8】
請求項7記載の熱交換システムにおいて、
前記液化対象流路に導入される前記気体の二酸化炭素の流量を調整可能な液化対象流量調整弁をさらに備え、
前記制御部は、前記液化対象流量調整弁を制御することにより前記熱交換システムの運転モードを、前記液化対象流路に導入される二酸化炭素の流量が0よりも大きくなる通常運転モードと、当該二酸化炭素の流量が0となって前記低温液化ガスを気化する機能のみを発揮する気化運転モードとに切替え可能に構成されている、熱交換システム。
【請求項9】
請求項8記載の熱交換システムにおいて、
前記制御部は、前記通常運転モードと前記気化運転モードとで前記バイパス弁制御を実行する際の前記所定の目標温度を同じ温度に設定するように構成されている、熱交換システム。
【請求項10】
請求項8記載の熱交換システムにおいて、
前記制御部は、前記通常運転モードにおいては前記バイパス弁の開度を調整することにより前記バイパス弁制御を実行する一方、前記気化運転モードにおいては、前記バイパス弁を全閉状態にして前記バイパス弁制御を非実行とするように構成されている、熱交換システム。
(【請求項11】以降は省略されています)
発明の詳細な説明
【技術分野】
【0001】
本発明は、熱交換システムに関する。
続きを表示(約 1,900 文字)
【背景技術】
【0002】
従来、液化天然ガス(以下、LNGという)や液化水素等の低温液化ガスの冷熱を利用して液化対象ガスを液化する熱交換システムが知られている(例えば、特許文献1参照)。この熱交換システムは、LNG(低温液化ガスの一例)が流れる低温流路と、液化対象ガスである窒素が流れる液化対象ガス流路と、該両流路に跨って配置されてLNGと窒素との間で熱交換を行う熱交換器とを備えている。LNGは、熱交換器において窒素との熱交換により加温されて気化される。一方、液化対象ガスである窒素は、熱交換器においてLNGとの熱交換により冷却されて液化される。
【先行技術文献】
【特許文献】
【0003】
特開2019-168207号公報
【発明の概要】
【発明が解決しようとする課題】
【0004】
特許文献1に示す熱交換システムにおいて、液化対象ガスとして窒素に替えて二酸化炭素を採用することが考えられる。二酸化炭素の液化技術は、近年ではカーボンニュートラルへの要求が高まる中で二酸化炭素の液化回収等にも利用されるためその重要性が増している。
【0005】
しかしながら、熱交換器にて二酸化炭素を冷却するために使用される低温液化ガスの温度は、例えば-150℃~-160℃であり、一般的な貯蔵及び輸送時の圧力(0.52MPa~3MPa)における二酸化炭素の固化温度(略-56℃)よりもかなり低い。このため。熱交換器にて液化対象ガス流路を流れる二酸化炭素が低温液化ガスの冷熱により固化して当該流路を閉塞する虞がある。
【0006】
本発明は、上記のような課題を解決するためになされたものであり、低温液化ガスの冷熱を利用して二酸化炭素を液化させる熱交換システムにおいて、二酸化炭素が低温液化ガスの冷熱に起因して固化するのを抑制することを目的とする。
【課題を解決するための手段】
【0007】
第1の発明は、低温液化ガスの冷熱を利用して気体の二酸化炭素を液化させる熱交換システムであって、前記低温液化ガスが導入されて流れる低温流路と、液化対象である前記気体の二酸化炭素が導入されて流れる液化対象流路と、熱源媒体としての水が導入されて流れる熱源媒体流路と、前記低温流路を流れる前記低温液化ガスと前記熱源媒体流路を流れる前記水との間で熱交換を行わせることにより前記低温液化ガスを気化する第1熱交換器と、前記低温液化ガスの流れ方向において前記第1熱交換器よりも下流側に設けられ、当該第1熱交換器にて前記低温液化ガスから気化した気化ガスと、前記液化対象流路を流れる前記気体の二酸化炭素との間で熱交換を行わせることで当該二酸化炭素を液化させる第2熱交換器とを備えている。
【0008】
この構成によれば、第2熱交換器にて液化された二酸化炭素が当該第2熱交換器の液化対象流路内で固化するのを抑制することができる。すなわち、前記構成によれば、第1熱交換器において、低温液化ガスを熱源媒体である水との熱交換により加温して気化させることで当該低温液化ガスよりも加温された気化ガスを生成し、第2熱交換器においては、この加温された気化ガスを低温側流体とし、二酸化炭素を高温側流体として両者の間で熱交換を行わせることで二酸化炭素が液化される。したがって、第1熱交換器を有さない従来の熱交換システムに比べて第2熱交換器に流入する低温側流体(二酸化炭素を冷却する流体)の温度を高めることができる。よって、当該低温側流体の冷熱に起因して第2熱交換器の液化対象流路内の二酸化炭素が固化するのを抑制することができる。延いては、固化した二酸化炭素によって液化対象流路が閉塞されるのを防止することができる。
【0009】
また、前記構成によれば、二酸化炭素の過度の冷却を防止するために低温液化ガスとは別に当該二酸化炭素との間で直接的に熱交換を行う高温の冷媒を用意する必要がないので、熱交換システムの構成が複雑化するのを防止し、システム全体を安価に構成することができる。
【0010】
また、前記構成によれば、第1熱交換器の熱源媒体として二酸化炭素ではなく水を使用するようにしたことで、液化対象である二酸化炭素の流量が変更された場合であっても第1熱交換器における低温液化ガスの加温能力(気化能力)を十分に確保することができる。
(【0011】以降は省略されています)
この特許をJ-PlatPat(特許庁公式サイト)で参照する
関連特許
株式会社神戸製鋼所
銅合金
24日前
株式会社神戸製鋼所
接点材料
22日前
株式会社神戸製鋼所
ボルト用鋼
1か月前
株式会社神戸製鋼所
浸炭窒化鋼材
1か月前
株式会社神戸製鋼所
出湯用スリーブ
9日前
株式会社神戸製鋼所
熱交換システム
22日前
株式会社神戸製鋼所
圧縮機ユニット
1か月前
株式会社神戸製鋼所
再生ゴム製造方法
9日前
株式会社神戸製鋼所
ステッピングモータ
1か月前
株式会社神戸製鋼所
アルミニウム合金押出材
1か月前
株式会社神戸製鋼所
微小構造物及びその製造方法
3日前
株式会社神戸製鋼所
異種金属接合体及びその製造方法
1か月前
株式会社神戸製鋼所
溶接金属、溶接継手及び溶接構造物
1か月前
株式会社神戸製鋼所
水素供給システムおよび水素供給方法
1か月前
株式会社神戸製鋼所
カップリング組付用治具及び治具付き押出機
1か月前
株式会社神戸製鋼所
密閉型混練機及び密閉型混練機用混練ロータ
9日前
株式会社神戸製鋼所
アルミニウム合金熱間鍛造材及びその製造方法
1か月前
株式会社神戸製鋼所
制御方法、溶接電源、溶接システム及び制御プログラム
1か月前
株式会社神戸製鋼所
ガス供給システム改良方法及びガス供給システム改良装置
1か月前
株式会社神戸製鋼所
二酸化炭素排出量演算システム、該方法および該プログラム
25日前
株式会社神戸製鋼所
二酸化炭素排出量演算システム、該方法および該プログラム
24日前
株式会社神戸製鋼所
二酸化炭素排出量演算システム、該方法および該プログラム
22日前
株式会社神戸製鋼所
サイドドア
1か月前
株式会社神戸製鋼所
タブ用アルミニウム合金塗装板
3日前
株式会社神戸製鋼所
ガスシールドアーク溶接用フラックス入りワイヤ及びガスシールドアーク溶接方法
1か月前
株式会社神戸製鋼所
冷間圧延用の鋼板の製造方法および冷間圧延鋼板の製造方法
1か月前
株式会社神戸製鋼所
遠隔監視システム、遠隔監視方法、データ処理装置、データ処理方法、端末装置およびその制御方法、並びにプログラム
1か月前
株式会社石井鐵工所
低温タンクの揚液装置
4か月前
株式会社石井鐵工所
低温タンクの揚液装置
7か月前
川崎重工業株式会社
竪型タンク
6か月前
川崎重工業株式会社
三重殻タンク
8か月前
川崎重工業株式会社
三重殻タンク
8か月前
川崎重工業株式会社
極低温流体用配管設備
1か月前
川崎重工業株式会社
液化水素貯蔵タンク
10か月前
川崎重工業株式会社
液化水素貯蔵タンク
10か月前
川崎重工業株式会社
液化ガス貯蔵タンク
10か月前
続きを見る
他の特許を見る