TOP
|
特許
|
意匠
|
商標
特許ウォッチ
Twitter
他の特許を見る
10個以上の画像は省略されています。
公開番号
2025167353
公報種別
公開特許公報(A)
公開日
2025-11-07
出願番号
2024071877
出願日
2024-04-25
発明の名称
水処理プラント運転制御システム及び水処理プラント運転制御方法
出願人
株式会社日立製作所
代理人
弁理士法人信友国際特許事務所
主分類
C02F
3/34 20230101AFI20251030BHJP(水,廃水,下水または汚泥の処理)
要約
【課題】状況に応じて必要十分なだけの窒素除去を可能とする水処理プラントの運転制御を行う。
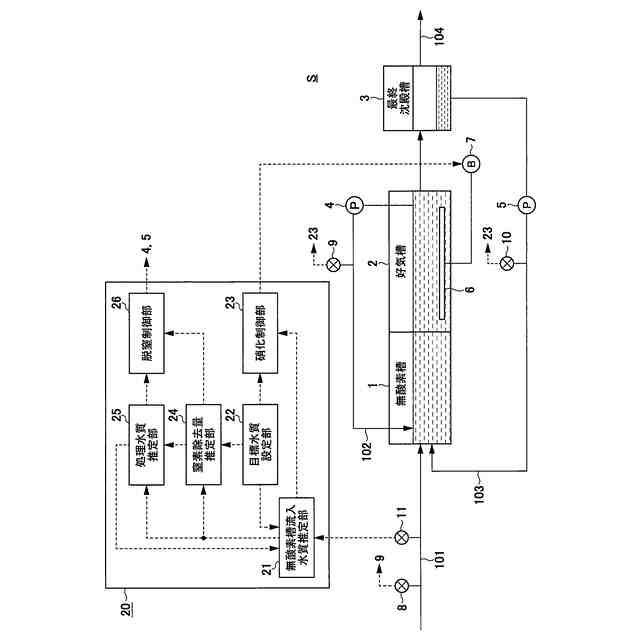
【解決手段】無酸素槽の流入水の窒素濃度を推定する流入水質推定部21と、反応槽の流出水もしくは処理水の窒素濃度の目標値を設定する目標水質設定部22と、流入水質推定部による出力値と、目標水質値設定部による設定値とを用いて、好気槽への風量を制御する硝化制御部23と、反応槽での窒素除去量を推定する窒素除去量推定部24と、流入水質推定部による出力値と、窒素除去量推定部による好気槽での窒素除去量の推定値とを用いて、反応槽の流出水もしくは処理水の窒素濃度を推定する処理水質推定部25と、処理水質推定部による出力値と、目標水質設定部による設定値とを比較し、反応槽内での硝化液循環量、もしくは最終沈殿池からの返送汚泥量を制御する脱窒制御部26と、を備える。
【選択図】図1
特許請求の範囲
【請求項1】
被処理水を活性汚泥により処理する無酸素槽と好気槽とを含む反応槽と、
前記好気槽に空気を供給するブロワと、
前記反応槽からの流出水に含まれる活性汚泥を沈降分離し、その上澄みを処理水として流出させる最終沈殿池と、を備えた水処理プラントの運転制御を行う水処理プラント運転制御システムにおいて、
前記無酸素槽の流入水の窒素濃度を推定する流入水質推定部と、
前記反応槽の流出水もしくは前記処理水の窒素濃度の目標値を設定する目標水質設定部と、
前記流入水質推定部による出力値と、前記目標水質設定部による設定値とを用いて、前記好気槽への風量を制御する硝化制御部と、
前記反応槽での窒素除去量を推定する窒素除去量推定部と、
前記流入水質推定部による出力値と、前記窒素除去量推定部による前記好気槽での窒素除去量の推定値とを用いて、前記反応槽の流出水もしくは前記処理水の窒素濃度を推定する処理水質推定部と、
前記処理水質推定部による出力値と、前記目標水質設定部による設定値とを比較し、前記反応槽での硝化液循環量、もしくは前記最終沈殿池からの返送汚泥量を制御する脱窒制御部と、を備える
水処理プラント運転制御システム。
続きを表示(約 1,700 文字)
【請求項2】
前記流入水質推定部により推定する窒素濃度は、アンモニア態窒素濃度であり、
前記目標水質設定部により目標値を設定する窒素濃度は、アンモニア態窒素濃度に加え、全窒素もしくは硝酸態窒素の少なくとも1つであり、
前記処理水質推定部により推定する窒素濃度は、全窒素濃度もしくは硝酸態窒素濃度である
請求項1に記載の水処理プラント運転制御システム。
【請求項3】
前記窒素除去量推定部は、
前記流入水質推定部により推定した前記無酸素槽の流入水のアンモニア態窒素濃度と、前記目標水質設定部により設定した目標アンモニア態窒素濃度とを用いて、前記好気槽での窒素除去量を推定する、
請求項2に記載の水処理プラント運転制御システム。
【請求項4】
前記窒素除去量推定部は、
前記好気槽の溶存酸素濃度を用いて、前記好気槽での窒素除去量を推定する
請求項2に記載の水処理プラント運転制御システム。
【請求項5】
前記反応槽に流入する、もしくは循環または返送する流量を計測する流量計と、
前記反応槽の活性汚泥濃度を計測するMLSS濃度計と、を備え、
前記窒素除去量推定部が、前記流量計による出力値と、前記MLSS濃度計による出力値とを用いて、前記無酸素槽での窒素除去量を推定し、
前記処理水質推定部が、前記流入水質推定部による出力値と、前記窒素除去量推定部による前記無酸素槽での窒素除去量の推定値とを用いて、前記反応槽の流出水もしくは前記処理水の窒素濃度を推定する
請求項1に記載の水処理プラント運転制御システム。
【請求項6】
前記反応槽は、無酸素状態と、微好気状態と、好気状態とのいずれかに切替可能な切替槽を備え、
前記脱窒制御部が、前記処理水質推定部による出力値と、前記目標水質設定部による出力値とを比較し、前記反応槽での硝化液循環量、前記最終沈殿池からの返送汚泥量、前記切替槽の無酸素状態もしくは微好気状態の領域の大きさのうち、少なくとも1つを制御する
請求項5に記載の水処理プラント運転制御システム。
【請求項7】
前記窒素除去量推定部は、前記流量計による出力値と、前記MLSS濃度計による出力値とを用いて、前記切替槽での窒素除去量を推定し、
前記処理水質推定部は、前記流入水質推定部による出力値と、前記窒素除去量推定部による前記無酸素槽および前記好気槽での窒素除去量の推定値とを用いて、前記反応槽の流出水もしくは前記処理水の窒素濃度を推定する
請求項6に記載の水処理プラント運転制御システム。
【請求項8】
被処理水を活性汚泥により処理する無酸素槽と好気槽とを含む反応槽と、
前記好気槽に空気を供給するブロワと、
前記反応槽からの流出水に含まれる活性汚泥を沈降分離し、その上澄みを処理水として流出させる最終沈殿池と、を備えた水処理プラントの運転制御を行う水処理プラント運転制御方法であって、
前記無酸素槽の流入水の窒素濃度を推定する流入水質推定処理と、
前記反応槽の流出水もしくは前記処理水の窒素濃度の目標値を設定する目標水質設定処理と、
前記流入水質推定処理による出力値と、前記目標水質設定処理による設定値とを用いて、前記好気槽への風量を制御する硝化制御処理と、
前記反応槽での窒素除去量を推定する窒素除去量推定処理と、
前記流入水質推定処理で得た出力値と、前記窒素除去量推定処理による前記好気槽での窒素除去量の推定値とを用いて、前記反応槽の流出水もしくは前記処理水の窒素濃度を推定する処理水質推定処理と、
前記処理水質推定処理で得た出力値と、前記目標水質設定処理による設定値とを比較し、前記反応槽での硝化液循環量、もしくは前記最終沈殿池からの返送汚泥量を制御する脱窒制御処理と、を含む
水処理プラント運転制御方法。
発明の詳細な説明
【技術分野】
【0001】
本発明は、水処理プラント運転制御システム及び水処理プラント運転制御方法に関する。
続きを表示(約 3,000 文字)
【背景技術】
【0002】
下水道の重要な役割として水環境の保全があり、富栄養化による赤潮発生の防止などを目的に、有機物に加え、窒素やリンなどの栄養塩類を除去する高度処理の普及が促進されてきた。栄養塩のうち窒素は、好気状態でのアンモニア態窒素(以下、NH4-Nと称する)の酸化(硝化)と、無酸素状態での硝酸態窒素濃度(以下、NO3-Nと称する)から窒素ガスへの還元(脱窒)で除去される。脱窒には有機物が必要だが、好気状態で有機物は酸化除去されるため、一般的に無酸素槽が上流側に、好気槽が下流側に設置される。そして、好気槽から硝化液として、もしくは反応槽に続く最終沈殿池からの返送汚泥として、無酸素槽にNO3-Nを移送して、窒素除去を行っている。水質と消費電力はトレードオフの関係にあり、脱窒ではNO3-Nの移送にエネルギーを消費している。また、脱窒は主に無酸素槽で行われるが、好気槽においても溶存酸素(以下、DOと称する)濃度が低い領域では、硝化と脱窒が同時に進行する場合がある。
【0003】
高度処理の普及に対し、近年では、養殖している海苔の色落ちの問題などから、例えば冬季に窒素やリンの除去を抑制し、栄養塩を供給するといった、「豊かな海」の実現に向けた能動的栄養塩管理が導入されつつある。また、カーボンニュートラル実現に向け、省エネや電動化、再生可能エネルギーなどによるCO2排出量削減に加え、マングローブや海草・海藻類などの海域の生態系によるCO2吸収・貯留(ブルーカーボン)も着目されつつある。このように放流先水域の水質保全は担保しつつ、様々な要求水質に応じた下水処理の高度な運転制御技術が重要となっている。
【0004】
能動的栄養塩管理運転における窒素排出量の増大手法として、硝化は促進しつつ、脱窒を抑制する手法が提唱されている。脱窒を抑制する場合には、硝化を抑制した場合と比べて処理水質が安定しやすいメリットはあるが、流入水質によっては処理水の全窒素(以下、T-Nと称する)濃度が目標値を超過する可能性がある。また、脱窒を抑制する場合には、NO3-N濃度が上昇し、最終沈殿池にて脱窒に伴い活性汚泥が浮上する可能性がある。さらに、脱窒を抑制する場合には、pH低下により活性汚泥が解体する恐れが高まる。これに対し、流入下水の有機物と窒素の濃度比に基づき、循環流量、返送流量、曝気風量、炭素源注入量、余剰汚泥流量、返流水流量、初沈バイパス弁のうち少なくとも1つを制御する手法が提唱されている(特許文献1参照)。
【先行技術文献】
【特許文献】
【0005】
特開2003-200190号公報
【発明の概要】
【発明が解決しようとする課題】
【0006】
特許文献1に記載された技術は、流入下水中の窒素に対して有機物が少ない場合、硝化液循環量を増加するなどして、安定的かつ効率的な窒素除去を図るものである。一方で、消費電力の低減、また栄養塩の供給に対する要求に関して、目標水質の範囲内で処理水質を最大限高めることも重要となるが、特許文献1に記載された技術では、そのような観点での制御機構は示されていない。また、特許文献1に記載された技術では、好気状態での脱窒が考慮されておらず、処理が過剰となるおそれもある。
【0007】
そこで、本発明では、状況に応じて必要十分なだけの窒素除去を可能とする水処理プラント運転制御システム及び水処理プラント運転制御方法を提供することを目的とする。
【課題を解決するための手段】
【0008】
上記課題を解決するために、例えば請求の範囲に記載の構成を採用する。
本願は、上記課題を解決する手段を複数含んでいるが、その一例を挙げるならば、水処理プラント運転制御システムは、被処理水を活性汚泥により処理する無酸素槽と好気槽とを含む反応槽と、好気槽に空気を供給するブロワと、反応槽からの流出水に含まれる活性汚泥を沈降分離し、その上澄みを処理水として流出させる最終沈殿池と、を備えた水処理プラントに適用される。
そして、水処理プラント運転制御システムは、無酸素槽の流入水の窒素濃度を推定する流入水質推定部と、反応槽の流出水もしくは処理水の窒素濃度の目標値を設定する目標水質設定部と、流入水質推定部による出力値と、目標水質値設定部による設定値とを用いて、好気槽への風量を制御する硝化制御部と、反応槽での窒素除去量を推定する窒素除去量推定部と、流入水質推定部による出力値と、窒素除去量推定部による好気槽での窒素除去量の推定値とを用いて、反応槽の流出水もしくは処理水の窒素濃度を推定する処理水質推定部と、処理水質推定部による出力値と、目標水質設定部による設定値とを比較し、反応槽内での硝化液循環量、もしくは最終沈殿池からの返送汚泥量を制御する脱窒制御部と、を備える。
【発明の効果】
【0009】
本発明によれば、多様な要求水質に応じた必要十分な窒素除去が可能となり、消費電力の低減や栄養塩の最大限供給を実現できる。
上記した以外の課題、構成及び効果は、以下の実施形態の説明により明らかにされる。
【図面の簡単な説明】
【0010】
本発明の第1の実施の形態例における水処理プラントおよび水処理プラント運転制御システムの例を示す構成図である。
本発明の第1の実施の形態例における水処理プラント運転制御システムとしてのコンピュータのハードウェア構成例を示すブロック図である。
本発明の第1の実施の形態例における水処理プラント運転制御システムによる各地点の水質推定および制御処理の例を示すフローチャートである。
本発明の第1の実施の形態例における所定時刻の運転条件、水質、水質推定式の係数の例を示す図である。
本発明の第1の実施の形態例における図4に記載の条件で将来想定される窒素成分のプロファイルの例を示す図である。
本発明の第1の実施の形態例における図4に記載の条件の変更時に将来想定される窒素成分のプロファイルの例を示す図である。
本発明の第1の実施の形態例における循環比と処理水のT-N濃度の関係(下水のNH4-N濃度:25 mg/L)の例を示す図である。
本発明の第1の実施の形態例の変形例1における水処理プラントおよび水処理プラント運転制御システムの例を示す構成図である。
本発明の第1の実施の形態例の変形例2における水処理プラントおよび水処理プラント運転制御システムの例を示す構成図である。
本発明の第2の実施の形態例における水処理プラントおよび水処理プラント運転制御システムの例を示す構成図である。
本発明の第2の実施の形態例における水処理プラント運転制御システムによる各地点の水質推定および制御処理の例を示すフローチャートである。
本発明の第2の実施の形態例における所定時刻の運転条件、水質、水質推定式の係数の例を示す図である。
本発明の第2の実施の形態例における図12に記載した条件で将来想定される窒素成分のプロファイルの例を示す図である。
【発明を実施するための形態】
(【0011】以降は省略されています)
この特許をJ-PlatPat(特許庁公式サイト)で参照する
関連特許
株式会社日立製作所
システム検証方法
15日前
株式会社日立製作所
電力変換システム
今日
株式会社日立製作所
鉄道車両用空調装置
14日前
株式会社日立製作所
店舗管理装置および方法
15日前
株式会社日立製作所
乗降床及び乗客コンベア
13日前
株式会社日立製作所
施設管理装置および方法
今日
株式会社日立製作所
生産ライン設計システム
8日前
株式会社日立製作所
飲食店提案装置および方法
15日前
株式会社日立製作所
検索システム及び検索方法
15日前
株式会社日立製作所
乗りかご及びエレベーター
15日前
株式会社日立製作所
乗りかご及びエレベーター
16日前
株式会社日立製作所
署名照合システム及び方法
21日前
株式会社日立製作所
膜分離設備設計支援システム
今日
株式会社日立製作所
ソースコードを生成する方法
8日前
株式会社日立製作所
宇宙機、地上局及びアンテナ
今日
株式会社日立製作所
生体認証装置、生体認証方法
14日前
株式会社日立製作所
ソフトエラー率評価システム
1日前
株式会社日立製作所
ガス分離システムの劣化診断装置
今日
株式会社日立製作所
購入関連行動分析装置および方法
14日前
株式会社日立製作所
立体構造宇宙機及びその制御方法
13日前
株式会社日立製作所
スカートモール及び乗客コンベア
今日
株式会社日立製作所
物体検出装置および物体検出方法
21日前
株式会社日立製作所
テスト支援装置及びテスト支援方法
今日
株式会社日立製作所
情報処理方法及び情報処理システム
16日前
株式会社日立製作所
単体テスト装置及び単体テスト方法
16日前
株式会社日立製作所
データ処理装置およびデータ処理方法
13日前
株式会社日立製作所
欠陥検査システム、及び欠陥検査方法
今日
株式会社日立製作所
計算機システムおよびアクセス検証方法
13日前
株式会社日立製作所
計算機システム及び構想策定の支援方法
今日
株式会社日立製作所
分析装置、分析システムおよび分析方法
今日
株式会社日立製作所
電力変換装置及び電力変換装置の制御方法
13日前
株式会社日立製作所
ガス分離システムおよびガス分離プラント
今日
株式会社日立製作所
農業経営支援装置および農業経営支援方法
13日前
株式会社日立製作所
将来事象予測システム及び将来事象予測方法
1日前
株式会社日立製作所
協調行動支援システム及び協調行動支援方法
8日前
株式会社日立製作所
ドア開閉装置、乗りかご、及びエレベーター
16日前
続きを見る
他の特許を見る